Rinçage hydropneumatique et test de pression du système de chauffage - technologie de travail

Test de pression du système de chauffage à faire soi-même: exigences et technologie

Rinçage hydropneumatique et test de pression du système de chauffage

Les appareils de chauffage dans un bâtiment résidentiel sont une structure complexe connectée à un réseau autonome ou centralisé.Le fonctionnement à long terme et ininterrompu des équipements d'ingénierie dépend des règles de fonctionnement. Si les conditions d'utilisation ne sont pas respectées, les appareils commencent à se boucher, la qualité du chauffage des locaux diminue. Pour éviter les pannes et à des fins préventives, un rinçage hydropneumatique obligatoire et un test de pression du système de chauffage sont nécessaires.

Rinçage hydropneumatique et test de pression du système de chauffage - technologie de travail

L'importance d'un entretien régulier

L'accumulation de tartre dans les pipelines réduit non seulement l'efficacité du travail, mais peut également entraîner une urgence. La plus petite quantité de dépôts, 1 mm d'épaisseur, réduit de 20% le niveau de transfert de chaleur dans un immeuble à appartements. Le précipité est un isolant spécifique qui retient l'énergie. Les couches peuvent affecter les surfaces internes des tuyaux et des appareils de chauffage, provoquant des processus de corrosion et la formation de fistules.

Pour améliorer la qualité de fonctionnement des équipements, il est important d'effectuer des rinçages hydropneumatiques et hydrauliques avec une certaine fréquence, au moins une fois par an.

Pour déterminer l'état, des diagnostics sont effectués. Dans les immeubles d'habitation, lors du remplacement de sections d'un réseau centralisé, le tartre et la rouille pénètrent dans le pipeline, qui se dépose dans les appareils. Si l'analyse est effectuée de manière indépendante, les indicateurs suivants peuvent être inclus parmi les signes évidents:

  • Sifflements, gargouillis et autres sons provenant des appareils.
  • Longue durée de chauffage.
  • État chaud des tuyaux avec des batteries froides.
  • Augmentation de la consommation d'énergie.
  • Le nettoyage est également nécessaire lors du remplacement de la chaudière.

Lors du rinçage des systèmes de chauffage internes par la méthode hydropneumatique, effectuée par des organisations spécialisées, une procédure spéciale est notée.L'équipement est examiné avec une évaluation de l'état technique. Le test de pression primaire dans un immeuble d'appartements doit montrer une pression d'une valeur minimale de 2 atmosphères. Cela est nécessaire pour que les défauts détectés soient éliminés avant le début des travaux.

Compteur astucieux qui économise de l'électricité Amorti en 2 mois !

Les professionnels établissent un acte de travail en tenant compte des procédures cachées, par exemple, le démontage des radiateurs d'un système de chauffage. En identifiant l'état des tuyaux et la quantité de tartre, la méthode de rinçage est déterminée avec le client. Le plus souvent, la technologie hydraulique est utilisée, moins souvent - le nettoyage chimique. Ils établissent un devis, signent un contrat, qui comporte des délais. Après cela, ils commencent le nettoyage, puis effectuent un test de pression secondaire. Ceci est nécessaire pour vérifier les performances des équipements dans un immeuble résidentiel.

Rinçage hydropneumatique et test de pression du système de chauffage - technologie de travail

Pourquoi les tests hydrauliques sont-ils nécessaires ?

Rinçage hydropneumatique et test de pression du système de chauffage - technologie de travail

Essais hydrauliques - vérification de l'intégrité et de l'étanchéité de la conduite de chauffage. Les tests vous permettent de détecter en temps opportun les fuites et les lacunes aux points des raccords filetés, des connexions de batterie, ce qui peut entraîner des fuites, des inondations. Les tests hydrauliques sont une mesure obligatoire au stade de la préparation des pipelines pour la mise en service.

Les sociétés exploitant le bâtiment sont au courant de la période de test. Le processus est effectué par des entreprises spécialisées, dont les employés possèdent les qualifications nécessaires. La préparation des systèmes d'alimentation en chaleur comprend des tests de pression de la conduite principale et le rinçage des canalisations.

Méthodes de nettoyage des radiateurs

Méthode de nettoyage chimique des systèmes de chauffage

Lors du nettoyage chimique des parties des systèmes de chauffage, leur cavité interne est remplie de solutions spéciales.Il s'agit notamment de substances provenant d'acides ou d'alcalis. Ils comprennent des inhibiteurs. Ils sont capables d'empêcher la corrosion du métal, d'aider à préserver sa partie interne, prolonger la durée de vie systèmes de chauffage. Pendant le travail, les anciennes solutions d'alcali et d'acide doivent être vidangées. De telles solutions sont rapidement neutralisées. Ils ajoutent les composants acides de la solution alcaline. Cette méthode de nettoyage est utilisée lors du lavage des tuyaux en acier. La composition des réactifs nettoie l'intérieur de la batterie de la rouille et des dépôts de sel.

Nettoyage des systèmes de chauffage avec pneumatique hydraulique

Cette méthode de nettoyage du système de chauffage est reconnue comme la plus polyvalente, la moins chère et la plus demandée. Avec cette méthode de nettoyage, vous devez utiliser beaucoup d'eau. Dans les systèmes de chauffage autonomes, toutes les pièces internes sont lavées uniquement à l'eau froide.

Séquence de rinçage utilisant l'hydraulique:

  1. démarrer le système de chauffage en mode de réinitialisation ;
  2. un flux d'air est dirigé vers le liquide de refroidissement du système, qui nettoiera rapidement les structures internes de la batterie du tartre, des formations;
  3. s'il y a des colonnes montantes dans le système de chauffage, elles sont rincées ; si le système de chauffage est nettoyé par le locataire lui-même, les colonnes montantes doivent être lavées individuellement. Ceci est fait afin de rincer le radiateur lui-même.

Selon le contrat établi, et cela est nécessaire, afin de vérifier la qualité du lavage, il est nécessaire d'effectuer prises de contrôle du liquide de refroidissement. Ces travaux sont effectués dans une unité thermique, dans d'autres parties du système. Ceci est fait pour la commission de réception du matériel qui signera le certificat de réception du matériel. Elle peut toujours s'assurer que l'eau est pure et qu'il n'y a pas d'impuretés.

Le sujet de cet article est de documenter le rinçage du système de chauffage. Nous sommes intéressés par l'établissement d'un devis, la conclusion d'un contrat et la rédaction d'un acte.

De plus, les critères selon lesquels le travail effectué est évalué sont également curieux.

Qu'est-ce que le rinçage et le pressage

Le rinçage et les tests de pression des systèmes de chauffage sont effectués dans les cas où la couche de dépôts dans les tuyaux devient trop importante pour qu'ils continuent à fonctionner. À titre préventif, de tels événements sont rarement organisés, car ce plaisir est assez laborieux et coûteux. Pour le rinçage hydropneumatique, des solutions acides sont utilisées, qui éliminent la plaque des parois du pipeline vers l'extérieur. Les particules métalliques s'accrochent aux parois internes des tuyaux, réduisant ainsi leur diamètre. Cela mène à:

  • augmentation de la pression;
  • augmentation de la vitesse du liquide de refroidissement;
  • diminution de l'efficacité ;
  • augmentation des coûts.

Qu'est-ce que le test de pression d'un système de chauffage - il s'agit d'un test ordinaire, selon les résultats duquel on peut dire s'il est sûr d'utiliser un tel équipement ou non, et également s'il peut supporter les charges nécessaires. Après tout, personne ne veut être victime d'une dépressurisation du circuit et être un patient du service des brûlés. Les tests de pression du système de chauffage sont effectués conformément aux SNiPs. C'est une procédure obligatoire. Après cela, un document est délivré confirmant l'état de fonctionnement technique du circuit. Voici les principaux cas où un test de pression du système de chauffage est effectué:

  • lors de l'assemblage d'un nouveau circuit et de sa mise en service ;
  • après les travaux de réparation;
  • contrôles préventifs;
  • après avoir nettoyé les tuyaux avec des solutions acides.

Les essais de pression du système de chauffage sont effectués conformément aux SNiP n ° 41-01-2003 et n ° 3.05.01-85, ainsi qu'aux règles de fonctionnement technique des centrales thermiques.

D'après ces règles, on sait qu'une action telle que le test de pression d'un système de chauffage est effectuée soit avec de l'air, soit avec du liquide. La deuxième méthode est dite hydraulique, et la première est dite manométrique, elle est aussi pneumatique, elle est à bulles. Les règles de test de pression du système de chauffage stipulent que les tests d'eau ne peuvent être effectués que si la température dans la pièce est supérieure à cinq degrés. Sinon, il y a un risque que l'eau dans les tuyaux gèle. Le test de pression du système de chauffage à l'air supprime ce problème, il est effectué pendant la saison froide. En pratique, les tests de pression hydraulique du système de chauffage sont utilisés plus souvent, car tout le monde essaie de terminer les travaux prévus nécessaires avant la saison de chauffage. En hiver, seule l'élimination des accidents, le cas échéant, est effectuée.

Il est possible de démarrer le test de pression du système de chauffage uniquement lorsque la chaudière et le vase d'expansion sont coupés du circuit, sinon ils tomberont en panne. Comment la pression du système de chauffage est-elle testée ?

  • tout le liquide est évacué du circuit ;
  • puis de l'eau froide y est versée;
  • au fur et à mesure qu'il se remplit, l'excès d'air descend du circuit ;
  • après accumulation d'eau, un surpresseur est alimenté dans le circuit ;
  • comment le système de chauffage est pressurisé - la quantité d'atmosphères augmente progressivement. Dans ce cas, la pression maximale d'épreuve ne doit pas être supérieure à la résistance à la traction des différents éléments du circuit ;
  • la haute pression est laissée pendant un certain temps et toutes les connexions sont inspectées.Il est nécessaire de regarder non seulement les connexions filetées, mais également les endroits où les parties du circuit sont soudées.

La mise sous pression du système de chauffage avec de l'air est encore plus facile. Il suffit de vidanger tout le liquide de refroidissement, de fermer toutes les sorties du circuit et d'y faire entrer de l'air. Mais de cette façon, il est plus difficile de déterminer le dysfonctionnement. Par exemple, s'il y a du liquide dans les tuyaux, à haute pression, il s'infiltrera à travers un éventuel espace. Il est facile à identifier visuellement. Mais s'il n'y a pas de liquide dans les tubes, en conséquence, il n'y a rien à sortir sauf de l'air. Dans ce cas, un coup de sifflet peut être entendu.

Et s'il est inaudible, alors que l'aiguille du manomètre indique une fuite, toutes les connexions sont enduites d'eau savonneuse. Pour faciliter les choses, vous pouvez vérifier non pas l'ensemble du système, mais en le divisant en segments. Dans ce cas, il est plus facile d'effectuer des tests de pression des tuyaux de chauffage et de déterminer les lieux de dépressurisation possibles.

Qu'est-ce que le rinçage et le test de pression du système de chauffage

Rinçage hydropneumatique et test de pression du système de chauffage - technologie de travail
Le rinçage des tuyaux est nécessaire au fonctionnement normal du système de chauffage

Les travaux de préparation et de reprise du fonctionnement ininterrompu du chauffage garantissent le bon écoulement du liquide de refroidissement.

rinçage

Si dans Les batteries ont commencé à chauffer de plus en plus mal dans l'appartementqu'avant, il y a plusieurs raisons :

  • mauvaise performance de la chaudière ;
  • panne de pompe ;
  • tuyaux d'aération.

Pendant de nombreuses années de fonctionnement, des déchets, des particules de tartre, de la rouille s'accumulent dans les tuyaux, les radiateurs, les collecteurs. Poussant à l'intérieur, ils obstruent le trou de passage du liquide de refroidissement, la structure poreuse réduit la capacité calorifique des parties métalliques des appareils de chauffage.

Conséquences des blocages :

  • épuisement de l'échangeur de chaleur, nécessitant son remplacement;
  • différence de température dans les batteries ;
  • bruit dans la pompe avec panne subséquente ;
  • panne de chaudière.

Le rinçage est effectué pour éliminer et prévenir la contamination.

Rinçage hydropneumatique et test de pression du système de chauffage - technologie de travail
Les dépôts minéraux peuvent bloquer complètement le mouvement du liquide de refroidissement

La diminution de l'efficacité du chauffage se produit pour 2 raisons principales :

  1. L'apparition de gisements minéraux. Les tuyaux non galvanisés acceptent facilement les sels de calcium et de magnésium en surface. Il n'y a pas de tels problèmes avec les tuyaux galvanisés.
  2. Croissance de limon dans les sections de conduite à faible vitesse de refroidissement. Les radiateurs en fonte multi-sections sont sujets à ce phénomène. La dépendance est proportionnelle à l'augmentation du volume et du nombre de sections.
  • équipement hydropneumatique spécial;
  • réactifs chimiques.

La base des produits chimiques est l'acide.

Sertissage

Cette procédure est conçue pour vérifier les points faibles du système hydraulique. Les essais sont effectués au moyen d'un circuit d'eau en surpression ou par la méthode pneumatique.

Hydroflushing, comment et pourquoi

Le rinçage hydropneumatique du système de chauffage est basé sur l'apport simultané d'air sous pression dans une certaine quantité et d'eau à des sections de canalisations. Le mélange eau-air qui s'est formé en même temps nettoie les communications de chauffage grâce aux multiples impulsions que le compresseur effectue pour le rinçage.

Les impulsions dans l'eau des canalisations créent de petites bulles et détruisent progressivement les dépôts sur les parois des tuyaux de communication de chauffage.

Pour que le processus de rinçage réussisse, il est nécessaire d'effectuer les calculs suivants :

  • Longueurs de canalisations à rincer ;
  • Débit d'air et pression déterminés en fonction des diamètres des tuyaux ;
  • La vitesse et le débit de l'eau.

Rinçage hydropneumatique et test de pression du système de chauffage - technologie de travail

Schéma typique de travail

Entraînement

Pour que le processus de rinçage hydraulique réussisse, vous devez aborder individuellement chaque système de chauffage et prendre en compte ses caractéristiques.

Idéalement, avant le processus, il est nécessaire d'effectuer des activités préparatoires:

  • Inspectez toutes les communications de chauffage ;
  • Déterminez les sections de canalisations (colonnes montantes, groupes de colonnes montantes) qui seront lavées séparément et divisez-les en étapes ;
  • Si nécessaire, il est nécessaire d'installer des vannes d'arrêt afin de bloquer des sections de canalisations et d'éliminer les dépôts lavés du système de chauffage;
  • Faire des calculs de consommation d'air et d'eau pour obtenir le résultat requis après lavage;
  • Déterminer le besoin d'essais hydrauliques (essais de pression) des pipelines.

Rinçage hydropneumatique et test de pression du système de chauffage - technologie de travail

Equipements connectés à l'ascenseur

Une fois toutes les mesures préparatoires prises, les systèmes de chauffage sont rincés hydrauliquement jusqu'à ce que le mélange eau-air blanchisse. Après rinçage, une repressurisation est effectuée.

La qualité du rinçage est appréciée en réduisant la charge hydraulique résistance du système de chauffage, qui est déterminé après et avant les essais hydrauliques.

Méthode de nettoyage du système de chauffage

Un tuyau de dérivation d'un diamètre de vingt à quarante millimètres est inséré dans l'alimentation. Le tuyau de dérivation est équipé éléments de verrouillage et clapets anti-retour. Ensuite, vous pouvez commencer à fournir de l'eau et de l'air comprimé au système.

Si vous deviez faire face à un petit système, il est alors permis de fournir de l'eau et de l'air à travers les tuyaux existants.S'il y a un volume d'eau en excès, il peut être évacué par les robinets de vidange ou, à cet effet, par un tuyau spécialement installé pour la descente. Dans le cas où un ascenseur est présent, le cône et le verre sont retirés avant le lavage.

Rinçage hydropneumatique et test de pression du système de chauffage - technologie de travail

Ascenseur de chauffage démonté

L'air comprimé est fourni aux canalisations de chauffage grâce au compresseur, que vous pouvez voir sur la photo et la vidéo de notre galerie. Le compresseur produit de l'air avec une pression d'environ 0,6 MPa. Pour éviter que le liquide de rinçage ne pénètre dans le réservoir du compresseur, il est nécessaire installer un clapet anti-retour sur la canalisation. Des manomètres sont installés sur les conduites d'alimentation et de retour, avec une échelle allant jusqu'à un mégapascal.

Le lavage lui-même peut être effectué de deux manières :

écoulement. Les conduites d'alimentation en chaleur sont d'abord remplies d'eau, avec la vanne du collecteur d'air ouverte. Après avoir rempli les tuyaux, la vanne est fermée et l'alimentation en air comprimé est démarrée. Les mélanges d'air et d'eau sont introduits simultanément dans les canalisations.

Le rinçage est arrêté lorsque de l'eau propre commence à s'écouler dans le tuyau. Après cela, l'eau est évacuée dans le drain. Cette méthode est utilisée pour nettoyer les systèmes de chauffage et d'eau chaude;

méthode de remplissage. Avec cette méthode, il y a une certaine séquence dans les actions. Pour commencer, les canalisations sont remplies d'eau et la vanne est fermée. De l'air comprimé est fourni au deuxième tuyau de dérivation pendant quinze à vingt-cinq minutes, selon les diamètres des tuyaux et la pollution.

Après l'arrêt de l'alimentation en air, la vanne est fermée et l'eau est évacuée par le tuyau de vidange. Une fois terminé, le système est rincé plusieurs fois avec de l'eau propre.

Signes de poches d'air

Le premier signe d'air dans le système est un mauvais chauffage des batteries.La batterie se réchauffe de manière inégale, pas assez, et si des sons y apparaissent, la réponse est sans ambiguïté - l'air dans les batteries de chauffage empêche le bon fonctionnement du circuit. Si les radiateurs ont une connexion inférieure et que sa partie supérieure est froide, l'air s'est accumulé dans un tel radiateur et la purge du radiateur de chauffage rétablira le fonctionnement normal.

Ventilation des circuits de chauffage

Ce qu'il faut faire et comment éliminer l'air de la batterie de chauffage est beaucoup écrit sur le net. Pour les systèmes de chauffage ouverts avec vase d'expansion, ce problème n'est pas pertinent. Dans de tels systèmes, l'air sort indépendamment par un réservoir situé au point le plus haut du circuit. Il peut y avoir des problèmes avec certains radiateurs, surtout si la pente n'est pas choisie correctement. Ces bulles d'air sont éliminées à l'aide de robinets Mayevsky ou de bouches d'aération automatiques.

Pour les systèmes fermés à circulation forcée, le problème de l'élimination de l'air dans le système de chauffage est également tout à fait résoluble. L'air des batteries est éliminé manuellement en ouvrant le robinet Mayevsky. Si un sifflement se fait entendre à l'ouverture, alors les actions sont correctes, il y a de l'air dans le système. Il faut libérer de l'air avant l'apparition à la sortie de la grue Mayevsky l'eau.

De telles accumulations d'air peuvent complètement arrêter la circulation de l'eau dans le système. Si l'installation des zones à problèmes du circuit, pour une raison quelconque, ne peut pas être modifiée, alors dans ces zones à problèmes, une soupape de purge d'air du système de chauffage est installée pour le purger.

Caractéristiques des radiateurs en aluminium

Un phénomène désagréable est parfois observé dans les radiateurs en aluminium. Le matériau du radiateur réagit avec l'eau.En conséquence, des gaz se forment constamment et doivent être constamment éliminés du radiateur. La manière d'éliminer l'air du radiateur est décrite ci-dessus. Pour éviter le problème décrit ci-dessus, il suffit d'acheter et d'installer des radiateurs en aluminium avec un revêtement anti-corrosion interne. La bonne solution serait de remplacer le radiateur en aluminium par un radiateur bimétallique.

Outils de test

Pour tester la résistance du système à la haute pression, un appareil spécial est utilisé, appelé testeur de pression. C'est une pompe capable de créer une pression à l'intérieur du système jusqu'à 60 ou 100 atmosphères, selon le type de mécanisme. Il existe 2 types de pompes : manuelles et automatiques. Ils ne diffèrent que par le fait que la deuxième option arrête de se pomper si la pression a atteint le niveau souhaité.

La pompe se compose d'un réservoir dans lequel l'eau est versée et d'une pompe à piston avec une poignée qui la déplace. Sur le corps du mécanisme, il y a des robinets pour bloquer l'alimentation des manomètres et des manomètres pour réguler la pression. Également sur le réservoir, il y a un robinet qui vous permet de vidanger l'eau qui reste dans le réservoir.

Lire aussi :  Pression optimale dans un système de chauffage de type fermé

Le principe de fonctionnement d'une telle pompe est similaire à un analogue à piston conventionnel, avec lequel les pneus sont gonflés. La principale différence réside dans le piston cylindrique en acier. Il est étroitement ajusté à l'intérieur du boîtier et un espace minimum est créé, ce qui permet d'accumuler une pression jusqu'à 60 atmosphères.
 

Rinçage hydropneumatique et test de pression du système de chauffage - technologie de travail
Souffleur manuel

Pour les pompes à main, le plus grand inconvénient est que ces tests de pression des tuyaux prendront beaucoup de temps en raison du pompage du système avec de l'eau.Ce processus peut prendre plusieurs heures, car les grands systèmes dotés de radiateurs devront être remplis manuellement.

Les appareils automatiques fonctionnent sur un principe similaire, mais lorsque la limite de pression est atteinte, ils s'éteignent d'eux-mêmes. Ils ont également besoin d'électricité pour fonctionner, donc les manuels sont plus adaptés aux endroits où il n'y a pas encore d'alimentation électrique. Les pompes automatiques peuvent délivrer des pressions jusqu'à 100 bar et les appareils industriels jusqu'à 1000 bar.
 

Rinçage hydropneumatique et test de pression du système de chauffage - technologie de travail
Version électrique du compresseur

Cette compression est-elle nécessaire ?

Commençons par les concepts de base. Qu'est-ce qu'un système de chauffage domestique ? À moins que vous n'ayez des panneaux électriques, il s'agit très probablement d'un tuyau avec un liquide de refroidissement qui circule à travers eux. Pour qu'il puisse se déplacer à l'intérieur du système, le liquide de refroidissement doit par défaut être à l'état liquide. Un liquide, comme vous le savez, cherche toujours à trouver une issue à un espace clos. Si la circulation est perturbée pour une raison quelconque, l'ensemble du système cesse de fonctionner.

Rinçage hydropneumatique et test de pression du système de chauffage - technologie de travail le chauffage est le résultat d'une surveillance constante de l'intégrité de l'ensemble du systèmeRinçage hydropneumatique et test de pression du système de chauffage - technologie de travail Et si l'étanchéité de la ligne principale est rompue, alors, en plus du manque de chaleur, vous pouvez également être confronté au besoin de réparations d'urgence de l'appartement à la maison et même avec vos voisins

Il n'y a qu'un seul moyen simple de vérifier d'éventuelles violations dans le fonctionnement de la ligne - augmenter la pression dans le système afin de détecter des défauts de connexion, auxquels il convient de prêter attention avant de démarrer le chauffage. Ainsi, le test de pression est un test de pression réel de la conduite de chauffage avant la saison de fonctionnement.

Pour vérifier l'étanchéité du système, la pression doit être augmentée de 20 à 80 %.Le pourcentage d'augmentation de pression dépend de l'équipement installé dans la ligne. Après avoir détecté tous les défauts lors des tests de pression, les réparations nécessaires sont effectuées, l'étanchéité du système est rétablie.

Rinçage hydropneumatique et test de pression du système de chauffage - technologie de travailTout cela prend du temps, ne reportez donc pas la procédure aux derniers jours avant le début de la saison de chauffage.

Règles et procédure pour effectuer différents types de lavage

Technologie de rinçage hydropneumatique

La technologie de rinçage du système de chauffage par la méthode hydropneumatique consiste à forcer de l'air comprimé dans une canalisation remplie d'eau. Le mélange eau-air qui en résulte se déplace à grande vitesse, «relâchant» et séparant ainsi les dépôts existants de la surface des tuyaux et les sortant du contour.

Rinçage hydropneumatique et test de pression du système de chauffage - technologie de travail

Rinçage hydropneumatique du chauffage à l'aide de désinfectants

Le rinçage hydropneumatique s'effectue de deux manières. La première option implique un schéma de flux. Tout d'abord, le système est rempli d'eau - la vanne du collecteur d'air est ouverte, après le remplissage, la vanne est fermée. Ensuite, à l'aide d'un compresseur, de l'air comprimé est pompé et le tuyau de vidange est ouvert. En conséquence, le mélange eau-air résultant traverse tous les appareils de chauffage, puis fusionne. Le processus de rinçage se poursuit jusqu'à ce que de l'eau propre s'écoule de la buse.

La deuxième option de lavage est effectuée selon un algorithme différent. Lors du remplissage du système avec de l'eau, le robinet du collecteur d'air est fermé. Ensuite, de l'air comprimé est injecté dans le pipeline par le tuyau de secours pendant 10 à 15 minutes, après quoi le liquide sale est évacué par le tuyau de vidange.

Rinçage chimique : une alternative à la révision

Le nettoyage chimique des systèmes de chauffage est basé sur l'utilisation de solutions alcalines et acides. Le procédé de lavage consiste à introduire un solvant chimique et un inhibiteur de corrosion au lieu d'un agent thermique, ce qui protège le métal de l'oxydation. Le réactif, circulant dans le système, dissout le tartre et se dépose sur les parois de la canalisation. Avant de vidanger le liquide, un neutralisant est ajouté pour réduire la toxicité du médicament.

Rinçage hydropneumatique et test de pression du système de chauffage - technologie de travail

Comparaison des résultats avant et après traitement hydrochimique

La composition de la solution et le temps d'exposition de l'agent sont calculés individuellement, en tenant compte de la contamination des radiateurs et des tuyaux, et du matériau à partir duquel ils sont fabriqués. L'avantage de cette méthode est la possibilité d'effectuer la procédure pendant la saison de chauffage sans éteindre le chauffage. En règle générale, un cycle suffit pour un nettoyage de haute qualité.

Le nettoyage avec des solutions chimiques prolonge la durée de vie du système de chauffage de 10 à 15 ans et augmente considérablement l'efficacité des radiateurs. L'effet du rinçage est assimilé à une révision majeure, alors que son coût est 10 fois inférieur à celui des travaux de réparation.

Les inconvénients du lavage chimique comprennent la forte toxicité des médicaments. Cette méthode ne peut pas être utilisée sur des systèmes avec des joints brisés et des tuyaux minces, dont les parois peuvent ne pas résister aux effets des réactifs concentrés. Pour les batteries aluminium, cette méthode agressive est interdite !

Le rinçage pneumohydropulse est une méthode matérielle efficace

Le nettoyage pneumohydropulse est effectué sans démonter le système à l'aide d'un dispositif pneumatique spécial. L'impact de l'appareil entraîne la formation d'une onde cinétique pulsée et de bulles de cavitation dans le liquide de refroidissement qui, en s'effondrant, créent des ondes de choc.Tout cela augmente la pression dans les tuyaux et les radiateurs et conduit au nettoyage de leurs parois de tous les types de dépôts et à l'élimination des contaminants du système.

Rinçage hydropneumatique et test de pression du système de chauffage - technologie de travail

Dispositif de nettoyage hydropneumopulse

Le travail à l'aide d'un appareil pneumohydropulse peut être effectué à tout moment de la saison de chauffage. La technique ne nécessite pas de démontage ni d'arrêt du chauffage et vous permet de travailler avec des tuyaux d'un diamètre allant jusqu'à 150 mm. Cette méthode est sans danger pour tous les métaux, car elle n'implique pas d'exposition à des substances caustiques.

Le rinçage des systèmes de chauffage est un processus technologique complexe avec beaucoup de subtilités et de nuances, il doit donc être effectué par des professionnels ayant une expérience suffisante et l'équipement nécessaire.

Instructions pour le rinçage du système de chauffage

Schéma de nettoyage pneumopulse

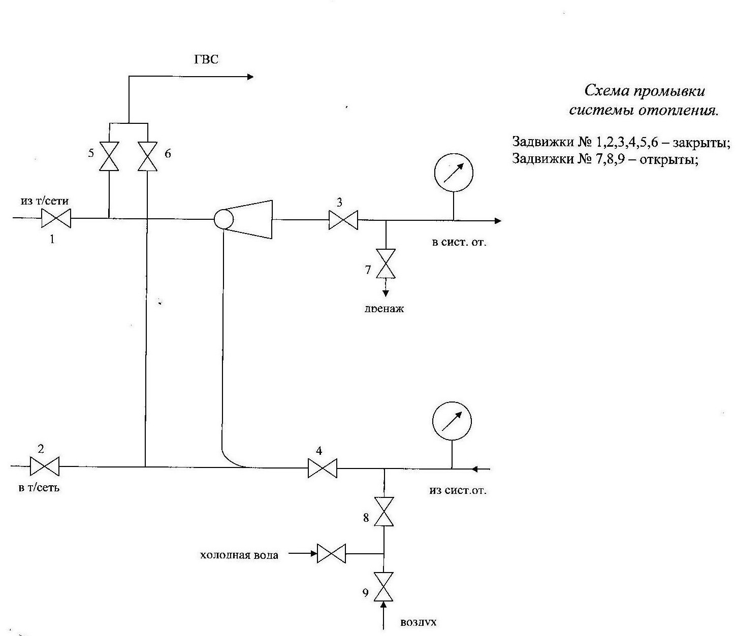
Il existe 2 méthodes principales pour rincer le système de chauffage, à savoir :

  • utiliser un équipement hydropneumatique spécial;
  • utilisant des produits chimiques.

Lavage par méthode hydropneumatique

Rinçage hydropneumatique des systèmes de chauffage - instructions

Rinçage hydropneumatique des systèmes de chauffage - instructions

Cette méthode est activement utilisée par les ZhEK domestiques et est assez efficace. Vous avez juste besoin de tout faire conformément à la technologie.

Le principe est extrêmement simple : d'abord, l'eau est évacuée du système, puis elle est réinjectée. Pour "ajuster" le débit d'eau, une pompe pneumatique spéciale est utilisée. En conséquence, sous l'influence d'une pression assez puissante, le tartre et d'autres dépôts se décollent et, lorsque l'eau est drainée, ils sont éliminés du système.

Pour effectuer une telle procédure de manière indépendante, vous aurez besoin d'une pompe pneumatique capable de pomper une pression supérieure à 6 kg / cm 2.

La séquence d'actions est la suivante.

Fermez tous les robinets avant de commencer à travailler.

Les embouts sont dévissés avec une clé

Premier pas. Fermez la vanne de retour.

Schéma de ligne du système de chauffage

Deuxième étape. Nous connectons la pompe pneumatique à la vanne installée après la vanne.

Troisième étape. Laissons tomber le retour.

Quatrième étape. Laissez la pompe pneumatique accumuler une pression supérieure à 6 kg / cm 2. puis ouvrez la vanne à laquelle elle est connectée.

Cinquième étape. Nous couvrons toutes les contremarches une par une. Nous faisons cela pour qu'à un moment donné, pas plus de 10 colonnes montantes soient bloquées. Le respect de cette règle rendra la procédure de rinçage aussi efficace que possible.

Sixième étape. Nous transférons le système pour réinitialiser dans la direction opposée. Pour ce faire, nous procédons comme suit :

  • fermez le refoulement et fermez la vanne reliée à la pompe et éteignez l'appareil ;
  • fermez la vanne ouverte, puis ouvrez-en une similaire sur le "retour" ;
  • réinitialiser le système de chauffage. Pour ce faire, nous connectons la pompe pneumatique à la vanne dans le sens opposé, après quoi nous ouvrons la vanne et allumons la pompe. Le fluide se déplacera dans l'autre sens.

Vous pouvez déterminer la durée de rinçage requise "à l'œil". Un liquide clair clair sort-il du système ? Vous pouvez terminer ! Remettez les vannes et les vannes dans leur position d'origine et éteignez la pompe.

Lire aussi :  Comment créer de la pression dans un système de chauffage fermé

Préparez un récipient adapté pour recueillir l'eau sale. Si vous le souhaitez, vous pouvez connecter un tuyau à la batterie et vous assurer que le liquide de refroidissement sale est évacué dans les égouts.

Rinçage chimique

Schéma de rinçage chimique des tuyaux

L'utilisation de cette méthode ne peut être utilisée que dans deux cas, à savoir:

  • si nécessaire, nettoyage du système de chauffage à circulation naturelle, construit à l'aide de tuyaux en acier. Il est conseillé d'utiliser des produits chimiques dans des situations où, pour une raison quelconque, il n'y a aucun désir de rincer l'ensemble du système. Le plus souvent, les blocages se déposent dans les échangeurs de chaleur. Le système peut s'envaser sur tout le périmètre. Dans le second cas, le lavage chimique aura peu de sens;
  • s'il est nécessaire de restaurer l'ancien système de chauffage. Au fil des décennies de fonctionnement, les tuyaux peuvent se boucher et envahir à tel point que la puissance de la pompe pneumatique ne sera pas suffisante pour un nettoyage efficace. Bien sûr, il serait possible de prendre une pompe plus puissante, mais personne ne garantira que les tuyaux n'éclateront pas sous une telle pression.

Important! Si les tuyaux sont très anciens, avec des traces de corrosion et de déformation, il se peut que le rinçage ne donne aucun résultat positif. Les réactifs chimiques dissoudront simplement la rouille, ce qui provoquera une fuite des tuyaux.

La seule solution efficace dans une telle situation sera le remplacement des autoroutes désuètes.

Agent de lavage

Le principe du rinçage est simple: au lieu d'un liquide de refroidissement, une solution spéciale contenant de l'acide et de l'alcali est versée dans le système. Ensuite, le mélange est mis en circulation pendant 2-3 heures (si ce n'est pas une ligne à circulation naturelle qui est nettoyée, il faudra pour cela connecter une pompe pneumatique), après quoi il est vidangé et les tuyaux sont remplis d'un liquide de refroidissement standard.

Réactifs pour le rinçage et la protection des systèmes de chauffage

Important! Selon les exigences du SNiP, il est interdit de déverser de tels réactifs dans les égouts.La meilleure option consiste à neutraliser le mélange utilisé avec une composition spéciale.

Vous pouvez l'acheter au même endroit où vous pouvez acheter la solution de lavage.

N'utilisez jamais de tels mélanges chimiques pour nettoyer les tuyaux en aluminium. Si les produits restent intacts après un tel lavage, ils serviront beaucoup moins.

Il est recommandé de faire le rinçage obligatoire du système d'une maison privée au moins une fois tous les 7 à 10 ans

Étapes de sertissage

Les travaux sont effectués avec la fréquence suivante :

  • lors du démarrage d'un nouveau système ;
  • annuellement après la saison de chauffage;
  • après le rinçage ou la réparation de la conduite de chauffage avec le remplacement des tuyaux.

Pour les immeubles à appartements, la préparation est la suivante :

  1. Inspection des vannes d'arrêt dans les ascenseurs, les tuyaux centraux, les colonnes montantes. Sur les vannes en fonte, les joints sont changés, les joints en paronite sont renouvelés entre les brides de raccordement et les liaisons boulonnées inutilisables sont changées.
  2. La méthode d'observation visuelle examine les tuyaux, les raccords pour la présence de fissures, de copeaux, de corrosion, de défauts. Faire des réparations si nécessaire.
  3. Vérifiez l'isolation thermique des colonnes montantes, des conduites principales dans les sous-sols.

Rinçage hydropneumatique et test de pression du système de chauffage - technologie de travail
Un test de pression après le nettoyage sous pression est nécessaire pour détecter d'éventuelles fuites

Les procédures de sertissage et les tests sont effectués en tenant compte des paramètres des appareils de chauffage, des équipements thermiques à l'intérieur. Les normes autorisent l'utilisation de pressions de service jusqu'à 6 bars pour les radiateurs en fonte. Lorsqu'ils sont dans les murs, le maximum est de 10 bars.

Les tests hydrauliques sont effectués comme suit : le système est vérifié dans son ensemble, puis une pression supérieure à celle de travail est appliquée à l'unité thermique.

Selon les règles 115, clause 9.2.13., Les tests sont effectués avec une pression non inférieure à :

  • 1 MPa - ascenseurs, radiateurs pour systèmes de chauffage et d'eau chaude;
  • 0,6 MPa - radiateurs de chauffage en fonte et en acier;
  • 1 MPa - convecteur, panneaux chauffants ;
  • pression de service plus 0,5-1 MPa pour l'alimentation en eau chaude ;
  • pression enregistrée dans les instructions du fabricant pour les appareils de chauffage.

La pression d'essai dans les systèmes à vapeur est choisie par le fabricant du maximum au minimum de fonctionnement :

  • minimum - pas moins de 0,2 MPa, mais pas moins de 1,25 travail;
  • le maximum est fixé en calculant la force selon les normes;

Le sertissage a lieu à des températures de + 5 degrés. Si négatif - en cas d'urgence.

Rinçage hydropneumatique et test de pression du système de chauffage - technologie de travail
S'il n'y a pas de fuite visible, mais que la pression chute, le manomètre indique des problèmes dans des endroits cachés

Étapes de pressage :

  1. Remplissage du système avec de l'eau froide. Pendant le fonctionnement, la température du liquide ne dépasse pas 45 degrés. La pression monte progressivement. Le contrôle s'effectue à l'aide d'un manomètre.
  2. Lorsque la pression réglée est atteinte, le système reste au repos pendant environ 30 minutes.
  3. Pendant les temps d'arrêt, une inspection est effectuée pour les fuites dans les tuyaux, les batteries. Assurez-vous qu'il n'y a pas de fuites. Méthode de contrôle - placer du papier hygiénique dans des endroits dangereux ou en emballer des tuyaux avec. Avec les fuites, les taches d'eau, le limon sont visibles.
  4. Le contrôle s'effectue en fonction des relevés du manomètre. La fuite se produit dans un endroit inaccessible à l'observation. Une chute de pression vous en avertira.

À l'issue des tests de pression, un certificat d'aptitude à l'emploi est délivré.

Matériel de lavage

Rinçage hydropneumatique et test de pression du système de chauffage - technologie de travail

  • Gare de CILLIT–BOY. Il s'agit d'un appareil moderne à commande électronique. Le coût d'achat peut bientôt être rentable, car une telle unité peut être utilisée non seulement pour le rinçage du chauffage, mais également pour nettoyer l'eau potable des bactéries, ainsi que pour entretenir le système de «plancher chaud».Lorsqu'il est utilisé pour le chauffage, l'air comprimé et l'eau sont fournis de manière uniforme. Son pouvoir de lavage est suffisant non seulement pour nettoyer les tuyaux et les radiateurs, mais également pour éliminer le tartre de l'intérieur de la chaudière de chauffage, ce qui prolonge sa durée de vie et augmente le niveau de chauffage.
  • Rocale. Ce compresseur compact est principalement utilisé pour laver les tuyaux en cuivre et en acier. Il peut nettoyer des systèmes d'une capacité allant jusqu'à 300 litres. Il maintient une pression constante de 1 bar, et ses performances, malgré ses petites dimensions, atteignent 40 litres par minute.
  • Ropulse. Un appareil puissant qui sert non seulement à rincer le système de chauffage, mais aussi à purifier l'eau passant par les tuyaux jusqu'à la maison. Il est permis de l'utiliser pour nettoyer le «sol chaud» et nettoyer les capteurs solaires des dépôts de limon. Lors de la purification de l'eau potable avec un tel appareil, non seulement la rouille et les débris, mais également les bactéries en sont éliminés.
  • Romantique 20. Il convient au détartrage des tuyaux de chauffage. Il prévoit une régulation automatique de l'intervalle d'impulsion. La hauteur de tête atteint 10 mètres, la pression est de 1,5 bar et les performances sont les mêmes que dans l'installation Rokal. Il peut être utilisé pour des systèmes dont le volume ne dépasse pas 300 litres.
  • l'écran couleur affiche une image sous un angle de vue de 36 degrés ;
  • sur l'objectif de l'appareil, il y a une bague de mise au point;
  • la fréquence de prise de vue atteint 9 Hz.

Est-il possible de vider une batterie séparée ?

Vous savez maintenant comment rincer le système de chauffage. Cependant, il devient parfois nécessaire de nettoyer une batterie séparée. Il existe également une solution à cette situation.

Schéma de nettoyage de la batterie de chauffage

Important! Le rinçage d'un radiateur de chauffage séparé doit être effectué strictement avant le début de la saison de chauffage. Acheter un robinet de chasse d'eau dans un magasin de plomberie

De plus, vous devez acheter un tuyau en caoutchouc et un raccord avec un filetage correspondant au diamètre de la valve de rinçage achetée. Installez le raccord sur le tuyau

Achetez un robinet de chasse d'eau dans un magasin de plomberie. De plus, vous devez acheter un tuyau en caoutchouc et un raccord avec un filetage correspondant au diamètre de la valve de rinçage achetée. Monter le raccord sur le tuyau.

Le rinçage direct est effectué dans l'ordre suivant.

Premier pas. Nous connectons une vanne de chasse au radiateur de chauffage.

Deuxième étape. Nous connectons le raccord avec un tuyau au robinet de chasse.

Troisième étape. Nous dirigeons l'autre extrémité du tuyau en caoutchouc dans les toilettes.

Quatrième étape. Ouvrez le robinet de chasse et laissez agir 20 à 30 minutes. En attendant, nous tenons le tuyau pour qu'il ne saute pas des toilettes.

Important! Bien qu'il soit recommandé de rincer les batteries individuelles strictement avant le début de la saison de chauffage, dans certaines situations, le besoin de vidange se produit lorsque le chauffage bat son plein. Si c'est votre cas, collez le tuyau plus profondément, directement dans la colonne montante

Sinon, le liquide de refroidissement chaud peut détruire les toilettes.

Évaluation
Site sur la plomberie

Nous vous conseillons de lire

Où remplir la poudre dans la machine à laver et combien de poudre verser