Comment organiser l'approvisionnement en eau d'été dans le pays: pose et organisation de l'approvisionnement en eau pour l'irrigation

Approvisionnement en eau d'irrigation à faire soi-même dans le pays: vidéo, système de jardin pour arroser le jardin sur le site

Approvisionnement en eau de pays d'hiver

Parlons maintenant des régimes plus solides et capitaux. Commençons par une description de la plomberie d'hiver. L'hiver ne signifie pas qu'il ne peut être utilisé qu'en hiver, ce nom implique simplement que l'approvisionnement en eau est effectué selon un schéma permanent et peut être exploité à tout moment de l'année.

Comment organiser l'approvisionnement en eau d'été dans le pays: pose et organisation de l'approvisionnement en eau pour l'irrigation

Pour fournir de l'eau à partir d'un puits, il est préférable d'utiliser une pompe submersible. Sa puissance est choisie en fonction de la profondeur à partir de laquelle l'eau sera fournie. Pour un puits jusqu'à dix mètres de profondeur, un «ruisseau» ou «verseau» plutôt petit est assez petit.Si l'eau provient d'un puits, vous devrez acheter une pompe plus puissante, qui coûtera beaucoup plus cher.

Étant donné que lors de l'installation d'une alimentation en eau d'hiver, la pompe doit être connectée à une source de tension, il est permis de combiner la pose de câbles et l'alimentation en eau dans un seul boîtier en tuyaux d'égout en plastique. Il protégera bien du gel et des dommages mécaniques.

Pour la pose de conduites d'eau, vous pouvez utiliser des tuyaux en plastique avec des connexions sur soudés ou sur des raccords en plastique spéciaux. Pour les joints soudés, un fer à souder électrique spécial est utilisé. Ce n'est pas très cher, d'ailleurs, dans les magasins spécialisés, de tels fers à souder sont souvent proposés à la location. Pour installer le pipeline, vous aurez besoin d'un fer à souder pendant pas plus d'une journée. Les raccordements sur raccords se font « à mains nues » sans fer à souder. Pour une datcha ordinaire, des tuyaux d'un diamètre de 20 ou 25 millimètres conviennent parfaitement.

Comment organiser l'approvisionnement en eau d'été dans le pays: pose et organisation de l'approvisionnement en eau pour l'irrigation

Lors de la pose d'une conduite d'eau, les conduites doivent être placées sous le niveau de congélation du sol. La valeur de cette valeur pour chaque zone climatique spécifique peut être trouvée dans des ouvrages de référence spéciaux.

Mais souvent, pour ne pas creuser une tranchée trop profonde, vous pouvez utiliser l'une des méthodes suivantes :

  • Remplissez le tuyau posé à une profondeur de 60 centimètres avec une couche d'isolant de 20 à 30 cm composée de copeaux de mousse, de laitier de four, d'argile expansée, etc. La condition principale est que l'isolant n'absorbe pas bien l'humidité et soit suffisamment solide.
  • Isolez la canalisation avec un système d'isolation composé d'une isolation thermique spéciale et d'une enveloppe en polyéthylène ondulé. Avec l'aide d'un tel système, la profondeur de la tranchée peut être beaucoup plus petite (environ 30 centimètres).
  • Posez un câble chauffant qui vous permet de poser des tuyaux sur la surface du tout. Mais vous devez payer beaucoup pour l'électricité.

Il convient de noter que la tranchée doit s'approcher de la maison à angle droit, car il sera nécessaire de creuser la fondation, qui se heurte à son tassement et à la formation de fissures dans le mur.

Pour connecter la pompe à l'alimentation en eau à côté du puits, il est nécessaire d'aménager une fosse d'un mètre de profondeur et de 70x70 centimètres. Les parois de la fosse sont recouvertes de briques ou renforcées d'une autre manière, par exemple des planches imprégnées d'un antiseptique. Il serait plus correct de remplir le fond de la fosse avec du béton ou, dans les cas extrêmes, de le remplir de gravats et de le tasser.

Comment organiser l'approvisionnement en eau d'été dans le pays: pose et organisation de l'approvisionnement en eau pour l'irrigation

Une conduite d'eau avec une « collerette » est sortie et fixée dans la fosse pour fixer le tuyau qui vient de la pompe, ainsi que le fil électrique. La fonction de la fosse est que, si nécessaire, vous pouvez facilement déconnecter et retirer la pompe. La fosse est isolée pour empêcher le gel de l'eau dans le tuyau de la pompe.

Comment organiser l'approvisionnement en eau d'été dans le pays: pose et organisation de l'approvisionnement en eau pour l'irrigation

Pour brancher la pompe, installez une prise étanche ou utilisez un connecteur à contact hermétique, plus connu sous le nom de "père-mère". La condition principale est que la pompe puisse être connectée et déconnectée en toute sécurité, même si le câble est sous tension.

Types d'aqueduc de jardin

Il existe deux façons de poser un pipeline dans une maison de campagne - estivale et saisonnière (capitale). Chacun d'eux a ses propres avantages et inconvénients.

Formule été

La méthode d'installation au sol d'un système d'approvisionnement en eau dans les chalets d'été est utilisée pour organiser l'irrigation des parterres de légumes, des arbustes à baies et des arbres fruitiers. L'approvisionnement en eau souterraine est utilisé pour alimenter un bain public, une cuisine d'été, une maison de jardin.

Le système de plomberie saisonnier est une boucle souterraine avec de longs raccords au point de branchement. Si le site est utilisé exclusivement pendant la période chaude, il est raisonnable de poser des tuyaux en surface. Un tel système est facile à démonter pour l'hiver afin d'éviter les vols de matériaux hors saison.

Sur une note! Pour éviter d'endommager les communications par les équipements agricoles, l'approvisionnement en eau d'été est posé sur des supports spéciaux.

La principale commodité de la plomberie saisonnière en polyéthylène est sa mobilité. Si nécessaire, la configuration peut être modifiée en 10-15 minutes. Il suffit d'ajouter ou de retirer quelques mètres de tuyau ou de le faire passer dans une autre direction.

Système d'irrigation

Schème

L'approvisionnement temporaire en eau d'été à la datcha à partir de tuyaux en PEHD est assemblé et démonté de leurs propres mains selon le principe d'un concepteur pour enfants.

Schéma typique d'approvisionnement en eau du pays

Le schéma du réseau est établi en référence à un plan d'implantation détaillé. Le dessin marque l'emplacement d'espaces verts, de prises d'eau, d'une maison, d'une douche, d'un lavabo.

Important! Les tuyaux sont posés avec une pente vers le point de prise d'eau. Au point le plus bas de l'installation prévoir l'installation d'une vanne de vidange

système de capital

Si le site est bien équipé et utilisé toute l'année, il est sage de consacrer du temps et de l'argent à l'installation d'un système de plomberie capital. Le principe de connexion des éléments dans ce cas ne change pas. La différence réside dans l'installation supplémentaire d'équipements de compression et dans l'emplacement fermé. Pour équiper une alimentation en eau permanente, les communications sont posées dans des tranchées sous la profondeur de congélation du sol.

Entrée de tuyaux en PEHD dans la maison

Échauffement

La profondeur de gel du sol dans différentes régions de la Fédération de Russie diffère considérablement.Pour éviter de rompre les communications lors de fluctuations brusques de température, il est recommandé de les isoler.

Pour l'isolation d'un système d'alimentation en eau capital en PEHD dans un chalet d'été, les matériaux suivants sont utilisés:

  1. Isolation en basalte sous forme de modules cylindriques finis.
  2. Tissu en fibre de verre en rouleaux. Vous devrez acheter du feutre de toiture pour protéger la couche chaude contre l'humidité.
  3. Polystyrène. Les modules de pliage réutilisables en deux moitiés, qui sont utilisés à plusieurs reprises, sont montés simplement et rapidement.

Isolation pour tuyaux en polyéthylène expansé Selon les statistiques, la profondeur de gel du sol en hiver en Russie dépasse 1 mètre. Pour l'argile et le limon de Moscou et de la région, c'est ...

Sur une note! L'eau sous haute pression ne gèle pas. Si un récepteur est installé dans le système, une isolation thermique supplémentaire de l'alimentation en eau n'est pas nécessaire.

Dans la construction d'immobilisations, lors de la pose d'un pipeline à faible profondeur, un câble chauffant est posé parallèlement au système et connecté à une source d'alimentation mise à la terre.

Dégivrage des conduites d'eau et d'égout La Russie est située dans une région climatique rude, donc en hiver et au début du printemps, il y a un risque ...

Lire aussi :  Comment faire de la plomberie d'été à la campagne

Comment choisir?

Les fabricants proposent plusieurs types de tuyaux en polyéthylène parmi lesquels choisir. Tout d'abord, les produits se distinguent par le type de support transporté.

Pour la production de conduites de gaz, des additifs spéciaux sont utilisés qui modifient la composition de l'eau. Il est strictement interdit d'utiliser des tuyaux de gaz avec des marques jaunes pour le système de plomberie !

Pour assembler le pipeline sous terre, deux types de polyéthylène sont utilisés:

  1. HDPE PE 100, fabriqué conformément à GOST 18599-2001. Diamètre du produit — 20 à 1200 mm.Ces tuyaux sont noirs avec une bande bleue longitudinale sur toute la longueur.
  2. HDPE PE PROSAFE, produit conformément à GOST 18599-2001, TU 2248-012-54432486-2013, PAS 1075. Ces tuyaux ont une gaine de protection minérale supplémentaire de 2 mm d'épaisseur.

Pour la ligne principale, des ébauches d'un diamètre de 40 mm sont sélectionnées. Pour secondaire - 20 mm ou 25 mm.

C'est intéressant: toilettes sans rebord - avantages et inconvénients, avis des propriétaires

Types de conduites d'eau pour l'irrigation

Il n'y a pas tellement d'options ici, et tout le choix se résume à savoir si l'approvisionnement en eau sera permanent ou temporaire (c'est-à-dire en hiver Cela va juste prendre du temps ranger). Chacune de ces options a des forces et des faiblesses.

Quant à l'option permanente, elle vous permet de :

organiser l'approvisionnement en eau de manière imperceptible, sur le site, seules les sorties de tuyaux du sol seront visibles auxquelles seront connectés les équipements nécessaires lors de l'irrigation. Cela signifie que les tuyaux ne se mettront pas sous les pieds ;

Comment organiser l'approvisionnement en eau d'été dans le pays: pose et organisation de l'approvisionnement en eau pour l'irrigation

La partie principale du conduit d'eau est souterraine

  • pas besoin de s'embêter avec le montage/démontage du système ;
  • trouver une fuite est difficile;
  • ceux qui aiment profiter des datchas en hiver partiront les mains vides, il est peu probable qu'ils veuillent creuser un sol gelé pour voler des tuyaux en PP.

Parmi les lacunes, on peut noter un coût légèrement plus élevé (si vous embauchez des ouvriers pour creuser une tranchée) et des coûts de main-d'œuvre (si vous faites tout le travail vous-même).

Un approvisionnement en eau d'irrigation pliable dans le pays a également le droit d'exister, les points forts d'une telle solution incluent:

rapidité d'installation - en fait, il vous suffit de connecter les tuyaux et de les poser en fonction du projet;

Comment organiser l'approvisionnement en eau d'été dans le pays: pose et organisation de l'approvisionnement en eau pour l'irrigation

Les tuyaux sont situés au-dessus du sol

Les inconvénients incluent la nécessité de le monter et de le démonter si le chalet n'est pas gardé.De plus, les tuyaux gisant sous les pieds interfèrent - et le chariot ne passera pas le long du chemin et les gens trébucheront.

Sources

  1. Où trouver de l'eau dans le chalet d'été?

Ses sources peuvent être :

  • Approvisionnement en eau fixe;
  • L'approvisionnement en eau d'été de la datcha fournira de l'eau pour l'irrigation. En règle générale, l'eau lui est fournie selon le calendrier. Pour un approvisionnement en eau ininterrompu, il est nécessaire de créer une alimentation en eau autonome dans un réservoir de réserve;

Comment organiser l'approvisionnement en eau d'été dans le pays: pose et organisation de l'approvisionnement en eau pour l'irrigation

Plomberie pour l'irrigation dans un partenariat de jardin

  • Votre propre puits ou puits peut vous fournir de l'eau non potable et, dans certains cas, une qualité potable;
  • Enfin, personne n'a annulé l'utilisation de l'eau importée. Comme dans le cas d'un système d'alimentation en eau d'été, la tâche consiste à organiser le stockage d'une quantité d'eau suffisamment importante et son approvisionnement au système d'alimentation en eau avec une pression excessive.

Comment organiser l'approvisionnement en eau d'été dans le pays: pose et organisation de l'approvisionnement en eau pour l'irrigation

Réservoirs de distribution d'eau potable

Installation de plomberie d'été

Nous avons donc déterminé les types de pipelines. Parlons maintenant de l'assemblage du système de plomberie.

Les principales étapes de l'approvisionnement en eau d'été de l'appareil:

  1. Élaboration d'un schéma-dessin d'un système d'approvisionnement en eau.
  2. Achat de matériaux.
  3. Pose d'égout, selon le schéma.
  4. Installation de robinets, gicleurs et autres appareils.
  5. Raccordement à une source d'alimentation en eau.
  6. Essai.

Le plan d'alimentation en eau d'été comprend les étapes suivantes :

  1. Vous devez d'abord dessiner un croquis. Assurez-vous de marquer les chemins, les bâtiments, les plates-bandes et autres plantations.
  2. Sur le site, des piquets marquent les nœuds et les lieux de la future alimentation en eau.
  3. Ensuite, le nombre de branches, de virages, de robinets et d'autres nuances est entré dans le projet.
  4. Les points de prélèvement de l'alimentation en eau à la surface sont marqués.

Selon la source d'eau, les canalisations ont leurs propres caractéristiques.

Appareil de plomberie en présence d'un réseau centralisé

Lors de l'installation d'un approvisionnement en eau saisonnier, le plan suivant doit être suivi :

  1. Un plan détaillé du site est en cours d'élaboration. Les endroits où passera l'alimentation en eau, où seront situés les robinets et les gicleurs sont délimités. Les coins, les fiches, les prises, etc. sont décrits. Le nombre et l'emplacement des robinets sont calculés de manière à ce que toutes les plantations du jardin soient irriguées avec un tuyau de courte longueur, environ 3 à 5 mètres. La profondeur des tranchées est calculée, en règle générale, elle est de 30 à 40 cm.Si vous envisagez d'effectuer des communications techniques sous les lits, la profondeur doit être augmentée à 50-70 cm (pour un travail en toute sécurité avec une pelle ou un cultivateur ). Le conduit principal est constitué de tuyaux d'un diamètre de 40 mm et se ramifie vers les points d'alimentation en eau - d'un diamètre de 25 ou 32 mm. La pose se fait de préférence en légère pente par rapport à la source d'approvisionnement en eau, pour une meilleure circulation. Une vanne de vidange doit être prévue en bas. Il est nécessaire de considérer comment le drainage sera organisé.
  2. Après avoir établi le schéma, la quantité de tous les matériaux et outils nécessaires est calculée. Après cela, vous pouvez aller au magasin.
  3. Si la source d'eau de l'approvisionnement en eau du pays est un réseau central, il sera nécessaire de faire un raccordement. Le moyen le plus simple qui n'implique pas de couper l'eau est d'utiliser une «selle» spéciale (pince avec un joint et un tuyau fileté). La selle est installée sur le tuyau, un robinet à tournant sphérique est vissé sur le tuyau, à travers lequel un trou est percé à la surface du tuyau.
  4. La prochaine étape est la préparation de la tranchée.
  5. Ensuite, le pipeline est assemblé, des vannes et d'autres éléments sont installés.
  6. L'étanchéité de l'alimentation en eau finie est testée, lorsque l'eau est fournie, l'état des joints et des connexions est vérifié.
  7. La plomberie peut être enterrée.

Plomberie à partir d'un puits ou d'un puits

S'il n'y a pas de réseau centralisé à proximité du site, un puits ou un puits est utilisé comme source d'eau. Dans ce cas, une pompe est nécessaire.

Méthodes d'installation de la pompe :

  • La pompe submersible est suspendue à un câble ou à une chaîne spéciale. Ce type de pompe est capable de pomper de l'eau à une profondeur maximale de 8 mètres. Un câble métallique n'est pas utilisé pour installer la pompe vibrante ! Un câble en nylon est utilisé.
  • Une pompe de surface ou auto-amorçante doit être installée sur une surface plane. Pour ce faire, un support plat en béton est préparé et l'appareil est protégé de la pluie (à l'aide d'un auvent ou d'une cabine).

Outils et matériaux pour l'installation

Pour l'aménagement de l'approvisionnement en eau saisonnier, vous aurez besoin de:

  1. Tuyaux.
  2. Raccords et tés.
  3. Accouplements.
  4. Clés : à molette, à gaz, clé n° 17-24.
  5. Un couteau spécial pour couper les tuyaux en polymère ou une scie à métaux pour la sculpture sur métal.
  6. Pelle.
  7. Abandonner.
  8. Fer à souder. Dans certains endroits, il sera possible de se passer de raccords et d'une clé à gaz en utilisant une connexion avec un fer à souder à gaz spécial. Un tel outil peut être acheté, il est relativement peu coûteux. Certains magasins prêtent des fers à souder.
  9. Vanne à bille ½.
  10. Compression d'angle 20 mm.
  11. Té compression 20 mm.
  12. Selle 63 (1/2).
  13. Fumlenta ou fil de fum.
  14. Papier abrasif pour nettoyer les raccords de tuyaux.
  15. Roulette.
  16. Marqueur ou crayon.

Produits supplémentaires utilisés dans l'aménagement de l'approvisionnement en eau d'été

Les principaux appareils qui seront nécessaires lors de l'installation du pipeline:

  • Syndicat. Cela aidera à connecter rapidement le tuyau au robinet.D'un côté il est vissé sur le robinet, de l'autre le tuyau est fixé.
  • Tuyaux ondulés. Ils sont peu coûteux et prennent peu de place une fois pliés.
  • Tuyaux spéciaux pour irrigation goutte à goutte, si prévus sur le site.
  • Pulvérisateurs ou pistolets d'arrosage.
  • Arroseurs ou têtes d'arrosage.
  • Pour l'arrosage automatique, vous pouvez acheter une minuterie spéciale ou un capteur d'humidité du sol.
Lire aussi :  Comment faire de la plomberie dans le pays de vos propres mains

En bref sur les systèmes d'irrigation du pays

L'irrigation des plates-bandes et des arbres fruitiers dans le pays à l'aide de tuyaux peut être organisée de plusieurs manières. Lors du choix de l'un ou l'autre système, il est nécessaire de s'appuyer sur le type de sol du site, les conditions climatiques générales et le désir (ou le refus) de passer votre temps à arroser le jardin.

La méthode manuelle d'humidification du sol est trop laborieuse. Le chalet est conçu pour les loisirs. Souvent, les citadins vont chez elle le week-end pour y travailler à la sueur de leur front. Il y a ceux qui aiment vraiment ce passe-temps.

Mais la plupart veulent simplement se détendre en dehors de la ville. Cependant, presque tout le monde a un petit jardin, des pommiers et des groseilles dans le pays. Et ils ont besoin d'être arrosés.

Tous les systèmes d'irrigation artificielle d'un chalet d'été sont divisés en deux types: automatique et semi-automatique - les premiers impliquent de transférer complètement le contrôle du processus d'irrigation vers l'automatisation, et le second une participation humaine partielle

Selon la méthode d'approvisionnement en eau, on distingue trois types de systèmes d'irrigation non manuels:

  1. Surface d'égouttement.
  2. Intrasol.
  3. Arrosage (aspersion).

La technologie de création de "pluie artificielle" est la plus courante.Pour l'installation d'un tel système dans un chalet d'été, il est nécessaire d'installer plusieurs arroseurs rotatifs et faites-leur passer des tuyaux. plomberie. Cependant, de tels arroseurs consomment trop d'eau.

Une partie s'évapore simplement avant d'atteindre le sol. Ce type d'irrigation champêtre est principalement destiné à l'arrosage de grandes pelouses.

Deux autres options pour les systèmes d'irrigation automatiques impliquent l'apport d'humidité au sol ou directement à côté de la plante arrosée. Pour cela, des tuyaux perforés, des compte-gouttes et des barboteurs sont utilisés. Cette méthode d'irrigation est plus économique en termes de consommation d'eau, mais en raison de la grande longueur des conduites d'eau, elle est plus coûteuse à installer.

Pour un système d'irrigation intra-sol, une canalisation perforée devra être enterrée dans le sol à une profondeur de 20 à 30 cm, et pour une canalisation de surface, elle peut être posée sur le sol

Vous trouverez tous les détails sur le choix des tuyaux pour un dispositif d'irrigation goutte à goutte dans un article consacré à cette question intéressante.

Les tuyaux pour tous les types d'irrigation de jardin sont sélectionnés en diamètre dans la plage de 25 à 32 mm. Si la pression dans l'alimentation en eau centrale du pays est faible ou si l'eau est fournie au système à partir du réservoir par gravité, la section transversale doit être plus proche de la limite supérieure. Sinon, vous pouvez économiser de l'argent en prenant des tuyaux et des raccords d'un diamètre de 25 à 27 mm.

À des valeurs inférieures, le pipeline fonctionnera de manière inefficace, arrosant la terre trop longtemps. Et aux grandes tailles, ce sera inutilement cher. Le débit d'eau ne remplira toujours un tel tuyau qu'à moitié. Et les produits tubulaires de grand diamètre sont évidemment plus chers que leurs homologues plus fins.

Les règles et consignes pour choisir un tuyau d'arrosage des plantes cultivées et des espaces verts d'un chalet sont précisées dans un article que nous vous conseillons de lire.

C'est intéressant : comment réchauffer la plomberie gelée: quelques façons

Plomberie d'été et d'hiver

Auparavant, vous avez probablement entendu des définitions telles que les systèmes de plomberie d'été et d'hiver. Étudiez les principales propriétés de ces options, il est fort possible que même l'option estivale la plus simple puisse répondre à vos besoins. Sinon, vous pouvez immédiatement passer à l'étude des sections suivantes du manuel sur la disposition d'une alimentation en eau à part entière.

Formule été

Plomberie d'été à la campagne

Les caractéristiques d'un tel système d'approvisionnement en eau ressortent clairement de son nom - le fonctionnement d'un tel système n'est possible que pendant la période chaude. Il existe des modifications fixes et pliables du système.

Le système d'alimentation en eau d'été pliable a une conception très simple: il suffit de connecter les tuyaux à une pompe de paramètres appropriés et de les poser à la surface du sol afin qu'ils n'interfèrent pas avec les mouvements normaux autour du chalet d'été.

Plomberie d'été à la campagne

Les tuyaux en silicone et en caoutchouc conviennent à l'aménagement du système. La connexion est établie à l'aide d'adaptateurs spéciaux. Également dans les magasins spécialisés, des produits plus modernes sont disponibles pour connecter les tuyaux - les loquets. Un côté d'un tel loquet est équipé d'un connecteur à ressort, et de l'autre côté il y a une "collerette". À l'aide de tels verrous, les tuyaux sont connectés rapidement, de manière fiable et simple.

Le plus souvent, un tel système pliable est utilisé pour l'irrigation. Il est inutile d'organiser sur sa base un approvisionnement en eau à part entière pour répondre aux besoins domestiques.

Tuyauterie pour plomberie d'été

La pose d'une alimentation en eau d'été stationnaire est réalisée sous terre. Les tuyaux flexibles ne conviennent pas pour l'aménagement d'un tel système. La meilleure option est les tuyaux en plastique.

Les tuyaux d'approvisionnement en eau saisonnier stationnaire sont posés à une profondeur d'un mètre. Après la fin de la saison, l'eau doit être pompée des tuyaux, sinon, avec l'arrivée du froid, elle gèlera et ruinera le pipeline.

Dans cette optique, les tuyaux doivent être posés avec une pente vers la vanne de vidange. Directement la vanne est montée près de la source d'eau.

Formule hiver

Un tel approvisionnement en eau peut être utilisé tout au long de l'année.

Plomberie à la campagne

Les tuyaux en polyéthylène et en polypropylène conviennent à l'aménagement du système. Les premiers sont vendus à un prix inférieur et sont montés sans l'utilisation d'outils spéciaux. Ces derniers sont un peu plus chers et nécessitent l'utilisation d'un fer à souder pour tuyaux lors de l'installation. Cependant, au final, vous dépenserez plus d'argent pour des pièces supplémentaires pour le montage de tuyaux à base de polyéthylène que pour des produits supplémentaires utilisés dans l'installation de tuyaux en polypropylène.

Les conduites d'eau sont posées avec une légère pente vers la source d'approvisionnement en eau. Le pipeline doit passer de 200 à 250 mm sous le point de congélation du sol.

Pente du tuyau

Il existe également une option avec pose de tuyaux à une profondeur de 300 mm. Dans ce cas, une isolation supplémentaire de la canalisation est obligatoire. Le polyéthylène expansé remplit parfaitement les fonctions d'isolation thermique. Il existe des produits spéciaux de forme cylindrique.Il suffit de mettre simplement un tel polypropylène arrondi sur le tuyau et, par conséquent, le produit sera protégé de manière fiable contre le froid et d'autres effets néfastes.

Non seulement les conduites d'eau d'hiver, mais aussi une source d'eau nécessitent une isolation supplémentaire.

"Coque" en polystyrène pour l'isolation des tuyaux

Par exemple, un puits est isolé pour l'hiver et recouvert de neige. Ces mesures suffiront à assurer la protection de la structure contre le froid.

Bien isoler

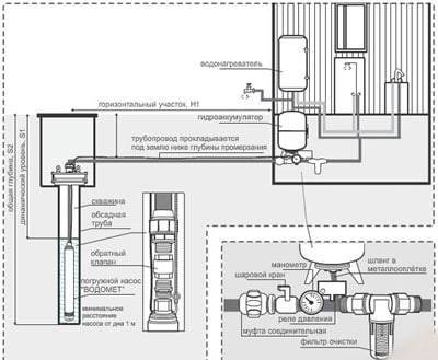
L'équipement de pompage de surface, s'il est utilisé, est équipé d'un caisson. Le caisson est une fosse avec une isolation supplémentaire, équipée à côté d'une source d'alimentation en eau équipée d'une pompe.

Caisson

L'installation de stations de pompage automatiques ne peut être effectuée que dans une pièce où la température de l'air ne descend pas à des niveaux négatifs, même lors des gelées les plus sévères.

Dispositif type d'une station de pompage Isolation des canalisations d'égout

Lire aussi :  Installation de toilettes à faire soi-même: caractéristiques d'installation de cuvettes de toilettes de différentes conceptions

Ensuite, nous examinerons la procédure pour organiser un approvisionnement en eau à part entière, qui peut être utilisé à tout moment de l'année.

Tuyauterie, chaudière et vase d'expansion

Bref aperçu des matériaux et des appareils requis

Le système d'alimentation en eau d'été se compose des éléments suivants :

  • tuyaux;
  • grues;
  • raccord;
  • matériel de pompage ;
  • filtres.

A titre de comparaison, lors de la construction d'un bâtiment d'hiver, des dispositifs de contrôle de la pression (hydroaccumulateur, manomètre, pressostat), une protection automatique et un chauffe-eau sont nécessaires.

Il existe de nombreuses options pour les systèmes automatisés qui vous permettent de réguler et de contrôler l'irrigation au goutte-à-goutte ou en serre.

Schéma d'arrosage automatique dans une serre, assemblé à partir de tuyaux flexibles. L'équipement de pompage qui assure l'alimentation en eau du réservoir de stockage est alimenté par des panneaux solaires (+)

Les conduites d'eau ordinaires en plastique, polypropylène ou polyéthylène d'un diamètre de 20 mm à 25 mm conviennent mieux à l'approfondissement du sol. Les produits en polypropylène à couches renforcées sont particulièrement durables, par exemple les tuyaux allemands Banninger pour l'alimentation en eau chaude, qui ont une couleur verte caractéristique. Cependant, pour les petits circuits légèrement ramifiés, des tuyaux en PVC de résistance moyenne en blanc conviennent.

Il est préférable de ne pas placer les tuyaux dans le sol, mais de les utiliser en surface. Si vous décidez toujours de construire une alimentation en eau permanente exclusivement à partir de tuyaux, choisissez des produits à parois épaisses, renforcés de fibres de nylon. Leur durée de vie est généralement d'au moins 15 ans.

Les raccords (té, raccords, colliers, bouchons) doivent correspondre en diamètre, idéalement en matériau. Les structures préfabriquées comprennent généralement le nombre requis d'éléments de connexion et de fixation pour assurer l'étanchéité

Le seul élément volatil du système est une pompe de surface ou submersible. Il doit être sélectionné en fonction des données sur la source d'eau et des caractéristiques de l'équipement lui-même. Par exemple, la meilleure option pour un étang est une pompe de drainage, pour un puits - profond, et pour un puits, un modèle submersible peu coûteux tel que "Kid" ou "Brook" suffit.

L'eau chaude est confortable

Stockage d'eau chaude - chaudière ou chauffe-eau instantané ? Tout dépend du nombre de personnes dans le pays, de la durée de leur séjour. Pour deux ou même trois personnes qui visitent le chalet le week-end, un chauffe-eau instantané suffira.Il chauffe l'eau instantanément.

Le chauffe-eau électrique vous permettra d'utiliser de l'eau chaude quelques heures après la mise en marche. Le réservoir isolé maintient la température de l'eau assez longtemps après l'avoir éteint. Pour les trajets courts, cet horaire est peu pratique. Un compromis raisonnable est d'avoir deux sources d'eau chaude, utilisez-les selon la situation.

L'installation, le raccordement des appareils de chauffage est effectué conformément aux instructions qui y sont jointes.

Caractéristiques de l'appareil d'un approvisionnement en eau privé

Il est préférable que la planification de l'approvisionnement en eau soit effectuée même au stade de la rédaction du projet du chalet d'été et de la maison. Un projet à part entière comprend un certain nombre de dessins et de documents, notamment:

  • plan de travail échelonné;
  • disposition des tuyaux et des principaux éléments du système de plomberie ;
  • estimation, etc...

    Schéma de plomberie

Pour équiper la chaudière et le compteur d'eau, vous devez allouer une petite pièce au rez-de-chaussée de la maison. Une pièce de 3-4 m2 suffira. Il est plus pratique que l'unité d'arrivée d'eau et les dispositifs techniques nécessaires soient situés dans la même pièce - cela donne au propriétaire la possibilité de contrôler entièrement le processus d'approvisionnement en eau.

Un système d'approvisionnement en eau privé typique comprend les équipements suivants :

  • pipeline. Les produits en polypropylène, métal-plastique et métal conviennent;
  • ensemble de robinets et raccords;

    Tuyaux et raccords

  • pompe;

    Pompe de surface pour remonter l'eau d'un puits

  • manomètre;

    Manomètre DM02 Compteur

  • vase d'expansion;

    Vase d'expansion

  • pressostat ;

    Pressostat RD-2R (Rosma)

  • assistance électrique avec protection entièrement automatique ;
  • filtres de purification pour éliminer les particules en suspension et divers types de contaminants de la composition de l'eau;

    Filtre à eau

  • chauffe-eau. Installé au besoin. Dans la plupart des cas, le modèle cumulatif est plus pratique.

    Chauffe-eau à accumulation pratique pour les chalets d'été

Quels tuyaux sont meilleurs

Le système d'alimentation en eau pour donner peut être en cuivre. Le principal avantage des structures en cuivre est leur durée de vie élevée de 70 ans. En même temps, le cuivre est cher. Tout le monde ne peut pas se permettre un tel approvisionnement en eau.

Vous pouvez également choisir des tuyaux en polypropylène pour les chalets d'été. Leur durée de vie est supérieure à un demi-siècle. Leur coût est tout à fait démocratique. Une option universelle pour l'approvisionnement en eau dans le pays sont les structures en acier inoxydable. Leur durée de vie est assez longue, ils peuvent être utilisés pour les systèmes d'alimentation en eau froide et chaude. L'inconvénient, encore une fois, est le coût élevé.

Comment organiser l'approvisionnement en eau d'été dans le pays: pose et organisation de l'approvisionnement en eau pour l'irrigation

Les tuyaux métalliques ont une longue durée de vie. Cependant, ils sont rarement utilisés dans l'aménagement d'une maison privée en raison d'un certain nombre d'inconvénients, et notamment :

  • risque de corrosion ;
  • Risque de dépôts ;
  • L'installation nécessitera une machine à souder;
  • Niveau de respect de l'environnement insuffisant.

Une alternative valable pour organiser l'approvisionnement en eau dans le pays sont les tuyaux en plastique. Considérez leurs avantages:

  • Résistance aux produits chimiques;
  • Résistance à la corrosion ;
  • Résistant aux dépôts;
  • Durée de vie plus d'un demi-siècle ;
  • Lors du transport d'eau chaude, il n'y a pratiquement aucune perte de chaleur ;
  • Facilité d'installation.

Comment organiser l'approvisionnement en eau d'été dans le pays: pose et organisation de l'approvisionnement en eau pour l'irrigation

Les tuyaux en plastique ne sont qu'un nom commun pour de nombreux groupes de ces structures. Quel système vaut-il mieux choisir ? Tout dépend de vos besoins et des conditions de fonctionnement du système. Vous pouvez voir toute la variété de ces modèles sur la photo.

Comment organiser l'approvisionnement en eau d'été dans le pays: pose et organisation de l'approvisionnement en eau pour l'irrigation

Il est recommandé d'utiliser des tuyaux en PVC pour organiser le câblage ouvert, car ils diffèrent par la rigidité requise, ainsi que par la résistance aux UV. Lors de leur installation, la technologie de collage est utilisée.

Comment organiser l'approvisionnement en eau d'été dans le pays: pose et organisation de l'approvisionnement en eau pour l'irrigation

Les tuyaux en polypropylène sont universels. Ils peuvent être utilisés pour transporter de l'eau froide et de l'eau chaude. Avec leur aide, vous pouvez également organiser un système de chauffage et des eaux usées souterraines. Leurs avantages sont les mêmes que ceux des structures en polyéthylène réticulé. Dans le même temps, le prix du produit est inférieur. Lors de l'installation, un équipement de soudage est utilisé. Il convient de garder à l'esprit que lors de l'organisation du transport d'eau chaude, des structures avec renfort en métal ou en fibre de verre sont utilisées.

Comment organiser l'approvisionnement en eau d'été dans le pays: pose et organisation de l'approvisionnement en eau pour l'irrigation

Les tuyaux métal-plastique diffèrent par leur structure: couche polymère externe et externe. La couche intermédiaire est en aluminium. Pour organiser le transport de l'eau froide, des motifs bleus ou bleu clair sont utilisés. Si vous souhaitez équiper un système d'eau chaude, vous devez choisir des structures blanches. Considérez les avantages des structures métal-plastique:

Résistance à la corrosion;

Comment organiser l'approvisionnement en eau d'été dans le pays: pose et organisation de l'approvisionnement en eau pour l'irrigation

  • Apparence soignée;
  • Faciliter;
  • Plastique;
  • Longue durée de vie ;
  • Facilité d'installation.

Vous pouvez également choisir des tuyaux en PVC. Pour l'aménagement du transport d'eau froide, des structures avec marquage en PVC sont destinées, chaudes - CPVC.

Recommandations supplémentaires

Vous pouvez voir toute la gamme de modèles à offrir sur la photo. De plus, nous avons une vidéo sur notre site Web avec des instructions pour choisir les bons tuyaux. Pour l'agencement de l'approvisionnement en eau, des conceptions de marques occidentales sont généralement sélectionnées. Les fabricants d'Allemagne, de République tchèque et d'Autriche jouissent de la confiance. Lors de l'achat, assurez-vous de vérifier le certificat du produit.

Évaluation
Site sur la plomberie

Nous vous conseillons de lire

Où remplir la poudre dans la machine à laver et combien de poudre verser