- Normes et composition des substances odorisantes
- Propriétés et composition des odorants
- Changements possibles dans les normes réglementées des odorants
- NETTOYAGE DU SULFURE D'HYDROGÈNE ET DU DIOXYDE DE CARBONE, SÉCHAGE DES GAZ ET ODORISATION
- STATIONS DE DISTRIBUTION DE GAZ
- Odorisation
- FONCTIONNEMENT GDS
- Dispositions générales
- Travaux de réparation
- Quelles sont les propriétés des odorants pour le gaz naturel
- Odorisation - gaz naturel
Normes et composition des substances odorisantes
Le gaz naturel doit être détecté par l'odorat dans l'air lorsque sa concentration ne dépasse pas 20 % de la limite inférieure d'explosivité, qui est égale à 1 % de la fraction volumique des composés organiques. Que faire si vous avez l'appartement sent le gaz, nous décrirons en détail dans le prochain article.
La quantité d'odorant dans le gaz fourni au consommateur dépend de la composition chimique du mélange.
Le Règlement relatif à l'exploitation technique des GDS des gazoducs principaux VRD 39-1.10-069-2002 stipule que le taux d'apport d'éthylmercaptan est de 16 g pour 1 000 m³ de gaz.
Cet odorant a été l'un des premiers additifs industriels utilisés sur le territoire de l'ex-URSS, mais EtSH présente plusieurs inconvénients importants :
- présente une oxydation facile;
- interagit avec les oxydes de fer;
- a une toxicité élevée;
- se dissout dans l'eau.
La formation de sulfure de diéthyle, auquel l'éthylmercaptan est sujet, réduit l'intensité de l'odeur, en particulier lors du transport sur de longues distances. Depuis 1984, presque dans toute la Russie, un mélange de mercaptans naturels a été utilisé, qui comprend l'isopropylmercaptan, l'éthylmercaptan, le tert-butylmercaptan, le butylmercaptan, le tétrahydrothiophène, le n-propylmercaptan et le n-butylmercaptan.
L'odorisant est conforme à la norme TU 51-31323949-94-2002 "Odorant naturel d'Orenburggazprom LLC". La norme pour cet additif multicomposant ne diffère pas de la quantité recommandée d'éthylmercaptan.
Le chargement des fûts pour le remplissage en odorisant, le transport de marchandises dangereuses, son réarrangement sur le site doivent être effectués exclusivement par des moyens mécanisés. Ceci est fait pour s'assurer qu'il n'y a pas de dommages aux conteneurs, chacun d'eux devant également être marqué
Les soi-disant mercaptans sont produits à base de sulfure d'hydrogène, de soufre et de sulfures. Mais la production moderne est basée sur l'utilisation de composés sans soufre, par exemple, en Allemagne, ils produisent un produit respectueux de l'environnement appelé Gasodor S-Free.
L'odorant GASODOR S-Free est à base d'acrylate d'éthyle et d'acrylate de méthyle qui, lorsqu'ils sont brûlés, forment de l'eau et du dioxyde de carbone. Malgré de bonnes performances, certains matériaux polymères peuvent provoquer une forte diminution de la concentration en acrylates, et par conséquent, une diminution de l'intensité de l'odeur de gaz
Cet odorant a une odeur spécifique forte, reste stable même pendant un stockage à long terme, ne change pas de qualité lorsque la température change.
L'additif est également très apprécié pour le fait qu'il ne se dissout pas dans l'eau.Lors des tests, qui ont confirmé la pertinence de la substance, dans l'une des installations domestiques de Gazprom, une concentration d'odorant de 10-12 mg/m³ a été utilisée.
L'éthanthiol est transporté dans des wagons-citernes routiers et ferroviaires, des bouteilles, des conteneurs. Le volume de stockage maximal autorisé est de 1,6 tonne dans des réservoirs cylindriques au sol, le facteur de remplissage doit être de 0,9 à 0,95
Le crotonaldéhyde est considéré comme un odorant potentiel. Un liquide inflammable avec une odeur piquante appartient à la deuxième classe de danger en termes de degré d'impact sur le corps.
Il présente plusieurs avantages significatifs par rapport à l'éthanethiol :
- il n'y a pas de soufre dans la composition;
- effet moins toxique;
- a peu de volatilité dans des conditions normales.
Le niveau maximal d'émissions de crotonaldéhyde ne dépasse pas le taux maximal autorisé et est de 0,02007 mg/m3. La possibilité d'une utilisation pratique de la substance comme odorant n'a pas encore été étudiée en détail.
Propriétés et composition des odorants
L'éthylmarkaptan a commencé à être utilisé à l'époque de l'Union soviétique et il était fabriqué à Dzerzhinsk. Il a été constaté qu'il a une faible stabilité chimique, qui se traduit par son oxydation rapide. Cette dernière substance est toujours présente dans le pipeline. Ils forment un autre élément chimique appelé disulfure de diéthyle. Cet élément, en comparaison avec l'éthylmarcaptan, a une faible intensité d'odeur, il est donc nécessaire d'augmenter sa concentration, respectivement, et ses coûts. En parlant de cette substance, il faut répondre qu'elle est assez toxique.
Un autre SPM assez commun.Son principal producteur est une usine de traitement de gaz située à Orenbourg. Il contient de nombreux composants individuels tels que l'éthylmercaptan, l'isopopylmercaptan et le butylmercaptan. Il y en a 7 au total et tous ont une fraction massique différente dans la substance. 16 g de SPM sont introduits pour 1000 m3. En tant qu'odorant étranger, on utilise le mercaptan, qui est créé lors de la synthèse chimique du soufre, du sulfure et d'autres substances, mais avec une fraction moléculaire plus petite.
La norme internationale, qui était suivie par la plupart des fabricants et des consommateurs, a récemment été modifiée. Si les composés soufrés antérieurs, qui ont un point d'ébullition de 130 degrés, étaient utilisés comme odorants, les composés sans soufre ont maintenant commencé à être largement utilisés. Ils ont les propriétés suivantes :
- pureté écologique du produit. Les composés contenant du soufre ne sont pas émis dans l'atmosphère;
- odeur plus forte et plus persistante;
- le respect des normes épidémiologiques ;
- haute intensité;
- faible concentration;
- la substance est stable même pendant un transport ou un stockage à long terme ;
- propriétés invariables, même lors de fortes variations de température;
- ne se dissout pas dans l'eau.
Un exemple de ces substances odorantes est Gasador. Il a été reconnu comme apte dans notre pays, après que tous les tests aient été réussis. Ils ont été réalisés dans l'entreprise Severgazprom LLC.
Changements possibles dans les normes réglementées des odorants
Au cours des dernières années, le nombre de propositions bien motivées pour l'abolition des normes réglementées rigides a considérablement augmenté
Si des normes individuelles sont fixées pour toutes les installations, qui tiennent compte de facteurs tels que la longueur du gazoduc, ainsi que la composition de la substance et sa qualité, cela donnera une impulsion supplémentaire à l'utilisation de différents odorants

La qualité des odorants du gaz naturel est affectée par :
- La longueur du gazoduc peut nuire à la qualité de l'éthylmercaptan. Lors de la réaction chimique des éléments de la composition de l'odorant, ainsi que des éléments de la canalisation, il y a une diminution de l'intensité du gaz. Par conséquent, une entreprise qui transporte du gaz naturel doit augmenter la quantité d'odorisant introduite.
- La qualité de l'odeur du mélange dépend de la fraction massique de soufre. Si vous savez quel pourcentage de l'élément est contenu dans le gaz naturel transporté, vous pouvez modifier la quantité d'odorisant introduite dans le débit total. Dans le même temps, la présence d'une grande quantité d'impuretés peut affecter la détérioration de sa qualité. Ainsi, l'humidité a l'effet le plus négatif sur la qualité, ce qui entraîne l'apparition de condensat dans le pipeline, ce qui entraînera la dissolution d'une certaine quantité d'odorant.
- Ingrédients de la composition et leur qualité. En parlant de composition de qualité, nous ne pouvons pas laisser de côté le sujet du transport des odorants dans notre pays. Du fait que l'acier noir est souvent utilisé à cette fin, qui réagit avec la substance transportée, l'odorant perd assez fortement ses qualités pendant le transport. Ceci est également affecté par les fluctuations de température qui surviennent en raison de la grande longueur des autoroutes traversant tout le pays.De plus, une diminution significative de la qualité réelle de certains éléments de l'odorant se produit en raison des fluctuations du rapport de ses composants, qui se produisent par la faute du fabricant.
NETTOYAGE DU SULFURE D'HYDROGÈNE ET DU DIOXYDE DE CARBONE, SÉCHAGE DES GAZ ET ODORISATION
29.1. Pour tout le monde
processus de production, des réglementations technologiques doivent être élaborées,
convenu et approuvé de la manière prescrite par Mingazprom.
29.2. la gestion de l'entreprise,
le fabricant est tenu d'assurer le strict respect des normes approuvées
réglementations technologiques avec l'utilisation maximale des moyens modernes
contrôle technologique et contrôle automatique des processus.
29.3. L'opération est interdite
entreprises sans règlement technologique approuvé ou selon
règlements technologiques dont la validité a expiré.
29.4. Les personnes responsables de l'infraction
de la réglementation technologique en vigueur font l'objet de sanctions disciplinaires strictes
responsabilité, si les conséquences de cette violation ne nécessitent pas l'application à ces
aux personnes d'une peine plus sévère conformément à la législation en vigueur.
29.5. opération,
inspection et réparation d'appareils et de réservoirs d'usines de séparation et d'épuration
à partir de sulfure d'hydrogène et de dioxyde de carbone, la déshydratation et l'odorisation du gaz sont effectuées dans
conformément aux règles de conception et de sécurité d'exploitation des navires,
travaillant sous la pression de Gosgortekhnadzor.
29.6. Revêtement, nettoyage et réparation
les équipements sont réalisés selon le planning approuvé par la direction de LPUMG et PO.
29.7. Ouverture, nettoyage et
le rinçage des appareils et des unités individuelles est effectué conformément à la
instructions sous la direction de la personne responsable de l'exploitation des installations.
29.8. travail à chaud sur
les zones où sont installés des dépoussiéreurs et des dispositifs d'épuration et de séchage des gaz,
effectuer sous la supervision du chef (chef adjoint) de LPUMG dans
conformément aux instructions standard pour la production de travaux à chaud sur des
gazoducs principaux, réseaux de collecte de gaz des champs gaziers et SPGS,
transportant du gaz naturel et associé.
29.9. tiré de l'appareil et
communications sur la pollution (en particulier celles contenant des composés pyrophoriques)
doit toujours être sous une couche de liquide et non en contact avec l'air pour éviter
combustion spontanée. Ces contaminants doivent être incinérés hors site.
installations dans des fosses spécialement désignées, suivies d'un remblayage avec de la terre.
29.10. mode opératoire,
ouverture, nettoyage et réparation des équipements technologiques principaux et auxiliaires,
exploitation de l'instrumentation et de l'instrumentation, manutention des extraits des usines de séparation
pollution, purification du sulfure d'hydrogène et du dioxyde de carbone, déshydratation et odorisation des gaz
déterminée par les instructions pertinentes.
29.11. Après installation ou réparation
appareils et équipements des installations, la mise en service doit être effectuée sous
la direction d'un ingénieur responsable et d'un ouvrier technique, pour qui
équipements fixes.
29.12. Contrôle de la qualité du gaz
effectué selon OST 51-40-74 et GOST 20061-74.
29.13. Par qualité
les indicateurs de gaz sont acceptés par le fournisseur aux points de livraison.
Échantillons pour contrôle qualité
sont sélectionnés selon GOST 18917-73. La fréquence d'échantillonnage est déterminée dans chaque
dans un cas séparé par accord entre le fournisseur et le consommateur.
29.14. La qualité du gaz est contrôlée
selon les méthodes d'essai spécifiées dans l'OST 51.40-74. En cas de non-conformité
les exigences de qualité du gaz de cet OST sont répétées périodiquement
mesures dans les 8 heures uniquement pour les indicateurs ayant donné des résultats négatifs.
Les résultats des mesures répétées sont définitifs. Dans les cas controversés
mise en place d'indicateurs de qualité du gaz, contrôle conjoint
mesures par des représentants des deux parties. Les résultats de mesure sont documentés
acte bilatéral. La procédure de résolution des litiges par indicateurs
la qualité du gaz est établie par accord entre le fournisseur et
consommateur.
29.15. Le fournisseur garantit
conformité de la qualité du gaz naturel aux exigences de l'OST 51.40-74, sous réserve
Règles d'exploitation technique des principaux gazoducs.
29.16. Foyer au gaz naturel et
explosif. Limites d'inflammation et températures spécifiques à la composition
le gaz naturel sont déterminés conformément à GOST 13919-68.
29.17. Teneur en humidité du gaz
est déterminée à l'aide d'un humidimètre TTR-8 ou d'un appareil similaire.
DISTRIBUTION DE GAZ
GARE
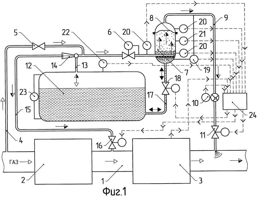
Odorisation
L'odorisation vous permet de détecter plus rapidement les fuites de gaz.
L'odorisation à la valeur fixée ci-dessus est réalisée en chaque point du réseau de transport à l'aide d'une unité d'odorisation centralisée.
L'odorisation est réalisée en ajoutant une petite quantité d'un liquide avec une bonne volatilité et une forte odeur spécifique au gaz combustible.
L'odorisation, opération technologique obligatoire dans la préparation du gaz naturel, est réalisée, en règle générale, en fournissant des odorants liquides au gaz.
L'odorisation doit être réalisée en introduisant automatiquement un odorant dont la quantité est proportionnelle au débit de gaz.
L'odorisation est le processus qui donne au gaz naturel une odeur artificielle. nécessaire à des fins de sécurité, permet de détecter facilement même la plus petite fuite de gaz.
L'odorisation du gaz dans le système d'alimentation en gaz de Leningrad est une mesure extrêmement importante pour garantir de bonnes conditions sanitaires et hygiéniques et la sécurité d'utilisation des gaz combustibles dans la vie quotidienne et dans l'industrie.
L'odorisation des gaz est réalisée en sortie de canalisation du GDS. Le gaz fourni aux consommateurs domestiques doit être odorisé. Le gaz fourni aux installations industrielles ne doit pas être odorisé.
L'odorisation du gaz contenant du sulfure d'hydrogène n'est pas effectuée.
L'odorisation des gaz est réalisée à l'aide de liquides spéciaux à forte odeur. L'odorisant le plus couramment utilisé est l'éthylmercaptan. Dans ce cas, l'odeur de gaz doit être ressentie lorsque sa concentration dans l'air ne dépasse pas 1/5 de la limite inférieure d'explosivité. En pratique, cela signifie que le gaz naturel, qui a une limite inférieure d'explosivité de 5 %, devrait être ressenti dans l'air intérieur à une concentration de 1 %. L'odeur des gaz liquéfiés doit être ressentie à 0 5% - leur concentration dans le volume de la pièce.
L'odorisation des gaz est réalisée à l'aide de liquides spéciaux à forte odeur. L'odorant le plus couramment utilisé est l'éthylmercaptan, qui contient jusqu'à 50 % de soufre. La quantité d'éthylmercaptan ajoutée aux gaz est prise à raison de 16 g pour 1000 m3 de gaz naturel. En pratique, cela signifie que le gaz naturel, qui a une limite inférieure d'explosivité de 5 %, devrait être ressenti dans l'air intérieur à une concentration de 1 %.
L'odorisation des gaz est réalisée à l'aide de liquides spéciaux à forte odeur.L'odorant le plus couramment utilisé est l'éthylmercaptan, qui contient jusqu'à 50 % de soufre. La quantité d'éthylmercaptan ajoutée aux gaz est prise à raison de 16 g pour 1000 m3 de gaz naturel. Dans ce cas, l'odeur de gaz doit être ressentie lorsque sa concentration dans l'air n'est pas supérieure à Vs partie de la limite inférieure d'explosivité. En pratique, cela signifie que le gaz naturel, qui a une limite inférieure d'explosivité de 5 %, devrait être ressenti dans l'air intérieur à une concentration de 1 %. L'odeur des gaz liquéfiés doit être ressentie à une concentration de 0 à 5 % dans le volume de la pièce.
| Schéma technologique de purification de gaz à partir de sulfure d'hydrogène et de dioxyde de carbone avec une solution d'éthanolamine. |
L'odorisation du gaz est nécessaire car le gaz sans sulfure d'hydrogène n'a pas l'odeur requise pour la détection des fuites. Par conséquent, comme mentionné ci-dessus, un odorant est introduit dans le gaz. L'éthylmercaptan (C2HB8H) couramment utilisé à cette fin est un liquide clair qui s'évapore facilement et qui dégage une forte odeur caractéristique. En plus de l'éthylmercaptan, le captan, le tétrahydrothiophène, le pentalarm, etc. peuvent être utilisés comme odorants.L'odorisation peut être effectuée au niveau des installations de tête du gazoduc principal, mais le plus souvent, le gaz est odorisé dans les stations de distribution de gaz, à l'aide de goutte à goutte, installations de bullage et d'odorisation des injecteurs à cet effet.
L'odorisation des gaz est réalisée à l'aide de liquides spéciaux à forte odeur. L'odorisant le plus couramment utilisé est l'éthylmercoptan, qui contient jusqu'à 50 % de soufre. La quantité d'éthylmercoitane ajoutée aux gaz est prise à raison de 16 g pour 1000 m3 de gaz naturel.Dans le même temps, selon GOST 5542 - 50, l'odeur des gaz non toxiques doit être ressentie lorsque leur teneur dans l'air ne dépasse pas Vs de la limite inférieure d'inflammabilité, et l'odeur des gaz toxiques - lorsqu'ils sont contenus dans l'air dans les quantités autorisées par les normes sanitaires.
FONCTIONNEMENT GDS
Général
des provisions
31.1. Complexe de projet
des travaux préventifs et de réparation et des mesures pour assurer un
fonctionnement sans problème, élimination des urgences, mesure du débit
gaz et sa comptabilisation à la station de distribution de gaz, est effectuée par le personnel du groupe de maintenance et de prévention
GDS au LES LPUMG conformément au présent Règlement et au Règlement technique
et un fonctionnement sûr du GDS.
31.2. Direction générale du GRS
effectué par le responsable du LES LPUMG, directement - ingénieur supérieur (ingénieur)
GRS.
31.3. Responsabilité pour
l'état, la réparation et l'entretien des installations spéciales du GDS conformément aux
exigences techniques d'exploitation et de sécurité (ECP,
alimentation, instrumentation et A) sont réalisées par des spécialistes des services compétents de LPUMG.
31.4. Admission d'un nouvel entrant
dans l'entreprise, un employé est autorisé à travailler de manière indépendante au GDS uniquement
après avoir suivi une formation en santé et sécurité au travail
lieu de travail et formation au montant prévu par le Règlement sur la procédure
formation et tester ses connaissances sur protection du travail des travailleurs, employés et
personnel administratif et technique des entreprises et des organisations
Ministère de l'industrie du gaz et les règles d'exploitation technique et sûre
GRS.
31.5. Formes de service GRS dans
en fonction des facteurs de complexité opérationnelle contenus dans les Règles
fonctionnement technique et sûr du GDS, les éléments suivants sont établis :
a) centralisé
personnel de maintenance, lorsqu'un complexe de travaux de prévention et de réparation sur
Le GRS est effectué une fois par semaine par le personnel d'exploitation et de maintenance
groupe de réparation et de prévention du GRS ;
b) périodique - avec
service (avec un ou deux opérateurs) GDS par quart de travail par un opérateur,
visiter périodiquement la SDS pour effectuer les travaux nécessaires conformément aux
Description de l'emploi;
c) veille - avec service 24 heures sur 24
quart de travail au GRS du personnel d'astreinte.
Travaux de réparation
31.6. Réparation de technologie
les systèmes, appareils et équipements de la station de distribution de gaz sont réalisés dans les volumes et dans les délais,
Toutes les pages<<19>>
Annoncez sur ce site
Quelles sont les propriétés des odorants pour le gaz naturel
Le gaz naturel n'a pas d'odeur, il n'est donc pas perçu par les organes olfactifs. Pour détecter sa fuite, il est nécessaire d'utiliser des capteurs spéciaux ou d'utiliser une substance dans la composition du gaz qui peut lui donner une certaine odeur, qui se fera sentir même avec une petite quantité.

- 1 Concentration d'une substance pour détecter une fuite
- 2 Propriétés et composition des odorants
- 3 Changements possibles dans les normes réglementées des odorants
- 4 Exigences de sécurité pour le transport de l'odorant SPM
Le méthane, qui est l'élément principal du gaz naturel, provoque de graves intoxications chez l'homme et peut entraîner la mort. Un environnement dans lequel il y en a une forte concentration, en présence d'une flamme nue, peut s'enflammer ou exploser.Les capteurs ne sont pas capables de le faire assez efficacement car une très grosse fuite de gaz doit se produire pour qu'ils fonctionnent. Ce problème est résolu par les odorants pour le gaz naturel.
Les odorants sont des substances spéciales qui sont introduites dans le gaz naturel et vous permettent de sentir rapidement la présence de gaz dans la pièce. Leur mélange avec le gaz naturel s'appelle l'odorisation et est effectué dans des stations spéciales. Les odorants ont des qualités telles que:
- une forte odeur désagréable facilement reconnaissable par les organes olfactifs;
- haute stabilité, qui assure un dosage stable;
- concentration élevée, permettant de consommer une plus petite quantité de substance;
- faible niveau de toxicité, assurant la sécurité de fonctionnement;
- effet corrosif minimal sur tous les éléments du système.
Trouver une substance qui aura toutes les propriétés ci-dessus est presque impossible. De plus, il doit répondre à toutes les exigences énoncées dans une instruction spéciale, qui a été publiée en 1999 par les spécialistes d'OAO Gazprom
Une attention particulière est portée à la sécurité de la production, du stockage et du transport des odorants.
Odorisation - gaz naturel
Champ d'Orenbourg, peut - être utilisé pour odorisation du gaz naturel.
Des tests d'efficacité ont été réalisés avant le démarrage des essais industriels de l'odorisant de schiste odorisation du gaz naturel l'éthylmercaptan avec détermination de sa teneur par la méthode néphélométrique au nitrate d'argent en différents points du réseau gazier. Il a été constaté que la force de l'odeur du gaz et la quantité d'odorant qu'il contient ne sont pas les mêmes.L'absence d'odeur à certains endroits du réseau a été constatée encore plus tôt même avec une augmentation de 2 à 3 fois de la consommation d'odorant, ce qui s'expliquerait apparemment par l'insaturation des gazoducs et la présence de sections stagnantes avec un échange de gaz insuffisamment efficace.
A la fin des expériences avec l'éthylmercaptan, une transition a été faite vers odorisation du gaz naturel ardoise odorante. L'échantillon 5 a d'abord été testé avec un degré maximum d'odorisation de 30 g/1000 nm de gaz.
Les règles de sécurité dans l'industrie du gaz du Gosgortekhnadzor de l'URSS établissent que le degré odorisation du gaz naturel doit être contrôlé au moins 3 fois par mois. Dans ce cas, les échantillons doivent être prélevés à différents endroits du réseau de gaz, le plus souvent éloignés des points d'entrée du gaz dans le réseau.
Pour l'odorisation des gaz artificiels riches en monoxyde de carbone, le taux spécifié odorisation du gaz naturel devrait être plus élevé et déterminé empiriquement.
Une telle quantité d'éthylmercaptan est extrêmement importante et dépasse les taux de consommation habituels pour celui-ci. odorisation des gaz naturels environ 15 fois.
Une telle quantité d'éthylmercaptan est extrêmement importante et dépasse les taux de consommation habituels pour celui-ci. odorisation des gaz naturels environ 15 fois.
Avec le taux d'odorisation actuellement réglementé de 16 mg/m3 de gaz, pour odorisation du gaz naturel La Russie a actuellement besoin de 2 720 tonnes d'odorisant.
Pour faciliter la détection des fistules lors des tests pneumatiques d'une canalisation d'éthylène, l'air comprimé a été odorisé avec du méthylmercaptan, couramment utilisé pour odorisation du gaz naturel.
Compte tenu de la diminution de l'odeur de gaz lors du transport, il est recommandé, en complément des méthodes de tests organoleptiques, d'améliorer et de développer de nouvelles méthodes chimiques de contrôle du degré de odorisation du gaz naturel.
Pour le contrôle, le test suivant a été réalisé : dans une chambre-chambre étanche d'un volume de 41 5 l3, équipée d'un ventilateur agitateur et habituellement utilisée pour contrôler le degré odorisation du gaz naturel, 166 litres de propane-butane gazeux ont été rejetés, soit 0,4 vol. % caméra.
Le sulfan odorant commercial contient de 82 à 105% de MM, de 10 à 426% de DMS, de 0 à 66% de DMDS, pas plus de 34% de térébenthine, le reste est du méthanol. Norme odorisation du gaz naturel 20 g par 1000 m3, tout en obtenant un bon effet odorant. L'odorant Sulfan possède des propriétés performantes : viscosité réduite à basse température, teneur en soufre plus faible par rapport aux autres odorants.
Les fractions légères du condensat stable du champ d'Orenbourg contiennent jusqu'au 2 mai. Actuellement odorisation du gaz naturel en Russie, il est réalisé en y ajoutant un odorant SPM.
Par conséquent, pour odorisation du gaz naturel en 2030, 4 080 tonnes d'odorisant sont nécessaires.
| Régulateur de pression contrôlé. |



























