- Comment se passe l'installation de la plomberie dans une maison privée
- Installation de conduites d'eau
- Installation d'un système d'égout extérieur
- Plomberie sur collecteurs
- Montage de boîtes de vitesses
- Qu'est-ce qui donne une méthode de câblage similaire?
- Choisir l'emplacement de la salle de bain dans une maison de village
- Choisir le meilleur type de salle de bain
- Déterminer la taille de la salle de bain
- Caractéristiques de l'aménagement d'une pièce hygiénique dans un bâtiment en bois
- Câblage de communication caché
- Méthodes de pose
- Problèmes et solutions possibles
Comment se passe l'installation de la plomberie dans une maison privée
Installation de conduites d'eau
Après avoir tracé le plan de la plomberie d'une maison privée, vous pouvez procéder à l'installation directe des communications techniques. Les schémas de câblage prêts à l'emploi doivent contenir non seulement les coordonnées exactes de l'emplacement des tuyaux, raccords, éléments de plomberie, mais également leurs paramètres dimensionnels. Il convient de tenir compte du fait qu'une sélection incorrecte du diamètre des canalisations réduit l'efficacité du fonctionnement des réseaux d'ingénierie. Pour équiper la plomberie, le maître doit avoir les compétences nécessaires pour lire des dessins techniques. L'installation de la plomberie dans une maison privée est réalisée après l'achèvement de la construction de la boîte et l'aménagement du toit.
Règles d'installation plomberie d'une maison privée:
-
le placement du point d'entrée du tuyau d'alimentation en eau d'une maison privée est effectué à une distance d'au moins 1,5 m du point de sortie de l'égout, de la conduite de gaz ou du système de chauffage;
-
immédiatement derrière le mur où se trouve le point d'entrée d'eau, vous devez équiper un point de comptage d'eau. Ce nœud est mieux combiné avec un coup qui offre la possibilité de fournir un volume d'eau accru (cela peut être nécessaire lors de l'extinction d'incendies et dans d'autres cas);
-
les vannes d'arrêt départementales sont situées avant le compteur d'eau et après celle-ci, une vanne d'arrêt intra-maison est installée;
-
le calcul du diamètre des conduites d'eau est effectué en tenant compte des volumes de consommation d'eau prévus et du nombre d'éléments de plomberie pour la consommation d'eau ;
-
la pose de la canalisation interne et de l'assainissement d'une maison privée se fait le plus souvent au sous-sol;
-
pour les conduites d'eau d'une maison privée de grande longueur, il est nécessaire de prévoir l'installation de trois pompes de circulation, dont deux sont nécessaires pour assurer l'approvisionnement en eau au minimum et au pic de consommation d'eau, et la troisième sert d'équipement de secours ;
-
angle de pente interne plomberie chez un particulier dépend du diamètre des tuyaux et est indiqué dans le plan de plomberie.
Lisez le matériel sur le sujet: Comment choisir des tuyaux pour l'approvisionnement en eau
Installation d'un système d'égout extérieur
Règles pour l'agencement des éléments externes de l'approvisionnement en eau et de l'assainissement d'une maison privée:
-
la pose de tuyaux dans le sol doit être effectuée à une profondeur dépassant le point de congélation;
-
à l'intersection des conduites d'égout avec des conduites d'eau, ces dernières sont posées au-dessus des conduites d'égout d'au moins 0,4 m.Pour protéger les tuyaux en fonte et en plastique de la déformation mécanique, des boîtiers spéciaux en acier durable sont installés aux intersections. La longueur d'un tel tubage doit dépasser 10 m (dans chaque sens) pour les sols sableux et 5 m pour les sols argileux ;
-
les intersections de pipelines doivent être conçues à un angle de 90 degrés ;
-
avec la pose parallèle de l'alimentation en eau et des égouts, la distance entre les parois extérieures des tuyaux d'un diamètre allant jusqu'à 20 cm doit être supérieure à 1,5 m.
L'installation des communications d'ingénierie internes et externes d'une maison privée est un processus complexe, dont le succès dépend en grande partie d'un schéma de plomberie élaboré par des professionnels. Pour le fonctionnement normal et sûr de l'approvisionnement en eau ou du système d'égouts, il est nécessaire de se conformer strictement aux exigences du SNiP.
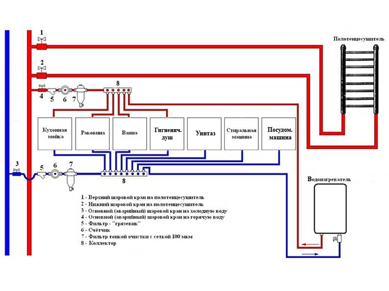
Plomberie sur collecteurs
Le processus d'assemblage de l'alimentation en eau du collecteur est le suivant.
Une vanne d'arrêt de type pivotant est connectée au tuyau central. Un élément filtrant est monté sur la vanne pour la purification grossière de l'eau. Un compteur est relié au filtre grossier, qui enregistre le débit d'eau. Après le compteur, un élément filtrant est installé pour plus traitement fin de l'eau.
Une soupape de contre-pression est montée derrière le filtre fin - elle empêche la sortie de liquide dans le tuyau central en l'absence de pression. Un collecteur est relié à la vanne, d'où sortent plusieurs sorties avec leurs propres vannes ou des vannes connectées. Nous connectons le pipeline à la sortie du collecteur à un consommateur spécifique (robinet).
Par conséquent, lors du choix d'un collecteur, vous devez vous concentrer sur le nombre de robinets dans la maison.
Cette procédure est répétée deux fois - pour un tuyau d'eau froide et un tuyau d'eau chaude. S'il n'y a qu'un seul tuyau central - uniquement froid, l'entrée du chauffe-eau est connectée au premier collecteur. À son tour, la sortie du chauffe-eau est introduite dans un collecteur séparé, qui distribuera de l'eau chaude.
Par exemple, dans un appartement standard, il est préférable d'installer le collecteur dans les toilettes, derrière le réservoir de vidange. Dans ce cas, la distance au premier consommateur (réservoir de vidange) et au deuxième consommateur (salle de bain) sera minimale.
Montage de boîtes de vitesses
La fonction principale de cet appareil est de stabiliser la tension fournie au consommateur.
Son installation est conseillée dans les cas où la pression de l'eau dans le système dépasse la limite autorisée pour les appareils de plomberie.
Il est conseillé de faire un drain spécial à travers lequel l'excès fusionnera lorsque la pression dépassera largement le niveau normal.
Le processus d'installation a certaines règles :
- le manomètre du régulateur de pression doit être monté de manière à ce qu'il soit vertical ;
- lors de l'installation, il convient de prévoir des vannes d'arrêt spéciales;
- il est nécessaire de prendre en compte les désignations sur le corps de l'appareil, qui indiquent dans quelle direction l'eau doit se déplacer.
Qu'est-ce qui donne une méthode de câblage similaire?
Un tel schéma d'aménagement d'un système d'approvisionnement en eau ou de chauffage offre à l'utilisateur un avantage important - une pression stable à chaque point du pipeline. De plus, ce schéma permet de réguler la pression dans des éléments individuels du pipeline à partir d'un point - une armoire collectrice
De plus, ce schéma permet de réguler la pression dans des éléments individuels du pipeline à partir d'un point - une armoire collectrice.
Le deuxième avantage vous permet de contrôler la température dans chaque zone de l'habitation à partir d'un seul endroit - une armoire à collecteur. Après tout, l'utilisateur peut réduire littéralement la pression de l'alimentation en eau de chaque batterie. De plus, la pression globale ne changera pas à partir de cela.
Choisir l'emplacement de la salle de bain dans une maison de village
Pour qu'une salle de bain dans une maison en bois soit belle et fonctionnelle, il est important de choisir correctement son emplacement. Étant donné que l'alimentation et l'évacuation de l'eau sont nécessaires au fonctionnement normal de la salle de bain et des toilettes, la salle de bain d'une maison en bois doit être située à proximité de la source d'eau et avoir également accès au système d'égout.
Important: selon le SNIP, la distance minimale entre la maison et la cave et les toilettes extérieures doit être d'au moins 12 m, du puits à l'égout ou au dispositif de compostage - au moins 8 m.
Disposition approximative d'un manoir sur une zone suburbaine
Choisir le meilleur type de salle de bain
La méthode d'aménagement des égouts et des toilettes est déterminée par le temps par an qu'il est prévu de vivre dans le chalet (de façon permanente ou saisonnière). Il existe plusieurs types de toilettes pour les maisons de campagne, ou les gîtes :
placard sec - un appareil portable compact composé d'un siège de toilette et d'un réservoir en dessous. Le réservoir contient un liquide spécial qui expose les déchets humains aux attaques chimiques ou organiques, les transformant en eau, en poudre ou en compost.
Astuce : le principal inconvénient des placards secs est le remplissage rapide et la nécessité de se débarrasser du contenu de la cuve.
Placard sec compact - une salle de bain à la campagne, photo
placard à contrecoups - un système d'élimination des déchets, qui est une toilette isolée à la maison, lorsque les toilettes sont reliées à un puisard à l'aide d'un système de canalisations;
Remarque : une caractéristique de conception importante du placard à contre-courant est un système de ventilation qui empêche l'accumulation d'odeurs désagréables dans la pièce.
La conception du placard à contrecoups - une salle de bain à la campagne, photo
placard à poudre - une méthode sèche d'élimination des déchets, dans laquelle les toilettes de la maison sont directement reliées à un puisard de type boîte. Une couche périodique de déchets est recouverte de tourbe pour les neutraliser. Dans ce cas, le caisson du réservoir doit être nettoyé régulièrement.
L'appareil poudrière dans une maison de campagne
Astuce: avec résidence permanente dans une maison de campagne, le placard à contre-courant sera le moyen le plus pratique et le plus pratique d'équiper les toilettes. Le reste des options est plus adapté à une utilisation occasionnelle ou saisonnière.
Déterminer la taille de la salle de bain
Une salle de bain dans une maison privée peut être organisée de plusieurs manières:
- comme une salle de bain à part entière (avec une douche, un réservoir-baignoire et un WC) ;
- comme une toilette (seulement une toilette et un lavabo).
Recommandation : pour le confort de tous les habitants de la maison, il devrait y avoir une salle de bain par étage.
Les dimensions de la salle de bain dans une maison privée dépendent directement du type de plomberie et d'appareils électroménagers qu'il est prévu d'y installer. Si la pièce hygiénique ne comprendra qu'une cuvette de toilette et un lavabo, sa superficie peut être de 2 à 3 mètres carrés.
L'aménagement d'une petite toilette dans une maison privée
S'il est prévu d'installer une cabine de douche dans la salle de bain, sa superficie optimale devrait être de 3 à 4 mètres carrés. La plomberie d'angle permettra d'économiser de l'espace, mais tous les appareils doivent être placés à une certaine distance les uns des autres afin qu'ils soient pratiques à utiliser.
Options de planification pour une salle de bain combinée dans une maison en bois
Si une baignoire, une machine à laver, des armoires pour ranger divers accessoires de bain sont installés dans la pièce, les dimensions de la salle de bain doivent être de 5 m².
Options pour planifier rationnellement une salle de bain dans une maison privée, photo
Caractéristiques de l'aménagement d'une pièce hygiénique dans un bâtiment en bois
L'appareil d'une salle de bain dans une maison en bois présente certaines caractéristiques. Les dimensions linéaires d'une structure en bois lors du retrait changent constamment, cela doit être pris en compte lors de la construction d'une salle de bain et de toilettes. Comment faire une salle de bain dans une maison à partir d'un bar?
Pour cela, un cadre coulissant est utilisé. La technologie d'érection de la base d'une salle de bain dans une maison en rondins consiste à installer des profilés en métal ou en bois dans les rainures verticales des rondins, ce qui permettra de fixer de manière rigide la base de la structure de la salle de bain. Les chevauchements sont renforcés à l'aide de rondins larges situés à une distance minimale les uns des autres. Ensuite, des conduites d'eau et d'égout flexibles sont posées, des câbles électriques sont acheminés et, à la fin, toutes les communications sont cousues avec des plaques de plâtre ou des planches à clin.
A noter : l'utilisation d'un cadre coulissant dans la construction d'une salle de bain permet à la pièce de résister au rétrécissement de la maison sans endommager la plomberie.
Aménagement d'une salle de bain sur châssis coulissant - une salle de bain dans une maison en rondins
C'est intéressant : la maison intelligente suivra le jardin
Câblage de communication caché
Au total, il existe quatre manières de câblage caché dans la salle de bain:
-
boîte - plaque de plâtre ou feuille GVL, fixée sur un cadre profilé, une partie de la structure porteuse (murs, cloisons) est fermée à l'endroit où passent les tuyaux;
-
faux panneau - tout le mur est cousu avec des cloisons sèches, encore une fois, sur une caisse en profilé galvanisé, moins souvent des panneaux en PVC sont utilisés sur un cadre à barres;
-
une cavité dans le mur - après avoir marqué les itinéraires du système d'alimentation en eau, des égouts, il est nécessaire de creuser le béton, le mur de briques, de poser les tuyaux à l'intérieur des canaux résultants, de tout recouvrir de mastic;
-
pose dans une chape - les tuyaux sont posés à l'étage inférieur, coulés avec une chape en béton semi-sèche.
Les caractéristiques comparatives de ces technologies sont données dans le tableau ci-dessous :
| Les caractéristiques | Type d'installation cachée | |||
| boîte | facette | stroboscopes | coupleur | |
| espace utilisable | diminue légèrement | diminue beaucoup | ne change pas | déclin |
| intensité de travail du travail | bas | moyen | très haut | haute |
| qualité intérieure | moyen | haute | ||
| accès aux communications | par la trappe d'accès | – | – | |
| compatibilité d'installation | + | – | ||
| présence de procédés humides | – | + | ||
| livraison clé en main | Un jour | 2 jours | 2 – 3 jours | une semaine |
Les boîtes réduisent la qualité de la décoration intérieure, mais des niches pratiques apparaissent, des étapes pour placer les accessoires, ranger les accessoires de bain. Derrière les faux panneaux, vous pouvez cacher n'importe quel nombre de tuyaux, une chaudière et d'autres équipements. Mais, pour le montage d'armoires murales et d'étagères, vous devrez installer des supports supplémentaires en profilé galvanisé.
Installation ouverte de systèmes d'ingénierie
À l'époque soviétique, le câblage ouvert des systèmes d'ingénierie était considéré comme la norme. Même les robinets de la baignoire sortaient du revêtement mural, créant un espace inconfortable et inesthétique entre le rebord de la cuvette et la structure d'enceinte. De cette façon, il est beaucoup plus facile de contourner les conduites d'eau et d'égout qui se croisent.

Actuellement, des prises d'eau sont utilisées, c'est-à-dire des conduites d'eau froide / eau chaude posées en stroboscopes. Avec les égouts, tout est beaucoup plus compliqué en raison du trop grand diamètre des communications. Par conséquent, une méthode combinée est utilisée ici :
- derrière la baignoire, les tuyaux sont posés à découvert;
-
les colonnes montantes sont fermées par des boîtes à l'intérieur desquelles sont également montés des équipements de plomberie - un compteur, un collecteur, des filtres, un réducteur, une vanne, des vannes, une chaudière;
- les installations de plomberie suspendues sont cousues avec des feuilles GKL par défaut;
-
pour une machine à laver, un bidet, une cuvette de toilettes, des sorties d'eau simples sont montées uniquement pour l'eau froide;
-
pour le robinet de bain, le lavabo, la cabine de douche, des prises d'eau doubles sont installées;
-
les tuyaux de la canalisation d'égout pour les éviers sont souvent montés cachés, pour les baignoires, les cabines de douche, ils sont posés de manière ouverte.
Pour les raccordements des mélangeurs avec sorties eau froide / eau chaude, un câblage flexible de manière ouverte est utilisé - tuyaux. Le drain de la machine à laver est relié à un raccord spécial sur n'importe quel té de l'appareil de plomberie.
Méthodes de pose
Vous pouvez effectuer cette procédure de plusieurs manières :
- fermé;
- ouvert.
Il convient de noter que la méthode fermée se distingue non seulement par une intensité de travail accrue, mais permet également de gagner de la place dans la pièce. C'est très vrai quand il s'agit de petites salles de bains.
Dans le même temps, nous pouvons immédiatement noter les principaux inconvénients de la méthode fermée :
- l'impossibilité d'effectuer une inspection préventive des canalisations à inspecter hors de l'état ;
- la nécessité de casser les murs, de sorte qu'en cas de fuite, d'effectuer des réparations et, par conséquent, la nécessité de nouvelles réparations.
Quant à la méthode ouverte, son seul inconvénient est la réduction de l'espace libre dans la pièce, ainsi que les modifications de son apparence.
Et voici les avantages :
- faible intensité de travail d'installation, ce qui a un effet positif sur la rapidité de sa mise en œuvre;
- la possibilité de voir la fuite à temps et de la réparer ;
- facilité de réparation dans n'importe quel domaine;
- possibilité d'améliorer le système utilisé.
Problèmes et solutions possibles
erreurs dans les calculs. L'assembleur oublie d'ajouter la longueur de la section qui sera à l'intérieur du raccord (ou de l'adaptateur) à la longueur de la pièce à partir du tuyau, et cela jusqu'à 15-20 mm par côté;
mauvaise qualité des joints monoblocs (soudés). Il y a des défauts sur les coutures à travers lesquelles l'eau s'infiltre. Il est éliminé en formant une nouvelle couture sur le dessus. Dans certains cas, vous devez digérer complètement le tuyau
Il est important de comprendre que même une petite fuite finira par se transformer en une plus grande ;
gouttes d'eau/suintement des raccords filetés. Il faudrait peut-être le resserrer un peu.
S'il n'est pas possible d'éliminer le défaut, vous devrez alors démonter l'ensemble et examiner attentivement l'état des filetages - en cas de dommages graves, l'élément devra être complètement remplacé. Si tout va bien. ensuite, vous devez enrouler plus de lin, appliquer une autre couche de mastic et essayer de resserrer correctement la connexion à nouveau;
soudure incorrecte du polypropylène. En conséquence, les raccords de tuyauterie ne sont pas très solides et peuvent s'effondrer lorsqu'une pression est appliquée.Pendant le fonctionnement, vous devez être guidé par les recommandations des fabricants du fer à souder et des produits en plastique eux-mêmes. Ceci s'applique également à la profondeur de pénétration des bords et à la température de l'appareil ;
choix de plomberie peu fiable. L'achat d'appareils bon marché sur le marché peut entraîner des difficultés: pannes constantes, raccords cassés et inondations, mauvais fonctionnement. Il est recommandé d'utiliser des produits de fabricants de confiance de fabricants russes, biélorusses ou européens;
en ignorant l'exigence de la pente de la conduite d'égout. Les maîtres ne supportent pas le paramètre requis (3 cm / m pour un diamètre de tuyau de 50 mm), cela entraîne des difficultés pour déplacer les eaux usées. Pour l'éliminer, il est plus facile de refaire la station d'accueil avec la colonne montante, sinon le propriétaire de l'appartement rencontrera constamment des blocages ;
les caractéristiques des matériaux de tuyauterie utilisés ne sont pas prises en compte - dilatations linéaires, comportement différent lors des changements de température, réaction aux coups de bélier ;
les erreurs commises lors du câblage du système sont souvent dues au manque d'expérience du propriétaire de l'appartement. Des robinets à tournant sphérique doivent être présents sur chaque colonne montante - pour couper l'eau, points de raccordement des compteurs. Il est important de vérifier le système avant de le fermer.
Bris de canalisation dans l'appartement











































