Comment faire de la plomberie dans une maison privée

Tuyauterie dans la salle de bain et les toilettes : les meilleurs schémas et les erreurs courantes

Choisir un schéma de câblage

L'étape préparatoire consiste à établir un schéma de câblage pour le système d'alimentation en eau. Il existe deux options de montage :

  1. Le schéma en T suppose une connexion en série de tous les consommateurs. C'est-à-dire qu'un tuyau est démarré à partir de la ligne d'arrivée et que des tés y sont installés pour connecter une plomberie ou des appareils ménagers spécifiques.
  2. Le câblage du collecteur des conduites d'alimentation en eau implique l'utilisation d'un collecteur auquel les consommateurs sont connectés via des vannes à bille. Cette méthode vous permet de réparer facilement une certaine section du système d'alimentation en eau sans couper l'eau. De plus, avec ce schéma, il est possible de répartir uniformément la pression entre les consommateurs.Le coût d'un système d'alimentation en eau basé sur un câblage de collecteur est élevé et un espace assez important est nécessaire pour accueillir les tuyaux.

Le schéma électrique est forcément dessiné sur papier et il prévoit les moindres nuances, à savoir :

  • Dimensions de la pièce ;
  • Diamètre de tuyau optimal ;
  • Dimensions des appareils de plomberie et leurs emplacements d'installation;
  • Placement des tuyaux et leur longueur exacte ;
  • Emplacements d'installation des compteurs et des filtres ;
  • Lieux de coudes et de virages de tuyaux ;
  • Nombre de raccords.

Important! Tous les travaux ne doivent être effectués qu'après avoir coupé l'alimentation en eau de la conduite centrale. Voir la section suivante pour un exemple d'un tel schéma.

Voir la section suivante pour un exemple d'un tel schéma.

La séquence des opérations lors du câblage d'un système d'alimentation en eau avec vos propres mains de type collecteur est la suivante:

  • Des grues de secours sont installées sur la colonne montante ;
  • Installation de filtres et de compteurs ;
  • Des collecteurs et des vannes à bille aux sorties sont en cours d'installation ;
  • Les appareils de plomberie sont connectés ;
  • La performance du système d'approvisionnement en eau est vérifiée.

A la réception d'un nouvel appartement ou lorsqu'il devient nécessaire de remplacer l'ancienne plomberie, il est tout à fait possible de réaliser soi-même tous les travaux. Dans ce cas, vous pouvez non seulement réaliser des économies financières importantes, mais également effectuer un meilleur assemblage du système d'alimentation en eau.

Le principe de fonctionnement d'un système d'approvisionnement en eau autonome

Le système d'approvisionnement en eau est l'un des éléments les plus importants de l'amélioration de l'habitat. L'essence de son travail réside dans l'approvisionnement automatisé du volume d'eau requis, pour lequel l'utilisateur n'a plus qu'à démarrer l'équipement, puis à le contrôler simplement périodiquement.

Un réseau autonome indépendant de l'alimentation en eau centrale doit être correctement conçu et calculé pour que la maison soit entièrement alimentée en eau selon les besoins des propriétaires. Il est nécessaire d'organiser le système de manière à ce que l'eau s'écoule librement vers tous les points de prise d'eau.

Pour un fonctionnement normal, le système d'alimentation en eau est équipé d'appareils et d'appareils techniques assurant un fonctionnement automatique ou partiellement automatique.

Pour automatiser le processus, un accumulateur hydraulique est utilisé. Il est utilisé comme réservoir tampon pour l'approvisionnement en eau et comme dispositif pour maintenir une pression stable.

Le réservoir à membrane comporte deux compartiments - pour l'air et l'eau, séparés par une membrane en caoutchouc. Lorsque le récipient est rempli d'eau, la chambre à air est de plus en plus comprimée, ce qui augmente la pression.

Les systèmes d'approvisionnement en eau autonomes se composent de parties internes et externes. Comprend les branches de canalisation du même nom, posées de la source de prise d'eau aux points de prise d'eau, raccords, plomberie, pompe, réservoir de stockage ou accumulateur hydraulique

Réagissant à l'augmentation de la pression, l'interrupteur électrique éteint la pompe. Dès que l'un des propriétaires ouvre le robinet, la pression dans le système commence à baisser. Le relais réagit à nouveau à une baisse de pression et allume la pompe pour reconstituer l'eau utilisée.

L'utilisation d'un accumulateur hydraulique dans un schéma d'organisation de l'approvisionnement en eau permet non seulement d'automatiser le processus de prise d'eau et d'assurer son approvisionnement. Prolonge considérablement la durée de vie des équipements de pompage grâce à la réduction des cycles marche/arrêt.

L'approvisionnement en eau est le support de vie de la maison. Cela dépend de lui dans quelle mesure une personne vivra confortablement dans sa maison.

Pour choisir les bons paramètres système, vous devez :

  • Formuler des exigences pour l'intensité et la régularité de l'approvisionnement en eau. Il est possible que dans une petite maison de campagne, vous puissiez vous contenter d'un système avec un réservoir de stockage conventionnel et un minimum d'appareils sanitaires.
  • Déterminer les sources possibles, la faisabilité et le coût de leur construction, la qualité de l'eau.
  • Sélectionnez l'équipement et calculez les options pour la pose de réseaux d'ingénierie.

Un système bien conçu nécessite une installation professionnelle et l'utilisation de composants de qualité.

Conseils généraux de montage

Les tuyaux doivent être posés à 30-50 cm sous la profondeur de congélation du sol dans la région, pendant l'hiver le plus froid. Si cela n'est pas possible, le tuyau est sélectionné d'une taille supérieure en diamètre et un câble chauffant y est passé. Ceci est plus efficace que de poser le câble à l'extérieur du tuyau. Le tuyau lui-même est isolé. Avec l'apparition de fortes gelées, le câble est connecté au réseau et déconnecté après le dégel du sol jusqu'à la profondeur du tuyau.

La profondeur de la tranchée sous le tuyau doit être d'au moins 70 cm pour éviter tout dommage lors de travaux ultérieurs. Le fond de la tranchée doit être nivelé, tassé et un coussin de sable de 10 cm doit être coulé.Lors de la pose du tuyau dans la tranchée, il ne doit pas être nivelé et tiré dans une ficelle. De petits virages à l'avenir compenseront la charge et la déformation possibles. L'entrée du tuyau dans la maison doit être effectuée séparément de l'égout.

Comment faire de la plomberie dans une maison privée

Assainissement à faire soi-même dans une maison privée: comment bien faire les choses, schéma Une vie confortable dans une maison privée dépend en grande partie de la disponibilité de services publics faciles à utiliser dans la maison. La plomberie et les égouts dans une maison privée sont considérés comme faisant partie intégrante ...

Approfondissez la fosse du puits de 50 à 70 cm sous la profondeur de congélation du sol et isolez-la solidement, en particulier la trappe.

Si un système de traitement d'eau est installé, un compteur doit être installé devant celui-ci. Les fabricants doivent indiquer le volume d'eau purifiée, après quoi l'entretien doit être effectué.

Planifiez à l'avance l'emplacement de l'équipement de traitement de l'eau. Tout d'abord, il prend beaucoup de place. Deuxièmement, afin de ne connecter que les points de prise d'eau nécessaires à l'eau purifiée avec des coûts de tuyauterie minimaux.

Il est préférable de connecter le bain après le filtre fin. Si le bain est loin de chez vous et est relié à un puits, vous pouvez installer un tel filtre dans le bain.

Astuce : lors de l'arrosage du site, choisissez la pression maximale possible. La pompe s'arrêtera moins souvent ou fonctionnera sans s'arrêter. Il durera donc plus longtemps.

Caractéristiques de conception

La principale différence entre une maison privée et un appartement est l'absence de réseaux centralisés d'approvisionnement en eau et d'assainissement. Par conséquent, tous les tracas du câblage, ainsi que l'entretien de l'approvisionnement en eau, incombent au propriétaire de la maison ou du terrain. Avant de commencer le câblage, vous devrez prendre soin d'établir un plan de conception. Le système d'approvisionnement en eau dans une maison privée dépendra de la source d'approvisionnement en eau, s'il s'agira d'une version hivernale ou estivale du pipeline et du nombre de consommateurs.

Le réseau d'égouts comprend généralement :

  • source de prise d'eau;
  • directement les tuyaux eux-mêmes, à travers lesquels le mouvement de l'eau sera effectué;
  • dispositifs supplémentaires : pompe, filtre, compteurs, autres dispositifs ;
  • points de puisage d'eau.

Sélection de tuyaux pour l'alimentation en eau

Si, néanmoins, vous décidez de faire la plomberie de votre maison de vos propres mains, après avoir développé le schéma, vous devez choisir les tuyaux adaptés au système d'alimentation en eau. Tout d'abord, il est nécessaire de déterminer avec précision le nombre de tuyaux pour l'alimentation en eau. Dans le même temps, lors du calcul du diamètre et de la longueur, il est nécessaire de prendre en compte tous les virages et pentes qui se produiront lors de la distribution de l'alimentation en eau et de l'installation de divers éléments.

En ce qui concerne le diamètre des tuyaux d'alimentation en eau, le diamètre minimum des tuyaux pouvant être utilisés pour installer le système d'alimentation en eau dans une maison privée doit être de 32 mm. Le diamètre minimum des tuyaux d'alimentation en eau de 32 mm est sélectionné quel que soit le matériau à partir duquel les tuyaux sont fabriqués. En d'autres termes, qu'il s'agisse de tuyaux en polypropylène ou de tuyaux en acier traditionnels - dans tous les cas, le diamètre du tuyau de plomberie dans une maison privée doit être d'au moins 32 mm.

Lire aussi :  Broyeur de déchets alimentaires pour évier - aperçu de l'équipement et installation à faire soi-même

En plus du diamètre des tuyaux et de leur longueur, faites attention à la méthode de raccordement des tuyaux les uns aux autres. N'oubliez pas qu'absolument toutes les connexions entre les conduites d'eau doivent être étanches et fiables. Si vous envisagez de faire l'installation de conduites d'eau de vos propres mains, posez-vous la question : serez-vous en mesure d'établir une connexion fiable des conduites d'eau ?

Si vous envisagez de faire l'installation de conduites d'eau de vos propres mains, posez-vous la question : serez-vous en mesure d'établir une connexion fiable des conduites d'eau ?

Ainsi, par exemple, si vous choisissez des tuyaux en polypropylène pour installer un système d'alimentation en eau à la maison, vous devez comprendre que vous aurez besoin d'un fer à souder spécial pour les connecter, dont vous devrez vous-même comprendre le principe. De plus, pour souder des tuyaux de différents diamètres, en plus du fer à souder lui-même, vous aurez également besoin de buses spéciales de différents diamètres. Un fer à souder pour souder des tuyaux de différents diamètres est montré sur la photo:

Entre autres, lors du choix des tuyaux pour la plomberie à faire soi-même, vous devez tenir compte des points suivants :

  1. Lorsque vous choisissez des tuyaux pour la plomberie dans une maison privée, assurez-vous de vérifier qu'ils sont conçus pour les systèmes d'approvisionnement en eau alimentaire d'une maison privée à partir d'un puits ou d'un puits. Le diamètre des tuyaux d'alimentation en eau n'a pas d'importance ici - les tuyaux plus grands et plus petits doivent être de qualité alimentaire.

Il y a des cas où des vendeurs pas tout à fait consciencieux vendent des tuyaux à des fins techniques, les faisant passer pour des tuyaux pour l'approvisionnement en eau alimentaire. Bien sûr, le prix des tuyaux techniques est d'un ordre de grandeur inférieur au prix des tuyaux alimentaires, mais les économies dans cette situation sont tout simplement inappropriées.

  1. Étant donné que lors du raccordement de l'alimentation en eau à la maison à un système d'alimentation en eau centralisé ou à une station de pompage d'un puits ou d'un puits dans le cas d'une alimentation en eau autonome, les tuyaux seront posés dans des tranchées creusées, il est nécessaire de penser à l'isolation des tuyaux. Pour isoler les conduites d'alimentation en eau lors de l'installation d'un système d'alimentation en eau, on utilise généralement de la laine minérale spéciale.
  2. Si, lors de l'installation d'un système d'alimentation en eau, ses tuyaux seront posés au-dessus du sol sans les placer dans des tranchées, une isolation sera également nécessaire. Pour le câblage au sol du système d'alimentation en eau, en plus de la laine minérale, d'autres appareils de chauffage peuvent être utilisés.Si la pose du système d'alimentation en eau est réalisée dans une région où les températures sont très basses en hiver, en plus de l'isolation, il est recommandé d'utiliser le chauffage actif des conduites d'eau de la maison sous la forme d'un câble électrique chauffant. Le prix d'un câble chauffant est assez élevé, mais son utilisation éliminera complètement le gel éventuel des conduites d'eau à la maison.

Régime de collecteur

Le schéma de câblage du collecteur est complètement différent. Ici, le débit d'eau est dirigé vers le collecteur auquel chaque appareil sanitaire est connecté. Tous les appareils sont connectés séparément, et non comme dans le schéma précédent.

Un collecteur prêt à l'emploi peut être acheté dans un magasin spécialisé ou fabriqué à la main. Pour sa fabrication, on utilise du laiton ou de l'acier inoxydable, moins souvent du polyéthylène et du propylène. Souvent, le collecteur est situé dans la cuisine sous l'évier et possède une entrée et plusieurs sorties. Par son principe de fonctionnement, il rappelle quelque peu un tee, la différence réside uniquement dans une conception plus complexe.

Comment faire de la plomberie dans une maison privée

Disposition idéale du collecteur de plomberie

Le principal avantage d'un tel câblage est la distribution uniforme de l'eau entre tous les éléments de l'alimentation en eau. Le système d'alimentation en eau du collecteur donne au consommateur la possibilité de déconnecter séparément chaque appareil de plomberie du réseau. Cela signifie qu'en cas de panne, vous n'avez pas à couper l'eau dans tout l'appartement. De plus, lors de l'organisation de la communication, vous pouvez personnaliser chaque produit. Par exemple, introduire en plus un filtre entre le collecteur et l'équipement.

Il n'y a qu'un seul inconvénient de tels systèmes - les coûts élevés de leur mise en œuvre. De plus, l'installation de communications de collecteur nécessite des compétences et des connaissances particulières.

Avant de procéder à l'installation de l'équipement, il est nécessaire de déterminer l'emplacement du collecteur. Il est installé séparément sur le système ECS. Les tuyaux doivent être posés entre les deux collecteurs et la colonne montante. C'est ici que les vannes d'arrêt (robinet) sont installées. Après cela, les tuyaux sont connectés pour chaque unité de plomberie individuelle. Par exemple, vous devrez apporter de l'eau chaude et de l'eau froide aux lavabos, au bain et à la douche. Mais pour le lave-vaisselle et le lave-linge, seul le froid suffira. De plus, des dispositifs de filtrage peuvent être installés.

Dans les grandes surfaces, il est judicieux d'utiliser simultanément des systèmes en série et des collecteurs. C'est une excellente option pour la conception individuelle de l'approvisionnement en eau dans les bâtiments résidentiels.

Avant de vous rendre en magasin pour un achat, vous devez établir un projet et une liste de matériel. Pour ce faire, il est préférable de demander l'aide de professionnels. N'achetez les appareils de plomberie et les matériaux connexes que dans les grandes chaînes de vente au détail spécialisées jouissant d'une bonne réputation.

Sélection de tuyau

La pompe dans le puits est reliée par un tuyau en PEHD. Après la tête du puits et jusqu'à la maison, du PEHD ou du métal-plastique peut être utilisé. Dans les régions du sud, la tuyauterie dans les fosses peut être réalisée avec un tuyau en polypropylène. Mais il convient de garder à l'esprit qu'à des températures négatives, des processus de modification de la structure du matériau se produisent en polypropylène, des microfissures apparaissent à la surface du tuyau, la durée de vie est considérablement réduite, les tuyaux deviennent cassants.

Tuyaux en plastique pour l'alimentation en eau: dimensions et diamètres, caractéristiques des matériaux L'utilisation de tuyaux en plastique pour l'alimentation en eau a permis de se débarrasser des réseaux en acier encombrants, qui équipaient auparavant presque tous les bâtiments résidentiels et les bâtiments publics. Robuste et confortable à…

Le diamètre du tuyau de raccordement de la pompe détermine le diamètre du tuyau connecté. En règle générale, il s'agit de 32 mm. Pour connecter un immeuble résidentiel à une famille de 6 personnes maximum, un tuyau d'un diamètre intérieur de 20 mm suffit. Il convient de garder à l'esprit que pour les tuyaux en plastique, le diamètre extérieur est indiqué et que l'épaisseur de paroi des tuyaux est différente pour différents fabricants. Par conséquent, un tuyau en plastique est choisi 25-26 mm. Cependant, il ne sera pas superflu de connecter la maison avec un tuyau de 32 mm.

La plomberie de la maison est réalisée avec des tuyaux en polypropylène. Il est nécessaire de prendre en compte leur objectif en fonction de la température du support lors du choix de l'eau chaude d'un chauffe-eau.

Sélection d'une source d'approvisionnement en eau

Avant de procéder de vos propres mains à la construction d'un système d'alimentation en eau dans une maison privée, tous les travaux de conception et de calcul préliminaires doivent être effectués. Il est donc nécessaire de résoudre le problème de la source d'approvisionnement en eau pour le logement. Il doit être conforme aux exigences de SNiP et SanPiN pour l'approvisionnement en eau des locaux d'habitation.

Cependant, lors du choix d'une source d'approvisionnement en eau, il convient de garder à l'esprit qu'en réalité cet indicateur peut être largement dépassé. Le tableau ci-dessous indique la consommation approximative d'eau par jour pour différents besoins des habitants d'une maison confortable.

Tableau des consommations d'eau pour les besoins de la maison :

Sources de consommation d'eau Litres par jour
Besoins en boisson (préparation de thé, café et autres boissons) 3
Cuisiner 3
Faire la vaisselle après les repas 10
Hygiène personnelle à 10
Prendre un bain de 100 à 150
Prendre une douche autour de 50
Utilisation des toilettes 10-20
Lessive de 40 à 80

En conséquence, nous obtenons une consommation maximale de 300 voire 400 litres par personne et par jour. Bien sûr, tous les membres de la famille ne prennent pas tous les jours un bain - il est souvent remplacé par une douche plus économique. Mais le week-end, lorsque toute la famille est réunie, le coût du système de plomberie peut augmenter considérablement par rapport aux jours de semaine.

Les anciennes normes ne tiennent pas non plus compte de la consommation d'eau des nouveaux appareils électroménagers installés dans des logements confortables. Nous parlons de lave-vaisselle, bidets, jacuzzis, douches de massage.

Lire aussi :  Membranes CSM Saehan

Schéma de raccordement de l'eau à partir d'un système centralisé

Comment faire de la plomberie dans une maison privée

Bien sûr, tous les villages de banlieue ne disposent pas d'un approvisionnement en eau centralisé. Mais là où il est disponible, il sera beaucoup plus facile de se raccorder au pipeline principal que d'essayer d'équiper votre propre approvisionnement en eau autonome sous la forme d'un puits artésien.

Pour se connecter à l'alimentation en eau, le propriétaire devra envoyer une demande correspondante à l'organisme exploitant.

Les employés de la société d'approvisionnement en ressources, après avoir examiné la demande, délivrent l'autorisation de se connecter ou la refusent.

Si la société exploitante autorise le raccordement, son personnel technique établit un plan de pose de la canalisation avec des recommandations pour la procédure de raccordement.

Tous les travaux sont effectués aux frais du propriétaire, soit par les employés de l'entreprise d'approvisionnement elle-même, soit par un organisme tiers autorisé à effectuer ces travaux.

Manière décentralisée d'approvisionner la maison en eau

Comment faire de la plomberie dans une maison privée

L'approvisionnement en eau décentralisé implique l'approvisionnement en eau de la maison à partir d'une source autonome qui n'est pas connectée à l'approvisionnement en eau central.

Une telle source indépendante peut être :

  • Bien.
  • Bien.
  • Sources naturelles - une rivière, une source ou un étang.
  • Un récipient rempli d'eau importée.

Lors de l'aménagement d'un puits, la consommation d'eau quotidienne estimée pour les besoins du ménage doit être prise en compte. Une productivité suffisante peut être fournie par un puits artésien foré à une profondeur suffisante.

Les puits de surface, dits de sable, et les puits sont recommandés pour une utilisation temporaire - par exemple, dans les chalets d'été.

Il est peu probable qu'ils soient en mesure de fournir un approvisionnement ininterrompu en eau aux maisons avec résidence toute l'année en raison des fortes fluctuations saisonnières de l'eau et de la lenteur du remplissage.

Les conteneurs contenant de l'eau importée ne pourront fournir de l'eau à une maison bien entretenue qu'en cas d'approvisionnement régulier. Une telle option, compte tenu de la consommation quotidienne moyenne d'une famille de trois personnes sur 900 à 1 000 litres, peut être très, très coûteuse. Le meilleur endroit pour forer est le plus près possible de chez soi. Ainsi, vous pouvez économiser sur le coût de pose du pipeline.

SanPiN exige également qu'une distance minimale de 20 m soit respectée entre le puits (puits) et le réservoir de stockage des égouts.

Câblage

Ainsi, l'approvisionnement en eau de la maison est organisé. Nous devons maintenant distribuer de nos propres mains l'alimentation en eau d'une maison privée: le schéma de câblage peut être séquentiel ou collecteur.

Quelle est la différence?

Dans le premier cas, les points de soutirage sont reliés par des tés à un seul raccord.Le câblage séquentiel (c'est aussi un té) est économique en termes de consommation de matériel, mais il présente un inconvénient: si vous ouvrez un robinet en cas de panne, la pression chutera dans tout le système d'alimentation en eau. Pour un membre de votre famille prenant une douche dans la salle de bain, un robinet d'eau chaude dans la cuisine signifiera des procédures de tempérage imprévues.

Comment faire de la plomberie dans une maison privée

Raccords en T pour appareils

Le câblage du collecteur (lorsque chaque mitigeur est raccordé au collecteur avec sa propre alimentation) ne subit pas de perte de charge, mais il présente plusieurs autres spécificités :

Bon gré mal gré, il faut le rendre caché (dans des stroboscopes, des faux murs ou une chape). Une demi-douzaine de tuyaux parallèles - une décoration très douteuse de l'intérieur;

Comment faire de la plomberie dans une maison privée

Menant au collecteur, les eye-liners sont cachés dans les stroboscopes

  • En conséquence, le câblage du collecteur ne peut être effectué qu'au stade de la réparation ou de la construction;
  • Il est impossible de raccorder un nouvel appareil de plomberie au collecteur sans causer de sérieux dommages à la maison.

Comment faire de la plomberie dans une maison privée

À titre de comparaison - un raccordement à une alimentation en eau en té ouvert

Dispositions de plomberie typiques

Les concepteurs développent régulièrement de nouveaux schémas pour la pose de systèmes d'alimentation en eau en polypropylène. Chaque solution est mise en œuvre en tenant compte des capacités financières du client et des caractéristiques d'une installation particulière.

Dans l'appartement

La plomberie dans les appartements est généralement réalisée de manière classique. C'est le même type de schéma pour les tuyaux d'eau froide et chaude.

Distribution d'eau dans l'appartement

Pour les deux options, la connexion du réseau domestique est réalisée en insérant une sortie de canalisation dans la colonne montante d'une autoroute centralisée. Ensuite l'installation est faite :

  • vanne d'arrêt (coupure);
  • filtre grossier ;
  • réducteur de pression;
  • compteur;
  • clapet anti-retour ;
  • filtre fin;
  • collecteur de distribution (peigne).

Le collecteur est nécessaire pour une distribution uniforme de l'eau sur les appareils de plomberie. En présence d'un peigne, la pression du liquide sera la même dans tous les mélangeurs utilisés simultanément.

Dans une maison privée

Dans de nombreux chalets et autres maisons similaires, un approvisionnement en eau autonome est organisé. Dans ces fermes, la disposition diffère souvent des solutions d'appartement standard.

Approvisionnement en eau d'une maison privée

Par conséquent, le câblage des tuyaux en polypropylène avec de l'eau froide et chaude est souvent effectué selon des schémas conçus individuellement. Cependant, dans tous les cas, le principe de distribution du fluide collecteur s'applique.

Dans les ménages privés, une chaudière et / ou un système de chaudière implique généralement la fourniture d'eau exclusivement froide. Dans ce cas, la source peut être soit une autoroute centrale, soit un puits, un puits ou une autre source d'eau disponible.

Avec ce câblage et d'autres de l'alimentation en eau, des vannes d'arrêt sont toujours installées à côté de chaque appareil de plomberie. En cas de pose d'un système autonome, des conduites de dérivation doivent être installées à proximité de chaque équipement consommateur d'eau.

La présence de vannes et de dérivations vous permet de réparer les appareils de plomberie sans arrêter le réseau. Leur installation contribue également au basculement rapide d'un mode autonome vers une alimentation centralisée et inversement.

Règles d'installation

Avant de commencer les travaux, vous devez établir un schéma, y ​​marquer tous les raccords et éléments nécessaires du système (compteurs, filtres, robinets, etc.), noter les dimensions des sections de tuyau entre eux. Selon ce schéma, nous considérons ensuite ce qui est nécessaire et combien.

Lors de l'achat d'un tuyau, prenez-le avec une certaine marge (un mètre ou deux), les raccords peuvent être pris exactement selon la liste. Cela ne fait pas de mal de s'entendre sur la possibilité d'un retour ou d'un échange. Cela peut être nécessaire, car souvent dans le processus, l'installation d'un système d'alimentation en eau à partir de tuyaux en polypropylène réserve des surprises. Ils sont principalement dus au manque d'expérience, pas au matériel lui-même, et se produisent assez souvent même avec des maîtres.

Les clips en plastique prennent la même couleur

En plus des tuyaux et des raccords, vous aurez également besoin de clips qui fixent le tout aux murs. Ils sont installés sur le pipeline après 50 cm, ainsi que près de l'extrémité de chaque branche. Ces clips sont en plastique, il y a du métal - des agrafes et des pinces avec un joint en caoutchouc.

Pour la pose ouverte de canalisations dans des locaux techniques, il est plus pratique d'utiliser des supports, pour une meilleure esthétique - pour la pose ouverte de canalisations dans la salle de bain ou dans la cuisine - ils utilisent des clips en plastique de la même couleur que les canalisations elles-mêmes.

Les pinces métalliques sont bonnes dans les locaux techniques

Maintenant un peu sur les règles d'assemblage. Le système lui-même peut être assemblé immédiatement en coupant des sections de tuyau de la longueur requise, en se référant constamment au schéma. Il est donc plus pratique de souder. Mais, avec un manque d'expérience, cela est plein d'erreurs - vous devez mesurer avec précision et n'oubliez pas d'ajouter 15 à 18 millimètres (selon le diamètre des tuyaux) qui entrent dans le raccord.

Par conséquent, il est plus rationnel de dessiner un système sur le mur, de désigner tous les raccords et éléments. Vous pouvez même les attacher et tracer les contours. Cela facilitera l'évaluation du système lui-même et l'identification des lacunes et des erreurs, le cas échéant. Cette approche est plus correcte, car elle donne une plus grande précision.

Ensuite, les tuyaux sont coupés au besoin, des fragments de plusieurs éléments sont connectés au sol ou au bureau.Ensuite, le fragment fini est mis en place. Cette séquence d'actions est la plus rationnelle.

Et sur la façon de couper rapidement et correctement des sections de tuyau de la longueur souhaitée et de ne pas se tromper.

Types d'aqueduc de jardin

Il existe deux façons de poser un pipeline dans une maison de campagne - estivale et saisonnière (capitale). Chacun d'eux a ses propres avantages et inconvénients.

Formule été

La méthode d'installation au sol d'un système d'approvisionnement en eau dans les chalets d'été est utilisée pour organiser l'irrigation des parterres de légumes, des arbustes à baies et des arbres fruitiers. L'approvisionnement en eau souterraine est utilisé pour alimenter un bain public, une cuisine d'été, une maison de jardin.

Le système de plomberie saisonnier est une boucle souterraine avec de longs raccords au point de branchement. Si le site est utilisé exclusivement pendant la période chaude, il est raisonnable de poser des tuyaux en surface. Un tel système est facile à démonter pour l'hiver afin d'éviter les vols de matériaux hors saison.

Lire aussi :  Évier au-dessus de la machine à laver: caractéristiques de conception + nuances d'installation

Sur une note! Pour éviter d'endommager les communications par les équipements agricoles, l'approvisionnement en eau d'été est posé sur des supports spéciaux.

La principale commodité de la plomberie saisonnière en polyéthylène est sa mobilité. Si nécessaire, la configuration peut être modifiée en 10-15 minutes. Il suffit d'ajouter ou de retirer quelques mètres de tuyau ou de le faire passer dans une autre direction.

Système d'irrigation

Schème

L'approvisionnement temporaire en eau d'été à la datcha à partir de tuyaux en PEHD est assemblé et démonté de leurs propres mains selon le principe d'un concepteur pour enfants.

Schéma typique d'approvisionnement en eau du pays

Le schéma du réseau est établi en référence à un plan d'implantation détaillé. Le dessin marque l'emplacement d'espaces verts, de prises d'eau, d'une maison, d'une douche, d'un lavabo.

Important! Les tuyaux sont posés avec une pente vers le point de prise d'eau. Au point le plus bas de l'installation prévoir l'installation d'une vanne de vidange

système de capital

Si le site est bien équipé et utilisé toute l'année, il est sage de consacrer du temps et de l'argent à l'installation d'un système de plomberie capital. Le principe de connexion des éléments dans ce cas ne change pas. La différence réside dans l'installation supplémentaire d'équipements de compression et dans l'emplacement fermé. Pour équiper une alimentation en eau permanente, les communications sont posées dans des tranchées sous la profondeur de congélation du sol.

Entrée de tuyaux en PEHD dans la maison

Échauffement

La profondeur de gel du sol dans différentes régions de la Fédération de Russie diffère considérablement. Pour éviter de rompre les communications lors de fluctuations brusques de température, il est recommandé de les isoler.

Pour l'isolation d'un système d'alimentation en eau capital en PEHD dans un chalet d'été, les matériaux suivants sont utilisés:

  1. Isolation en basalte sous forme de modules cylindriques finis.
  2. Tissu en fibre de verre en rouleaux. Vous devrez acheter du feutre de toiture pour protéger la couche chaude contre l'humidité.
  3. Polystyrène. Les modules de pliage réutilisables en deux moitiés, qui sont utilisés à plusieurs reprises, sont montés simplement et rapidement.

Isolation pour tuyaux en polyéthylène expansé Selon les statistiques, la profondeur de gel du sol en hiver en Russie dépasse 1 mètre. Pour l'argile et le limon de Moscou et de la région, c'est ...

Sur une note! L'eau sous haute pression ne gèle pas. Si un récepteur est installé dans le système, une isolation thermique supplémentaire de l'alimentation en eau n'est pas nécessaire.

Dans la construction d'immobilisations, lors de la pose d'un pipeline à faible profondeur, un câble chauffant est posé parallèlement au système et connecté à une source d'alimentation mise à la terre.

Dégivrage des conduites d'eau et d'égout La Russie est située dans une région climatique rude, donc en hiver et au début du printemps, il y a un risque ...

Comment choisir?

Les fabricants proposent plusieurs types de tuyaux en polyéthylène parmi lesquels choisir. Tout d'abord, les produits se distinguent par le type de support transporté.

Pour la production de conduites de gaz, des additifs spéciaux sont utilisés qui modifient la composition de l'eau. Il est strictement interdit d'utiliser des tuyaux de gaz avec des marques jaunes pour le système de plomberie !

Pour assembler le pipeline sous terre, deux types de polyéthylène sont utilisés:

  1. HDPE PE 100, fabriqué conformément à GOST 18599-2001. Diamètre du produit — 20 à 1200 mm. Ces tuyaux sont noirs avec une bande bleue longitudinale sur toute la longueur.
  2. HDPE PE PROSAFE, produit conformément à GOST 18599-2001, TU 2248-012-54432486-2013, PAS 1075. Ces tuyaux ont une gaine de protection minérale supplémentaire de 2 mm d'épaisseur.

Pour la ligne principale, des ébauches d'un diamètre de 40 mm sont sélectionnées. Pour secondaire - 20 mm ou 25 mm.

C'est intéressant: toilettes sans rebord - avantages et inconvénients, avis des propriétaires

Pourquoi est-il important de planifier ?

Le sens de l'installation de distribution d'eau est de fournir de l'eau aux appareils de plomberie, aux appareils de cuisine, à une machine à laver et à d'autres appareils. Dans les conditions d'un appartement ordinaire, cette tâche ne semble pas trop difficile. Cependant, la configuration et l'agencement des appartements modernes sont très différents des logements typiques des années passées. Pour alimenter en eau tous les appareils, il faut parfois créer un câblage assez complexe. Il est impossible de l'assembler «en déplacement», vous avez besoin d'un plan ou d'un schéma d'installation bien pensé.

Il est recommandé de faire ce qui suit :

  • examiner attentivement l'emplacement des appareils ménagers et de plomberie ;
  • mesurer la distance le long du mur entre les colonnes montantes d'eau chaude et froide et les points d'installation de la plomberie et d'autres appareils;
  • établir un dessin (à l'échelle), où toutes les tailles de tuyaux sont indiquées, les raccords et les dispositifs de verrouillage sont marqués.

Un tel plan vous aidera à réfléchir au processus d'installation et à calculer plus précisément le nombre de raccords et d'autres composants. La possibilité d'examiner visuellement le schéma de câblage du réseau d'alimentation en eau permettra de corriger les erreurs, de fournir une installation cachée des tuyaux pour la commodité de la finition ultérieure. Selon le dessin, un cahier des charges est établi, qui indique le nombre de tuyaux, raccords, vannes et autres composants de câblage. Cela vous permettra d'acheter immédiatement la bonne quantité de matériaux et de procéder à l'installation.

Comment faire de la plomberie dans une maison privée

Comptabilité et contrôle

L'unité de sélection et de comptabilisation se compose d'une vanne d'arrêt, d'un filtre grossier, d'un compteur d'eau et d'un clapet anti-retour. Assemblé comme indiqué sur l'image. Chacun des appareils indique le sens de l'écoulement de l'eau pour celui-ci, il doit être respecté lors du montage.

Unité de distribution d'eau à comptabilité sélective, assemblage

L'ensemble est assemblé avec imperméabilisation des joints avec du ruban FUM et est également relié à la colonne montante, après avoir préalablement bloqué l'eau; N'oubliez pas de fermer le robinet d'arrêt avant de fournir de l'eau. C'est la seule opération, et de courte durée, qui nécessite de couper l'alimentation en eau des voisins dans la colonne montante.

Des compteurs séparés sont nécessaires pour l'eau froide et l'eau chaude. Il est hautement souhaitable que les compteurs et les poignées de vanne soient mis en évidence en couleur. Les relevés de compteur doivent être clairement lisibles sans aucune opération supplémentaire (enlèvement de trappe, etc.), il est donc souvent nécessaire de pré-assembler une partie d'une canalisation intégrale, parfois d'une configuration assez bizarre, pour connecter les appareils de mesure à la colonne montante.En plus des tuyaux et d'un fer à souder, cela nécessitera des raccords de transition du plastique au métal MPV - un raccord intérieur fileté. Le plastique est connecté aux unités de dosage à l'aide de MRN - raccords filetés externes.

Les compteurs sont vendus scellés, mais cela ne signifie pas que vous pouvez immédiatement appeler le service des eaux et payer l'eau aux frais. Le sceau d'usine est pour cela (la terre russe est riche en artisans) afin que personne n'entre dans le compteur et ne torde ou ne lime quoi que ce soit là-bas. Le sceau d'usine doit être protégé; sans lui, le compteur est considéré comme inutilisable, ainsi que sans certificat.

Lors de l'installation de compteurs d'eau, vous devez déclarer au service des eaux et appeler son inspecteur. Vous pouvez utiliser de l'eau avant son arrivée, l'inspecteur n'a pas besoin de lectures nulles, il notera les lectures initiales, scellera le compteur et vidangera le filtre avec son sceau. Le paiement de la consommation d'eau ira après l'enregistrement des appareils de mesure.

HMS, aquastop, filtre

Bien que la conception du HMS ne soit pas séparable et ne permette pas de voler de l'eau avec son aide, et que cet appareil ne soit pas soumis à l'étanchéité, la connexion du HMS au compteur est inacceptable: la roue du compteur peut se boucher avec des boues. HMS avec un filtre à ballon est connecté après les appareils de mesure ; filtre - immédiatement après HMS. Un aquastop peut être branché immédiatement après le filtre, mais s'il est électrodynamique, le champ magnétique du HMS peut provoquer son faux fonctionnement, mais cela n'a aucun sens d'attribuer l'aquastop loin de la colonne montante : il ne réagit pas à une percée avant ce.

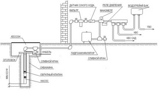
Raccordement d'une station de pompage

La pompe ou la station de pompage est installée dans un caisson au-dessus du puits, sous-sol ou dépendance à côté du puits. Ce matériel est sensible aux fortes gelées, il doit donc être isolé, et encore mieux dans un endroit chauffé.

Sinon, il y a un risque que l'eau à l'intérieur et les tuyaux à proximité gèlent tout simplement.
Il est également possible d'installer une pompe submersible directement dans le puits.

Cependant, les pressostats et autres automatismes auront toujours besoin d'une sorte d'espace isolé dans la tête du trou de forage ou dans la pièce de la maison pour qu'ils fonctionnent correctement.

Comment faire de la plomberie dans une maison privée

Schéma de principe du raccordement de la station de pompage

Évaluation
Site sur la plomberie

Nous vous conseillons de lire

Où remplir la poudre dans la machine à laver et combien de poudre verser