- Pourquoi la ventilation est-elle nécessaire et à quoi sert-elle ?
- Installation de ventilation à faire soi-même
- Installation de vannes d'aération
- Installation de conduits de ventilation
- Installation d'un ventilateur d'extraction
- Conduits de ventilation à faire soi-même dans une maison en béton cellulaire: maçonnerie
- Pourquoi la ventilation est nécessaire
- Mise en place du système
- Installation à faire soi-même
- Mise en place du système
- Types de systèmes de ventilation
- Ventilation passive naturelle
- Forcé
- type mixte
- Aménagement de la ventilation naturelle
- Dispositif de conduits de ventilation
- Conduits de ventilation en brique
- Revêtement avec des tuyaux en plastique
- Avantages et inconvénients des deux systèmes
- aération naturelle
- ventilation artificielle
Pourquoi la ventilation est-elle nécessaire et à quoi sert-elle ?
Pour un séjour confortable d'une personne dans une pièce de travail / résidentielle / utilitaire, certains paramètres du microclimat doivent être maintenus: éclairage, température, humidité, concentration d'oxygène, dioxyde de carbone, pourcentage autorisé de contaminants en suspension dans l'air, etc.
Vous avez probablement remarqué que parfois, même à une température confortable, nous devenons étouffants, humides et inconfortables. Les odeurs de la cuisine ou des salles de bain se répandent dans toute la maison et ne disparaissent pas pendant longtemps, et d'innombrables particules de poussière sont visibles dans les rayons du soleil. Malheureusement, de telles situations sont familières à de nombreux propriétaires de maisons.

Sans un système de ventilation fonctionnant correctement et assurant un échange d'air régulier, il est impossible d'atteindre les paramètres de microclimat requis pour une vie confortable et sûre.
La cause de tous ces problèmes dans la plupart des cas est un mauvais fonctionnement ou un manque de système de ventilation. Après tout, c'est elle qui est chargée d'éliminer la masse d'air usé de la pièce et de fournir en retour un flux frais et propre.
Depuis l'école, nous savons que dans le processus de respiration et de vie, une personne consomme de l'oxygène et libère du dioxyde de carbone et de l'humidité dans l'air qui nous entoure. De plus, beaucoup d'humidité pénètre dans l'air lors du lavage et du séchage des vêtements, de la cuisine, du nettoyage humide, de la douche.

Il est préférable de construire un système de ventilation avec des colonnes montantes situées dans des structures pendant le processus de construction. Cependant, si son organisation a été manquée, la ventilation n'est pas trop tardive même après la fin des travaux
Nous ramenons constamment, sans y penser, de la poussière sur les vêtements et les choses. L'atmosphère des espaces clos grouille littéralement de pollutions organiques et minérales microscopiques volatiles, de poils d'animaux.
Si la maison n'a pas de système de ventilation, alors toute l'humidité, la poussière et le CO2 s'accumuler dans l'air. Dans le même temps, la quantité d'oxygène, au contraire, diminue, rendant notre séjour dans la chambre insupportable. Si vous ignorez cet état de fait pendant longtemps, des problèmes de bien-être et de santé peuvent survenir.
L'échange d'air régulier est effectué par l'admission d'air de la rue à travers les composants d'alimentation et l'élimination de la masse d'air d'échappement à travers la hotte
Sans échange d'air stable dans une maison avec murs en béton cellulaire blocs, le condensat ne sera pas éliminé en temps opportun. En conséquence, un champignon s'installera dans les structures des bâtiments, détruisant à la fois les matériaux de construction et la santé des propriétaires et des ménages.
Installation de ventilation à faire soi-même

L'installation d'un système de ventilation dans une maison en béton aéré n'est pas un processus facile. Il est nécessaire d'assembler le canal avec le mur, ou un schéma modulaire est assemblé dans le grenier ou le grenier avec l'installation d'un ventilateur. Il faudra créer des trous dans les plafonds afin de faire passer les tuyaux. Tout cela nécessite des compétences et un outil professionnel de la part du maître.
Installation de vannes d'aération
C'est le moyen le plus simple de créer une ventilation dans une maison en béton aéré. Le béton cellulaire se caractérise par la douceur et la porosité de la structure, il n'est donc pas difficile d'y percer des trous. Cela nécessitera une couronne ou un foret conventionnel, avec lequel des trous de petit diamètre sont pratiqués autour de la circonférence.
Installation de conduits de ventilation
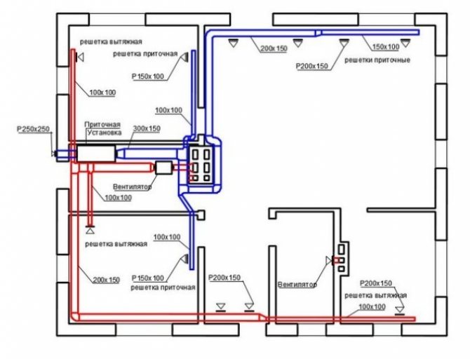
Algorithme d'assemblage des conduits de ventilation :
- Détermination du schéma d'installation des conduits. Le principal doit capturer tous les locaux de service avec un seul conduit d'air. Il est réalisé au-dessus des plafonds horizontalement.
- Détermination de la section des conduits d'air.
- Calcul du nombre de pinces et de connecteurs avec la désignation de la longueur des sections.
- Achat de matériaux et d'outils pour l'installation du pipeline.
- Assemblée. Il est préférable de commencer le processus à partir de la pièce la plus extrême. Des trous pour les tuyaux sont faits dans chaque mur entre les pièces. Les tuyaux sont assemblés sur des colliers (pour les tuyaux métalliques) ou des raccords (pour les tuyaux en plastique).
- Pose de la sortie à travers la cuisine et le mur associé à la rue.
- Créez des fenêtres de conduit dans chaque pièce. Ils doivent être recouverts d'une grille.
Ensuite, vous pouvez procéder à la sélection d'équipements supplémentaires, au calcul de sa puissance, à son achat et à son installation.
Installation d'un ventilateur d'extraction
Les fans sont différents. Si vous choisissez un modèle de canal, vous devrez l'installer dans le mur dans le trou pour la hotte. Les unités murales sont montées sur le mur de l'intérieur. C'est une option pour les salles de bains.
Conduits de ventilation à faire soi-même dans une maison en béton cellulaire: maçonnerie
La construction de systèmes de ventilation pour une maison privée est mieux laissée à des spécialistes. Si vous respectez les codes du bâtiment et respectez les règles de pose et d'installation, il est possible d'aménager la hotte vous-même. Tout d'abord, il est déterminé par laquelle des méthodes connues le canal d'échappement sera monté.

Lors de la pose de canaux avec des briques, vous devez prendre en compte:
- Emplacement - dans l'un des murs de la pièce, où l'humidité s'accumule particulièrement.
- Moins il y a de canaux, mieux c'est. Ce problème est résolu territorialement - les locaux de la cuisine, les sanitaires sont situés à proximité les uns des autres («voisins»). Soit dit en passant, cette exigence s'applique non seulement à la ventilation, mais également aux systèmes d'égouts et d'approvisionnement en eau.
- La structure en brique ne doit pas entrer en contact avec les éléments de construction en bois de la maison - la température du canal détruira progressivement l'arbre.
- Seule la brique pleine est utilisée. La pose est également autorisée à partir de la face creuse, mais avec un remplissage soigneux des vides avec du mortier. Le silicate, qui a la capacité de s'effriter, ne convient pas à un tel travail, il ne tolère pas le régime de température formé à l'intérieur du conduit de ventilation.
- Les canaux sont attachés ensemble, les séparateurs sont ½ briques.
- La brique est posée sur un système de dressage à une rangée.Lors de l'application de la solution pour la rangée suivante, il est nécessaire de s'assurer que le mélange ne pénètre pas à l'intérieur du canal.
Important! La ventilation dans le mur porteur en béton cellulaire, comme dans d'autres cas et dans les maisons en autres matériaux, n'est pas posée! Ce n'est pas une exigence obligatoire, mais les experts le recommandent car, en général, les murs porteurs sont situés à l'extérieur du bâtiment - de la condensation se formera dessus. La surface intérieure des conduits, de ventilation et de fumée, doit être aussi lisse que possible
Par conséquent, lors de la pose de briques, l'excès de mortier est retiré des joints et la surface est lissée à la truelle (truelle). De plus, il ne devrait pas y avoir de saillies ou de dépressions sur la surface intérieure - elles interfèrent avec la circulation normale de l'air
La surface intérieure des conduits, de ventilation et de fumée, doit être aussi lisse que possible. Par conséquent, lors de la pose de briques, l'excès de mortier est retiré des joints et la surface est lissée à la truelle (truelle). De plus, il ne devrait pas y avoir de saillies ou de dépressions sur la surface intérieure - elles interfèrent avec la circulation normale de l'air.
Une attention particulière est portée aux joints, qui doivent être remplis de mortier et essuyés, afin d'empêcher les produits de combustion, l'air d'échappement de pénétrer dans les canaux ou les pièces adjacentes de la maison. Le jointoiement est effectué après la pose de 2-3 rangées de briques
Le processus est effectué manuellement, avec des mouvements alternatifs et circulaires le long de la surface interne de la structure.
Important! Une caractéristique des conduits de ventilation en brique est qu'ils ne sont pas équipés de dispositifs mécaniques
Pourquoi la ventilation est nécessaire
Avant l'avènement des fenêtres en plastique, des plafonds tendus et des matériaux anti-vapeur pour la décoration murale, il n'y avait pratiquement pas besoin de ventilation forcée des pièces. L'air frais pénétrait dans la maison par les fissures et les fuites des charpentes en bois, et l'excès d'humidité était absorbé par les murs en bois ou en briques et évacué progressivement.
Les matériaux modernes rendent notre vie plus facile et plus confortable, mais en même temps, ils posent de nouveaux problèmes. L'un d'eux est rencontré par les propriétaires de maisons en béton cellulaire dans lesquelles il n'y a pas de système de ventilation.
Étant donné que ce matériau a une capacité d'absorption élevée, la protection murs extérieurs de les propriétaires n'oublient pas l'humidité atmosphérique, les finissant immédiatement après la fin de la construction. Mais le béton cellulaire absorbe facilement l'excès d'humidité de l'intérieur, ce qui entraîne une déformation de la couche de finition, l'apparition de moisissures et l'apparition d'un microclimat défavorable dans la maison.
Une des conséquences d'une ventilation inadéquate ou absente
Cela peut être évité si l'air ne stagne pas en disposant d'un système de ventilation de haute qualité.
Mise en place du système
De nombreuses personnes qui viennent d'emménager dans une maison achetée ou qui la construisent à partir de zéro se posent une question tout à fait logique et raisonnable, comment faire de la ventilation dans la maison ?
De plus, il est très important que le système de ventilation soit entièrement conforme à toutes les normes sanitaires et techniques. Utilisez un complexe spécialisé, composé de certains systèmes. Les conduits d'air sont fabriqués à partir des matériaux suivants :
Les conduits d'air sont fabriqués à partir des matériaux suivants :
- zinc;
- Plastique;
- amiante-ciment.
Ils sont posés dans toutes les pièces
Les conduits de ventilation qui partent des locaux sont combinés approximativement au niveau du plafond (grenier), dans de telles situations, il est très important qu'ils soient isolés aux endroits où ils vont au toit
Pour le naturel, les tuyaux sont pris avec un diamètre légèrement plus grand, une différence de 2 centimètres. De plus, un trou est fait dans le mur de béton aéré avec un petit intervalle d'un demi-centimètre dans chaque direction, et les systèmes de conduits d'air y sont fixés.
Pour une réussite, il est nécessaire de préparer une solution spéciale avant l'installation, et tous les trous dans lesquels les tuyaux et les ventilateurs seront montés doivent être imperméabilisés.
Installation à faire soi-même
L'installation de la ventilation dans une maison privée doit être abordée à partir de la position - quel système a été choisi. S'il s'agit d'un modèle naturel, l'essentiel est de poser correctement les contremarches. Il faudra bricoler la ventilation forcée, surtout s'il s'agit d'un réseau étendu. L'option la plus simple consiste à installer des ventilateurs muraux, pour lesquels des trous sont simplement percés dans les murs avec une couronne et un perforateur correspondant au diamètre du tuyau, où l'équipement est inséré.
De l'extérieur, c'est-à-dire de la rue, le tuyau est fermé par une visière et une grille. Une grille décorative est installée de l'intérieur
Ici, il est important de connecter de manière très compétente le ventilateur à l'alimentation secteur en courant électrique. Pour ce faire, une chasse au mur est généralement effectuée, où le câble d'alimentation du ventilateur à la boîte de jonction est posé.
Certes, cela se fait au stade de la réparation ou de la décoration. Si l'installation est effectuée dans une pièce rénovée, il est recommandé de poser le câblage dans des boîtes en plastique spéciales.
Il convient de noter que les conduits d'alimentation et d'évacuation peuvent être équipés de ventilateurs si un schéma d'évacuation d'air complexe est aménagé dans la maison. Dans ce cas, comme dans le cas du calcul de la ventilation naturelle, le paramètre maximal est déterminé à partir de deux paramètres calculés: évacuation et entrée. C'est sur la base des calculs effectués que le ventilateur est sélectionné, ou plutôt ses performances.
Il est facile de réaliser l'installation d'un appareil monobloc. La tâche principale est le choix correct du site d'installation. Comme le montre la pratique, la préférence est donnée à la rue près du mur de la maison. Bien que l'option au bureau résolve le problème du gel de l'équipement. Cet appareil est pratique en ce qu'il comprend déjà tous les appareils nécessaires qui sont responsables non seulement de l'échange d'air, mais également de la pureté du flux d'air fourni.
En général, vous pouvez effectuer vous-même une ventilation par aspiration ou une ventilation par alimentation, si vous effectuez correctement les calculs préliminaires. Il est impossible de choisir les équipements et les conduits d'air à l'œil nu. Il peut arriver que leur puissance et leur section soient insuffisantes pour faire face au volume de l'intérieur.
Mise en place du système
L'assemblage de l'ensemble du système peut être réalisé de différentes manières et dépend de la méthode choisie pour organiser la ventilation. Ainsi, l'installation des tuyaux et la pose des canaux en briques sont effectuées au stade de la construction du bâtiment, l'installation des ventilateurs et des vannes peut être effectuée après.
Il est préférable de créer des canaux spéciaux au stade de la construction - dans toutes les pièces ou uniquement là où une humidité élevée est constatée. Des canaux de briques ou des tuyaux en blocs sont posés le long des murs et mènent au grenier, les unissent là-bas et les isolent aux points de sortie vers le toit.
Les tuyaux sont généralement en plastique, d'un diamètre de 13 centimètres ou plus.Ils sont posés dans des blocs de béton cellulaire, isolés au mortier.
Étapes d'assemblage d'un système de conduits de ventilation horizontaux:
- Élaboration d'un schéma de l'installation des conduits d'air - si le système en est un, la ligne est créée à partir d'un conduit d'air posé horizontalement sous le plafond.
- Calcul du diamètre du conduit basé sur le calcul du volume d'air évacué.
- Calcul du nombre de raccords, de sections droites et de leur longueur (selon le schéma).
- Achat de matériaux.
- Faire des trous dans chaque mur le long de la section transversale du conduit.
- Assemblage sur raccords / pinces - commence à partir de la pièce la plus éloignée.
- La sortie de la prise (généralement par la cuisine) à travers le mur vers la rue.
- Exécution dans le conduit de fenêtres pour hottes, fermées par des barreaux.
Lors de l'installation du modèle de canal, il est inséré dans le trou pour la hotte dans le mur. Les modèles muraux (souvent utilisés pour les salles de bains) sont montés à l'intérieur sur le mur exactement horizontalement afin que le ventilateur fonctionne correctement.

Types de systèmes de ventilation
Avant de procéder à la ventilation, vous devez étudier les caractéristiques d'installation du système dans une maison en béton cellulaire. Dans les bâtiments en matériaux traditionnels, les canalisations sont installées uniquement là où l'humidité est élevée (cuisine, salle de bain, salle de bain), dans ce cas, des canalisations sont souvent nécessaires dans chaque pièce.

Ventilation passive naturelle
La ventilation passive ne fonctionne que si l'installation est correcte et que l'alimentation/évacuation d'air est normale. Pour que l'air sorte de lui-même, tous les conduits de ventilation des locaux doivent aller jusqu'au toit du bâtiment à une certaine hauteur. Si ces nuances ne sont pas prises en compte, la traction sera mauvaise et même un "renversement" est possible.
Hauteur des conduits de ventilation :
- Sous réserve d'emplacement depuis la crête à une distance de 150 centimètres - 50 centimètres au-dessus de la crête
- Si la distance est jusqu'à 3 mètres - la tête du canal est effectuée au niveau de la crête
- À condition que la distance soit supérieure à 3 mètres - le sommet du canal ne doit pas être inférieur à la bordure de la ligne, conditionnellement tirée de la crête à un angle pair de 10 degrés par rapport à l'horizon

Pour assurer le flux d'air frais, vous avez besoin de:
- Fenêtres avec vannes d'aération - il peut s'agir soit de systèmes à fentes, soit simplement de la présence d'une conception sous la forme d'une poignée pour ouvrir le châssis (elles ont une zone d'ouverture minimale, elles ne conviennent donc pas aux grandes pièces et peuvent être un auxiliaire option).
- Les bouches d'aération encastrées sont le choix le plus efficace, elles sont installées sur les murs et fournissent un apport normal d'air frais.

Les conduits de ventilation doivent être maintenus propres, car les débris interféreront avec le fonctionnement du système. C'est pourquoi les puits intramuraux et les structures en forme de caissons se prolongeant comme un tuyau vertical au-delà des limites du toit sont progressivement abandonnés - ils finissent par cesser de remplir leurs fonctions.
Conseils utiles : si vous placez des vannes sous les fenêtres, en hiver l'air se réchauffera avec la chaleur des radiateurs. Lorsque vous amenez le tuyau d'échappement sur le toit, vous devez monter un parapluie / champignon sur le dessus pour vous protéger contre les précipitations ou un déflecteur.
Forcé
Ce type de système de ventilation implique des coûts d'installation et d'exploitation élevés, car il comprend des dispositifs spéciaux et utilise de l'électricité pour son fonctionnement. Mais l'efficacité de tels systèmes est beaucoup plus élevée.

Caractéristiques du système de ventilation forcée :
- Les conduits d'air sont montés avec des ventilateurs d'extraction, l'air frais est fourni par son réseau de canaux.
- Pour maintenir le régime de température optimal dans la pièce, le système est équipé d'unités de chauffage de l'air provenant de la rue.
- L'option la plus économique consiste à utiliser un récupérateur de chaleur au lieu d'un radiateur électrique. Un tel échangeur de chaleur est équipé de deux ventilateurs (évacuation / alimentation), dans lesquels l'air frais est chauffé par la chaleur des gaz évacués de la maison.
La ventilation forcée est assemblée selon un schéma similaire au naturel, elle est simplement montée en plus avec un ventilateur.

Trois types d'aération :
Type d'alimentation - le ventilateur est monté sur le conduit d'alimentation : l'appareil fonctionne avec injection, donc le mouvement de l'air est lent
À cet égard, il est important de déterminer correctement le point d'installation du ventilateur et de le faire de manière à ce que l'air circule le long des murs et non perpendiculairement. Habituellement, des bouchons avec des fentes le long des parois sont fixés aux vannes.
Type d'échappement - le plus populaire, le ventilateur fonctionne sur le capot
Monté sur le plan du mur avec un trou traversant ou dans celui-ci. Il est important de bien déterminer les performances de l'appareil : par exemple, 25 m/h suffisent pour une salle de bain, 60 m/h pour les cuisines, et 30 m/h pour les pièces à vivre.
Type d'alimentation et d'extraction - les ventilateurs sont installés à la fois sur l'extraction et sur l'entrée. Il existe des blocs d'équipement prêts à l'emploi qui sont montés dans le grenier sous la forme de conduits à travers les pièces qui traversent le plafond. Les blocs sont obligatoirement complétés par des réchauffeurs, des récupérateurs, des filtres.

type mixte
Dans un système de ce type, l'air frais entre naturellement et l'extraction est effectuée par des ventilateurs d'extraction - un puissant (installé dans le grenier avec des conduits) ou des dispositifs séparés intégrés dans les murs et les fenêtres des locaux.
En ce qui concerne la hotte de cuisine, dans une maison en béton aéré, il est préférable de choisir des modèles dont l'air d'échappement est évacué par une fenêtre / un mur directement dans la rue. Il est souhaitable qu'il s'agisse d'une unité distincte.
Aménagement de la ventilation naturelle
Pour l'appareil de ventilation naturelle dans une maison privée de vos propres mains, il est tout d'abord nécessaire de calculer le système de ventilation, réalisé sur la base de données telles que le volume d'air dans la pièce et le nombre de personnes vivant dedans. Avant d'installer un système de ventilation, il convient également d'envisager des appareils qui brûlent de l'oxygène et émettent des substances nocives.
L'installation de la ventilation naturelle et mécanique s'effectue en sept étapes :
- Calcul du volume d'échange d'air (détermination de la quantité requise de masses d'air entrantes répondant aux exigences sanitaires).
- Détermination des dimensions des conduits.
- Choix du système de ventilation (naturelle ou mécanique). La décision est prise après une analyse approfondie des paramètres des locaux et de l'environnement.
- Élaboration d'un schéma de conduits de ventilation.
- Détermination de l'emplacement des équipements de ventilation.
- Le choix des endroits pour l'admission et la sortie des masses d'air.
- Installation du système de ventilation.

Pour construire une ventilation naturelle dans un chalet de vos propres mains, il n'est pas nécessaire d'avoir des compétences professionnelles. Il suffit d'étudier quelques points d'installation. L'un d'eux pose un conduit d'évacuation d'un diamètre de 14 cm dans le mur porteur, avec une épaisseur de maçonnerie d'une brique et demie. Cette condition est nécessaire pour éviter l'effet d'inversion de poussée.De plus, à partir du canal central, un câblage horizontal est posé à travers les pièces, dont le diamètre est de 10 cm.Pour assurer une traction suffisante, le tuyau d'échappement est plus haut que la crête.
L'afflux d'air frais peut être effectué à travers la vanne de fenêtre d'entrée installée dans les fenêtres en métal-plastique par le fabricant. La valve est une fente réglable en haut de la fenêtre. Cette méthode est envisagée s'il est nécessaire de remplacer les anciens ou d'installer de nouveaux blocs de fenêtre en métal-plastique.
Si les fenêtres sont déjà installées, la ventilation naturelle dans une maison privée peut être assurée par une vanne murale d'entrée. Un trou traversant est pratiqué dans le mur et un tuyau rond est inséré, équipé de grilles des deux côtés. De l'intérieur, la vanne s'ouvre et se ferme grâce à une grille réglable. Afin de ne pas gâcher l'intérieur de la pièce, la vanne installée près de la fenêtre est recouverte d'un rideau. Pour réchauffer l'air provenant de la rue en hiver, la vanne d'alimentation peut être installée directement derrière le radiateur de chauffage.

À la demande du propriétaire, les vannes d'alimentation sont équipées de capteurs et de systèmes de filtration. Ils sont généralement installés dans le hall, les chambres, les bureaux. Les canaux d'évacuation sont fabriqués dans les pièces des ménages. Ainsi, la direction correcte du mouvement des masses d'air est observée. Si un apport d'air frais suffisant nécessite l'installation d'un grand nombre de vannes d'alimentation, il serait plus judicieux d'opter pour une ventilation mécanique.
Dispositif de conduits de ventilation
Lorsque vous envisagez de créer un système de ventilation dans une maison en béton cellulaire de vos propres mains, vous devez tout étudier attentivement
Une attention particulière est toujours portée à l'installation des conduits de ventilation, en rappelant que le béton cellulaire est un matériau fragile, il a peur des changements brusques de température, d'humidité
Les maîtres ne conseillent pas de monter le système dans des murs extérieurs, car de la condensation apparaîtra, il est préférable de tout équiper dans des gaines ou des cloisons de ventilation séparées.
Méthodes d'aménagement des conduits de ventilation dans une maison en béton aéré:
- Revêtement avec des tuyaux en plastique, amiante
- Mise en brique
- Pose d'un caisson en acier zingué avec pose en blocs de béton cellulaire de petites dimensions

Conduits de ventilation en brique
La pose de conduits de ventilation en brique implique une certaine séquence d'actions, ainsi que la disponibilité des matériaux et outils nécessaires.
Comment disposer les conduits de ventilation à partir de briques:
- Il est souhaitable qu'il y ait peu de tels canaux dans le bâtiment, il est préférable de les construire dans les murs des pièces adjacentes où une humidité élevée est notée.
- La maçonnerie est réalisée uniquement à partir de briques pleines, si elles sont creuses - puis avec le remplissage ultérieur des vides avec du mortier de ciment.
- La solution doit être appliquée avec précaution afin que le mélange ne pénètre pas à l'intérieur du canal. Les coutures sont complètement remplies, écrasées toutes les 2-3 rangées de pierre, afin de ne pas permettre à l'air d'échappement de se retrouver dans les pièces et pièces adjacentes.
- A l'intérieur des parois des canaux, il est souhaitable de créer des lisses, afin que l'air circule sans encombre. L'excès de mélange des joints est immédiatement éliminé, la surface est lissée à la truelle. De plus, vous pouvez alors gainer le canal avec un conduit d'air en métal.
La brique de silicate n'est pas utilisée dans une telle maçonnerie, car elle a peur des températures élevées et s'effrite. Les dispositifs mécaniques ne peuvent pas être installés dans les canaux de briques.

Revêtement avec des tuyaux en plastique
Le moyen le plus efficace d'installer une ventilation forcée.Dans l'installation, des tuyaux en plastique d'une section de 13 centimètres ou de forme rectangulaire d'une section de 150 cm2 sont utilisés.
Pour une ventilation naturelle, mieux vaut prendre plus de tuyaux. Pour un calcul précis des conduits d'air, les données suivantes sont nécessaires : le nombre de personnes dans le logement, le volume d'air évacué, les caractéristiques climatiques, etc. Les calculs doivent être effectués par un spécialiste. La ventilation est organisée simultanément avec la construction de la maison.
Comment monter la ventilation à partir de tuyaux en plastique:
- Fixation de la sortie dans un bloc situé au niveau du trou de ventilation, en le reliant au tuyau.
- Couper des trous de quelques millimètres de tuyaux supplémentaires dans des blocs pour les conduits d'air (pendant la maçonnerie). Habituellement, une scie à métaux est utilisée pour cela.
- Remplissage au mortier de l'espace entre les conduits d'aération et les parois sciées des blocs. Amarrage des tuyaux (construction) dans le processus de pose des murs.
- Isolation des tuyaux dans les zones de leur passage à travers le grenier, le toit.
- Des conduits d'air séparés au niveau du grenier sont connectés en un seul canal, qui est amené dans la rue par le toit ou connecté à un échangeur de chaleur, un ventilateur de conduit. Toutes les ouvertures sont soigneusement scellées et scellées.

Avantages et inconvénients des deux systèmes
aération naturelle
Pour l'équipement d'une telle hotte, vous n'avez pas besoin de compétences particulières par vous-même, alors qu'elle présente de nombreux avantages:
- L'absence de mécanismes rend cet échange d'air fiable et durable.
- Il n'est pas nécessaire de dépenser de l'argent pour l'achat d'appareils.
- Simplicité dans le travail.
- Silencieux pendant le fonctionnement.
À un moment donné, un tel extrait répondait pleinement à ses exigences, mais avec l'avènement de nouveaux équipements à gaz, le point de vue à ce sujet a changé.
Cela a révélé les lacunes importantes suivantes :
- La dépendance d'une circulation d'air optimale à la saison et aux conditions climatiques.
- Impossibilité de régulation d'un flux d'air.
- Pénétration de particules étrangères à travers le système.
Nous vous recommandons de lire : Types de hottes encastrables 90 cm dans la cuisine
Et aussi avec une diminution de l'apport d'air, il y a une probabilité d'augmentation de l'humidité dans la pièce.

ventilation artificielle
La hotte artificielle est la meilleure option lors de l'installation de chaudières à gaz, car:
Il est possible de régler indépendamment l'alimentation en air.
L'importance de cette ventilation dans les espaces clos.
Microclimat agréable dans la chambre.
Possibilité de régulation du renouvellement d'air au moyen du panneau.
Indépendance des conditions météorologiques.
Si la maison dispose d'une chaudière à sortie coaxiale, le ventilateur intégré crée automatiquement une atmosphère favorable à l'habitation humaine.
Le seul inconvénient d'un tel système est le coût assez élevé de cette installation.






































