- Stratégie hydrogène allemande
- Le rôle des entreprises russes dans la nouvelle industrie de l'énergie
- Est-il possible de créer indépendamment un générateur d'hydrogène?
- Perspectives de l'hydrogène comme combustible pour une chaudière de chauffage
- Comment fonctionne une chaudière à hydrogène
- Avantages des chaudières à hydrogène
- Inconvénients des chaudières à hydrogène
- Caractéristiques du générateur d'hydrogène électrolytique
- Caractéristiques du générateur d'hydrogène électrolytique
- Mise en œuvre dans les systèmes existants
- Le mythe selon lequel une chaudière à hydrogène est le moyen le plus économique de chauffer une maison
- Fabrication de bricolage
- Noeuds principaux
- Comment fonctionne l'appareil
- Comment faire du chauffage à l'hydrogène de vos propres mains
- Fabriquer soi-même un générateur
- Conseils pour le montage et le fonctionnement du générateur
Stratégie hydrogène allemande
Le cap vers l'énergie hydrogène a finalement été fixé par la Stratégie nationale pour le développement de l'énergie hydrogène de l'Allemagne, publiée le 10 juin 2020. L'objectif à long terme du pays est de créer une économie climatiquement neutre avec une réduction des émissions de CO22 95% du niveau de 1990. Et l'hydrogène, auquel seront transférés non seulement les transports, mais aussi la métallurgie avec l'industrie pétrochimique, jouera un rôle central dans ce processus.
L'Allemagne consacrera plus de 10 milliards d'euros au développement de l'énergie hydrogène jusqu'en 2023 : 7 milliards d'euros pour le « lancement sur le marché » (c'est-à-dire pour créer des conditions-cadres et stimuler la demande intérieure), 2 milliards d'euros pour la coopération internationale et 1 milliard d'euros supplémentaires. pour les besoins de l'industrie , qui devrait introduire les technologies de l'hydrogène afin de devenir à l'avenir leur premier exportateur mondial.
Dans le même temps, le gouvernement allemand ne reconnaît que «l'hydrogène vert» comme respectueux de l'environnement, produit à partir d'électricité obtenue à partir de sources renouvelables - le soleil et le vent. Pour augmenter ses volumes, l'Allemagne aura besoin de capacités éoliennes supplémentaires sur les côtes nord et baltique. Au fil du temps, "l'hydrogène vert" devrait remplacer le "gris", le "bleu" et le "turquoise", c'est-à-dire obtenu avec la libération de CO2 dans l'atmosphère à partir de sources fossiles telles que le gaz naturel ou le méthane.
Certes, la stratégie reconnaît que l'Allemagne ne pourra pas satisfaire seule ses besoins en hydrogène et qu'elle devra importer soit de l'électricité pour la production d'« hydrogène vert », soit des matières premières. Et les 2 milliards d'euros alloués au développement de la coopération internationale iront en priorité à des projets pilotes d'énergie solaire pour la production d'« hydrogène vert » en Afrique du Nord et au Maroc, là où le soleil brille toute l'année.
Le rôle des entreprises russes dans la nouvelle industrie de l'énergie
Cependant, il n'y a pas que l'Afrique du Nord qui se prête à des projets pilotes. Comme le montre le projet de tramway à hydrogène lancé à Saint-Pétersbourg en novembre 2019, les villes russes modernes sont parfaites comme salles d'exposition pour la technologie de l'hydrogène.Ces exemples frappants d'innovation auront un effet d'image positif non seulement pour l'économie russe, mais aussi pour la coopération à long terme avec l'Union européenne.
Le potentiel de cette coopération se reflète en partie dans la stratégie énergétique de la Fédération de Russie, publiée aujourd'hui avec la stratégie allemande de l'hydrogène. Dans le document, l'hydrogène est désigné comme un carburant à fort potentiel d'exportation. D'ici 2024, les exportations russes d'hydrogène devraient s'élever à 0,2 million de tonnes et atteindre 2 millions de tonnes d'ici 2035. Selon les plans du ministère de l'Énergie, la Russie devrait prendre jusqu'à 16 % du marché mondial de l'hydrogène.
Dans un paradigme où le niveau de développement et de prospérité du pays dépend directement de l'exportation des ressources énergétiques, le pari sur l'hydrogène est tout à fait justifié. Cette technologie peut devenir un levier de développement supplémentaire dans le solde global des exportations. Mais pour concrétiser ces plans ambitieux, les entreprises russes doivent développer dès maintenant l'énergie hydrogène et revoir rapidement leurs modèles économiques, car la "transition énergétique", sur laquelle les Allemands ont misé, conduira inévitablement à une baisse de la demande de pétrole. produits et le gaz naturel dans un proche avenir.
Est-il possible de créer indépendamment un générateur d'hydrogène?
Il vaut mieux ne pas prendre de risques, car un tel processus est associé non seulement à la nécessité de connaître les subtilités de la technologie et de la chimie, mais nécessite également le respect des règles de sécurité. Mais l'installation d'équipements par soi-même est possible. Pour ce faire, il suffit de suivre les instructions et de ne pas autoriser les performances amateurs.
Le chauffage de toute maison doit non seulement offrir une vie confortable à une personne, mais également la propreté écologique de l'environnement. Ceci est réalisé grâce au fait qu'après la combustion de l'hydrogène, aucun composé nocif ne se forme.
Dans les pays occidentaux, le chauffage avec des générateurs d'hydrogène a acquis une large acceptation et une justification économique. Si une méthode similaire prend racine en Russie, elle augmentera considérablement l'efficacité du chauffage avec des coûts de ressources minimes.
Perspectives de l'hydrogène comme combustible pour une chaudière de chauffage
- L'hydrogène est le "carburant" le plus courant dans l'univers et le dixième élément chimique le plus courant sur Terre. En termes simples, vous n'aurez pas de problèmes de réserves de carburant.
- Ce gaz ne peut pas nuire aux personnes, aux animaux ou aux plantes - il n'est pas toxique.
- "L'échappement" d'une chaudière à hydrogène est absolument inoffensif - le produit de combustion de ce gaz est de l'eau ordinaire.
- La température de combustion de l'hydrogène atteint 6000 degrés Celsius, ce qui indique la capacité calorifique élevée de ce type de combustible.
- L'hydrogène est 14 fois plus léger que l'air, c'est-à-dire qu'en cas de fuite, « l'émission » de combustible s'évapore de la chaufferie d'elle-même, et en très peu de temps.
- Le coût d'un kilogramme d'hydrogène est de 2 à 7 dollars américains. Dans ce cas, la masse volumique de l'hydrogène gazeux est de 0,008987 kg/m3.
- Le pouvoir calorifique d'un mètre cube d'hydrogène est de 13 000 kJ. L'intensité énergétique du gaz naturel est trois fois supérieure, mais le coût de l'hydrogène comme carburant est dix fois inférieur. En conséquence, le chauffage alternatif d'une maison privée à l'hydrogène ne coûtera pas plus cher que la pratique consistant à utiliser du gaz naturel. Dans le même temps, le propriétaire d'une chaudière à hydrogène n'a pas besoin de payer les appétits des propriétaires de sociétés gazières et de construire un gazoduc coûteux, ni de suivre une procédure extrêmement bureaucratique pour coordonner toutes sortes de «projets» et "permis".
Bref, en tant que carburant, l'hydrogène a les plus belles perspectives, déjà appréciées par l'industrie aérospatiale, qui utilise l'hydrogène pour « ravitailler » les fusées.
Développement moderne - chaudière à hydrogène
Comment fonctionne une chaudière à hydrogène
De la même manière qu'une chaudière à gaz classique :
- Le combustible est fourni au brûleur.
- La torche du brûleur chauffe l'échangeur de chaleur.
- Le liquide de refroidissement versé dans l'échangeur de chaleur est transporté vers les batteries.
Seulement au lieu du gazoduc principal ou des réservoirs de carburant liquéfié pour la production de carburant, il est nécessaire d'utiliser des installations spéciales - des générateurs d'hydrogène.
De plus, le type de générateur domestique le plus courant est une centrale électrolytique qui divise l'eau en hydrogène et en oxygène. Le coût du carburant produit par les générateurs électriques pour le chauffage à l'hydrogène atteint 6 à 7 dollars par kilogramme. En même temps, il faut de l'eau et 1,2 kW d'électricité pour produire un mètre cube de gaz combustible.
Mais dans ce cas, vous pouvez économiser de l'argent sur l'élimination des produits de combustion. Après tout, lors du processus de combustion d'un mélange d'oxygène et d'air, seule de la vapeur d'eau est libérée. Une telle chaudière n'a donc pas besoin d'une "vraie" cheminée.
Avantages des chaudières à hydrogène
- L'hydrogène peut "allumer" n'importe quelle chaudière. C'est-à-dire absolument n'importe lequel - même les anciennes unités "soviétiques" achetées dans les années 80 du siècle dernier. Pour ce faire, vous aurez besoin d'un nouveau brûleur et d'une pierre de granit ou d'argile réfractaire dans le four, ce qui augmente l'inertie thermique et nivelle l'effet de surchauffe de la chaudière.
- Les chaudières à hydrogène ont une production de chaleur accrue.Une chaudière à gaz standard de 10 à 12 kW à l'hydrogène «donnera» jusqu'à 30 à 40 kilowatts de puissance thermique.
- Pour chauffer à l'hydrogène, dans l'ensemble, seul un brûleur est nécessaire. Par conséquent, même une chaudière à combustible solide peut être convertie "sous hydrogène" en installant le brûleur dans le four.
- La base pour obtenir le carburant - l'eau - peut être retirée du robinet d'eau. Bien que le produit semi-fini idéal pour la production d'hydrogène soit de l'eau distillée, qui est mélangée à de l'hydroxyde de sodium.
Inconvénients des chaudières à hydrogène
- Une petite gamme de chaudières à hydrogène et de générateurs de gaz de type industriel. La plupart des vendeurs proposent des produits "faits maison" avec une certification douteuse.
- Prix élevé des modèles industriels.
- Le "caractère" explosif du carburant - dans un mélange avec de l'oxygène (dans un rapport de 2: 5), l'hydrogène se transforme en un gaz explosif.
- Niveau sonore élevé des installations génératrices de gaz.
- Température de flamme élevée - jusqu'à 3200 degrés Celsius, ce qui rend difficile l'utilisation de l'hydrogène comme combustible pour une cuisinière (des séparateurs spéciaux sont nécessaires). Cependant, H2ydroGEM, une chaudière à hydrogène fabriquée en Italie par giacomini, est équipée d'un brûleur avec une température de flamme pouvant atteindre 300 degrés Celsius.
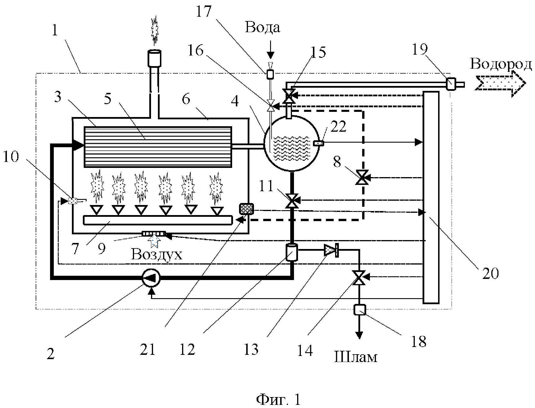
Caractéristiques du générateur d'hydrogène électrolytique
Un générateur d'hydrogène basé sur le principe de l'électrolyse est le plus souvent réalisé en version conteneur. Une condition préalable à l'achat d'un tel appareil de chauffage est la présence des documents suivants: autorisation de Rostekhnadzor, certificats (conformité à GOSTR et hygiénique).
Le générateur électrolytique se compose des éléments suivants :
- une unité comprenant un transformateur, un redresseur, des boîtes et appareils de jonction, une unité de réapprovisionnement en eau et de déminéralisation ;
- dispositifs de production séparée d'hydrogène et d'oxygène - un électrolyseur;
- systèmes d'analyse de gaz;
- systèmes de refroidissement liquide;
- un système visant à détecter une éventuelle fuite d'hydrogène ;
- panneaux de contrôle et systèmes de contrôle automatique.
Pour obtenir le processus de conductivité électrique le plus efficace, des gouttes de lessive sont utilisées. Le réservoir avec celui-ci est réapprovisionné au besoin, mais le plus souvent, cela se produit environ 1 fois par an.
Tous les générateurs électrolytiques de type industriel sont produits sur la base des normes européennes environnementales et de sécurité.
Il a été prouvé expérimentalement que l'achat d'un générateur électrolytique d'hydrogène est beaucoup plus rentable que l'achat régulier de gaz. Ainsi, pour la production de 1 mètre cube de gaz à partir d'hydrogène et d'oxygène, il ne faut qu'environ 3,5 kW d'énergie électrique, ainsi qu'un demi-litre d'eau déminéralisée.
Caractéristiques du générateur d'hydrogène électrolytique
Un générateur d'hydrogène basé sur le principe de l'électrolyse est le plus souvent réalisé en version conteneur. Une condition préalable à l'achat d'un tel appareil de chauffage est la présence des documents suivants: autorisation de Rostekhnadzor, certificats (conformité à GOSTR et hygiénique).
Le générateur électrolytique se compose des éléments suivants :

- une unité comprenant un transformateur, un redresseur, des boîtes et appareils de jonction, une unité de réapprovisionnement en eau et de déminéralisation ;
- dispositifs de production séparée d'hydrogène et d'oxygène - un électrolyseur;
- systèmes d'analyse de gaz;
- systèmes de refroidissement liquide;
- un système visant à détecter une éventuelle fuite d'hydrogène ;
- panneaux de contrôle et systèmes de contrôle automatique.
Pour obtenir le processus de conductivité électrique le plus efficace, des gouttes de lessive sont utilisées. Le réservoir avec celui-ci est réapprovisionné au besoin, mais le plus souvent, cela se produit environ 1 fois par an. Tous les générateurs électrolytiques de type industriel sont produits sur la base des normes européennes environnementales et de sécurité.

Il a été prouvé expérimentalement que l'achat d'un générateur électrolytique d'hydrogène est beaucoup plus rentable que l'achat régulier de gaz. Ainsi, pour la production de 1 mètre cube de gaz à partir d'hydrogène et d'oxygène, il ne faut qu'environ 3,5 kW d'énergie électrique, ainsi qu'un demi-litre d'eau déminéralisée.
Mise en œuvre dans les systèmes existants
La construction de nouveaux systèmes de chauffage est un processus long et coûteux. L'achat de générateurs d'hydrogène pour les petits bâtiments a une longue période de récupération, de sorte que ces appareils sont souvent assemblés indépendamment.
L'ajout d'un circuit de chauffage existant avec un générateur nécessite un agrandissement de l'espace. Il est nécessaire de prendre soin de l'emplacement d'installation de l'appareil à l'avance.
Les anciennes chaudières peuvent être adaptées pour fonctionner au gaz hydrogène : de nouveaux brûleurs sont placés dans le four. Le système est complété par les instruments nécessaires pour contrôler les paramètres et rechercher les fuites de gaz.
Les systèmes améliorés nécessitent également l'utilisation d'un catalyseur. La rénovation d'anciens systèmes est beaucoup moins chère qu'un remplacement complet de l'équipement.
La modernisation est conseillée si l'unité principale - la chaudière peut être adaptée pour fonctionner avec des générateurs d'hydrogène.
La construction d'un générateur d'hydrogène par vous-même vous permet d'économiser une quantité assez importante.
Tous les appareils faits maison, ainsi que ceux achetés auprès du fabricant, doivent être vérifiés par des spécialistes.L'installation d'appareils défectueux n'est pas autorisée.
Le mythe selon lequel une chaudière à hydrogène est le moyen le plus économique de chauffer une maison
On entend souvent dire qu'une chaudière à hydrogène est le moyen le plus économique de chauffer une maison privée. Habituellement, pour justifier cette thèse, on fait référence au pouvoir calorifique élevé de l'hydrogène - plus de 3 fois supérieur à celui du gaz naturel. Une conclusion simple en est tirée - il est plus rentable de chauffer une maison à l'hydrogène qu'au gaz.

Parfois, comme argument de l'efficacité d'une chaudière à hydrogène, on donne le soi-disant «gaz brun» ou un mélange d'atomes d'hydrogène et d'oxygène (HHO), qui dégage encore plus de chaleur lors de la combustion, et sur lequel des «chaudières avancées» fonctionner. Après cela, les justifications de l'efficacité s'arrêtent tout simplement, laissant la possibilité à l'imagination du profane de tirer de beaux tableaux sous l'appellation générale "chauffer pour presque rien". Pensez-y, l'hydrogène brûle "plus chaud" et est obtenu à partir d'eau pratiquement gratuite, un réel avantage !
L'imagination est également alimentée par les nouvelles d'une flotte toujours croissante de véhicules à hydrogène comme alternative aux véhicules traditionnels. Dites, si les voitures "roulent" à l'hydrogène, alors une chaudière à hydrogène est une chose vraiment intéressante.

Mais en réalité, les choses sont un peu plus compliquées. Si l'hydrogène pur était un élément facilement disponible dans la nature, tout le serait, ou presque. Mais le fait est que l'hydrogène pur n'existe pas sur Terre - uniquement sous une forme liée, par exemple sous forme d'eau. Par conséquent, en pratique, l'hydrogène doit d'abord être obtenu quelque part, de plus, à l'aide de réactions chimiques consommatrices d'énergie.
Fabrication de bricolage
Ainsi, après avoir décidé de fabriquer un poêle à eau, la première chose à faire est de déterminer la conception principale du futur appareil de chauffage.

En utilisant cette méthode, n'importe quel four peut être converti en une option économique.
Le plus souvent, un tel appareil de chauffage est déjà disponible et il suffit de le modifier. Voici le diagramme de flux de travail :
- Trouvez un récipient pour l'eau et réparez-le.
- Faire un cuiseur vapeur.
- Ils réfléchissent à sa fixation et à la méthode de chauffage pour obtenir de la vapeur.
- Faire un surchauffeur. Il s'agit généralement d'un tube en acier inoxydable à paroi mince avec des trous régulièrement sciés. Il est enveloppé d'un treillis en acier inoxydable - cet appareil servira de suppresseur de bruit.
- Réfléchissez au schéma de connexion et de fixation de toutes les pièces. Le surchauffeur doit être situé sur la grille du four afin d'avoir un bon accès à l'oxygène. Beaucoup proposent des dispositifs supplémentaires pour qu'il ne se bouche pas avec des cendres et que l'apport d'oxygène soit constant.
- Vérifier l'efficacité et la sécurité incendie de l'appareil. L'absence de fumée de la cheminée lorsque le poêle est chaud indique un bon fonctionnement. Toutes les parties en caoutchouc, en bois et en plastique de l'appareil doivent être à une distance ignifuge du feu et des parties chaudes de la structure.
Plus de détails sur le poêle sur l'eau dans cette vidéo :
L'installation de cette conception peut économiser beaucoup d'argent. De plus, en tant que combustible, l'eau dans le four réduit la pollution de l'air par les déchets de combustion. Même la manière la plus simple de modifier le poêle peut donner un résultat merveilleux.
Par exemple, certains résidents d'été utilisent un souffleur d'eau. C'est-à-dire qu'ils insèrent un récipient en métal avec de l'eau sous la chambre de combustion.En raison de l'évaporation et du chauffage, une méthode aussi simple transforme un poêle ordinaire en un poêle à eau et améliore considérablement ses performances.
Noeuds principaux
- Chaudière. Il est choisi en fonction du type de bâtiment, de la superficie et de l'efficacité requise de l'installation.
- Système de tuyauterie. Le plus rationnel pour le chauffage domestique est l'utilisation de tuyaux d'un diamètre de 1,25 pouces. Il est nécessaire de suivre la règle - chaque branche suivante doit avoir un diamètre inférieur à la précédente. Par conséquent, les calculs des besoins en matériaux et de l'efficacité de l'installation doivent commencer par le diamètre de tuyau minimum autorisé.
- La sortie des déchets - vapeur d'eau, sans impuretés.
- Brûleur. Pour brûler de l'hydrogène, une température de plus de 3000 degrés est nécessaire.

La structure interne du générateur d'hydrogène
Générateur auto-alimenté
Pour augmenter l'efficacité, des unités modulaires avec plusieurs brûleurs doivent être achetées - il s'agit d'une augmentation de la vitesse d'électrolyse. Le type et la puissance du brûleur sont également sélectionnés en tenant compte des besoins des locaux en matière d'alimentation en chaleur (superficie, matériau des murs, région climatique, etc.) et de la puissance optimale du générateur.
Pour un bâtiment résidentiel, la puissance nominale la plus élevée d'un générateur d'hydrogène est de 6 kW.

Générateur d'hydrogène pour la maison
Comment fonctionne l'appareil

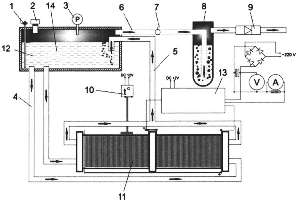
Le boîtier lui-même a des bornes pour connecter la source d'alimentation et il y a un manchon à travers lequel le gaz est évacué.
Le fonctionnement de l'appareil peut être décrit comme suit: un courant électrique traverse de l'eau distillée entre des plaques de champs différents (l'une a une anode, l'autre une cathode), la divise en oxygène et en hydrogène.
Selon la surface des plaques, le courant électrique a sa force, si la surface est grande, alors beaucoup de courant traverse l'eau et plus de gaz est libéré.Le schéma de connexion des plaques est alterné, d'abord plus, puis moins, et ainsi de suite.
Il est recommandé que les électrodes soient en acier inoxydable, qui ne réagit pas avec l'eau pendant l'électrolyse. L'essentiel est de trouver de l'acier inoxydable de haute qualité. Il est préférable de réduire la distance entre les électrodes, mais de manière à ce que les bulles de gaz se déplacent facilement entre elles. Les attaches sont mieux fabriquées à partir du métal approprié comme électrodes.
Prendre en compte:
du fait que la technologie de fabrication est associée au gaz, afin d'éviter la formation d'une étincelle, il est nécessaire de bien ajuster toutes les pièces. Dans le mode de réalisation considéré, le dispositif comprend 16 plaques, elles sont situées les unes des autres à moins de 1 mm

Du fait que les plaques ont une surface et une épaisseur assez importantes, il sera possible de faire passer des courants élevés à travers un tel dispositif, mais le métal ne chauffera pas. Si vous mesurez la capacité des électrodes dans l'air, alors ce sera 1nF, cet ensemble utilise jusqu'à 25A dans l'eau ordinaire du robinet.
Pour collecter un générateur d'hydrogène de vos propres mains, vous pouvez utiliser un récipient alimentaire, car son plastique résiste à la chaleur. Ensuite, vous devez abaisser les électrodes dans le récipient pour collecter le gaz avec des connecteurs hermétiquement isolés, un couvercle et d'autres connexions.
Si vous utilisez un récipient en métal, afin d'éviter un court-circuit, les électrodes sont fixées au plastique. De part et d'autre des raccords en cuivre et en laiton, deux connecteurs sont installés (raccord - monter, assembler) pour extraire le gaz. Les connecteurs de contact et les raccords doivent être solidement fixés à l'aide d'un mastic silicone.
Comment faire du chauffage à l'hydrogène de vos propres mains
Tout maître capable de travailler avec du métal peut chauffer à l'hydrogène de ses propres mains.
Pour former l'appareil, vous aurez besoin de l'ensemble de matériaux suivant:
- tôle d'acier inoxydable avec paramètres 50x50 cm;
- boulons 6x150, équipés de rondelles et d'écrous ;
- élément filtrant à circulation - utile d'une vieille machine à laver;
- un tube creux transparent de 10 m de long par exemple à partir du niveau de l'eau ;
- un récipient alimentaire en plastique ordinaire de 1,5 litre avec un couvercle étanche solide;
- un ensemble de raccords à chevrons avec un diamètre de trou de 8 mm;
- broyeur pour couper;
- perceuse;
- mastic silicone.
Pour fabriquer un four à hydrogène, l'acier 03X16H1 convient, et au lieu de l'eau, vous pouvez prendre une solution alcaline, ce qui créera un environnement agressif pour le passage du courant, tout en prolongeant la durée de vie des tôles d'acier.
Comment faire soi-même du chauffage domestique à l'hydrogène:
- Poser la tôle sur une table plane, coupée en 16 parties égales. Des rectangles sont obtenus pour le futur brûleur. Maintenant, coupez un coin des 16 rectangles - cela est nécessaire pour la connexion ultérieure des pièces.
- Au verso de chaque élément, percez un trou pour le boulon. Sur les 16 feuilles, 8 seront des anodes et 8 seront des cathodes. Des anodes et des cathodes sont nécessaires pour le passage du courant électrique à travers des pièces de polarité différente, ce qui assure la décomposition de l'alcali ou du distillat en hydrogène et oxygène.
- Mettez maintenant les plaques dans un récipient en plastique, en tenant compte de la polarité, en alternant plus et moins. Un tube transparent servira d'isolant pour les plaques, qui doivent être découpées en anneaux, puis en bandes de 1 mm d'épaisseur.

- Les plaques métalliques sont fixées les unes aux autres avec des rondelles de cette manière - la rondelle est d'abord placée sur la jambe du boulon, puis la plaque est mise en place. Après la plaque, vous devez mettre 3 rondelles sur le boulon, puis la plaque à nouveau. De cette manière, 8 plaques sont accrochées à l'anode et 8 plaques à la cathode.
Maintenant, vous devez déterminer le point d'arrêt du boulon dans le récipient alimentaire, percez un trou à cet endroit. Si les boulons ne sont pas inclus dans le conteneur, la jambe de boulon est coupée à la longueur souhaitée. Après cela, enfilez les boulons dans les trous, placez des rondelles sur les pieds et serrez la structure avec des écrous pour l'étanchéité. Équipez le couvercle du récipient d'un trou pour le raccord, insérez l'élément dans le trou et, pour l'étanchéité, enduisez la zone de joint avec du mastic. Soufflez maintenant le raccord. Et si de l'air s'échappe par le couvercle, vous devrez sceller le couvercle sur tout le périmètre.
Le générateur est testé en connectant n'importe quelle source de courant avec le remplissage du réservoir avec de l'eau. Un tuyau est mis sur le raccord, dont la deuxième extrémité est immergée dans un récipient. Si des bulles d'air se forment dans le liquide, le circuit fonctionne, sinon, vous devez vérifier l'alimentation actuelle. Il arrive que des bulles d'air ne se forment pas dans l'eau, mais elles apparaissent certainement dans l'électrolyseur.
Pour fournir la quantité d'énergie thermique requise, il est nécessaire d'augmenter la production et le débit de gaz en augmentant la tension dans l'électrolyte. Versez de l'alcali dans l'eau, par exemple de l'hydroxyde de sodium, qui se trouve dans le cure-pipe Krot. Rebrancher l'alimentation électrique et vérifier la capacité de l'électrolyseur.
La toute dernière étape est la connexion du brûleur à la canalisation de la conduite de chauffage. Il peut s'agir d'un sol chaud, d'un câblage de plinthe. Les joints doivent être scellés avec du silicone et l'équipement peut être mis en service.
Fabriquer soi-même un générateur
Sur Internet, vous pouvez trouver de nombreuses instructions sur la fabrication d'un générateur d'hydrogène. Il convient de noter qu'il est tout à fait possible d'assembler de vos propres mains une telle installation pour une maison - la conception est assez simple.
Composants de générateur d'hydrogène à faire soi-même pour le chauffage dans une maison privée
Mais qu'allez-vous faire de l'hydrogène obtenu ? Encore une fois, faites attention à la température de combustion de ce carburant dans l'air. Il fait 2800-3000°С
Étant donné que les métaux et autres matériaux solides sont coupés avec de l'hydrogène en combustion, il devient clair que l'installation d'un brûleur dans une chaudière à gaz, à combustible liquide ou à combustible solide conventionnelle avec une chemise d'eau ne fonctionnera pas - elle s'éteindra simplement.
Les artisans sur les forums conseillent de disposer la chambre de combustion de l'intérieur avec des briques en argile réfractaire. Mais la température de fusion des meilleurs matériaux de ce type ne dépasse pas 1600 ° C, un tel four ne durera pas longtemps. La deuxième option consiste à utiliser un brûleur spécial, capable d'abaisser la température de la torche à des valeurs acceptables. Ainsi, jusqu'à ce que vous trouviez un tel brûleur, vous ne devriez pas commencer à monter un générateur d'hydrogène fait maison.
Conseils pour le montage et le fonctionnement du générateur
Après avoir résolu le problème avec la chaudière, sélectionnez le schéma approprié et les instructions sur la façon de fabriquer un générateur d'hydrogène pour chauffer une maison privée.
Un appareil fait maison ne sera efficace que si:
- surface suffisante d'électrodes à plaques;
- choix correct du matériau pour la fabrication des électrodes;
- fluide d'électrolyse de haute qualité.
Quelle devrait être la taille de l'unité qui génère de l'hydrogène en quantité suffisante pour chauffer la maison, vous devrez déterminer "à l'œil nu" (en fonction de l'expérience de quelqu'un d'autre), ou en assemblant une petite installation pour commencer. La deuxième option est plus pratique - elle vous permettra de comprendre s'il vaut la peine de dépenser de l'argent et du temps pour installer un générateur à part entière.
Les métaux rares sont idéalement utilisés comme électrodes, mais c'est trop cher pour une unité domestique. Il est recommandé de choisir des plaques en acier inoxydable, de préférence ferromagnétique.
Conception de générateur d'hydrogène
Il existe certaines exigences pour la qualité de l'eau. Il ne doit pas contenir d'impuretés mécaniques et de métaux lourds. Le générateur fonctionne aussi efficacement que possible avec de l'eau distillée, mais pour réduire les coûts de construction, vous pouvez vous limiter aux filtres pour purifier l'eau des impuretés inutiles. Pour que la réaction électrique se déroule plus intensément, de l'hydroxyde de sodium est ajouté à l'eau dans un rapport de 1 cuillère à soupe pour 10 litres d'eau.





































