- L'utilisation de réactifs: avantages et inconvénients
- Comment fonctionne la coagulation
- Top 3 des fabricants de produits de floculation
- Besfloc (Besflok)
- Zetag (Zetag)
- Préstol (Praestol)
- Les principaux types de coagulants
- substances naturelles organiques
- Composés coagulants synthétiques
- Top 3 des fabricants de produits de floculation
- Besfloc (Besflok)
- Zetag (Zetag)
- Préstol (Praestol)
- L'utilisation de réactifs: avantages et inconvénients
- Normes de vidange à l'égout
- Comment fonctionnent les coagulants
- Élimination de la pollution contenant de l'huile par des méthodes chimiques
- Une eau pure si différente
- Sulfate d'aluminium technique purifié modifié
- Avantages :
- Traitement chimique
- Contrôle du pH
- Algicides
- Désinfection
- coagulants
- Exigences et réglementations
L'utilisation de réactifs: avantages et inconvénients
L'efficacité des équipements modernes de neutralisation des impuretés dans les eaux usées ne peut pas atteindre le niveau maximal sans l'utilisation de réactifs.
Les coagulants modernes peuvent augmenter considérablement l'intensité et la qualité du processus de traitement des eaux usées. Le coût élevé des réactifs est payant avec un certain nombre d'avantages qu'ils ont.
Parmi les avantages incontestables de l'utilisation de coagulants synthétiques, il convient de souligner:
- Efficacité;
- coût abordable;
- nettoyage de haute qualité;
- versatilité d'application.
Les eaux usées sont un système agressif stable. Et pour le détruire, en formant de grosses particules afin de les éliminer ensuite par filtration, la coagulation aide.
L'utilisation de réactifs donne de bons résultats pour éliminer les particules en suspension et colloïdales des eaux usées.

En effet, les particules de la phase coagulante, formées sous l'action des coagulants, sont à la fois le centre de floculation et l'agent alourdissant.
Mais la méthode de précipitation avec l'utilisation de réactifs n'est pas sans inconvénients. Ceux-ci devraient inclure :
- la nécessité d'un strict respect de la posologie;
- la formation d'un grand volume de déchets secondaires nécessitant une filtration supplémentaire ;
- la complexité d'établir le processus par eux-mêmes.
A l'échelle industrielle, les procédés de coagulation sont utilisés partout, ils sont mis en service. Pour établir un système à la maison, vous devrez acheter des installations spéciales, dont le coût est assez élevé.
La plupart des propriétaires résolvent ce problème en utilisant des coagulants individuels de type ménager, qui sont vendus dans de petits contenants.

Les ingrédients actifs sont simplement ajoutés au liquide, puis le précipité tombé au fond est filtré; mais ce processus est assez laborieux et donc beaucoup de temps est consacré à sa mise en œuvre
Dans certains cas, la coagulation peut être réalisée directement dans un système de filtration mécanique. Pour ce faire, le réactif est introduit dans la section de la canalisation avec le liquide à traiter avant le lieu de son alimentation vers le filtre. Et dans ce cas, déjà des particules étrangères, "transformées" en flocons, pénètrent dans le système de filtration.
Comment fonctionne la coagulation
La plupart des installations d'eau ont des filtres pour la purification de l'eau dans la piscine, qui éliminent efficacement diverses impuretés mécaniques d'une certaine fraction du milieu liquide. De petites particules que le système de filtration ne peut capter s'accumulent progressivement dans le réservoir, l'eau devient trouble, puis verdâtre et enfin moisie. Nager dans une telle piscine est dangereux pour la santé humaine.
Pour redonner pureté et transparence à l'eau, des coagulants sont utilisés. Ces produits chimiques combinent les plus petites suspensions de métaux lourds, de grains biologiques, de polluants organiques en une masse semblable à un gel. La "gelée" se transforme alors en flocons de débris qu'il faut retirer du fond et de la surface du réservoir.
Si la conception est équipée d'un système de purification automatique de l'eau dans la piscine, les flocons sont retenus par les filtres. Les grilles des appareils après un tel nettoyage doivent être retirées et lavées au jet d'eau. En conséquence, la composition de l'eau de la piscine est normalisée et vous pouvez y nager à nouveau sans crainte.
Si la piscine est petite et non équipée d'un système de filtration automatique, le film supérieur est retiré avec un filet ordinaire. Pour nettoyer le fond, vous devrez utiliser un aspirateur spécial eau.
Top 3 des fabricants de produits de floculation
Les principales entreprises impliquées dans le développement d'équipements et de technologies pour la production de floculants modernes sont la France, le Japon, la Grande-Bretagne, la Corée du Sud, la Finlande, les États-Unis et l'Allemagne. Il existe 3 principaux leaders sur le marché russe.
Besfloc (Besflok)

Forme de libération : émulsions, granulés, solutions et substances pulvérulentes.
Ils sont principalement utilisés comme post-traitement après l'utilisation de coagulants.
- Il a un poids moléculaire élevé, ce qui contribue à la transformation de petites particules en flocons volumineux.
- Faible consommation : 0,01-0,5 mg/l.
- Il est appliqué dans les industries minières, pétrochimiques, textiles et de pâte à papier. Il est souvent utilisé pour nettoyer les drains municipaux.
- Grâce à sa composition unique, il a été possible de réduire la consommation préalable de coagulants.
- Ne pas nuire à la santé humaine.
- Passez toutes les étapes des tests de laboratoire.
Zetag (Zetag)
Floculant Zetag de la société suisse Ciba Specialty Chemicals. Il est utilisé pour accélérer les processus de purification de l'eau à partir de composés organiques et de suspensions solides.
Favorise la précipitation de la phase solide en un précipité à grande fraction. Utilisé pour préparer l'eau des réservoirs à utiliser dans l'approvisionnement public en eau.
- Le réactif est introduit sous agitation constante, sinon la réaction ne sera pas complète.
- La minimisation des turbulences est nécessaire, sinon la probabilité de destruction des flocons précédemment formés est élevée.
- Augmente le taux de sédimentation des particules polluantes.
- La consommation est de 2 à 10 g/l.
Préstol (Praestol)
Floculant créé par la technologie conjointe de la Russie et de l'Allemagne. Il est apparu sur le marché en 1998 et a rapidement occupé son créneau - les services publics.
Il est utilisé pour la purification et la désinfection de l'eau potable. On le trouve également dans les industries pétrochimiques et chimiques.
- Accélère le processus de nettoyage, favorise le compactage des sédiments.
- Réduit l'activité électrique des molécules d'eau, ce qui contribue à une association plus efficace des particules polluantes.
- Floculant Praestol est certifié en Russie et respecte toutes les normes et règles d'hygiène. Il a été recommandé pour une utilisation dans le domaine de l'approvisionnement en eau potable.
- Disponible sous forme de granulés à base d'acrylamide et dilué dans l'eau pour obtenir une concentration de 0,1%. Le fabricant recommande, pour un meilleur stockage, de préparer une solution concentrée à 0,5% et, si nécessaire, de l'amener à la composition de travail.
- La solution est préparée à une température de l'eau de 15 à 20 degrés, réglée pendant 60 minutes et ce n'est qu'alors qu'elle est prête à l'emploi.
L'inconvénient des floculants en poudre et à l'hélium est la difficulté de leur dilution. Cela nécessite un équipement approprié qui peut préparer une solution de la concentration requise. Par conséquent, les solutions aqueuses et les émulsions sont le bon choix.
Les principaux types de coagulants
Il existe de nombreux types de coagulants. Nous ne détaillerons pas leurs formules dans l'article. Considérons seulement deux groupes principaux, qui, selon la matière première, sont divisés en organique et inorganique.
Une catégorie de coagulants est capable de déferriser l'eau et d'en éliminer les sels d'aluminium, l'autre est capable d'élever ou d'abaisser le pH acide, certains réactifs ont un effet complexe
Aujourd'hui, de nombreuses entreprises nationales et étrangères sont engagées dans la production de coagulants. Les réactifs de nouvelle génération produits par eux diffèrent des coagulants produits en Union soviétique par des caractéristiques techniques améliorées.
substances naturelles organiques
Ce sont des réactifs spécialement conçus qui, en accélérant l'adhésion de particules agressivement instables présentes dans l'eau, facilitent les processus associés à leur séparation et à leur sédimentation. Les matières organiques aident à encourager les contaminants à se combiner en suspensions et émulsions denses, ce qui facilite leur élimination de l'eau.
Les substances de haut poids moléculaire combattent bien le chlore et éliminent efficacement les "arômes" désagréables dans le liquide, par exemple : l'odeur de sulfure d'hydrogène souvent présente dans un liquide ferrugineux
Lorsqu'ils interagissent avec les molécules de pollution, les coagulants organiques diminuent considérablement de taille. À la fin de la réaction, ils précipitent sous la forme d'une petite quantité de précipité.
En minimisant le volume de sédiments accumulés au fond du réservoir, il est beaucoup plus facile et plus rapide de filtrer. Dans le même temps, la quantité réduite de sédiments n'affecte en rien la qualité du nettoyage.
En raison de la base de ressources limitée, les réactifs naturels n'ont pas trouvé une large application dans le traitement des eaux usées à l'échelle industrielle. Mais à des fins domestiques, ils sont souvent utilisés.
Composés coagulants synthétiques
Ces types de réactifs sont à base d'éléments minéraux et synthétiques. Les polymères contribuent à la formation d'une charge cationique élevée, stimulant ainsi l'apparition rapide de flocons. Ils interagissent parfaitement avec l'eau, ayant un effet complexe sur celle-ci: adoucissant sa structure, ainsi que se débarrassant des impuretés grossières et des sels.
Les sels de métaux polyvalents les plus répandus, créés à base de fer ou d'aluminium. Le fer est utilisé pour le nettoyage grossier.
Floculants - coagulants secondaires qui transforment les suspensions et les émulsions en flocons, sont utilisés en conjonction avec les coagulants primaires. Le tandem est capable de nettoyer à la fois de petites portions de déchets ménagers et de gros volumes créés par des entreprises industrielles.
Parmi les compositions de fer, les plus populaires sont :
- chlorure ferrique - cristaux hygroscopiques au lustre métallique foncé, éliminent parfaitement les grosses particules de pollution et éliminent facilement l'odeur de sulfure d'hydrogène;
- sulfate ferreux - un produit hygroscopique cristallin très soluble dans l'eau et efficace dans le traitement des eaux usées.
En raison du faible niveau de viscosité à un faible poids moléculaire, ces réactifs sont hautement solubles dans tout type de liquide à traiter.
Parmi les coagulants créés à base d'aluminium, les plus utilisés sont:
- oxychlorure d'aluminium (OXA) - utilisé pour traiter l'eau à forte teneur en substances organiques naturelles ;
- hydroxochlorosulfate d'aluminium (GSHA) - résiste parfaitement aux dépôts naturels d'eaux usées;
- sulfate d'aluminium - un produit technique brut sous forme de morceaux gris-vert est utilisé pour purifier l'eau potable.
Au cours des années précédentes, les polymères n'étaient utilisés que comme additif aux coagulants inorganiques, les utilisant comme stimulants accélérant la formation de la floculation. Aujourd'hui, ces réactifs sont de plus en plus utilisés comme les principaux, en remplaçant les inorganiques par eux.
Si nous comparons les substances organiques et synthétiques, les premières gagnent en ce sens qu'elles agissent beaucoup plus rapidement. De plus, ils sont capables de fonctionner dans presque tous les environnements alcalins et n'interagissent pas avec le chlore.
Pour l'adsorption de sels, d'ions de métaux lourds et d'autres suspensions dissoutes dans l'eau, une partie d'un réactif organique sera nécessaire plusieurs fois moins qu'un analogue synthétique (+)
Les composés actifs organiques bénéficient également du fait qu'ils ne modifient pas le pH de l'eau.Cela leur permet d'être utilisés pour la purification de l'eau, où poussent des colonies de plancton, des algues et de grands micro-organismes.
Top 3 des fabricants de produits de floculation
Les principales entreprises impliquées dans le développement d'équipements et de technologies pour la production de floculants modernes sont la France, le Japon, la Grande-Bretagne, la Corée du Sud, la Finlande, les États-Unis et l'Allemagne. Il existe 3 principaux leaders sur le marché russe.
Besfloc (Besflok)
Floculant fabriqué en Corée du Sud par KolonLifeScience, Inc. Ils produisent une gamme complète de réactifs et sont très populaires dans le monde entier.
Forme de libération : émulsions, granulés, solutions et substances pulvérulentes.
Ils sont principalement utilisés comme post-traitement après l'utilisation de coagulants.
- Il a un poids moléculaire élevé, ce qui contribue à la transformation de petites particules en flocons volumineux.
- Faible consommation : 0,01-0,5 mg/l.
- Il est appliqué dans les industries minières, pétrochimiques, textiles et de pâte à papier. Il est souvent utilisé pour nettoyer les drains municipaux.
- Grâce à sa composition unique, il a été possible de réduire la consommation préalable de coagulants.
- Ne pas nuire à la santé humaine.
- Passez toutes les étapes des tests de laboratoire.
Zetag (Zetag)
Floculant Zetag de la société suisse Ciba Specialty Chemicals. Il est utilisé pour accélérer les processus de purification de l'eau à partir de composés organiques et de suspensions solides.
Favorise la précipitation de la phase solide en un précipité à grande fraction. Utilisé pour préparer l'eau des réservoirs à utiliser dans l'approvisionnement public en eau.
- Le réactif est introduit sous agitation constante, sinon la réaction ne sera pas complète.
- La minimisation des turbulences est nécessaire, sinon la probabilité de destruction des flocons précédemment formés est élevée.
- Augmente le taux de sédimentation des particules polluantes.
- La consommation est de 2 à 10 g/l.
Préstol (Praestol)
Floculant créé par la technologie conjointe de la Russie et de l'Allemagne. Il est apparu sur le marché en 1998 et a rapidement occupé son créneau - les services publics.
Il est utilisé pour la purification et la désinfection de l'eau potable. On le trouve également dans les industries pétrochimiques et chimiques.
- Accélère le processus de nettoyage, favorise le compactage des sédiments.
- Réduit l'activité électrique des molécules d'eau, ce qui contribue à une association plus efficace des particules polluantes.
- Floculant Praestol est certifié en Russie et respecte toutes les normes et règles d'hygiène. Il a été recommandé pour une utilisation dans le domaine de l'approvisionnement en eau potable.
- Disponible sous forme de granulés à base d'acrylamide et dilué dans l'eau pour obtenir une concentration de 0,1%. Le fabricant recommande, pour un meilleur stockage, de préparer une solution concentrée à 0,5% et, si nécessaire, de l'amener à la composition de travail.
- La solution est préparée à une température de l'eau de 15 à 20 degrés, réglée pendant 60 minutes et ce n'est qu'alors qu'elle est prête à l'emploi.
L'inconvénient des floculants en poudre et à l'hélium est la difficulté de leur dilution. Cela nécessite un équipement approprié qui peut préparer une solution de la concentration requise. Par conséquent, les solutions aqueuses et les émulsions sont le bon choix.
L'utilisation de réactifs: avantages et inconvénients
L'efficacité des équipements modernes de neutralisation des impuretés dans les eaux usées ne peut pas atteindre le niveau maximal sans l'utilisation de réactifs.
Les coagulants modernes peuvent augmenter considérablement l'intensité et la qualité du processus de traitement des eaux usées. Le coût élevé des réactifs est payant avec un certain nombre d'avantages qu'ils ont.
Parmi les avantages incontestables de l'utilisation de coagulants synthétiques, il convient de souligner:
- Efficacité;
- coût abordable;
- nettoyage de haute qualité;
- versatilité d'application.
Les eaux usées sont un système agressif stable. Et pour le détruire, en formant de grosses particules afin de les éliminer ensuite par filtration, la coagulation aide.
L'utilisation de réactifs donne de bons résultats pour éliminer les particules en suspension et colloïdales des eaux usées.

En effet, les particules de la phase coagulante, formées sous l'action des coagulants, sont à la fois le centre de floculation et l'agent alourdissant.
Mais la méthode de précipitation avec l'utilisation de réactifs n'est pas sans inconvénients. Ceux-ci devraient inclure :
- la nécessité d'un strict respect de la posologie;
- la formation d'un grand volume de déchets secondaires nécessitant une filtration supplémentaire ;
- la complexité d'établir le processus par eux-mêmes.
A l'échelle industrielle, les procédés de coagulation sont utilisés partout, ils sont mis en service. Pour établir un système à la maison, vous devrez acheter des installations spéciales, dont le coût est assez élevé.
La plupart des propriétaires résolvent ce problème en utilisant des coagulants individuels de type ménager, qui sont vendus dans de petits contenants.
Les ingrédients actifs sont simplement ajoutés au liquide, puis le précipité tombé au fond est filtré; mais ce processus est assez laborieux et donc beaucoup de temps est consacré à sa mise en œuvre
Dans certains cas, la coagulation peut être réalisée directement dans un système de filtration mécanique. Pour ce faire, le réactif est introduit dans la section de la canalisation avec le liquide à traiter avant le lieu de son alimentation vers le filtre. Et dans ce cas, déjà des particules étrangères, "transformées" en flocons, pénètrent dans le système de filtration.
Normes de vidange à l'égout
Les normes fournissent des exigences uniformes pour l'eau rejetée dans les égouts, quelle que soit la nature de l'entreprise. Les documents réglementaires stipulent la possibilité d'un écart de la valeur du pH par rapport à la valeur neutre (7) de 1,5 unités dans les deux sens.
De plus, les indicateurs maximaux admissibles suivants sont indiqués :
- concentration de substances non dissoutes 500 mg/l;
- excès de consommation chimique d'oxygène par rapport à biologique dans les 5 jours de 2,5 fois;
- augmentation du rapport DCO/DBO en 20 jours de 1,5 fois.
Les stocks ne doivent pas contenir :
- combustible;
- substances radioactives;
- composés qui se décomposent pour former des gaz explosifs.
La présence dans l'eau de drainage de substances pouvant détruire l'égout n'est pas autorisée.
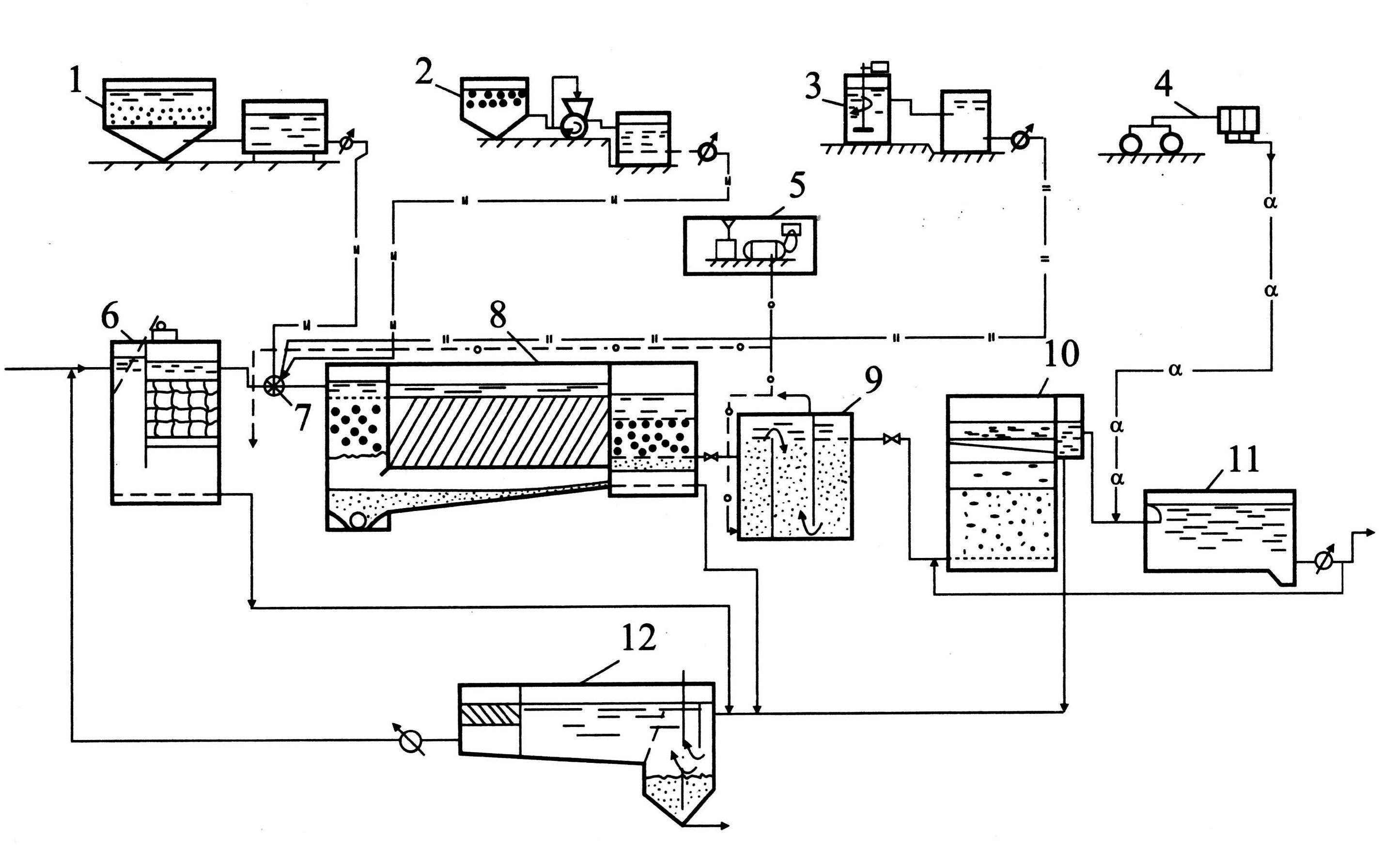
Comment fonctionnent les coagulants
La coagulation est une méthode de purification de l'eau par cohésion des polluants dispersés pour une élimination ultérieure par une méthode mécanique, la filtration. L'association de particules polluantes se produit en raison de l'introduction de réactifs coagulants, créant des conditions pour l'élimination la plus simple des polluants associés de l'eau traitée.
Le terme « coagulatio » en latin signifie « épaississement » ou « coagulation ». Les coagulants eux-mêmes sont des substances capables de créer des composés insolubles et légèrement solubles en raison d'une réaction chimique, qui sont de plus en plus faciles à éliminer de la composition de l'eau que les composants dispersés.
Galerie d'images
Photo de
Les coagulants appartiennent au groupe des filtres liquides - des substances qui peuvent purifier l'eau lors d'une réaction chimique.
Lorsque des coagulans sont ajoutés à l'eau sale à traiter, les impuretés d'origine organique et inorganique sont neutralisées par formation d'un précipité gélatineux et précipitation au fond.
L'introduction de coagulants dans les fosses septiques permet d'accélérer le processus de sédimentation des impuretés, augmente le degré de purification de l'eau, de sorte que les effluents peuvent être rejetés sans l'utilisation de systèmes de post-traitement souterrains
L'utilisation active de coagulants a été constatée dans les entreprises des industries chimiques et alimentaires, où leur introduction dans la chaîne technologique réduit considérablement le coût de l'élimination des déchets
En plus de l'introduction de stations d'épuration indépendantes, les coagulants de la vie quotidienne sont utilisés pour purifier l'eau des bassins décoratifs et des fontaines.
L'eau avec coagulant ajouté ne fleurit pas sous un éclairage constant, alors qu'elle ne nuit pas à l'environnement et crée une menace pour l'environnement écologique
Le traitement de l'eau avec un coagulant dans la piscine garantit la possibilité d'évacuer l'eau vers le relief sans l'utilisation d'une fosse septique. L'essentiel est d'éliminer les sédiments à temps
Les coagulants peuvent être utilisés pour la préparation de l'eau potable et de l'eau pour le remplissage des aquariums, car. ils neutralisent uniquement les substances nocives, n'affectent pas la composition bénéfique
Substances pour filtration chimique
Le principe de fonctionnement des coagulants pour le traitement de l'eau
Utilisation dans des stations d'épuration indépendantes
Utilisation dans les installations industrielles
Champ d'application dans l'environnement domestique
Avertissement de fleur d'eau
Préparation de la solution pour la piscine
Traitement de l'eau pour aquariums
Le principe de fonctionnement des substances repose sur le fait que leur forme moléculaire a une charge positive, alors que la plupart des polluants sont négatifs. La présence de deux charges négatives dans la structure des atomes de particules sales ne leur permet pas de se combiner. Pour cette raison, l'eau sale devient toujours trouble.
Au moment où une petite partie du coagulant est introduite dans le liquide, la substance commence à tirer vers elle les suspensions qu'elle contient. En conséquence : à mesure que l'intensité de la lumière diffusée augmente, le liquide devient plus trouble pendant une courte période de temps. Après tout, une molécule de coagulant peut facilement attirer plusieurs molécules de saleté à elle-même.
Les coagulants provoquent la formation de liaisons stables entre les petites particules de pollution et les microbes présents dans l'eau.
Les molécules de saleté attirées commencent à réagir avec le coagulant, à la suite de quoi elles se combinent en grands composés chimiques complexes. Les substances très poreuses peu solubles se déposent progressivement au fond sous la forme d'un précipité blanc.
La tâche du propriétaire consiste uniquement à éliminer les sédiments à temps, en utilisant l'un des types de filtration à sa disposition.
Les molécules attirées les unes vers les autres forment de grosses particules qui, en raison de leur poids accru, se déposent et sont ensuite éliminées par filtration
L'efficacité du médicament peut être jugée par la formation de sédiments au fond sous la forme de formations floconneuses blanches - flocules.Pour cette raison, le terme "floculation" est souvent utilisé comme synonyme du concept de "coagulation".
Les flocons résultants, dont la taille peut atteindre de 0,5 à 3,0 mm, ont une grande surface avec une forte sorption des substances précipitées
Élimination de la pollution contenant de l'huile par des méthodes chimiques
La méthode de nettoyage chimique est basée sur la capacité de certains produits chimiques et composés à réagir avec les impuretés de l'huile, leurs dérivés, avec leur décomposition ultérieure en composants neutres.
En règle générale, les produits de telles réactions précipitent et sont éliminés mécaniquement des effluents.
Les éléments et composés chimiques suivants ont reçu la plus grande application pratique :
- L'oxygène, son dérivé l'ozone.
- Réactifs à base de chlore, eau de Javel, solutions d'ammoniaque.
- Potassium, sels de sodium de l'acide hypochloreux.
Référence. L'utilisation de méthodes de traitement chimique permet d'extraire jusqu'à 98% des produits pétroliers contenus dans les effluents traités.
Les plus répandues sont les deux directions de purification chimique basées sur les réactions de neutralisation et d'oxydation. Dans le premier cas, la neutralisation mutuelle est utilisée pour réduire l'acidité et l'alcalinité :
- ajouter des solutions de carbonate de soude, d'ammoniac, de chaux;
- faire passer les eaux usées à travers des réactifs neutralisants - calcaire, craie, dolomite.
Les réactions oxydatives sont utilisées pour éliminer les impuretés toxiques représentées par les sels de métaux lourds.
Utilisé comme agent oxydant :
- oxygène technique;
- ozone;
- composés de chlore, de calcium et de sodium.
Dans le cadre du traitement des eaux usées issues des produits pétroliers, les procédés chimiques visent à :
- affaiblir la charge corrosive sur les structures des installations d'approvisionnement et de traitement de l'eau;
- créer des conditions favorables à la mise en œuvre de procédés biochimiques dans les décanteurs biologiques et les oxydants.
Une eau pure si différente
- la plomberie, qui a passé avec succès la norme de nettoyage grossier multiple et de filtration dans des réservoirs de sédimentation spéciaux ;
- ménager, pré-adouci pour éviter la formation de tartre dans les appareils de chauffage, utilisé pour le lavage et le lavage;
- à boire, utilisé exclusivement pour l'ingestion et la cuisine.
L'eau ordinaire de l'appartement est fournie par le système d'approvisionnement en eau de la ville. Pour l'auto-traitement à domicile, divers filtres, systèmes structurants et certains minéraux reconnus utiles (par exemple, la shungite) sont utilisés. De plus, il existe des coagulants qui désinfectent l'eau à usage domestique.
Sulfate d'aluminium technique purifié modifié
TU 2163-173-05795731-2005
Le sulfate d'aluminium technique modifié purifié est une assiette non agglutinante, des morceaux de forme indéfinie et de différentes tailles, ne pesant pas plus de 3 kg, gris foncé.
Le charbon introduit dans le sulfate d'aluminium est à la fois un opacifiant, un accélérateur du processus d'hydrolyse de l'aluminium et sert en même temps d'adsorbant pour les métaux et les substances organiques, ce qui est plus prononcé lors du nettoyage des supports pendant la saison froide. La concentration du sorbant à la surface des filtres forme une couche d'adsorption supplémentaire, ce qui augmente le degré de purification.
Le sulfate d'aluminium technique modifié purifié est utilisé comme coagulant dans la purification de l'eau à usage domestique, potable et industrielle, ainsi que des eaux usées d'origines diverses.
Caractéristiques
Nom de l'indicateur
Norme
Fraction massique d'oxyde d'aluminium, %, pas moins de
14,0
Fraction massique de résidu insoluble dans l'eau, %, max
1
Fraction massique de charbon, %, pas plus
3
Indice d'hydrogène (pH) d'une solution aqueuse avec une fraction massique de la substance principale de 0,5 % en termes d'oxyde d'aluminium
3,2±0,3
Avantages :
-
augmentation du taux de floculation ;
-
sorption supplémentaire de sels métalliques, de produits pétroliers et de phénols
Durée de conservation : illimitée
Portée des coagulants :
-
Purification d'eau à usage domestique, potable et industrielle;
-
Purification des eaux naturelles dans le processus de traitement de l'eau ;
-
Purification d'eau pour piscines;
-
Utilisation dans diverses industries comme liant, dégommage de cellulose, etc.)
Traitement chimique
Lors du traitement chimique, l'impact sur l'eau se fait à l'aide de produits chimiques (chlore, brome) qui empêchent le développement des bactéries et des algues. L'ajout de sels de calcium et de sodium dans la piscine aide à stabiliser la biosphère et à réguler le niveau de pH.
Contrôle du pH
L'équilibre acido-basique du pH est le principal indicateur de l'écosystème du réservoir. Si cet indicateur est inférieur à 7 unités, cela indique que l'eau est devenue acide avec une teinte verdâtre.
Si le niveau de pH dans la piscine est supérieur à 7,5 unités, l'eau devient alcaline et trouble. L'équilibre du pH est facilement vérifié avec un testeur électronique.
Vous pouvez ajuster le niveau de pH de l'eau en ajoutant du bisulfate de sodium (pH-) pour l'abaisser et en utilisant du bicarbonate de sodium (pH+) pour l'augmenter. Pour stabiliser de 0,1 unité, 100 g de la substance sont ajoutés pour 10 m³ d'eau.
Algicides
Les algicides sont utilisés pour se débarrasser des algues et des micro-organismes végétaux.Pour leur utilisation correcte, il vous suffit de regarder les instructions. La posologie dépendra de la contenance du bassin et du médicament utilisé.
Aqua Doctor est utilisé pour tuer les algues bleues, noires et brunes. Lors du traitement primaire :
- diluer 200 ml de médicament dans 10 m³ d'eau;
- verser autour du périmètre de la piscine;
- allumez le filtre.
Algicide Super Pool est utilisé pour lutter contre les algues et la végétation fongique :
- Diluer 100-150 ml de produit pour 10 m³ d'eau.
- Verser au point d'alimentation en eau de la piscine.
- Laissez la piscine pendant 8 heures avec le filtre en place.
- Rincez le filtre après la procédure.
Alba Super K est utilisé pour détruire les algues vertes, noires et brunes, ainsi que les bactéries et divers champignons :
- Diluer 150 mg d'algicide dans 10 m³ d'eau ;
- verser près des buses d'alimentation en eau dans un réservoir artificiel.
Lors du choix des médicaments, il faut faire attention à ceux qui ne moussent pas et qui ont un effet sur certaines bactéries et plantes présentes dans le bassin.
Désinfection
Les désinfectants à base de chlore sont parmi les plus couramment utilisés pour la purification de l'eau car ils tuent les agents pathogènes.
Pour maintenir une chloration constante de l'eau dans la norme (0,3-0,5 mg / l), vous devez utiliser un comprimé de Super-tabs pour 30 m³ d'eau 2 fois par semaine et vérifier la teneur en chlore avec un testeur.
Pour stabiliser le chlore, vous pouvez augmenter son niveau avec des granules de dichlore et le baisser avec du sulfate de sodium, en surveillant l'équilibre du pH.
En cas de forte pollution, une chloration choc est appliquée une fois toutes les 2-3 semaines (une fois par semaine est possible) :
- Ajuster le pH à 7,2.
- Ajouter 3 comprimés de Chlor-mini à 10 m³ d'eau (dose hebdomadaire).
- Pour une eau trouble et verte, ajouter 10 pastilles par 10 m³.
Avec une telle chloration, la concentration de chlore atteint 2,0-3,0 mg / l et la baignade est interdite pendant 12 heures, il est donc préférable de le faire le soir.
Ne jetez pas de tablettes dans la piscine, car cela pourrait provoquer une décoloration des parois. Les produits chimiques doivent être placés dans l'écumoire avec le filtre en place. Le pH élevé de l'eau neutralise plusieurs fois l'effet du chlore.
coagulants
Les coagulants servent à coller les plus petites particules dans des composés plus gros, qui précipitent et sont éliminés à l'aide d'un aspirateur et d'un système de filtrage.
Lors de la purification de l'eau avec des coagulants, les étapes suivantes doivent être suivies :
- ramener le niveau de pH de l'eau à la normale (7,2-7,6 unités);
- selon les instructions, diluez la quantité requise de substance, en fonction du volume d'eau de la piscine;
- ajouter du coagulant dans l'écumoire ou la piscine avec la pompe allumée pendant plusieurs heures ;
- après une distribution uniforme de la substance, éteignez la pompe et attendez 8 heures que le coagulant se précipite avec les débris ;
- allumez la pompe avec filtre et aspirateur pour recueillir les sédiments ;
- nettoyer le filtre après coagulation.
Les coagulants sont utilisés pour mieux purifier l'eau des petits éléments et des bactéries que le filtre ne peut pas éliminer. Il faut 1 à 2 jours pour nettoyer complètement la piscine avec du coagulant, tandis que le floculant agit presque immédiatement.
Toutes les informations les plus utiles et les plus importantes sur l'entretien de l'eau dans une piscine à cadre sont ici.
Exigences et réglementations
Les eaux usées doivent être traitées aux niveaux TAC ou MPC, en particulier si elles sont renvoyées dans les plans d'eau de pêche. Une telle règle est énoncée dans SanPiN 2.1.5.980-00 "Exigences hygiéniques pour la protection des eaux de surface".
Après traitement biologique, la DBO devrait diminuer à 15 mg/l et les solides en suspension à 70 mg/l.
Après un nettoyage en profondeur, l'indice BODp ne dépasse pas 3-5 mg/l et la concentration de matières en suspension ne dépasse pas 1-2 mg/l.
Autres exigences et réglementations :
- GN 2.1.5.689-98 « Concentrations maximales admissibles (MPC) de substances chimiques dans l'eau des plans d'eau à usage domestique et culturel et domestique » ;
- GN 2.1.5.690-98 "Niveaux admissibles provisoires (TAC) de substances chimiques dans l'eau des plans d'eau destinés à la consommation domestique et à l'usage culturel et domestique".




























