Est-il possible d'installer une chaudière à gaz dans la salle de bain: règles et réglementations

Exigences pour une chaufferie à gaz dans une maison privée en 2020

Installation : préconisations et schémas, les grandes étapes de l'installation de la cheminée

L'installation de la cheminée est divisée en plusieurs étapes - il s'agit des travaux préparatoires, de l'installation elle-même, puis de la connexion, du démarrage et, si nécessaire, du débogage de l'ensemble du système.

Exigences générales

Lors de la combinaison de plusieurs installations de production de chaleur, une cheminée distincte est créée pour chacune d'elles.Dans des cas exceptionnels, un raccordement à une cheminée commune est autorisé, mais en même temps, une différence de hauteur d'au moins un mètre doit être observée.

Tout d'abord, les paramètres de la cheminée sont conçus et calculés, sur la base des recommandations des fabricants de chaudières à gaz.

Lors de la somme du résultat calculé, la section intérieure du tuyau ne peut pas être inférieure au diamètre du tuyau de sortie de la chaudière. Et selon le contrôle selon NPB-98 (normes de sécurité incendie), la vitesse initiale du flux de gaz naturel doit être de 6 à 10 m / s. Et d'ailleurs, la section d'un tel canal doit correspondre aux performances globales de l'unité (8 cm2 pour 1 kW de puissance).

Étapes d'installation

Les cheminées pour chaudières à gaz sont montées à l'extérieur (système complémentaire) et à l'intérieur du bâtiment. Le plus simple est l'installation du tuyau extérieur.

Installation d'une cheminée extérieure

L'installation d'une cheminée sur une chaudière murale se fait comme suit:

  1. Un trou est percé dans le mur. Ensuite, un morceau de tuyau y est inséré.
  2. Une colonne montante verticale est assemblée.
  3. Les joints sont scellés avec un mélange réfractaire.
  4. Fixé avec des supports muraux.
  5. Un parapluie est attaché au sommet pour le protéger de la pluie.
  6. Un revêtement anti-corrosion est appliqué si le tuyau est en métal.

Une bonne installation de la cheminée garantit son imperméabilité, un bon tirage et évite l'accumulation de suie. L'installation effectuée par des spécialistes réduira considérablement le coût de maintenance de ce système.

Dans le cas de l'aménagement d'une ouverture pour un tuyau dans le toit d'une maison, des boîtes spéciales avec des tabliers sont utilisées. Dans ce cas, la conception dans son ensemble est influencée par des facteurs tels que :

  • Le matériau à partir duquel le tuyau est fabriqué.
  • Conception extérieure de la cheminée.
  • Type de toiture.

Le principal facteur influençant le choix de la conception est la température du gaz qui traverse le tuyau. Dans le même temps, selon les normes, la distance entre le tuyau de cheminée et les matériaux combustibles doit être d'au moins 150 mm. Le plus avancé est le système d'assemblage par segments, où tous les éléments sont assemblés par formage à froid.

Description de vidéo

Comment le tuyau de cheminée est installé, voir la vidéo suivante:

Raccordement d'une cheminée en céramique

Les cheminées en céramique elles-mêmes sont presque éternelles, mais comme il s'agit d'un matériau plutôt fragile, vous devez imaginer clairement comment la connexion (amarrage) de la partie métallique de la cheminée et de la céramique est correctement effectuée.

L'amarrage ne peut se faire que de deux manières :

Par la fumée - un tuyau métallique est inséré dans une céramique

Il est important de rappeler ici que le diamètre extérieur du tuyau métallique doit être inférieur à celui du tuyau en céramique. Étant donné que la dilatation thermique du métal est bien supérieure à celle de la céramique, sinon le tuyau en acier, lorsqu'il est chauffé, cassera simplement celui en céramique.

Pour le condensat - un tuyau en métal est posé sur un tuyau en céramique.

Pour les deux méthodes, les spécialistes utilisent des adaptateurs spéciaux qui, d'une part, sont équipés d'un joint pour le contact avec un tuyau métallique et, d'autre part, qui entrent directement en contact avec la cheminée, sont enveloppés d'un cordon en céramique.

L'amarrage doit être effectué à travers un tuyau à paroi simple - il a un coefficient de transfert de chaleur plus élevé. Cela signifie que la fumée aura le temps de refroidir un peu avant d'atteindre l'adaptateur, ce qui prolonge finalement la durée de vie de tous les matériaux.

Description de vidéo

En savoir plus sur le raccordement à une cheminée en céramique dans la vidéo suivante :

VDPO montre de grandes exigences pour les cheminées pour chaudières à gaz, de ce fait, il doit être installé par des équipes spécialisées. Étant donné qu'une installation compétente garantit non seulement le fonctionnement à long terme de l'appareil, mais sécurise également les conditions de vie dans une maison privée.

Types d'équipements de chauffage de l'eau pour la salle de bain

Aujourd'hui, la gamme d'appareils pour chauffer l'eau est très large et variée. Le choix de l'équipement adapté aux besoins du ménage dépend du nombre de litres d'eau par jour dont chaque membre de la famille a besoin. De plus, lors de l'achat d'un chauffe-eau, il est nécessaire de prendre en compte ces indicateurs:

  • Source d'énergie
  • L'emplacement où l'unité sera installée. Pour les petits appartements, il est conseillé de choisir des chauffe-eau compacts.
  • Sécurité.
  • Source d'énergie consommée.
  • La quantité de gaz ou d'électricité consommée.

Si un certain nombre de problèmes peuvent survenir lors de l'installation d'unités à gaz dans la salle de bain, l'installation d'équipements de chauffage de l'eau dans ces parties de la maison est autorisée. C'est pourquoi la plupart des propriétaires d'appartements utilisent des réservoirs de stockage pour chauffer l'eau, qui, de plus, assurent le chauffage de la salle de bain.

Actuellement, les chauffe-eau les plus courants sont :

  • Unités de stockage pour l'eau de chauffage.
  • Chauffe-eau à circulation.
  • Chaudières à un circuit et à double circuit.
  • Mitigeur-chauffe-eau thermostatique.

Agrément d'installation de la chaudière

Vous devez passer par plusieurs instances pour obtenir l'approbation pour l'installation d'une chaudière à gaz.Indépendamment, sans approbation, le processus d'installation sera illégal et dangereux, non seulement pour le propriétaire de la maison, mais également pour le reste des résidents de la maison, si la chaudière est installée dans un immeuble de grande hauteur.

1. Spécifications

Pour raccorder une maison ou un appartement privé à l'alimentation en gaz, vous devrez obtenir des conditions techniques auprès de l'organisme d'approvisionnement en gaz qui permettent cette procédure. Pour cela, une application est écrite à l'organisme de contrôle. Il doit indiquer la demande approximative du volume de gaz par heure. Le processus de demande prend de sept à quatorze jours. En cas de réussite de cet événement, un document sera publié - les conditions techniques pour l'installation d'équipements au gaz. Il s'agit du permis pour les travaux préparatoires de construction et d'installation.

2. Projet

Avec les spécifications techniques en main, vous pouvez passer à la deuxième étape - le développement de la documentation du projet. Le projet d'approvisionnement en gaz comprend des projets de pose d'un tuyau d'alimentation en gaz du site d'installation de la chaudière au gazoduc central.

Est-il possible d'installer une chaudière à gaz dans la salle de bain: règles et réglementations

Le projet indiquera également les tronçons du gazoduc traversant le tronçon

Si le logement est situé dans le secteur privé et que le pipeline doit traverser le terrain, un schéma du tuyau de gaz est également établi sur le site, indiquant le lieu de son entrée dans le mur de la maison. Le projet est développé par des ingénieurs agréés pour de telles activités, sur la base des dispositions du GOS.

3. Coordination avec l'organisation d'approvisionnement en gaz

Le projet fini est soumis pour approbation à l'organisme qui contrôle l'approvisionnement en gaz dans la zone de résidence du demandeur. L'approbation du projet prend de sept à cent jours - cela dépend du volume et de la complexité du document. Les matériaux suivants concernant l'appareil de chauffage sont joints au projet :

  • examen de la conformité de la chaudière à toutes les exigences nécessaires pour assurer le fonctionnement normal et la sécurité ;
  • passeport technique de l'appareil ;
  • certificats de conformité aux exigences techniques et sanitaires ;
  • mode d'emploi.

Tous les documents spécifiés dans la liste sont établis par le fabricant et doivent impérativement accompagner tout produit de ce type.

Ils sont transférés par le vendeur à l'acheteur lors de l'achat de l'appareil - une attention particulière doit être portée à cela

Si le projet a été rejeté pour la première fois, le demandeur reçoit un document indiquant les raisons du rejet et une liste avec une liste détaillée de tous les problèmes du projet qui doivent être corrigés.

Si le projet est approuvé, il est certifié par la signature et le sceau de la personne responsable. Ce document est l'approbation finale pour l'installation de l'appareil de chauffage.

Quelques nuances d'installation de radiateurs à gaz à circulation dans les toilettes et la salle de bain

Pour les propriétaires de chalets privés, il existe un autre moyen d'obtenir l'autorisation officielle d'installer une chaudière ou un radiateur à gaz dans la salle de bain. Tout d'abord, une documentation officielle est établie au cours du développement du projet.

Lire aussi :  Accumulateur de chaleur pour chaudières de chauffage: appareil, objectif + instructions de bricolage

Installez les équipements à gaz dans la partie du logement où cela est autorisé. Ensuite, la plomberie est installée à côté de l'appareil, par exemple une baignoire et équipée autour d'une cloison en plaques de plâtre. Un tel réaménagement impromptu, bien sûr, ne peut pas être qualifié d'idéal. Par la suite, si le propriétaire souhaite vendre la maison, un certain nombre de problèmes peuvent survenir.Les spécialistes du Bureau d'inventaire technique ne pourront procéder à un examen qu'après le démantèlement des murs.

Officiellement, l'installation d'une chaudière à gaz n'est prévue que pour les locaux techniques - locaux de stockage, vestiaires. Si ces pièces répondent aux exigences adoptées pour elles, l'installation de chauffe-eau à gaz est autorisée.

Est-il possible d'installer une chaudière à gaz dans la salle de bain: règles et réglementationsApparence d'une chaudière à gaz au sol

Des niveaux élevés d'humidité dans la salle de bain, les fluctuations de température entraînent souvent des pannes des appareils de chauffage au gaz. Avant de décider de l'installation, il convient de considérer tous les avantages et inconvénients, en évaluant la faisabilité financière de l'installation d'un tel équipement. Obtenir l'autorisation officielle des autorités compétentes n'est pas facile, cela peut être fait avec quelques astuces juridiques.

Que devez-vous savoir lors de l'installation d'une chaudière à gaz dans la salle de bain?

Est-il possible d'installer une chaudière à gaz dans la salle de bain: règles et réglementations

Lorsqu'ils recherchent un endroit pratique pour installer une chaudière à gaz, les propriétaires s'arrêtent souvent à la salle de bain ou aux toilettes. Mais dans quelle mesure un tel placement est-il autorisé par les règles du SNiP et les normes de sécurité incendie ? Avant d'installer une chaudière à gaz dans la salle de bain, vous devez comprendre ce problème en détail.

Il est peu probable que vous trouviez une réponse claire à la question de savoir s'il est possible d'installer une unité à gaz dans une salle de bain dans la documentation. Les normes du SNiP 1987 interdisent le placement de tels équipements dans la salle de bain. Cependant, plus tard - depuis 2003, le SNiP ci-dessus a été déclaré invalide et le SNiP 42-01-2002 "Systèmes de distribution de gaz" a été mis en vigueur à la place. Mais cela n'indique pas clairement s'il est possible d'installer une chaudière à gaz dans la salle de bain. Vous ne pouvez obtenir une réponse affirmative qu'en contactant votre fournisseur de gaz.

Important! L'installation dans une salle de bains ou des toilettes est subordonnée uniquement à un appareil avec un montage de type chambre de combustion fermée. Comme le montre la pratique, la plupart des travailleurs du gaz interdisent l'installation d'équipements à gaz dans la salle de bain. Les principaux motifs de refus sont :

Les principaux motifs de refus sont :

Comme le montre la pratique, la plupart des travailleurs du gaz interdisent l'installation d'équipements à gaz dans la salle de bain. Les principaux motifs de refus sont :

  • exigences des anciennes normes ;
  • taille de la pièce insuffisante;
  • humidité élevée dans la salle de bain, ce qui entraîne une défaillance rapide de l'équipement;
  • interruption de la poussée due au mélange d'humidité avec les produits de combustion.

C'est plus facile pour ceux qui ont déjà une chaudière à gaz dans la salle de bain ou les toilettes. Ensuite, ils changent l'ancienne unité pour une nouvelle sans de longues formalités administratives.

Est-il possible d'installer une chaudière à gaz dans la salle de bain: règles et réglementations

Cependant, certains propriétaires optent pour des astuces et, afin d'obtenir l'autorisation du service de gaz, ils font passer la future salle de bain pour une fournaise. Et après avoir installé l'unité, ils y placent également une douche et un lavabo. Mais une telle violation est lourde de conséquences négatives sous forme de sanctions et de déconnexion du gazoduc. Le fait est que les travailleurs du gaz sont tenus de vérifier périodiquement l'équipement à gaz situé dans la maison, donc dans un an ou deux, la fraude s'ouvrira toujours et vous devrez payer cher pour cela.

Si, malgré le refus, vous êtes prêt à continuer à demander l'autorisation d'installer l'unité dans la salle de bain, vous pouvez procéder comme suit :

  1. Le chef du service gaz doit faire une demande pour connecter un appareil de chauffage dans la salle de bain. Dans ce cas, une liste des documents réglementaires le permettant doit être jointe.
  2. Si vous êtes refusé, vous pouvez intenter une action en justice, où il y a toujours la possibilité de gagner l'affaire.

Avantages et inconvénients de l'installation d'une chaudière à gaz dans la salle de bain

Beaucoup sont attirés par l'installation d'un appareil à gaz dans la salle de bain pour les raisons suivantes :

  • emplacement compact;
  • l'unité ne "frappe" pas et n'interfère pas avec le mouvement ;
  • l'eau chaude est immédiatement fournie aux principaux points de prise d'eau - l'évier et la douche.

Est-il possible d'installer une chaudière à gaz dans la salle de bain: règles et réglementations

Cette localisation présente également des inconvénients :

  • une humidité élevée affecte négativement les parties métalliques de l'appareil;
  • les salles de bains ont généralement de petites dimensions, de sorte que même une unité montée compacte occupera beaucoup de place;
  • il est fort probable que pour répondre à toutes les exigences de sécurité, la salle de bain devra être rééquipée.

Réfléchissez bien si un tel placement d'une chaudière à gaz convient à votre cas. La meilleure option d'installation serait peut-être une cuisine ou un couloir.

Quelles sont les exigences pour une salle de bain ?

Il est important de comprendre que toutes les salles de bain ne conviennent pas à l'installation d'une chaudière à gaz. Par exemple, les salles de bains standard des maisons ordinaires de Khrouchtchev ou des immeubles de 9 étages construits dans les années 70 et 80 sont trop petites et n'ont pas une ventilation suffisante. Pour qu'il soit logique d'envisager au moins la possibilité d'installer une chaudière à gaz dans la salle de bain, elle doit répondre à certaines exigences:

Pour qu'il soit logique d'envisager au moins la possibilité d'installer une chaudière à gaz dans la salle de bain, elle doit répondre à certaines exigences:

  • superficie totale d'au moins 7,5 m²;
  • la présence d'un système de ventilation fonctionnel;
  • il doit y avoir une fenêtre d'une superficie d'au moins 0,25 m²;
  • hauteur sous plafond d'au moins 2 m;
  • lorsque la porte est fermée, il doit y avoir un espace de 1 à 2 cm entre elle et le sol;
  • rien ne doit se trouver devant l'appareil à une distance de 1 m ;
  • les murs de la salle de bain doivent être faits de matériaux incombustibles.

Ainsi, à partir des exigences ci-dessus, on peut voir que les propriétaires d'appartements dans des immeubles à plusieurs étages sont pratiquement privés de la possibilité d'installer une chaudière à gaz dans la salle de bain. Les propriétaires de maisons privées ont plus de chances, car ils peuvent initialement construire une salle de bain répondant à toutes les normes ci-dessus.

aucun commentaire pour l'instant

Cadre réglementaire régissant le périmètre

Une mauvaise utilisation des équipements à gaz entraîne souvent des conséquences négatives. Par conséquent, l'État a réglementé ce domaine dans les moindres détails.

Et, compte tenu de cette caractéristique, un document, même volumineux, ne pourra pas contenir toutes les informations nécessaires.

Est-il possible d'installer une chaudière à gaz dans la salle de bain: règles et réglementationsToutes les règles nécessaires à l'installation de chaudières à gaz sont énoncées dans les documents de profil régissant. Mais le problème, c'est qu'il y en a beaucoup et qu'il faudra beaucoup de temps pour les connaître. Par conséquent, dans la plupart des cas, vous devez vous fier à des spécialistes

Par conséquent, il existe en effet de nombreux types d'instructions. Par exemple, certaines questions connexes réglementent :

  • SP-401.1325800.2018, qui définit les règles de conception de tous les types de systèmes de consommation de gaz dans les bâtiments résidentiels ;
  • SP 62.13330.2011, qui indique quelle doit être la pression de gaz, comment poser correctement les tuyaux vers la chaudière, etc.;
  • GOST portant les numéros R 52318-2005 ; R 58121.2-2018 ; 3262-75. Où il est indiqué quels tuyaux et éléments de raccordement peuvent et doivent être utilisés lors de l'installation d'une chaudière à gaz. En outre, l'acier et d'autres types de gazoducs sont décrits. Et aussi leurs caractéristiques sont indiquées;
  • GOST27751-2014 ; SP 20.13330. Ces documents définissent les exigences de charge des gazoducs externes et internes utilisés pour l'installation des chaudières ;
  • SP 402.1325800.2018, qui définit les règles de raccordement des chaudières au réseau électrique ;
  • SP 28.13330 et, dans certains cas, GOST 9.602-2016, qui décrit les méthodes de lutte contre la corrosion ;
  • SNiP 21-01-97. Ce document précise les mesures de sécurité à respecter lors de l'exploitation des bâtiments, y compris ceux chauffés par des chaudières à gaz. Ainsi que la division des matériaux de construction en combustibles, incombustibles. Et ces informations sont importantes lors de l'équipement de la pièce dans laquelle la chaudière sera placée.

De plus, vous devez vous familiariser avec les règles énoncées dans SP 60.13330.2016 (ce document est une version mise à jour du célèbre SNiP 41-01-2003). Après tout, c'est dans ce règlement qu'il est indiqué que les sources de chauffage individuelles et ce qu'elles doivent être peuvent être utilisées pour chauffer un logement.

Et ce n'est pas tout ce que vous devez savoir pour assurer le placement correct de la chaudière et son fonctionnement en toute sécurité.

Est-il possible d'installer une chaudière à gaz dans la salle de bain: règles et réglementationsIl est impératif de se conformer aux exigences en vigueur lors de l'installation des chaudières. Sinon, l'unité spécifiée ne sera tout simplement pas autorisée à fonctionner. MAIS pour connexion non autorisée des sanctions sévères sont prévues sous la forme d'amendes importantes (à partir de 10 000 roubles). Ceci est indiqué à l'art. 7.19 du Code des infractions administratives, ainsi qu'à l'art. 215.3 du Code criminel

Et si, par exemple, la question se posait de savoir pourquoi vous devez connaître les mesures de sécurité ou les charges sur les tuyaux pendant la construction. Ensuite, il convient de rappeler que la chaudière installée sera autorisée à fonctionner. Et, lorsque les règles établies énoncées dans le document pertinent ne sont pas respectées, les lacunes identifiées devront être éliminées.

Dans le cas où la chaudière à gaz achetée est installée dans votre propre maison en bois et que les exigences relatives à la taille de la fondation ne sont pas remplies, celles-ci doivent à tout moment dépasser les dimensions de la chaudière d'au moins 30 cm. profitant du confort, vous devrez démonter la structure et effectuer de nouveaux travaux.

Avantages du chauffage au gaz

Tout le monde sait que les résidents d'immeubles d'appartements en ville paient beaucoup plus pour chauffer leur maison que les personnes vivant dans des maisons de campagne. A quoi est-ce lié ?

Tout d'abord, avec le fait que les prix du chauffage et de l'eau chaude sont trop élevés, et parfois tout simplement déraisonnablement élevés. Dans le même temps, la température dans l'appartement ne correspond souvent pas à la norme, il ne peut donc y avoir aucun plaisir à un tel séjour.

Pour résoudre le problème, certains citoyens installent un système de chauffage autonome avec une chaudière à gaz, dont les avantages sont évidents :

  1. Autonomie - indépendance vis-à-vis des fournisseurs d'eau chaude. Et les pannes de gaz sont extrêmement rares.
  2. Création d'un niveau de chaleur confortable dans les locaux avec possibilité de régulation.
  3. En plus du chauffage de la maison, il est possible d'utiliser de l'eau chaude.
  4. Économies financières importantes lors du paiement des factures de services publics.
  5. Créer confort et confort, quel que soit le début de la saison de chauffage - à tout moment, par temps froid, en automne et au printemps, vous pouvez allumer indépendamment le chauffage de l'appartement.

Où est-il possible d'installer une chaudière à gaz

L'installation d'une chaudière à gaz dans la maison doit répondre à certaines exigences. De plus, ils sont obligatoires, que cela fonctionne pour l'approvisionnement en eau chaude ou non.

Est-il possible d'installer une chaudière à gaz dans la salle de bain: règles et réglementations

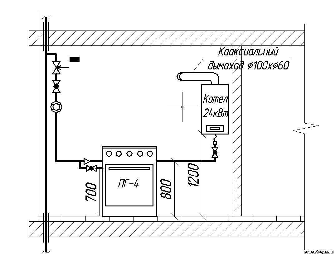
une.La chaudière doit être montée dans une pièce séparée d'une superficie d'au moins 4 m2 et les plafonds doivent mesurer au moins 2,5 mètres. Les règles indiquent également la taille volumétrique de la pièce - au moins 4 m3.

2. Dans la pièce avec la chaudière, une fenêtre ou une fenêtre ouvrante est requise. La porte doit mesurer au moins 80 cm de large.

3. La décoration intérieure en matériaux combustibles est interdite. La technologie du plafond suspendu est interdite.

4. Il est nécessaire d'organiser un flux constant d'air frais dans la pièce. L'ouverture pour l'arrivée doit être constamment ouverte et sa section doit être de 8 cm2 pour 1 kW de la puissance déclarée de l'équipement de chauffage.

Faites attention! Pour installer une chaudière à gaz dans une maison d'une capacité de 30 kW, vous avez besoin de 8 m3 d'espace libre. De plus, selon l'augmentation de puissance - pour 31-60 kW, 13,5 8 m3 doivent être fournis, pour 61-200 kW, 15 m3 de volume libre sont nécessaires. De plus, les normes suivantes doivent également être fournies pour le fonctionnement d'équipements de chauffage de toute nature :

De plus, pour le fonctionnement des équipements de chauffage de toute nature, les normes suivantes doivent également être fournies :

  • Le tuyau d'évacuation doit être conduit dans un conduit séparé. Le raccordement aux conduits de ventilation est interdit.
  • Le conduit horizontal ne doit pas dépasser 3 mètres à l'intérieur. Il est permis d'organiser pas plus de trois virages et virages.
  • Le conduit sort verticalement de la maison. La hauteur est supérieure de 1 mètre au point le plus haut du fronton.
  • La cheminée doit être constituée de bases hautement résistantes aux influences chimiques et thermiques. L'utilisation d'une base en couches (tuyaux en amiante-ciment) n'est autorisée qu'à une distance de 5 mètres du bord du tuyau de sortie.

Est-il possible d'installer une chaudière à gaz dans la salle de bain: règles et réglementations

Lorsqu'une chaudière à gaz est connectée dans la cuisine, les exigences sont également ajoutées :

  • La hauteur de suspension de la chaudière doit être organisée selon le schéma suivant - le tuyau de dérivation inférieur ne doit pas être inférieur à la partie supérieure du bec de l'évier. Cependant, dans tous les cas, la hauteur du sol ne doit pas être inférieure à 80 cm.
  • Il doit y avoir un espace libre sous la chaudière suspendue.
  • Le sol sous l'équipement à gaz doit être recouvert d'une tôle (taille 1000 x 1000 mm). Les exigences des travailleurs du gaz et des pompiers n'autorisent pas les revêtements en amiante-ciment, tk. ça s'estompe avec le temps. D'autre part, les exigences du SES n'autorisent pas la présence d'éléments dans la maison contenant de l'amiante.
  • Les locaux équipés d'équipements à gaz ne doivent pas comporter de cavités dans lesquelles des mélanges explosifs ou des produits de combustion peuvent s'accumuler.

Comme vous pouvez le voir, les règles réglementent strictement le processus d'installation. Cependant, il y a une excuse à cela, parce que. le gaz est dangereux. C'est pourquoi vous pouvez oublier d'installer une chaudière à gaz si:

1. Vous êtes propriétaire d'un appartement dans un immeuble à plusieurs étages (Khrouchtchev) dans lequel il n'y a pas de conduit principal.

2. La cuisine a des faux plafonds ou des meubles en bois massif.

3. En l'absence de privatisation pour un appartement. Seule l'installation d'un chauffe-eau est possible. Le fait est qu'un réaménagement sera nécessaire, ce que seuls les propriétaires sont autorisés à effectuer.

Les cas restants permettent l'installation de chaudières à eau chaude dans les appartements. Le chauffage mural est autorisé, mais avec le chauffage au sol, tout sera avec de gros problèmes.

Une maison privée sera plus facile à cet égard. Dans un tel cas, il n'y a pas d'exigences claires pour aménager une chaufferie dans la maison elle-même. Vous pouvez créer une extension qui ne pose pas de questions inutiles.

Dans les logements privés, en général, la meilleure option serait d'installer une chaudière murale. Il ne nécessite pas la disposition de structures de protection astucieuses.

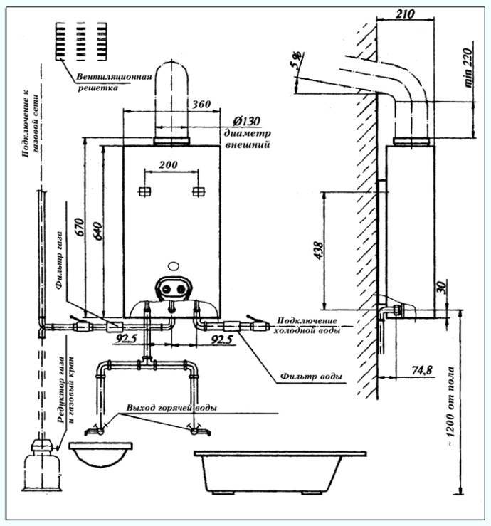
Caractéristiques de réparation et de conception d'une cuisine avec un geyser

Planifier conception et rénovation de cuisine à gaz la colonne est nécessaire dans le respect des règles de sécurité incendie, des impératifs de ventilation et d'ergonomie. Voici quelques conseils importants pour vous aider à configurer votre espace de travail de la meilleure façon possible.

  1. Si vous équipez une cuisine à partir de zéro, il est conseillé de réfléchir à l'emplacement de la colonne de gaz, à l'aménagement et à la décoration intérieure avant même de réparer et d'acheter des meubles. Vous aurez alors plus de marge de manœuvre et moins de problèmes. Par exemple, vous pouvez déplacer la colonne, la remplacer par un modèle plus moderne ou adapté à l'environnement futur, améliorer la ventilation et la cheminée en cours de route, ajuster la palette de couleurs de l'intérieur en fonction de la colonne, etc.
  2. Il est conseillé d'acheter un ensemble de cuisine sur commande, que vous envisagiez ou non de construire un chauffe-eau dans une armoire. Cela vous permettra de composer le casque sans erreur et d'utiliser chaque centimètre à votre avantage.
  3. Est-il possible d'installer un plafond tendu dans une cuisine avec un geyser ? C'est possible si la hauteur de la pièce avec la toile installée sera d'au moins 2,25 m et qu'il y aura une distance d'au moins 8 cm entre l'ouverture de la cheminée et la couche d'isolation thermique. Ainsi, le plafond ne sera pas endommagé par la chaleur (des produits de combustion sortant de la cheminée) et ne deviendra pas lui-même un obstacle à la traction. Si nécessaire, l'ouverture de la cheminée peut être légèrement abaissée.
  4. Les murs d'une cuisine avec un chauffe-eau à gaz ne doivent pas être finis avec du papier peint ou des panneaux en plastique (au moins près du chauffe-eau), car ces matériaux peuvent se détériorer / fondre sous l'influence de la chaleur. Idéalement, les murs doivent être simplement enduits, peints ou carrelés (voir photo).

Petite cuisine avec chauffe-eau au gaz et murs tapissés de carreaux de céramique

  1. Dans une cuisine avec un geyser, un apport constant d'air frais (50 à 90 mètres cubes par heure) est nécessaire. Ceci est nécessaire à la fois pour votre sécurité et pour la stabilité de la combustion de l'appareil. Par conséquent, lors de l'installation de fenêtres en plastique, choisissez celles qui ont la fonction de micro-ventilation, c'est-à-dire des raccords spéciaux qui vous permettent d'ouvrir des fenêtres avec des micro-fentes de 3 à 7 mm. En hiver comme en été, les fenêtres de la cuisine avec un geyser doivent être ouvertes dans ce mode. Si des fenêtres en bois sont prévues ou déjà installées dans la cuisine, du fait de leurs micro-fentes naturelles, le problème de la ventilation passive sera résolu d'elle-même. L'essentiel est de ne pas en faire trop avec l'imperméabilisation, les joints et l'isolation des fenêtres.
  2. Les vannes de ventilation d'alimentation encastrées dans le mur, par exemple, Kiv-125 ou KPV-125, aideront à assurer le flux d'air encore plus efficacement. Il est conseillé de prendre soin de leur installation avant réparation, afin de ne pas gâcher la finition.
  3. Dans une cuisine avec un geyser, les systèmes d'alimentation et d'évacuation doivent fonctionner en équilibre. Par conséquent, il est nécessaire d'inviter des spécialistes de la ventilation professionnels à vérifier la cheminée et le conduit de ventilation. Si nécessaire, ils doivent être mis en ordre.Et, bien sûr, lors de l'aménagement de la cuisine, ne commettez pas l'erreur la plus grossière et, malheureusement, la plus courante - ne couvrez pas le conduit de ventilation avec des boîtes en plaques de plâtre, du papier peint ou des meubles.
  4. Et le dernier conseil - "dans toute situation incompréhensible", consultez le service de gaz et agissez conformément aux instructions des documents réglementaires.
Lire aussi :  Comment choisir une chaudière à gaz à double circuit

Choix de l'appareil à gaz

Un geyser est un appareil qui ne s'achète pas pour un jour, et pas pour un mois. Un tel mécanisme devrait vous servir pendant des années et créer des plaintes.

Pour que votre choix soit le plus pratique et efficace, lors du choix d'un geyser, faites attention aux paramètres suivants :

Performances des geysers

Ce critère le plus important est responsable du volume d'eau que l'appareil est capable de chauffer en une unité de temps. Comme nous l'avons mentionné, les haut-parleurs sont divisés en produits de faible, moyenne et haute puissance.

Votre choix dépend des nuances suivantes :

  • vos besoins personnels;
  • le nombre de personnes vivant dans la maison;
  • nombre de points d'alimentation : le mécanisme peut chauffer l'eau non seulement pour la salle de bain, mais aussi pour la cuisine.

    La station-service peut chauffer l'eau pour la cuisine et la salle de bain

Si chacun des aspects est supérieur, vous devez privilégier un produit plus puissant.

Type d'allumage

La colonne peut être allumée par des allumettes (briquet), un piézo qui fournit une étincelle ou un équipement automatique.

Un tel mécanisme est à la fois plus sûr et plus pratique.

Type de brûleur

Cette nuance est très importante, car certains modèles nécessitent votre intervention, ce qui n'est pas très pratique. Par exemple, un brûleur à puissance constante nécessite un réglage manuel.Et le brûleur à puissance modulante s'adapte automatiquement à la pression de l'eau qui change fréquemment, garantissant un niveau de température stable.

Élimination des produits de combustion

À ce stade, vous devez choisir un mécanisme turbocompressé ou à cheminée. Dans le premier cas, tous les déchets sont évacués par le tuyau jusqu'à la rue, dans le second cas - dans la cheminée.

Il existe deux options pour la sortie des déchets : turbocompressé ou mécanisme de cheminée

Sécurité

Chaque appareil possède plusieurs niveaux de sécurité. Les experts recommandent d'acheter un produit avec trois degrés de protection pour la salle de bain. De tels mécanismes ont les fonctions de protection suivantes :

capteur d'ionisation : il se bloque si la flamme s'éteint, le niveau de poussée baisse ou disparaît complètement ;
capteur de surchauffe : attention à la présence d'une soupape de sécurité hydraulique qui protégera le mécanisme de la surchauffe ;
capteur de combustion : le système coupe automatiquement l'alimentation en gaz si la flamme s'éteint, le capteur d'ionisation n'a pas fonctionné ;
capteur de tirage : empêche la colonne de s'allumer ou de s'éteindre en l'absence de courant d'air ;
capteurs de température de l'eau.

Chacun des capteurs est facultatif, mais convenez que vous serez beaucoup plus serein avec eux.

Nous vous avons présenté les cinq critères les plus importants qui détermineront la qualité et la durabilité d'un nouvel appareil de salle de bain. Cependant, n'oubliez pas le fabricant, qui est également important lors du choix d'une colonne.

Entreprise de geyser Valliant

Parmi les fabricants mondiaux de tels équipements, les noms suivants sont les plus fiables:

  • Ariston ;
  • Termaxi ;
  • Vaillant;
  • Berette.

Les geysers produits par les fabricants présentés sont considérés comme le juste milieu sur le marché de la technologie.Ces entreprises proposent une large gamme d'appareils à des prix différents et, surtout, de haute qualité.

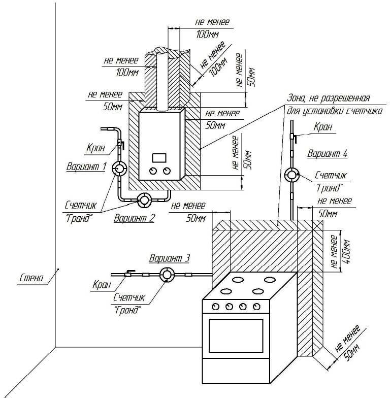
Exigences pour une pièce pour l'installation d'une chaudière à gaz

Des informations complètes sur la bonne préparation des locaux sont contenues dans l'un des documents ci-dessus. En particulier, il existe des réglementations sur les dimensions de la chaufferie, la disposition de la porte d'entrée, la hauteur du plafond et d'autres paramètres importants (voir les principales exigences ci-dessous).

Il convient de noter immédiatement que si la puissance thermique maximale d'une chaudière à gaz est supérieure à 30 kW, une pièce séparée doit être allouée pour son installation. Des modèles avec une capacité inférieure et avec un emplacement approprié pour la sortie de la cheminée peuvent être installés, par exemple, dans une pièce de cuisine. Il est strictement interdit d'installer une chaudière à gaz dans la salle de bain.

Vous ne pouvez pas l'installer dans la salle de bain, ainsi que dans des pièces considérées comme résidentielles pour leur destination. En alternative, il est permis d'équiper la chaufferie dans un bâtiment séparé. Dans le même temps, leurs propres normes sont prises en compte, à propos desquelles il y a des informations ci-dessous.

Une chaufferie dans une maison particulière peut être aménagée au sous-sol, dans les combles (déconseillé) ou simplement dans une pièce spécialement aménagée pour ces tâches.

Conformément aux règles d'installation d'une chaudière à gaz dans une maison privée, elle doit être équipée des critères suivants:

  • La superficie n'est pas inférieure à 4 m2.
  • Une pièce est calculée pour pas plus de deux unités d'équipement de chauffage.
  • Le volume libre est pris à partir de 15 m3. Pour les modèles à faible productivité (jusqu'à 30 kW), ce chiffre peut être réduit de 2 m2.
  • Du sol au plafond doit être de 2,2 m (pas moins).
  • La chaudière est installée de manière à ce que la distance entre celle-ci et la porte d'entrée soit d'au moins 1 m; il est recommandé d'équiper l'unité près du mur, qui est situé en face de la porte.
  • Sur la face avant de la chaudière, il faut laisser au moins 1,3 m de distance libre pour l'installation, le diagnostic et la réparation de l'appareil.
  • La largeur de la porte d'entrée est prise aux alentours de 0,8 m ; il est souhaitable qu'elle s'ouvre vers l'extérieur.
  • La pièce est munie d'une fenêtre avec une fenêtre s'ouvrant vers l'extérieur pour une ventilation d'urgence de la pièce ; sa superficie doit être d'au moins 0,5 m2 ;
  • La finition de surface ne doit pas être réalisée à partir de matériaux susceptibles de surchauffer ou de s'enflammer.
  • Une ligne électrique séparée est introduite dans la chaufferie pour relier l'éclairage, une pompe et une chaudière (si elle est volatile) avec son propre disjoncteur et, si possible, avec un RCD.

Une attention particulière doit être portée à la disposition du sol. Il doit avoir une base solide sous la forme d'une chape rugueuse avec renfort, ainsi qu'une couche de finition en matériaux absolument incombustibles (céramique, pierre, béton)

Pour faciliter le réglage de la chaudière, les sols sont réalisés strictement en fonction du niveau.

Sur une surface courbe, l'installation de la chaudière peut être difficile voire impossible en raison d'une portée insuffisante des pieds réglables. Il est interdit de placer des objets tiers en dessous pour niveler l'appareil. Si la chaudière est installée de manière inégale, elle peut ne pas fonctionner correctement, avec une augmentation du bruit et des vibrations.

Pour remplir le système de chauffage de l'eau et l'alimenter pendant le fonctionnement, il est nécessaire d'entrer une conduite d'eau froide dans la chaufferie. Pour vidanger le système pendant la période d'entretien ou de réparation des équipements, un point d'égout est aménagé dans le local.

Il existe des exigences particulières pour la cheminée et l'échange d'air dans la chaufferie d'une maison privée, c'est pourquoi cette question est examinée dans un sous-paragraphe séparé ci-dessous.

Si la pièce pour l'installation d'une chaudière à gaz est équipée dans un bâtiment séparé d'une maison privée, les exigences suivantes lui sont imposées:

  • votre fondation;
  • base concrète;
  • la présence d'une ventilation forcée;
  • les portes doivent s'ouvrir vers l'extérieur;
  • les dimensions de la chaufferie sont calculées selon les normes ci-dessus;
  • il est permis d'installer pas plus de deux chaudières à gaz dans la même chaufferie;
  • la présence d'une cheminée correctement équipée;
  • il doit être librement accessible pour le nettoyage et autres opérations ;
  • pour l'alimentation des équipements d'éclairage et de chauffage de la pièce, une entrée séparée avec une machine automatique de la puissance appropriée est prévue ;
  • l'approvisionnement en eau doit être organisé de manière à ce que le réseau ne gèle pas pendant la saison froide.

Mini-chaufferie montée à proximité de la maison.

Les sols, les murs et les plafonds d'une chaufferie équipée séparément doivent également être fabriqués et finis avec des matériaux correspondant à la classe des incombustibles et résistants à la chaleur.

Évaluation
Site sur la plomberie

Nous vous conseillons de lire

Où remplir la poudre dans la machine à laver et combien de poudre verser