- Comment la connexion doit-elle être établie ?
- Hotte sur les brûleurs
- Exigences réglementaires pour le raccordement des cuisinières à gaz
- Comment choisir un tuyau
- Dispositions légales
- Qui peut se connecter ?
- Instructions d'installation du matériel
- Exigences pour l'encastrement d'un poêle
- Support supplémentaire et mise à niveau
- Commençons l'installation
- Que faut-il préparer à l'avance ?
- Caractéristiques du raccordement d'une cuisinière à gaz
- Dans l'appartement
- Dans une maison privée
- Types de joints pour systèmes à gaz
- Choisir un emplacement pour l'équipement de cuisine
- Ce dont vous avez besoin pour vous connecter
- Conclusions et vidéo utile sur le sujet
Comment la connexion doit-elle être établie ?
Traiter le raccordement d'une cuisinière à gaz est régi par les règles sécurité dans l'industrie du gaz. Ils indiquent que seuls les spécialistes ayant suivi une formation spéciale et soumis à un réexamen annuel peuvent l'effectuer. Le lieu de travail de ces spécialistes est une organisation officiellement enregistrée auprès de l'inspection technique du gaz de votre ville.
Beaucoup décident d'effectuer eux-mêmes cette procédure, ce qui est strictement interdit, même si vous êtes submergé par la confiance en vous et que vous avez visionné une centaine de vidéos de formation. Seul un spécialiste qualifié peut installer le poêle, pour une connexion non autorisée, vous ferez face à une amende ou à une coupure de gaz.
La sortie de cette situation, qui ne suscitera pas de plaintes des autorités de régulation :
- Invitez un maître de l'administration locale de Gorgaz à se connecter (dans la capitale, c'est Mosgaz).
- Contactez un centre de service spécialisé.
Si la deuxième option est choisie, lors de l'appel des spécialistes du service, n'oubliez pas de vérifier d'abord :
- L'organisation sélectionnée possède un certificat SRO, qui est une confirmation d'admission officielle à travailler avec des équipements à gaz. Délivré uniquement aux personnes morales après vérification et formation des employés.
- La présence des artisans venus sur appel pour confirmer le passage de la recertification annuelle évoquée plus haut.

Hotte sur les brûleurs
L'utilisation de la ventilation forcée au-dessus d'une zone de préparation des aliments présente de nombreux avantages :
- Les odeurs formées lors de la cuisson ne se propagent pas dans tout l'appartement.
- La majeure partie de la suie et de la graisse va dans la ventilation, ce qui vous permet d'effectuer des réparations beaucoup moins fréquemment dans la cuisine.
- La plupart des hottes modernes sont équipées de fonctionnalités supplémentaires, dont l'utilisation augmente le confort de cuisson.
- La hotte offre également une protection supplémentaire en cas d'éventuelle fuite de gaz.

Le processus d'installation de la hotte dans la cuisine est assez simple, mais il existe quelques règles obligatoires pour son installation:
- La largeur de la hotte doit dépasser la surface de travail du poêle ou être au moins égale à celle-ci.
- La distance minimale entre les brûleurs et la hotte est de 65 cm, il est préférable de la monter plus haut, mais de manière à ne pas atteindre le panneau de commande.
- Le tuyau d'échappement doit avoir un coude minimum.
- Le conduit d'air lui-même doit être composé de petits éléments droits.

Exigences réglementaires pour le raccordement des cuisinières à gaz
La cuisinière à gaz domestique appartient au segment des appareils à haut risque. En conséquence, selon les exigences réglementaires, toute interférence avec leur conception, y compris la connexion, relève de la responsabilité des autorités de surveillance régionales et locales. Il s'agit des services de gaz, ainsi que des entreprises qui disposent d'une licence spéciale permettant d'effectuer la liste des travaux concernés.

La liste des opérations qu'un représentant de l'autorité de contrôle doit effectuer comprend :
- entretien et réparation;
- installation de compteurs de gaz;
- remplacement de composants d'équipement ;
- connexion primaire et secondaire des équipements.
La liste est incomplète, mais pour un usage domestique des cuisinières à gaz, elle est suffisante.
Il n'est pas interdit aux propriétaires de l'équipement de connecter ou d'entretenir eux-mêmes l'appareil. A une condition : la mise en marche du gaz et le premier allumage du poêle ne doivent être effectués qu'après que le représentant de l'autorité de contrôle ait inspecté tous les raccordements et autres points de fuites éventuelles de combustible. Et donnera l'autorisation de démarrer et de poursuivre le fonctionnement de l'appareil.

Si le propriétaire de l'appartement souhaite remplacer son poêle, ce travail peut être effectué de manière autonome. Mais n'oubliez pas d'informer les autorités de contrôle. Tous les appareils préparés pour le fonctionnement ou déjà utilisés (et autres équipements) sont enregistrés de la manière prescrite. Les employés du service de gaz vérifient tous les six mois la conformité de la liste des appareils et l'exactitude de leur connexion.
Comment choisir un tuyau
Lors de l'achat d'un tuyau utilisé pour connecter le poêle au gazoduc, vous devez suivre les recommandations des spécialistes.
- Il est nécessaire d'acheter des produits dans des magasins spécialisés qui vendent des produits certifiés.
- Vous ne devez en aucun cas acheter des produits chinois - même avec un certificat de validité, cela ne répond pas aux exigences de sécurité, car les tuyaux sont en caoutchouc plus fin, qui s'use très rapidement. Les contrefaçons sont très difficiles à distinguer visuellement.
-
Tout type de tuyau de gaz doit avoir une étiquette jaune, ce qui signifie qu'il est destiné à un raccordement au gaz, et non à l'eau, où les étiquettes sont rouges et bleues.
- Les produits ont une longueur de 1,5 à 4,5 m, des diamètres différents et des filetages aux extrémités en demi et trois quarts de pouce. Les deux extrémités peuvent être équipées d'écrous uniquement ou d'un écrou et d'un raccord, selon l'endroit où le type sera utilisé.
Lors de l'achat, vérifiez visuellement le tuyau pour les dommages mécaniques, les rayures, les fissures, même si le vendeur s'y oppose.
Dispositions légales
Il existe des règles de base pour l'installation de cuisinières à gaz domestiques. Ils sont réglementés par le SNiP 42-101. Ces normes doivent être prises en compte avant même de choisir une cuisinière à gaz. Exigences générales que chaque propriétaire d'appartement doit connaître :
- le nombre maximum autorisé de brûleurs est calculé à partir du volume de la pièce où le poêle est installé (au moins 4 m³ de volume de la pièce doivent tomber sur 1 brûleur);
- les empreintes minimales des murs, meubles et autres équipements sont réglementées par les exigences du fabricant (elles doivent être indiquées dans les instructions, en aucun cas elles ne doivent être jetées);
- la hauteur du plafond dans la pièce où le poêle à gaz est installé ne doit pas être inférieure à 2,2 m (à partir du bas du sol, s'il est à deux niveaux).
Schéma de base pour connecter une cuisinière à gaz dans un appartement
En conséquence, il n'est pas toujours possible d'installer une cuisinière à gaz à 4 brûleurs dans une très petite cuisine - cela peut s'avérer être une violation des règles d'utilisation du gazoduc, pour lesquelles il existe une amende et une obligation d'arrêter d'utiliser matériel interdit.
Qui peut se connecter ?
Dans le Code du logement de la Fédération de Russie, il n'y a aucune exigence claire sur qui doit exactement connecter la cuisinière à gaz dans l'appartement. Seul bémol : avant le premier démarrage, le raccordement doit être inspecté par un représentant du service régional du gaz. Il vérifie également le respect d'autres normes techniques. Si au moins l'un d'entre eux est violé, le fonctionnement du poêle est interdit (à sa discrétion, un représentant du service de gaz peut sceller le gazoduc fourni).
Mais vous pouvez confier la connexion à ces employés. Mais le service est payant, son coût est déterminé par l'administration du service régional du gaz ou l'administration (selon la forme de gestion utilisée).
Vous pouvez confier le raccordement du nouvel équipement acheté à des représentants du service de gaz. C'est l'option la meilleure et la plus sûre.
D'autres événements qui nécessitent la présence personnelle d'un employé autorisé de GorGaz comprennent :
- réparation programmée et non programmée des sorties de gaz (l'inspection programmée est effectuée une fois tous les 6 mois ou à la demande du consommateur);
- rebrancher le point gaz (par exemple, s'il est nécessaire de déplacer le poêle à un autre endroit);
- remplacement de pièces du système de distribution de gaz ou de la cuisinière à gaz;
- installation d'un compteur de gaz;
- remplacement d'un tuyau flexible qui alimente directement en gaz les brûleurs.
Si, toutefois, une cuisinière à gaz fonctionnait déjà dans l'appartement et que les propriétaires décidaient simplement de la remplacer par une nouvelle (sans changer l'endroit où elle se trouve), la connexion peut alors être établie de manière indépendante. La seule règle est d'informer GorGaz du changement d'équipement utilisé (les données sur les paramètres techniques des prises de gaz doivent être à la disposition d'un tel service).
Pour les questions de connexion, veuillez contacter GorGaz. Le numéro de téléphone du bureau de représentation régional peut être trouvé dans le carnet d'abonné existant ou le contrat de fourniture de gaz naturel - il est émis avant de connecter l'appartement
Instructions d'installation du matériel
Théoriquement, l'utilisateur est lui-même capable d'installer (placer sur place) un réchaud à gaz par lui-même. De plus, chaque modèle de réchaud à gaz acheté officiellement est accompagné d'un mode d'emploi. Ce document décrit précisément toutes les nuances de l'installation des équipements en place.
Il en va tout autrement lorsque l'appareil est directement raccordé aux réseaux de gaz et d'électricité. Parmi ces nuances d'installation d'équipements sur place qui sont notées dans la documentation, l'une des premières est d'assurer une bonne ventilation de la pièce où le poêle hybride est installé.
L'installation sur place d'appareils électroménagers hybrides est le début d'un événement commun visant à équiper le coin cuisine d'appareils électroménagers populaires
Ensuite, nous examinerons comment choisir un lieu d'installation, en tenant compte des exigences et des caractéristiques de l'alignement de la plaque hybride.
Exigences pour l'encastrement d'un poêle
Ce type d'appareils électroménagers peut être placé dans l'ouverture entre les éléments des meubles de cuisine. En même temps, d'un côté du poêle, il est permis de placer un meuble dont la hauteur est supérieure à la hauteur du poêle à gaz. Mais, selon les règles, ces meubles sont placés à une distance d'au moins 300 mm du corps de l'équipement.
Un meuble placé de l'autre côté de l'équipement est autorisé à être placé à condition que la hauteur soit la même que le poêle. S'il est prévu de monter certains éléments de mobilier au-dessus de la cuisinière à gaz, une telle installation n'est possible que s'il n'y a aucun effet sur le processus de fonctionnement de l'équipement.
Selon les règles, dans de tels cas, le retrait vertical minimal autorisé de la surface avec des brûleurs est d'au moins 650 mm et le retrait de la hotte est d'au moins 75 cm.
Configuration pour une installation encastrée faisant partie d'un meuble de cuisine : 1 - le niveau de la surface de l'équipement ; 2 - niveaux de surface des éléments de meubles de cuisine ; 3 - distance minimale au dispositif d'échappement (750-800 mm); 4 - la distance minimale autorisée au meuble supérieur (650 mm)
Compte tenu des mêmes règles d'installation des équipements en place, certaines exigences s'appliquent également aux meubles, ainsi qu'aux murs, cloisons, sols qui sont placés à côté d'équipements de chauffage.
En particulier, le mobilier doit avoir une structure résistante à la chaleur capable de supporter des températures de 90 °C ou plus. Il convient de tenir compte d'un moment tel qu'un échauffement important de la région arrière de la cuisinière à gaz lors de l'utilisation de l'équipement.
Support supplémentaire et mise à niveau
De nombreux modèles de poêles combinés à gaz sont livrés avec un support. L'utilisation d'un support augmente légèrement la hauteur totale (d'environ 5 à 10 cm).
L'utilisation de la béquille est pratique car cet équipement est équipé de roulettes (deux roues) et de vis de réglage (deux vis). Il existe également des modèles de cuisinières à gaz avec quatre vis de réglage.
Un exemple illustratif avec des vis de support de réglage incluses dans la conception des appareils électroménagers hybrides. Avec l'aide de ces composants structurels, il est facile et simple de niveler l'équipement
S'il est pratique de déplacer l'équipement à l'aide de roues, alors en ajustant les vis, la cuisinière à gaz est facilement nivelée au niveau de l'horizon ou au niveau des surfaces du mobilier.
Pendant ce temps, le support peut être retiré si nécessaire. Dans ce cas, les vis de réglage sont installées directement sur le bas du réchaud à gaz.
Commençons l'installation
Tout d'abord, vous devez lire attentivement les recommandations du fabricant pour l'installation du poêle. Le manuel doit indiquer l'écart recommandé qui doit être laissé entre le mur et la dalle. Si vous effectuez l'installation vous-même, suivez strictement toutes les recommandations du fabricant.

Schéma d'installation de la cuisinière à gaz
Le poêle sur pieds spéciaux doit être installé dans un endroit spécialement prévu à cet effet. Pour le régler aussi uniformément que possible horizontalement, utilisez le niveau d'eau. Serrez les jambes jusqu'à ce que la plaque soit de niveau. Certaines dalles ne sont pas livrées avec des pieds, il faudra donc les remplacer par des morceaux de bois ou d'autres revêtements.
Que faut-il préparer à l'avance ?
- Nouveau tuyau. Si l'ancien tuyau de votre appartement est devenu inutilisable, la première étape consiste à le remplacer.
- Procurez-vous également des clés à molette, à fourche et à gaz numéro 10. Si vous n'avez pas ces outils, empruntez-les à vos voisins.
- Vous aurez également besoin d'un tournevis.
- Préparez une solution savonneuse et un blaireau afin de vérifier la qualité du travail effectué.
- Le joint sur le tuyau est nécessaire pour l'étanchéité. Les professionnels considèrent que le ruban Fum et le fil Loktite 55 sont de la plus haute qualité.Ils scellent parfaitement, contrairement au scellant en lin.
Lorsque tout ce dont vous avez besoin est préparé, vous pouvez commencer à connecter la cuisinière à gaz. Pour ce faire, l'ancien poêle doit être éteint et éloigné. Assurez-vous d'éteindre le gaz et vérifiez-le en allumant l'un des brûleurs. Commençons à remplacer le robinet.
Ensuite, vous devez agir le plus rapidement possible, mais cela ne doit pas se faire au détriment de la qualité du travail. Prenez un vieux chiffon, humidifiez-le et dévissez l'ancien robinet. Assurez-vous d'abord d'ouvrir la fenêtre! Bouchez le trou rapidement avec un chiffon. À ce stade, vous devez nettoyer les filetages du robinet et enrouler le joint. Vous devez maintenant connecter rapidement un nouveau robinet. N'ayez pas peur du gaz qui sort. Rien de mal ne se passera, car la pièce est ventilée. Mais cela ne signifie pas que vous pouvez perdre de précieuses secondes. Il reste à visser la nouvelle valve sur le joint.
Lors du choix d'un tuyau, nous vous recommandons de choisir un tuyau en caoutchouc. Cela vous permettra de déplacer un peu le poêle dans une plage de un à cinq mètres, alors qu'il ne sera pas aussi rigidement fixé que dans le cas d'un tuyau en d'autres matériaux. Oui, et la durée de son fonctionnement est proche de dix ans. Lors de l'achat, assurez-vous de voir que le tuyau est recouvert d'une "enveloppe" métallique et présente des marques jaunes.

Tuyau en caoutchouc pour cuisinière à gaz
C'est ce tuyau que nous allons raccorder à la colonne montante de gaz. Il est nécessaire d'enrouler le joint sur le raccord du tuyau aussi étroitement que possible, puis de le visser dans le robinet, que nous avons remplacé sur le tuyau de gaz. L'autre extrémité du tuyau doit être avec le filet fourni avec le kit. Maintenant, il reste à décider du fil. Pour 3/8, vous devrez installer un adaptateur, et pour 1/2, vous n'aurez pas besoin d'adaptateur. Utilisez la vanne pour couper le gaz, puis connectez le tuyau.
Pour vérifier si vous avez réussi à connecter un nouveau réchaud, ouvrez le gaz et enduisez les points de connexion avec de l'eau savonneuse. Si aucune bulle n'apparaît dessus, félicitations, vous l'avez fait !
Approximativement, vous pouvez connecter le poêle vous-même. Seulement à première vue, il peut sembler qu'il n'y a rien de compliqué dans ce processus. En fait, c'est un travail pour les professionnels et ceux qui savent travailler avec le gaz. Évaluez objectivement votre force afin de connecter vous-même le poêle. Avez-vous déjà fait l'expérience de l'installation d'un poêle ? Quels trucs et astuces pouvez-vous partager avec nous et nos lecteurs ?
(Visité 22 fois, 1 visites aujourd'hui)
Caractéristiques du raccordement d'une cuisinière à gaz
Selon le type de logement pour lequel l'installation est requise, certaines nuances sont distinguées lors des premières étapes de la procédure.
Dans l'appartement
Après avoir acheté une maison dans un immeuble à appartements, le propriétaire devra établir un accord avec une société de services pour la fourniture de gaz. Si tous les papiers sont en règle, le propriétaire récupère un paquet de documents et reçoit l'autorisation d'installer le poêle. La liste des articles comprend les éléments suivants.
- Un contrat de vente ou autre document fixant le droit de posséder un espace de vie.
- Passeport technique de l'appartement.
- S'il existe un contrat antérieur pour l'entretien d'un équipement à gaz, en l'occurrence un réchaud.
- Si un compteur est installé, un passeport produit sera exigé.
- Passeport pour le nouveau poêle acheté.
Cuisinière au gaz avec comptoir
Les papiers collectés sont transférés au service du gaz pour obtenir l'autorisation de faire fonctionner l'équipement. De plus, les employés organisent des séances d'information et fournissent des documents à remplir dans le cadre d'un nouveau contrat de service.
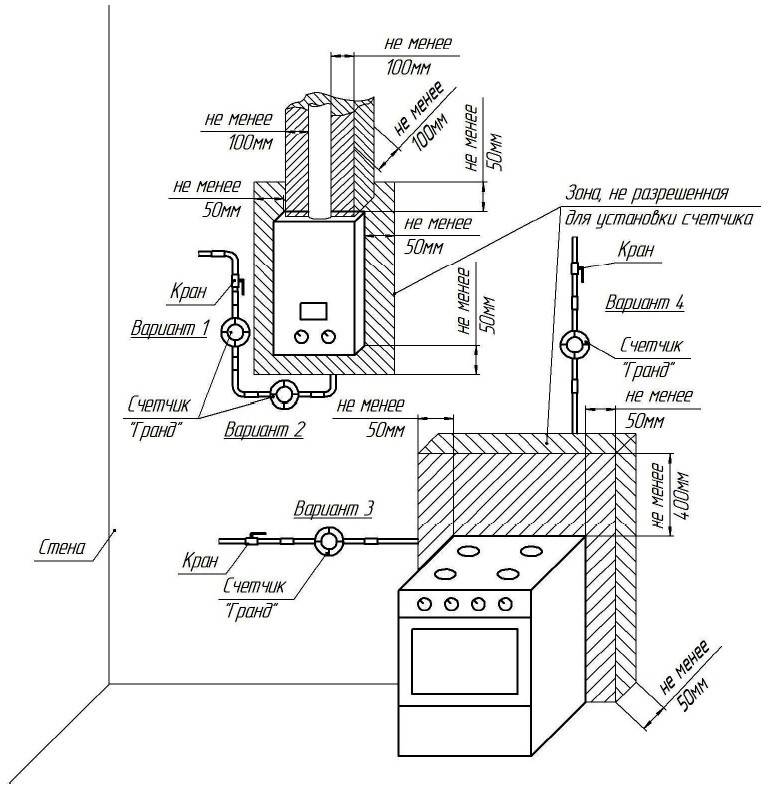
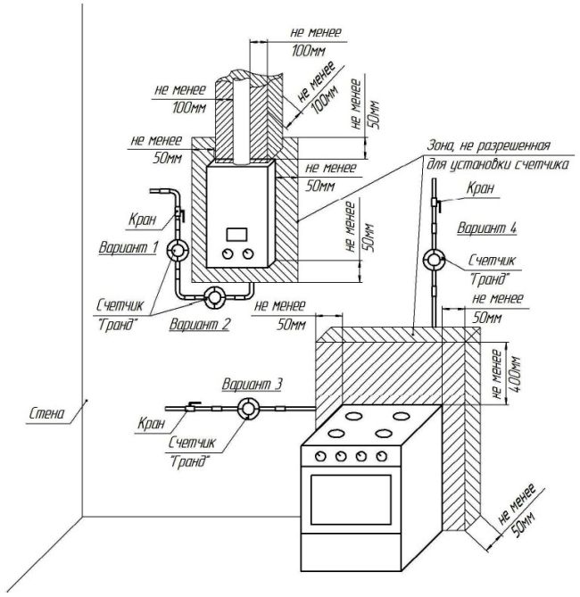
Schéma de connexion des équipements et d'installation des compteurs
Dans une maison privée
Selon la décision du propriétaire, l'une des trois options peut être mise en œuvre :
- connexion à un pipeline commun fournissant du gaz naturel ;
- utilisation d'un réchaud alimenté par des bouteilles de gaz liquéfié;
- manque de gaz dans la maison.
La première option consiste à conclure un contrat de service avec une société de services sur le même principe qu'avec les propriétaires d'appartements. Dans le second cas, l'équipement est connecté seul ou lors de la commande des services de spécialistes spécialisés.
Cuisinière alimentée par une bouteille de gaz
Si possible, il est préférable de connecter l'alimentation en gaz d'une maison privée à une autoroute commune. Le respect des normes sera contrôlé par les employés de l'entreprise. Grâce à cela, les habitants de la maison se sentiront plus sereins qu'en commandant les services de spécialistes tiers, qui ne peuvent pas toujours donner des garanties suffisantes lors de la connexion.
Types de joints pour systèmes à gaz
Pour que les nœuds reliant le poêle au système de distribution de gaz ne fuient pas et assurent l'étanchéité de toutes les communications pendant des années, des joints spéciaux sont utilisés, par exemple, du fil Loktite 55 ou du ruban FUM.
Les employés du service de gaz ne recommandent pas d'utiliser des éléments de raccordement d'autres matériaux. Leurs performances sont trop faibles pour une charge quotidienne aussi impressionnante.
Thread Loktite 55 est un matériau pratique et moderne conçu spécifiquement pour une fixation fiable des sections de connexion dans les réseaux de communication de différents degrés de complexité.
Il s'agit d'une fibre d'étanchéité composée de fils multifilaments à haute résistance, fournie dans des conteneurs en plastique et de différentes longueurs (de 12 à 160 m, selon l'emballage).

Thread Loktite 55 est un élément universel qui fournit des connexions filetées avec une étanchéité instantanée fiable même sous forte pression. Le certificat permet l'utilisation du produit dans les systèmes de gaz sans restrictions
Pour créer une connexion étanche, j'enroule manuellement le fil autour de la section filetée des raccords de canalisation. Il est instantanément fixé en place et ne change plus de position.
Le deuxième élément d'étanchéité fiable est le ruban FUM, en fluoroplastique 4D.
Il existe trois types de bandes FUM sur le marché :
- Le grade 1 est fourni avec un lubrifiant supplémentaire à base d'huile de vaseline. Il est utilisé dans les systèmes industriels et les réseaux de communication avec des environnements caustiques et agressifs.
- Le grade 2 n'a pas de lubrification et fonctionne mieux dans les complexes fonctionnant avec divers oxydants.
- Le grade 3 est produit à partir des fragments de bord des deux premiers types et convient à la fois à des fins industrielles et domestiques.
C'est un fil fin, posé dans un film.

Le ruban FUM présente des qualités anticorrosion élevées, une bonne résistance à la chaleur et n'émet pas de toxines pendant le fonctionnement actif.
Le ruban FUM vous permet de réaliser une connexion solide des éléments de tuyauterie, ce qui fournira au système une étanchéité complète pendant de nombreuses années. La période de garantie pour le stockage de bandes dans un conteneur est de 13 ans.
Choisir un emplacement pour l'équipement de cuisine
Avant de connecter une cuisinière à gaz domestique aux communications centrales, un endroit approprié est choisi pour cela. Il est souhaitable que le sol de la zone d'installation soit absolument plat, sinon la table de cuisson se déformera et les plats ne pourront pas cuire uniformément.
La plupart des unités modernes sont équipées de pieds de réglage, qui permettent de régler uniformément l'équipement même sur le sol avec des défauts notables et des différences de hauteur.
Pour aligner parfaitement la dalle par rapport à la surface du sol, vous devez utiliser le niveau du bâtiment. Cet outil simple vous permettra de déterminer la position la plus favorable pour les appareils électroménagers avec une précision allant jusqu'au millimètre.
Si le modèle n'a pas de réglage, ils placent simplement un carton épais, un morceau d'aggloméré ou une planche de bois sous les bords de la partie inférieure, nivelant ainsi la table de cuisson par rapport au niveau du sol.
La cuisinière à gaz doit être installée dans l'appartement de manière à ce qu'aucun objet ou élément de structure portante ne touche sa partie arrière.
Tous les nœuds de connexion doivent être librement accessibles afin qu'en cas de fuite ou de tout autre dysfonctionnement, les problèmes puissent être résolus le plus rapidement possible.
La plaque n'est pas poussée fermement contre le mur, mais au contraire, un petit espace est laissé derrière. Sa taille est généralement indiquée dans les instructions d'accompagnement du fabricant, et les professionnels recommandent de toujours respecter strictement ces données.
Ce dont vous avez besoin pour vous connecter
Pour connecter correctement le poêle, vous aurez besoin de la liste suivante de composants et d'outils :
- tuyau de gaz, universel 1,5 m ou caoutchouc sur 1 m ;
- vanne en laiton nickelé pour les systèmes de distribution à basse et moyenne pression (au cas où un tel composant ne serait pas installé dans le réseau existant);
- clés, à gaz et réglables ;
- tampons en caoutchouc;
- mastic pour filetage, fum-tape ou filetage Loktite 55 ;
- du savon et de l'eau tiède pour préparer la solution.

Filetage Loctite 55
Les tournevis sont également utiles pour travailler avec certains modèles. Mais vous devez d'abord vous assurer (il est conseillé de le faire au stade de la sélection) de la qualité du tuyau et de sa conformité aux exigences de sécurité.
Conclusions et vidéo utile sur le sujet
Pourquoi est-il important de suivre les règles lors du raccordement des appareils à gaz :
Pourquoi avez-vous besoin d'un joint diélectrique :
Comment installer le four :
Il semble que l'installation du four n'est pas difficile. Il est nécessaire de suivre certaines étapes dans l'ordre et de veiller à la connexion hermétique de tous les nœuds. En pratique, les maîtres incompétents commettent de graves erreurs.
Une fuite de gaz presque imperceptible entraîne souvent de graves pertes, ainsi que des conséquences plus terribles - maladie et décès. Par conséquent, pour des raisons de sécurité, il est préférable d'inviter un professionnel ayant les connaissances nécessaires pour effectuer ce type de travail.












































