- circulation forcée
- Quelle est la différence entre les chaudières à combustible solide
- Erreurs courantes lors du raccordement d'une chaudière à gaz
- Schémas de tuyauterie de chaudière en polypropylène
- circulation naturelle
- Système de circulation forcée
- circuit d'urgence
- Schéma avec une chaudière murale
- Caractéristiques des chaudières de reliure en polypropylène
- Schémas de câblage
- Chaudières avec contrôle automatique
- Schéma de raccordement pour 2 chaudières avec commande manuelle
- Connexion série et parallèle
- Schémas de raccordement d'un chauffe-eau à une chaudière à gaz.
- Schémas de tuyauterie de chaudière de chauffage pour différents types de circulation et de circuits
- Variétés de schémas de chauffage pour une maison privée
- Garniture de plancher chauffant
- Capacité à mettre en œuvre une connexion conjointe
- Schémas de cerclage
- Raccordements pour chaudières à combustible solide.
- Conclusions et vidéo utile sur le sujet
circulation forcée
La méthode est la plus largement utilisée, car la pompe pompe intensément le liquide de refroidissement à travers le système et l'efficacité du chauffage augmente de 30%.
Les avantages incluent également la possibilité de contrôler la température et une faible consommation de tuyaux lors de l'installation. Le système coûtera encore beaucoup plus cher car il est plus complexe et nécessite plus d'instrumentation. Les éléments installés nécessitent un équilibrage et l'ensemble du système nécessite un entretien régulier. De plus, une source d'électricité est nécessaire.
Si vous installez un système combiné, il combinera les avantages des deux précédents. Il peut être commuté sur n'importe quel mode à l'aide du by-pass installé avec la pompe. Dans ce cas, les travaux de chauffage ne dépendront pas de l'alimentation en électricité de la maison.
Quelle est la différence entre les chaudières à combustible solide
Outre le fait que ces sources de chaleur produisent de l'énergie thermique en brûlant divers types de combustibles solides, elles présentent un certain nombre d'autres différences par rapport aux autres générateurs de chaleur. Ces différences sont précisément le résultat de la combustion du bois, elles doivent être considérées comme allant de soi et toujours prises en compte lors du raccordement de la chaudière à un système de chauffage à eau. Les fonctionnalités sont les suivantes :
- Grande inertie. À l'heure actuelle, il n'existe aucun moyen d'éteindre brusquement un combustible solide en combustion dans une chambre de combustion.
- Formation de condensat dans le foyer. La particularité se manifeste lorsqu'un caloporteur à basse température (inférieure à 50 °C) pénètre dans le réservoir de la chaudière.
Noter. Le phénomène d'inertie n'est absent que dans un type d'unités à combustible solide - les chaudières à granulés. Ils ont un brûleur, où les granulés de bois sont dosés, après l'arrêt de l'alimentation, la flamme s'éteint presque immédiatement.
Le danger d'inertie réside dans la surchauffe possible de la chemise d'eau de l'appareil de chauffage, à la suite de quoi le liquide de refroidissement y bout. De la vapeur se forme, ce qui crée une haute pression, déchirant le boîtier de l'unité et une partie de la canalisation d'alimentation. En conséquence, il y a beaucoup d'eau dans la chaufferie, beaucoup de vapeur et une chaudière à combustible solide inadaptée à un fonctionnement ultérieur.
Une situation similaire peut se produire lorsque le générateur de chaleur est mal connecté.En effet, dans les faits, le mode de fonctionnement normal des chaudières à bois est maximal, c'est à ce moment que l'appareil atteint son efficacité passeport. Lorsque le thermostat réagit au caloporteur atteignant une température de 85 ° C et ferme le volet d'air, la combustion et la combustion lente dans le four se poursuivent. La température de l'eau augmente encore de 2 à 4°C, voire plus, avant que sa croissance ne s'arrête.
Afin d'éviter une surpression et un accident ultérieur, un élément important est toujours impliqué dans la tuyauterie d'une chaudière à combustible solide - un groupe de sécurité, dont nous parlerons plus en détail ci-dessous.
Une autre caractéristique désagréable du fonctionnement de l'appareil au bois est l'apparition de condensat sur les parois intérieures du foyer en raison du passage d'un liquide de refroidissement non chauffé à travers la chemise d'eau. Ce condensat n'est pas du tout la rosée de Dieu, car il s'agit d'un liquide agressif, à partir duquel les parois en acier de la chambre de combustion se corrodent rapidement. Ensuite, après avoir mélangé avec de la cendre, le condensat se transforme en une substance collante, il n'est pas si facile de l'arracher de la surface. Le problème est résolu en installant une unité de mélange dans le circuit de tuyauterie d'une chaudière à combustible solide.
Un tel revêtement sert d'isolant thermique et réduit l'efficacité d'une chaudière à combustible solide.
Il est trop tôt pour que les propriétaires de générateurs de chaleur avec échangeurs de chaleur en fonte qui ne craignent pas la corrosion poussent un soupir de soulagement. Ils peuvent s'attendre à un autre malheur - la possibilité de destruction de la fonte par un choc thermique. Imaginez que dans une maison privée, l'électricité a été coupée pendant 20 à 30 minutes et que la pompe de circulation, qui fait circuler l'eau dans une chaudière à combustible solide, s'est arrêtée. Pendant ce temps, l'eau dans les radiateurs a le temps de se refroidir et dans l'échangeur de chaleur - de se réchauffer (en raison de la même inertie).
L'électricité apparaît, la pompe s'allume et envoie le liquide de refroidissement refroidi du système de chauffage fermé à la chaudière chauffée. A partir d'une forte chute de température, un choc thermique se produit au niveau de l'échangeur de chaleur, la section en fonte se fissure, l'eau coule jusqu'au sol. Il est très difficile à réparer, il n'est pas toujours possible de remplacer la section. Ainsi, même dans ce scénario, l'unité de mélange empêchera un accident, qui sera discuté plus tard.
Les urgences et leurs conséquences ne sont pas décrites afin d'effrayer les utilisateurs de chaudières à combustible solide ou de les inciter à acheter des éléments inutiles des circuits de tuyauterie. La description est basée sur l'expérience pratique, qui doit toujours être prise en compte. Avec la connexion correcte de l'unité thermique, la probabilité de telles conséquences est extrêmement faible, presque la même que pour les générateurs de chaleur utilisant d'autres types de combustibles.
Erreurs courantes lors du raccordement d'une chaudière à gaz
Une grande chaudière chauffe l'eau plus rapidement, ce qui signifie qu'elle consomme plus de combustible. Il convient également de garder cela à l'esprit lors de l'achat et du raccordement d'équipements à gaz.
Portez une attention particulière au contrôle du niveau de pression dans le vase d'expansion. Une taille de réservoir mal sélectionnée peut également nuire au fonctionnement de l'ensemble du système dans son ensemble. Le schéma de tuyauterie d'une chaudière à double circuit n'est pas une tâche facile
La meilleure solution serait de contacter un service de gaz spécialisé, dont les employés connecteront rapidement l'appareil au système d'alimentation en gaz
Le schéma de tuyauterie d'une chaudière à double circuit n'est pas une tâche facile. La meilleure solution serait de contacter un service de gaz spécialisé, dont les employés connecteront rapidement l'unité au système d'alimentation en gaz.
De plus en plus de propriétaires non seulement de maisons privées, mais aussi d'appartements urbains, ne voulant pas dépendre de structures communales, installent dans leurs maisons des systèmes de chauffage autonomes, dont le «cœur» est une chaudière - un générateur de chaleur. Mais tout seul, cela ne peut pas fonctionner. Le schéma de tuyauterie de la chaudière de chauffage est un ensemble de tous les appareils et tuyaux auxiliaires qui sont connectés selon un certain schéma et représentent un circuit unique.
Pourquoi est-il nécessaire
- Assurer la circulation du fluide à travers le système et le transfert d'énergie thermique vers les locaux dans lesquels des appareils de chauffage - radiateurs sont installés.
- Protection de la chaudière contre la surchauffe, ainsi que protection de la maison contre la pénétration de gaz naturel ou de monoxyde de carbone en cas d'urgence. Par exemple, la perte d'une flamme de brûleur, une fuite d'eau, etc.
- Maintien de la pression dans le système au niveau requis (vase d'expansion).
- Un schéma de connexion de chaudière à gaz correctement installé (tuyauterie) lui permet de fonctionner de manière stable dans le mode optimal, ce qui réduit considérablement la consommation de carburant et économise sur le chauffage.
Principaux éléments du circuit
- Générateur de chaleur - chaudière.
- Réservoir à membrane (expansion) - expandomat.
- Régulateur de pression.
- Pipeline.
- Vannes d'arrêt (robinets, vannes).
- Filtre grossier - "boue".
- Connexion (raccords) et fixations.
Selon le type de circuit de chauffage sélectionné (et de chaudière), il peut y avoir d'autres composants.
Le schéma de tuyauterie d'une chaudière à double circuit, comme une chaudière à circuit unique, dépend de nombreux facteurs.Il s'agit des capacités de l'unité elle-même (y compris son équipement), des conditions de fonctionnement et des caractéristiques de la conception du système. Mais il existe également des différences, qui sont déterminées par le principe de mouvement du liquide de refroidissement. Étant donné que les habitations privées utilisent des chaudières qui fournissent à la fois de la chaleur et de l'eau chaude, considérons un exemple de tuyauterie classique d'un appareil à double circuit avec circulation forcée du liquide de refroidissement.
Circuit de chauffage
L'eau, chauffée dans l'échangeur de chaleur à la température souhaitée, «sort» de la sortie de la chaudière par des tuyaux vers des radiateurs, auxquels elle transfère de l'énergie thermique. Le liquide refroidi est renvoyé à l'entrée du générateur de chaleur. Son mouvement est contrôlé par une pompe de circulation, qui est équipée de presque toutes les unités.
Un vase d'expansion est installé entre le dernier radiateur de la chaîne et la chaudière pour compenser les éventuelles pertes de charge. Voici également un "collecteur de boue" qui protège l'échangeur de chaleur des petites fractions pouvant pénétrer dans le liquide de refroidissement des batteries et des tuyaux (particules de rouille et dépôts de sel).
Un insert de tuyau pour l'alimentation en eau froide (alimentation) est réalisé dans la zone située entre la chaudière et le premier radiateur. S'il est équipé sur le "retour", cela peut entraîner une déformation de l'échangeur de chaleur en raison de la différence de température entre celui-ci et le liquide "d'alimentation".
Circuit ECS
Fonctionne comme une cuisinière à gaz. L'eau froide du système d'alimentation en eau est fournie à l'entrée ECS de la chaudière, et à partir de la sortie, l'eau chauffée passe par des tuyaux jusqu'aux points de prise d'eau.
Le schéma de tuyauterie pour les chaudières murales est similaire.
Il existe également un certain nombre d'autres types.
La gravité
Il n'a pas de pompe à eau et la circulation du liquide se produit en raison de la différence de température à l'entrée et à la sortie du circuit. De tels systèmes ne dépendent pas de l'alimentation électrique.Réservoir à membrane de type ouvert (placé tout en haut du parcours).
Avec anneaux primaire-secondaire
En principe, il s'agit d'un analogue du peigne (collecteur) déjà mentionné. Un tel schéma est utilisé s'il est nécessaire de chauffer un grand nombre de pièces et de connecter le système "plancher chaud".
Il y en a d'autres qui ne s'appliquent pas aux maisons privées. De plus, il peut y avoir des ajouts à ceux énumérés. Par exemple, un mélangeur avec un servo.
| Des articles |
Schémas de tuyauterie de chaudière en polypropylène
Un fonctionnement efficace et sûr de la chaudière ne peut être obtenu que s'il est correctement attaché. Il existe des différences pour les schémas à circulation naturelle et forcée, à la fois dans le nombre d'éléments et dans la pression limite du liquide de refroidissement.
circulation naturelle
C'est le schéma le plus simple, il est tout à fait possible de le réaliser soi-même. Le principe de fonctionnement est non volatile. Pour le mouvement du liquide de refroidissement le long du circuit, une pompe n'est pas nécessaire, le procédé utilise le principe gravitationnel, en raison de la différence de température entre l'eau froide et l'eau chaude.

Un tel schéma est préférable pour l'alimentation en chaleur de petits bâtiments résidentiels de faible hauteur. Les avantages des systèmes à circulation naturelle du chauffage comprennent:
- Installation et cerclage simplifiés;
- indépendance énergétique, fonctionnement sans alimentation électrique, il est permis d'utiliser des batteries rechargeables pour le fonctionnement de l'automatisation de sécurité ;
- compacité de la chaudière et des équipements auxiliaires ;
- faible coût de maintenance du système ;
- haute maintenabilité;
- fonctionnement fiable, car il n'y a pas d'équipement dans le circuit thermique qui peut se rompre.
Système de circulation forcée
Un tel système de chauffage est utilisé dans les maisons avec des charges d'alimentation en chaleur importantes et à plusieurs niveaux. Il vous permet de contrôler chaque circuit séparément, par exemple, dans le système ECS, le chauffage à haute température dans les radiateurs et le chauffage à basse température dans le système "plancher chaud".

Cette option est la plus chère, mais en même temps, sa période de récupération ne dépasse pas 4 ans, car le système fonctionne avec une efficacité accrue dans la plage de puissance de 20 à 100%, ce qui peut permettre des économies de carburant annuelles allant jusqu'à 30% .
Les inconvénients de ces chaudières comprennent:
- La nécessité d'avoir une source d'électricité fiable.
- La nécessité d'équilibrer les circuits de chauffage.
- Un circuit exécutif complexe d'alimentation en chaleur nécessite des éléments coûteux supplémentaires, sous la forme d'un interrupteur hydraulique, de pompes de circulation pour chaque circuit et de vannes d'arrêt et de contrôle.
- Installation et réglage compliqués, nécessite la participation d'un organisme d'installation qualifié.
- Prix élevé.
circuit d'urgence

Un équipement de protection est installé dans les circuits volatils d'une chaudière à double circuit, qui doit protéger la structure de la chaudière en cas de panne de courant soudaine. En pratique, plusieurs schémas de protection efficaces sont utilisés :
- Alimentation par batterie sans interruption utilisée pour faire fonctionner la pompe de circulation, le ventilateur et les systèmes de sécurité.
- Installation d'un circuit gravitaire qui fournit une évacuation supplémentaire de la chaleur de l'énergie thermique lorsque la pompe de circulation s'arrête.
- Schéma hybride avec l'installation d'une source de courant sans interruption et d'un circuit gravitationnel de protection.
Schéma avec une chaudière murale
La conception murale d'une chaudière à gaz est la plus adaptée aux petites installations résidentielles.Pour les gros objets, afin d'augmenter la plage de modulation des modes d'apport de chaleur de l'objet, il est possible d'installer plusieurs de ces unités, chacune pouvant supporter la charge des circuits de chauffage et d'eau chaude.
Un tel schéma est particulièrement préférable lorsque le schéma de chauffage étage par étage est constitué d'appareils de chauffage fonctionnant dans des conditions de température différentes: «planchers chauds» et radiateurs bimétalliques.
Dans une maison où l'alimentation en eau chaude est fortement sollicitée, une chaudière à chauffage indirect externe est intégrée au circuit thermique avec une chaudière murale à gaz à circuit unique.
De tels schémas vous permettent d'éliminer la température élevée du liquide de refroidissement et la pression du fluide dans le circuit, établies par les règles de fonctionnement des tuyaux en polypropylène.
Caractéristiques des chaudières de reliure en polypropylène
Un avantage important des tuyaux en polypropylène est la possibilité de créer un circuit de presque n'importe quelle complexité à partir d'eux, bien que des systèmes complexes soient rarement nécessaires dans des conditions domestiques. Vous pouvez même dire que plus le cerclage sera facile chaudière de chauffage en polypropylène, mieux c'est - il sera plus facile de l'assembler avec une haute qualité. Lors de la création de systèmes complexes, il existe une forte probabilité de fonctionnement incorrect ou insuffisamment efficace des éléments, il est donc préférable de laisser ce travail aux professionnels.

Sangles en polypropylène
Pour assembler le système de chauffage à la maison, vous pouvez effectuer des connexions en soudant et en utilisant des raccords. La première méthode nécessite un fer à souder spécialisé avec un ensemble de buses pour différents diamètres de tuyaux. Le prix d'un tel appareil est faible. L'assemblage à l'aide de raccords peut être effectué avec des outils normaux, mais les connexions peuvent fuir avec le temps.
Quelle que soit la méthode d'assemblage, il est recommandé de considérer comment la chaudière de chauffage sera attachée de vos propres mains. Le système doit avoir le moins de connexions, sinon la durée de son utilisation est réduite et l'efficacité de l'appareil de chauffage est réduite. Les transitions douces sont également préférables aux transitions nettes.
Le raccordement d'une chaudière à gaz présente certaines caractéristiques. Selon les codes du bâtiment, l'alimentation en gaz de l'appareil doit être effectuée à l'aide de tuyaux métalliques. Et la connexion du tuyau avec le générateur doit se faire avec un entraînement en métal ou "américain". Il est permis d'utiliser des joints uniquement en paronite, l'utilisation de matériaux en caoutchouc, de remorquage ou de ruban adhésif est inacceptable. Ce matériau est composé d'un mélange incombustible de fibres minérales et d'amiante et de caoutchouc, il conserve bien sa forme et assure des joints étanches.
Une connexion dure est nécessaire, en fonction des exigences de sécurité lors de l'utilisation d'appareils à gaz. Les tuyaux et les matériaux des joints doivent être résistants au feu. L'utilisation de caoutchouc comme matériau de joint est également mauvaise en ce qu'elle peut réduire la section transversale du passage de gaz.
Schémas de câblage
Lier deux types de chaudières différents dans un schéma thermique est une étape très importante. Toute erreur, même mineure, à l'exception de l'inefficacité de l'équipement de chauffage, peut créer une situation d'urgence dans la maison.
Le calcul d'un schéma de raccordement à deux chaudières doit être confié à l'organisme de conception afin qu'il puisse sélectionner la paire d'unités la plus optimale avec des options de tuyauterie et de contrôle parallèles ou en série : automatique ou manuel.
Chaudières avec contrôle automatique

Du point de vue de l'hydraulique, ce schéma ne diffère pas beaucoup du principe de la commande manuelle, seuls 2 clapets anti-retour y sont installés.
Ceci est nécessaire pour exclure les flux "errants" ou inactifs de liquide de refroidissement à travers la chaudière, qui est en réserve. Ce problème est également résolu en installant un pistolet hydraulique. Des clapets anti-retour sont installés sur la conduite de retour, dirigés l'un vers l'autre.
Ce système nécessitera également un thermostat qui éteint la pompe pour une circulation forcée. Lorsque le charbon brûle dans la chaudière, il ne servira à rien de faire circuler de l'eau inutilisée dans l'appareil arrêté, créant ainsi une résistance au fonctionnement du deuxième appareil.
Schéma de raccordement pour 2 chaudières avec commande manuelle
Dans cette option, pour la cohérence du fonctionnement des chaudières, seules des vannes d'arrêt et de régulation sont nécessaires. Toutes les commutations opérationnelles entre les unités sont effectuées par les mains de l'opérateur en ouvrant/fermant 2 vannes sur la conduite de retour du caloporteur. Pour arrêter complètement le mouvement de l'eau chaude, vous devrez fermer la 4ème vanne, respectivement, pour l'alimentation et le retour de vapeur.

Dans de tels schémas, je prévois des vases d'expansion pour compenser la dilatation thermique de l'eau lorsque la chaudière est chauffée à partir d'un état froid. Il n'est pas recommandé, pour économiser de l'argent, de laisser un réservoir, car il peut ne pas être en mesure de faire face à la charge lors du fonctionnement de deux chaudières.
Connexion série et parallèle
Ce sont deux schémas de tuyauterie généralement acceptés pour deux chaudières fonctionnant par paires.
Séquentiel, implique l'inclusion séquentielle d'unités sans lignes ni nœuds supplémentaires. En même temps, la première unité dans le sens du mouvement de l'eau la chauffe et la seconde la chauffe jusqu'à la température souhaitée.
Circuit en série
La première option est utilisée pour les petites sources de chauffage. En pratique, c'est assez rare et considéré comme peu pratique, car il est impossible de retirer une unité pour des opérations de réparation sans violer les performances d'une autre.
Un tel schéma sera inopérant si même une unité tombe en panne. Aujourd'hui, ce système a été partiellement modernisé en installant des lignes de dérivation et des vannes d'arrêt et de contrôle supplémentaires.
La connexion en parallèle de différents types d'unités de chaudière dans une seule tuyauterie est considérée comme avantageuse et permet l'installation d'un interrupteur hydraulique et d'une unité de contrôle automatique.
Connexion parallèle
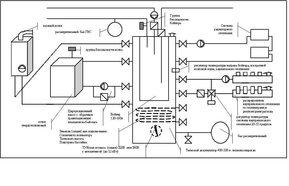
Schémas de raccordement d'un chauffe-eau à une chaudière à gaz.
Passons maintenant à l'examen du schéma de raccordement du chauffe-eau au circuit ECS de la chaudière. Regardons donc l'image ci-dessous :
On peut voir sur la figure que le chauffe-eau à accumulation est connecté séparément à la chaudière et aux consommateurs. La séparation se fait par deux vannes 3 voies avec servomoteurs. La commutation des servos et la mise en marche de la pompe de circulation sont effectuées par un certain dispositif appelé «circuit de gestion de l'alimentation». Cet appareil est relié au thermostat du chauffe-eau. Il n'y a pas de solutions standard ici et cet appareil devra être inventé à partir de zéro.
A titre de comparaison, je vais vous donner un autre schéma du document technique :
Il n'y a pas de vannes à trois voies dans ce circuit et aucun circuit de gestion de l'alimentation. La pompe de circulation est alimentée directement via le thermostat du chauffe-eau. Cela se fait selon le schéma suivant :
Le diagramme supérieur a une caractéristique importante - le chauffe-eau a trois tuyaux de raccordement.Il s'agit d'une option non standard pour les chauffe-eau électriques, mais les chaudières à chauffage indirect ont une entrée et une sortie de recirculation, à travers lesquelles il est tout à fait possible d'organiser un schéma de connexion similaire. Eh bien, pour les chauffe-eau électriques ordinaires, vous devrez encore inventer quelque chose. Parfois, une telle "ferme collective" prend beaucoup de temps, d'efforts et d'argent.
Regardons maintenant comment l'eau circule dans le diagramme du haut. Pour ce faire, je vais donner deux autres images:
Les flèches dans les figures supérieures indiquent le sens de circulation de l'eau dans chaque mode de fonctionnement. Dans ce schéma, le chauffage et l'apport d'eau peuvent se produire simultanément.
Schémas de tuyauterie de chaudière de chauffage pour différents types de circulation et de circuits

Lors de la construction d'un chauffage autonome à la maison, il est important de bien réfléchir et de compléter la tuyauterie des chaudières à gaz, à combustible solide et électriques. Passons en revue les circuits et éléments de cerclage possibles, parlons des circuits classiques, de secours et spécifiques, ainsi que des principaux équipements de ces circuits.

Les principes de base pour la tuyauterie d'une chaudière de toute conception sont la sécurité et l'efficacité, ainsi que la ressource maximale de tous les éléments du système de chauffage. Envisagez différentes options pour organiser le chauffage afin de prendre une décision équilibrée et la plus appropriée pour un cas particulier lors de la construction individuelle.
Variétés de schémas de chauffage pour une maison privée
Dans la version la plus simple du circuit de la chaudière, il n'y a aucune tuyauterie.Dans la grande majorité des cas, l'équipement d'usine des chaudières à allumage électronique se compose des éléments suivants : une pompe, un vase d'expansion, un purgeur d'air automatique et une vanne (avec un réglage de pression de 2,5 kgf/cm2). L'emplacement de tous les nœuds de tuyauterie est le bâtiment : en conséquence, le complexe est transformé en une mini-chaufferie.

En tant qu'éléments supplémentaires, le système peut être équipé de :
- filtre. Le lieu de son installation est le tuyau d'admission. En conséquence, l'échangeur de chaleur est protégé de la contamination, tout en augmentant la résistance hydraulique du circuit. Cela entraîne une diminution de la vitesse du liquide de refroidissement et la pompe elle-même subit une charge supplémentaire.
- Vannes à bille. Ils sont montés sur les sections d'entrée et de sortie. Cela permet de démonter l'échangeur de chaleur ou la chaudière, tout en maintenant le circuit de chauffage.
Garniture de plancher chauffant
Souvent, les clients, n'étant pas particulièrement au courant du fonctionnement d'une chaudière à gaz à double circuit, proposent de lier le deuxième circuit à un plancher chauffant à l'eau et de laisser le premier à un système de chauffage par radiateurs. Bien sûr, si la chaudière fonctionnait sur les deux circuits en même temps, une telle option pourrait être mise en place. Mais pas de chance, les chaudières à double circuit fonctionnent en mode priorité eau chaude.
En termes simples, la chaudière fonctionne soit pour le chauffage, soit pour l'eau chaude, et le deuxième circuit est toujours prioritaire. Par conséquent, combiner le deuxième circuit avec un sol chaud est un exercice dénué de sens.
Lire aussi :
Capacité à mettre en œuvre une connexion conjointe
Concevoir un chauffage classique au gaz n'est pas si facile. Autrement dit, il est facile de créer un schéma de travail, mais son approbation est problématique.La situation des chaudières électriques est moins déplorable en termes de coûts, de délais et de problèmes d'obtention des papiers approuvant la procédure.
Et voici la combinaison de 2 unités multi-combustibles. Il semblerait que vous ne vous retrouverez pas avec des problèmes et que vous passerez littéralement par les autorités pendant des années, pour obtenir des permis. Mais ce n'est pas.
Il n'y a aucune restriction à l'utilisation conjointe d'une chaudière à gaz et électrique dans les documents réglementaires. Cependant, il est toujours nécessaire de coordonner un tel projet dans le service de gaz et d'obtenir une autorisation si vous dépassez la limite établie dans la capacité totale de l'équipement pour l'utilisation de l'électricité
En fait, les codes du bâtiment sont tout à fait favorables à de tels programmes. Pour être plus précis, il n'y a aucune restriction.
Les compteurs d'énergie et de consommation de carburant sont différents. La consommation de ressources n'est pas dépassée, une situation explosive n'est pas provoquée - installez les chaudières en respectant les normes standard, les instructions d'installation pour chacune. Il ne devrait pas y avoir de problèmes.
Nous vous rappelons que l'installation de chaudières à gaz doit être effectuée conformément à la SP 402.1325800.2018 (de plus, ce document est obligatoire et non consultatif).
Schémas de cerclage
La tuyauterie à faire soi-même d'une chaudière à gaz est le plus souvent réalisée selon la méthode classique. C'est-à-dire qu'au début, l'eau commence à monter à travers la canalisation d'alimentation. De plus, le liquide de refroidissement pénètre dans les colonnes montantes, où des dispositifs spéciaux sont installés qui n'ouvrent pas complètement la colonne montante.
Le niveau de chaleur est régulé par des radiateurs, qui intègrent un starter et des cavaliers. Assurez-vous d'installer une vanne d'arrêt sur la deuxième ligne d'alimentation et placez un purgeur d'air dans la partie supérieure du circuit du vase d'expansion.Le liquide de refroidissement revient déjà le long du niveau inférieur de l'alimentation.
Pour effectuer vous-même la tuyauterie d'une chaudière à double circuit, vous devez préparer certains appareils qui seront nécessaires pendant les travaux:
- tête thermique ou vanne de distribution ;
- pompe pour circulation interne;
- robinets : vidange et boule ;
- vase d'expansion;
- grue d'équilibrage;
- filtre en ligne ;
- attaches;
- vannes : anti-retour et pneumatique.
- té et coins.
Habituellement, cette méthode est utilisée dans les systèmes de chauffage simples de petits appartements et maisons.

La particularité de ces unités de chauffage est que le contrôle est automatique. Pour les pièces individuelles, vous pouvez choisir un régime de température individuel, les capteurs du système contrôlent entièrement ce processus.
Cependant, un tel schéma de cerclage a aussi ses côtés négatifs, à savoir :
- coût élevé des composants;
- un schéma de cerclage complexe qui dépasse le pouvoir d'une personne ordinaire - un non-professionnel;
- coûts de service élevés ;
- équilibrage constant des pièces.
Si votre maison a un système de chauffage très complexe, par exemple, il y a un «plancher chaud» et des radiateurs, il y a alors une sorte d'incohérence dans le mouvement du liquide de refroidissement. Par conséquent, le découplage hydraulique est nécessairement inclus dans le schéma de tuyauterie. Il forme plusieurs circuits de circulation de l'eau - général et chaudière.
Pour imperméabiliser les circuits entre eux, un échangeur de chaleur supplémentaire est utilisé. Ceci est nécessaire si vous combinez des systèmes fermés et ouverts. Ces installations de type séparé doivent avoir leur propre pompe de circulation, des vannes d'alimentation et de vidange et un système de sécurité.
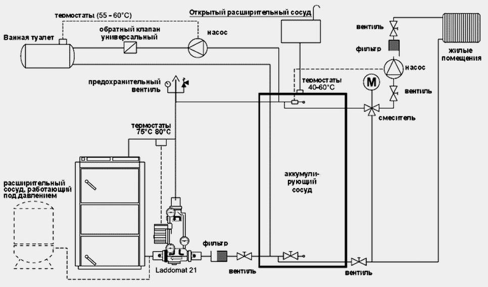
Raccordements pour chaudières à combustible solide.
Les chaudières de ce type n'ont pas la possibilité de réguler l'apport de chaleur.La combustion du carburant se produit en continu, par conséquent, en cas de panne de courant, la pompe s'éteindra, ce qui est responsable du mouvement forcé du liquide de refroidissement. Mais, le chauffage continuera et la pression augmentera, par conséquent, ce processus désactivera l'ensemble du système.

Pour éviter de telles situations, plusieurs types de schémas d'urgence sont fournis qui vous permettent d'évacuer l'excès de chaleur:
- Approvisionnement d'urgence en eau froide;
- Connexion de la pompe à des batteries ou à un générateur ;
- La présence d'un circuit gravitationnel;
- Circuit d'urgence supplémentaire.
Conclusions et vidéo utile sur le sujet
Synchronisation du fonctionnement et de l'arrêt des chaudières dans une installation parallèle :
L'installation de 2 chaudières de chauffage, gaz et électrique, est une sage décision pour augmenter la capacité des équipements de chauffage, ainsi que pour le chauffage d'appoint du bâtiment. L'installation parallèle d'unités n'est pas aussi difficile qu'il y paraît au premier abord.
L'essentiel est de sélectionner correctement le schéma d'arrangement et de calculer correctement la capacité totale ou de réserve de l'équipement. Si vous n'êtes pas sûr de vos capacités et que vous ne pouvez pas vous débrouiller seul, il est préférable de contacter les plombiers. Ils vous aideront à installer rapidement et efficacement un système d'alimentation en chaleur fiable et confortable de votre maison.








































