- Restrictions pour le montage ECT
- Comment se connecter au chauffage individuel
- Tuyau unique
- Bitube
- La gravité
- Combiné : plancher d'eau et batteries
- Types de sols chauds
- Les principaux avantages du chauffage au sol :
- Les sols chauds sont divisés en 2 types:
- Particularités
- coulage du béton
- Type de mélange série et parallèle
- Chauffage vapeur
- Schémas de pose du circuit d'eau
- Pose de plancher d'eau
- Séquence de travail
- La pose de canalisations
- Test du système
- Chape de finition
- Pose de carreaux de céramique
- Le concept de chauffage au sol
- Nous prenons en compte les fonctionnalités
- Schémas de pose du circuit d'eau
- Comment fonctionne le chauffage au sol à partir d'une chaudière de chauffage
- Schéma avec un kit thermostatique pour une boucle
- Normes établies pour la température de surface du chauffage par le sol
Restrictions pour le montage ECT
Les fabricants de composants pour chauffage au sol (TP) ne précisent pas toujours s'il existe des restrictions pour l'installation de systèmes d'eau, mais elles existent. Dans certains cas, il est interdit de monter des structures de chauffage.
Là où il n'est pas d'usage d'installer des planchers d'eau :
- dans les immeubles à appartements. Le chauffage centralisé est distribué entre les appartements. Une connexion supplémentaire dans l'un d'eux entraînera un déséquilibre thermique et hydraulique.
- Dans des lieux publics.Le chauffage par le sol est considéré comme inefficace, car les pertes de chaleur sont élevées et les systèmes essentiellement économiques deviennent coûteux pendant le fonctionnement.
- Dans les zones résidentielles avec une isolation thermique insuffisante comme principale source de chaleur. L'une des conditions d'installation du chauffage au sol dans les régions du nord est la réduction des déperditions de chaleur dues à l'isolation des murs et des sols, ainsi que l'installation de radiateurs sur le pourtour des locaux, sous les fenêtres.
La combinaison du chauffage traditionnel par radiateurs et du chauffage par le sol est reconnue comme le système de chauffage le plus efficace, et les radiateurs restent les principales sources de chaleur.
Mais parfois le système caché sous le parquet joue un rôle majeur :
Galerie d'images
Photo de
Chambres spacieuses avec fenêtres panoramiques
Salles d'enfants et de jeux
Les sols chauffants, équipés conformément aux normes et aux nuances technologiques, sont sûrs, hygiéniques et n'affectent pas l'esthétique des locaux.
Et le schéma de connexion sélectionné est responsable de la fonctionnalité et de la facilité d'utilisation, dont la description sera discutée plus en détail.
C'est intéressant : un schéma de câblage typique dans une maison - exposer l'essentiel
Comment se connecter au chauffage individuel
Il existe quatre types de schémas de raccordement pour le chauffage individuel: monotube, bitube, gravité, combiné.
Tuyau unique

Son autre nom est Leningradka. C'est l'un des plus simples et ne nécessite pas de gros investissements financiers.
Pour mettre en œuvre ce schéma, une ligne principale d'eau chaude est nécessaire et le circuit augmente sa longueur totale. L'ensemble du processus est réalisé grâce à la pompe de circulation.
Il est installé au centre de l'autoroute. Le circuit de chauffage par le sol à eau est monté après la pompe et la ligne de retour est devant celle-ci.
Des régulateurs pour le contrôle et un mélangeur pour le chauffage par le sol sont fixés aux sections ouvertes du tuyau.
Attention! La longueur du circuit utilisé dans ce schéma ne doit pas dépasser 20 à 30 m
Bitube
Il est considéré comme le plus efficace pour le fonctionnement complet du chauffage par le sol.
Contrairement au précédent, ce schéma implique la présence de tuyaux séparés connectés à la chaudière - pour l'alimentation en eau chaude et le retour.
Grâce à l'utilisation de vannes à boisseau sphérique et d'un mélangeur dans une zone ouverte, il devient possible de mettre en service un système de chauffage par le sol.
Le contour utilisé dans ce schéma ne doit pas dépasser 50 m.
Photo 2. Schéma à deux tuyaux pour connecter un sol chaud à l'aide de vannes à boisseau sphérique, de pompes de circulation.
La gravité
L'eau circule naturellement dans la canalisation. Le raccordement du circuit à ce schéma de chauffage par le sol se fait en fonction de la pente principale. La connexion se fait au début de la pièce et la ligne de retour est à la fin.
Le paramètre de tuyau de ligne doit commencer à partir de 3,2 cm.
Le pipeline peut fonctionner sous la forme d'un serpent ou d'une spirale.
Combiné : plancher d'eau et batteries
Deux propriétés distinguent un tel système : circulant et étanche.
Les deux composants du circuit sont fixés sur une colonne montante commune. Le liquide de refroidissement est acheminé vers le circuit du plancher par l'intermédiaire de l'unité de mélange. Là, pour maintenir une température de sol confortable, de l'eau froide peut y être ajoutée à partir de la conduite de retour.
Après cela, le liquide de refroidissement est séparé en branches séparées à l'aide de peignes collecteurs. Les planchers chauffants sont fournis avec leur propre pompe de circulation.

Photo 3.Schéma combiné pour connecter un sol au chauffage: avec une chaudière, des batteries, un système de collecte, une unité de mélange.
Les nuances du schéma combiné:
- organisation obligatoire de la présence dans le système de chauffage par le sol et des radiateurs de conditions de température indépendantes;
- la nécessité d'utiliser un grand nombre de composants supplémentaires du processus;
- la régulation d'un système combiné implique la présence de mitigeurs avec vannes thermostatiques, une régulation en fonction de la température extérieure par un régulateur externe, des sondes d'ambiance, etc.
Types de sols chauds
Avant de créer un sol chaud de vos propres mains, vous devez déterminer quels types de systèmes de chauffage sont et lesquels conviennent le mieux à une maison particulière.
Les principaux avantages du chauffage au sol :
- chauffage uniforme de la pièce;
- confort;
- autonomie complète.
La chaleur générée par ces planchers est efficacement utilisée pour le chauffage des locaux. Comment choisir un plancher chauffant pour sa maison ? Il existe différents types de chauffage au sol, vous ne pouvez donc déterminer lequel est le meilleur qu'en connaissant tous leurs avantages et inconvénients. Certains d'entre eux sont chauffés à l'eau chaude (eau), tandis que d'autres sont chauffés à l'électricité (électrique). Ces derniers sont divisés en 3 types :
- canne à pêche;
- type de câble ;
- film.
Tous les sols ont leurs propres avantages et inconvénients. Ainsi, les avantages des planchers chauffants à l'eau comprennent:
- manque de conversion d'air, créant une atmosphère plus confortable dans la maison;
- température de chauffage relativement basse ;
- manque de coins humides, ce qui empêche la formation de champignons;
- humidité normale dans la pièce;
- facilité de nettoyage;
- autorégulation du transfert de chaleur lorsque la température change;
- efficacité, permettant de réduire les coûts de chauffage de 20 à 30%;
- manque de radiateurs de chauffage;
- longue durée de vie (jusqu'à 50 ans).
Les inconvénients des planchers d'eau ne peuvent être attribués qu'au fait qu'ils ne peuvent pas être utilisés dans un immeuble à partir d'un système de chauffage central et qu'une autorisation des services du logement et des services communaux est requise pour leur installation dans de tels bâtiments.
Les avantages d'un plancher chauffant électrique incluent les mêmes propriétés qu'un plancher d'eau, mais en plus, ils ont toujours la possibilité de réparer les défauts locaux et l'installation sans équipement ni permis spéciaux.
Plancher chaud faites-le vous-même
Beaucoup de gens se demandent si le sol stratifié convient au chauffage par le sol ? Quels matériaux sont utilisés pour les revêtements de sol? Les inconvénients de tels systèmes de chauffage comprennent:
- Restriction dans le choix du type de revêtement de sol. Cela signifie que son coefficient de transfert de chaleur ne doit pas dépasser 0,15 W/m2K. Pour un revêtement décoratif d'un tel sol, les carreaux, les sols autonivelants, le granit, le marbre, le linoléum, le stratifié, la moquette, qui ont un marquage permissif, conviennent. Ainsi, un sol chaud sous un tapis ou sous un tapis ne peut être monté que dans le respect des exigences ci-dessus.
- La nécessité de surélever le sol de 6 à 10 cm.
- L'inertie du chauffage pendant 3-5 heures.
- L'utilisation de meubles en bois naturel, car les produits en MDF, aggloméré, plastique, à chauffage constant, peuvent libérer des substances nocives pour l'homme.
- Coûts financiers assez élevés pour l'électricité lors de l'installation de planchers électriques.
Compte tenu de tous les avantages et inconvénients ci-dessus du chauffage au sol, il est préférable de les installer dans de petites pièces: dans la salle de bain, le couloir, les toilettes, la cuisine, la chambre, sur un balcon isolé. Le plus souvent, les maîtres posent un sol chaud sous le carrelage. Cela est dû aux bonnes caractéristiques de conduction thermique de la céramique. Les planchers d'eau conviennent mieux au chauffage des locaux 24 heures sur 24.
Les sols chauds sont divisés en 2 types:
- Chape confortable, légèrement chauffante, garantissant une sensation agréable lors de la marche. Parallèlement à eux, d'autres systèmes de chauffage sont également utilisés.
- Chauffage, quand, en plus de créer des conditions confortables, ils sont un chauffage à part entière.
Pour les appartements dans des immeubles à plusieurs étages, il est préférable d'utiliser le chauffage au sol électrique et dans les maisons privées - l'eau. Un plancher d'eau chaude donne rarement une puissance spécifique supérieure à 100 W/m2, ce chauffage doit donc être utilisé dans des bâtiments bien isolés.
Il vaut mieux confier le calcul d'un plancher chauffant à l'eau ou d'un système électrique à des spécialistes, car tout le monde ne pourra pas calculer tous les indicateurs nécessaires dans le respect des normes sanitaires. Calculez combien coûte un sol chaud, tout le monde peut le faire indépendamment, à l'aide d'un calculateur en ligne.
Particularités
Le plancher chauffant est un système de chauffage situé sous le revêtement de sol. Il peut être utilisé comme chauffage auxiliaire ou principal.
Cette conception se compose de plusieurs éléments principaux :
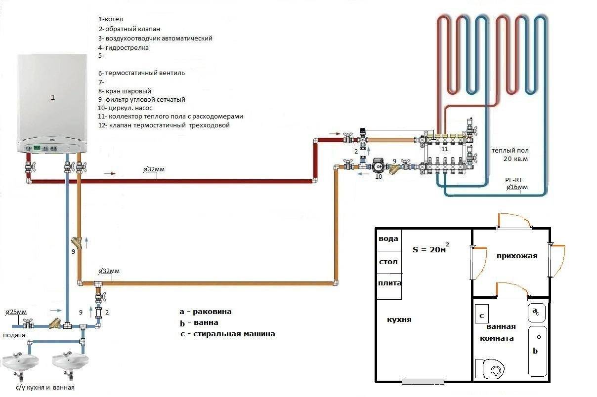
Canalisations de chaleur. Selon le mode de chauffage, ils sont divisés en eau et électricité. Ces derniers ont aujourd'hui commencé à être utilisés beaucoup plus souvent, car il est plus facile de travailler avec eux.Les planchers d'eau ne peuvent pas fonctionner directement à partir de l'électricité. L'eau qu'ils contiennent est chauffée à l'aide de différents types de chaudières, qui doivent être correctement connectées aux tuyaux.


L'installation d'un plancher d'eau est une procédure complexe que tous les spécialistes ne peuvent pas effectuer. Mais, après avoir monté ce système, vous obtiendrez une conception durable et économique.
coulage du béton
Comment faire un sol chaud dans le garage - installation de sols électriques et hydrauliquesPour cela vous aurez besoin de :
- Placez un treillis métallique sur le pipeline, qui sera divisé en cellules de 10x10 cm et aura une section de fil d'au moins un tiers de mm.
- Le treillis doit être monté de manière à ce que les endroits marqués d'une couture de décompression ne se croisent pas avec ses feuilles.
- Le renforcement du treillis résultant est réalisé à l'aide de fibres polymères ou métalliques, qui sont ajoutées directement à la solution de béton.
- Il est conseillé d'utiliser des chapes de sol autonivelantes, ou un plastifiant avec béton structurel, car cela donnera de l'élasticité au mortier (lire : "Comment couler un chauffage par le sol : subtilités de pose").

Type de mélange série et parallèle

Connexion série
Vous pouvez également utiliser plusieurs types de mixage à la fois si nécessaire. Un tel schéma de raccordement d'un plancher chauffant à l'eau à une chaudière en série n'a qu'un seul avantage. Cette option est plus correcte et productive du point de vue de l'ingénierie thermique, car le débit de sortie vers la chaudière sera réduit et sa température sera la même qu'au sol.

Mélange parallèle
Une autre option est le mélange parallèle. Soit dit en passant, dans n'importe quel schéma, vous pouvez remplacer le by-pass par une vanne de by-pass.Il est nécessaire pour que lorsqu'une certaine pression est atteinte, il commence à faire passer de l'eau à travers lui-même.
Cela vous permet de ne pas faire passer de l'eau en permanence dans le by-pass lorsque les circuits sont en fonctionnement. Si tous les circuits ne sont pas disponibles, alors la vanne de dérivation s'ouvre et commence à laisser passer le débit afin que la pompe ne fonctionne pas en charge et économise de l'électricité.
Quand pourriez-vous avoir besoin de fermer des circuits ? Par exemple, dans les maisons où il y a un contrôle climatique, il peut les bloquer lorsque la température optimale est atteinte.
Lorsque tous les circuits sont fermés, un by-pass avec vanne de by-pass aidera à alimenter la pompe en débit. La soupape de dérivation est ajustée mécaniquement à la pression requise à laquelle elle commencera à fonctionner.
Un tel système présente un inconvénient : l'eau de sortie sera égale à la température entrant dans le plancher chaud.
Quelques schémas supplémentaires sur la connexion d'un plancher chauffé à l'eau à un système de chauffage sont illustrés sur la photo:

Comparaison de deux schémas d'installation
Dans le schéma, le contour est indiqué par le mot "plancher", et les flèches indiquent le sens des écoulements d'eau. Lequel des deux régimes sera le meilleur? La réponse est simple : dans un système en série, tout le travail de la pompe sera dirigé vers l'alimentation du circuit de chauffage par le sol, et dans un système parallèle, il fonctionnera moins efficacement en raison de la circulation d'entrée.
Si vous souhaitez obtenir le maximum d'effet du fonctionnement de la pompe sur les circuits, vous devez absolument choisir la première méthode de connexion. Un autre avantage de la méthode de connexion en série est que vous pouvez connecter beaucoup plus de circuits et que la pompe ne partagera pas l'alimentation avec d'autres anneaux de circulation.
Chauffage vapeur

Chauffage avec une cuve à membrane
Parfois, le chauffage à la vapeur est associé à des structures de chauffage des locaux à base d'eau.Et ici, en fait, il n'y a pas d'erreur, mais il y a une mise en garde : la vapeur est de l'eau portée à ébullition.
Ainsi, le principe de fonctionnement d'un système de chauffage à vapeur est que l'eau de la chaudière est chauffée jusqu'à ce que de la vapeur se forme, puis ce liquide de refroidissement pénètre dans les éléments chauffants par des tuyaux.
Système de chauffage avec liquide de refroidissement sous forme de vapeur, composé des éléments structurels suivants :
- un générateur de chaleur, présenté sous la forme d'une chaudière, qui chauffe de l'eau et accumule de la vapeur ;
- une soupape d'échappement qui contrôle le débit de vapeur dans le système ;
- canalisations principales ;
- radiateurs de chauffage.
Il est important de savoir: lors de l'installation d'une structure de chauffage à vapeur, il est strictement interdit d'utiliser des tuyaux en plastique. Quant à la classification du chauffage à la vapeur, elle est absolument similaire aux systèmes de chauffage à eau. Quant à la classification du chauffage à la vapeur, elle est absolument similaire aux systèmes de chauffage à eau.
Quant à la classification du chauffage à la vapeur, elle est absolument similaire aux systèmes de chauffage à eau.
Schémas de pose du circuit d'eau
Si l'installation de planchers d'eau chaude est effectuée selon la technologie traditionnelle moletée dans une séquence claire, la pose du tuyau de chauffage peut être effectuée en différentes variantes. L'objectif principal poursuivi lors de l'équipement des planchers chauffants est de chauffer uniformément toute la surface de la pièce chauffée. Poser le pipeline exactement comme vous le souhaitez signifie créer délibérément des zones problématiques dans toute la structure. Le liquide de refroidissement, à mesure qu'il est consommé, a tendance à perdre rapidement de la température, il faut donc poser les tuyaux, en partant des murs, puis en se déplaçant vers l'entrée de la pièce ou vers son centre.Pour cela, des schémas optimaux spécialement conçus pour la pose du circuit d'eau, chacun ayant ses propres caractéristiques.
L'unité de mélange et le collecteur constituent le début de l'ensemble du système de chauffage. Les circuits d'eau sont connectés dans un ordre clair. Le début du pipeline est au tuyau d'entrée, l'extrémité du tuyau est reliée au clapet anti-retour.
Vous pouvez monter un sol chaud de vos propres mains, de l'eau, dont le contour sera posé comme suit:
- installation de tuyaux selon le schéma du serpent "
- pose du pipeline selon le schéma en escargot;
- régime combiné.

Lors de l'installation du chauffage dans des pièces d'angle, un schéma de pose de tuyaux pour un chauffage amélioré est utilisé.

Dans chaque cas individuel, nous pouvons parler des avantages d'un régime particulier. Par exemple : l'escargot est le motif le plus simple. La courbure du tuyau atteint ici 900, tandis que dans le serpent, le tuyau de chauffage sera plié de 1800.
Lorsque les pièces chauffées ont une pente linéaire, il est préférable de monter le tuyau selon le schéma "serpent". La canalisation est posée dans le sens allant de l'unité de mélange vers la pente. La congestion de l'air dans ce mode de réalisation est facilement éliminée, ce qui ne peut être dit à propos d'un tuyau posé selon le schéma «en escargot». Dans les pièces en pente, l'élimination des poches d'air peut être problématique.
Pour les grandes surfaces où il est nécessaire d'utiliser plusieurs circuits d'eau de même longueur pour le chauffage, le schéma de pose de canalisation «serpent» est très pratique. Grâce à cette méthode d'installation, il est possible d'obtenir un fonctionnement équilibré de l'ensemble du système de chauffage.
Les tuyaux de chauffage posés sur la base préparée sont connectés à un collecteur qui distribue l'alimentation en liquide de refroidissement au système.L'armoire de distribution avec l'unité de mélange est installée soit dans la pièce chauffée, soit à côté, ce qui réduit considérablement le nombre de tuyaux et la consommation d'autres matériaux. Les coudes de la conduite d'eau au point de raccordement au collecteur sont cousus dans une boîte de protection spéciale.
Dans chaque cas, un certain ordre de pose de la conduite d'eau doit être suivi. Lorsque vous travaillez avec le schéma en escargot, le tuyau est d'abord posé le long du périmètre des murs, après quoi un virage suit le mur le plus éloigné. Dans le sens opposé, le tuyau est posé en spirale, atteignant le centre de la pièce chauffée. Pour le circuit serpent, la pose du circuit d'eau est la suivante. Le tuyau se trouve le long du périmètre des murs, après quoi des coudes uniformes sont réalisés dans la direction opposée.
Utilisés dans certains cas, les schémas d'installation combinés pour les tuyaux de chauffage pour le chauffage par le sol impliquent l'utilisation simultanée des deux options. Une moitié de la pièce pourra être chauffée par un circuit d'eau serpentin, tandis que l'autre moitié de la pièce sera chauffée par une volute.
Pose de plancher d'eau
Pour installer le système de vos propres mains, vous aurez besoin des matériaux et outils suivants :
- tuyaux;
- soupapes;
- raccord;
- agrafes ;
- pompe;
- maille renforcée;
- collectionneur;
- ruban amortisseur;
- matériaux d'imperméabilisation;
- matériaux d'isolation thermique;
- ruban de construction;
- attaches;
- un jeu de vis;
- perforateur;
- roulette;
- niveau du bâtiment ;
- Tournevis;
- clés.
Séquence de travail
Tout d'abord, il est nécessaire de nettoyer la surface de la saleté, de toutes sortes de renflements et de petites fissures. La qualité du nivellement de la surface doit être vérifiée avec un niveau de bâtiment, car si la surface est inégale, l'équilibre du transfert de chaleur peut être perturbé.
L'étape suivante consiste à installer le collecteur, où seront situés les principaux composants du système. Lors de l'installation de l'armoire, vous devez choisir la bonne hauteur par rapport à la surface du sol afin d'éviter les problèmes de plis dans les tuyaux.
Collecteur pour chauffage au sol à eau
Après avoir installé l'armoire électrique, vous devez commencer à poser l'étanchéité. Le coût le moins cher est le polyéthylène, qui se chevauche. Les coutures sont jointes avec du ruban adhésif.
Vient ensuite l'isolation. En tant que matériaux d'isolation thermique, vous pouvez utiliser:
- feuille de polyéthylène expansé;
- mousse de polystyrène extrudé;
- mousse plastique (épaisseur de l'ordre de 50 à 100 millimètres).
Après avoir posé le matériau calorifuge, vous devez décomposer le ruban amortisseur. Il est conçu pour compenser la dilatation de la chape due au chauffage de surface.
Pose de ruban amortisseur
Ensuite, un treillis de renforcement est placé. Il est nécessaire de renforcer la chape. Si vous utilisez des bouffées en plastique spéciales, les tuyaux peuvent être fixés au treillis d'armature, ce qui vous permettra d'économiser sur l'achat de clips.
Treillis d'armature pour chauffage au sol
La pose de canalisations
Lors de la pose de tuyaux, vous pouvez utiliser l'une des trois méthodes principales suivantes: double hélice, hélice ordinaire ou "serpent". Il est préférable d'utiliser une spirale dans les espaces intérieurs, et là où il y a des fenêtres, il est préférable d'utiliser un «serpent». La pose des tuyaux commence à partir d'un mur plus froid - cela permettra à l'air chauffé d'être réparti plus uniformément.
Schéma de pose des tuyaux de chauffage au sol
Pour les pièces disposant d'un balcon, d'une loggia, d'une véranda ou d'un grenier, un circuit supplémentaire sera nécessaire, sinon il y aura de sérieuses pertes d'énergie thermique.
Lors de l'installation, le tuyau doit être raccordé à l'armoire électrique. De plus, le tuyau est relié au collecteur de retour. Aux joints du tuyau, des joints ondulés doivent être portés.
Test du système
Après avoir créé un sol chaud, il est nécessaire d'effectuer un test hydraulique (test de pression). Cela est nécessaire pour identifier les défauts du système. Pour ce faire, le système est rempli d'eau à une pression 1,5 fois supérieure à la normale. Les tests peuvent également être effectués avec un compresseur d'air. La période de test est d'un jour. Si les fuites et autres défauts de tuyauterie ne sont pas détectés, vous pouvez commencer à créer une chape.
Chape de finition
L'épaisseur de la chape sous le carreau peut varier entre 3 et 6 centimètres. La pose du carrelage ne peut se faire qu'un mois après la création de la chape. Pour accélérer le séchage de la chape, vous pouvez allumer le système de chauffage, mais la température ne doit pas dépasser 30 degrés.
La chape peut être réalisée dans l'un des deux matériaux suivants :
- mortier sable-ciment (une option économique, mais il faudra 25 jours pour sécher une telle chape);
- mélange autonivelant (sèche 10 jours).
Jusqu'à séchage complet, la chape doit être sous haute pression. Une fois le mortier durci, vous pouvez commencer à poser les carreaux de vos propres mains.
Pose de carreaux de céramique
Pose de carreaux céramiques sur plancher chauffant
Le processus de pose de carreaux de vos propres mains sur un sol d'eau est le même que lorsque vous travaillez avec d'autres surfaces. On peut seulement noter qu'il est plus pratique d'utiliser des carreaux lisses. Une couche de colle est appliquée à l'aide d'une spatule crantée spéciale.Après avoir appliqué le carreau sur la surface, il doit être soigneusement pressé et maintenu pendant un certain temps. Les coutures doivent être très uniformes, il est donc préférable d'utiliser des croix spéciales. Le jointoiement n'est effectué qu'après séchage complet de la colle, ce qui peut prendre jusqu'à 2 jours.
Lors de la pose des carreaux, le plancher d'eau ne doit pas être allumé. Son fonctionnement n'est possible qu'après le scellement.
Si vous suivez les instructions, il est tout à fait possible de créer un sol chaud par vous-même. Bien que ce travail soit très laborieux, le résultat justifiera l'effort. Un plancher chauffé à l'eau bien installé servira les habitants de la maison pendant de nombreuses années.
Le concept de chauffage au sol
La pose de sols chauds et de sols à eau chaude dans un appartement dans les pays européens se fait depuis les années 80 du siècle dernier. En Autriche, en Suisse et en Allemagne, un plancher chauffant à eau dans un appartement est installé dans 60% des maisons. Différentes sources d'énergie sont reliées au chauffage pour le chauffage au sol :
- émetteurs infrarouges;
- câbles électriques chauffants;
- Appareil PLEN, films avec spirale électrique intégrée et autres.
Le sol chaud et la technologie de son exécution dans ce cas permettent le chauffage par une canalisation posée avec un liquide chaud, le plus souvent c'est de l'eau, parfois de l'antigel ou de l'antigel est utilisé. La pose d'un plancher chauffé à l'eau nécessite de poser les tuyaux uniformément sur la surface du sol.
Pendant la circulation, le liquide dans le système de chauffage passe par une source de chauffage centralisée, dégage de la chaleur au béton, puis l'air est chauffé. La technologie de pose d'un plancher chauffant à l'eau permet de chauffer l'eau avec une chaudière autonome, ou les planchers chauffants d'un appartement sont reliés au chauffage central.Dans les deux cas, l'inclusion et l'installation d'un plancher chauffant à l'eau peuvent se faire à la main.
Les technologies modernes simplifient l'installation d'un plancher chauffant à l'eau. On utilise des tuyaux dont la configuration est basée sur la mémoire moléculaire du polyéthylène réticulé. Cela a réduit le coût des matériaux, le schéma de raccordement pour un plancher chauffé à l'eau et la technologie d'installation sont devenus plus simples et la fiabilité a augmenté.
L'installation et la coulée d'un sol chaud n'est pas un processus difficile, il est tout à fait possible de créer un sol d'eau chaude de vos propres mains. Pour cela, plusieurs méthodes et matériels spéciaux ont été développés. Les gens souhaitent savoir comment connecter le sol chaud de la pièce au système de chauffage, comment mettre en œuvre ce projet par eux-mêmes.
Nous prenons en compte les fonctionnalités
Afin d'analyser plus en détail les schémas de connexion d'un sol chaud avec un liquide de refroidissement, rappelons certaines des caractéristiques de ce système de chauffage.
- Tout d'abord, la température recommandée dans le système doit être de 35 à 45 °C. Pas plus. Les options de température dans les radiateurs de chauffage pour le chauffage par le sol ne conviennent pas. Cela signifie qu'à l'entrée d'eau du système, il est nécessaire de prévoir un mécanisme de régulation (réduction) de la température du liquide de refroidissement.
- Deuxièmement, la circulation du liquide de refroidissement dans le système doit être constante. Dans le même temps, la vitesse de son déplacement ne doit pas dépasser 0,1 m par seconde ;
- Troisièmement, la différence de température entre le liquide de refroidissement à l'entrée et à la sortie ne doit pas dépasser 10˚C ;
- Quatrièmement, le système de plancher chauffant à l'eau ne doit pas affecter les autres systèmes de chauffage, ainsi que le système d'alimentation en eau de la maison.
Schémas de pose du circuit d'eau
Si l'installation de planchers d'eau chaude est effectuée selon la technologie traditionnelle moletée dans une séquence claire, la pose du tuyau de chauffage peut être effectuée en différentes variantes.L'objectif principal poursuivi lors de l'équipement des planchers chauffants est de chauffer uniformément toute la surface de la pièce chauffée. Poser le pipeline exactement comme vous le souhaitez signifie créer délibérément des zones problématiques dans toute la structure. Le liquide de refroidissement, à mesure qu'il est consommé, a tendance à perdre rapidement de la température, il faut donc poser les tuyaux, en partant des murs, puis en se déplaçant vers l'entrée de la pièce ou vers son centre. Pour cela, des schémas optimaux spécialement conçus pour la pose du circuit d'eau, chacun ayant ses propres caractéristiques.
L'unité de mélange et le collecteur constituent le début de l'ensemble du système de chauffage. Les circuits d'eau sont connectés dans un ordre clair. Le début du pipeline est au tuyau d'entrée, l'extrémité du tuyau est reliée au clapet anti-retour.
Vous pouvez monter un sol chaud de vos propres mains, de l'eau, dont le contour sera posé comme suit:
- installation de tuyaux selon le schéma du serpent "
- pose du pipeline selon le schéma en escargot;
- régime combiné.
Lors de l'installation du chauffage dans des pièces d'angle, un schéma de pose de tuyaux pour un chauffage amélioré est utilisé.

Dans chaque cas individuel, nous pouvons parler des avantages d'un régime particulier. Par exemple : l'escargot est le motif le plus simple. La courbure du tuyau atteint ici 900, tandis que dans le serpent, le tuyau de chauffage sera plié de 1800.
Lorsque les pièces chauffées ont une pente linéaire, il est préférable de monter le tuyau selon le schéma "serpent". La canalisation est posée dans le sens allant de l'unité de mélange vers la pente. La congestion de l'air dans ce mode de réalisation est facilement éliminée, ce qui ne peut être dit à propos d'un tuyau posé selon le schéma «en escargot».Dans les pièces en pente, l'élimination des poches d'air peut être problématique.
Pour les grandes surfaces où il est nécessaire d'utiliser plusieurs circuits d'eau de même longueur pour le chauffage, le schéma de pose de canalisation «serpent» est très pratique. Grâce à cette méthode d'installation, il est possible d'obtenir un fonctionnement équilibré de l'ensemble du système de chauffage.
Les tuyaux de chauffage posés sur la base préparée sont connectés à un collecteur qui distribue l'alimentation en liquide de refroidissement au système. L'armoire de distribution avec l'unité de mélange est installée soit dans la pièce chauffée, soit à côté, ce qui réduit considérablement le nombre de tuyaux et la consommation d'autres matériaux. Les coudes de la conduite d'eau au point de raccordement au collecteur sont cousus dans une boîte de protection spéciale.
Dans chaque cas, un certain ordre de pose de la conduite d'eau doit être suivi. Lorsque vous travaillez avec le schéma en escargot, le tuyau est d'abord posé le long du périmètre des murs, après quoi un virage suit le mur le plus éloigné. Dans le sens opposé, le tuyau est posé en spirale, atteignant le centre de la pièce chauffée. Pour le circuit serpent, la pose du circuit d'eau est la suivante. Le tuyau se trouve le long du périmètre des murs, après quoi des coudes uniformes sont réalisés dans la direction opposée.
Utilisés dans certains cas, les schémas d'installation combinés pour les tuyaux de chauffage pour le chauffage par le sol impliquent l'utilisation simultanée des deux options. Une moitié de la pièce pourra être chauffée par un circuit d'eau serpentin, tandis que l'autre moitié de la pièce sera chauffée par une volute.
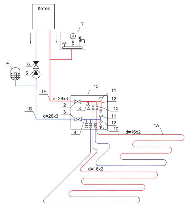
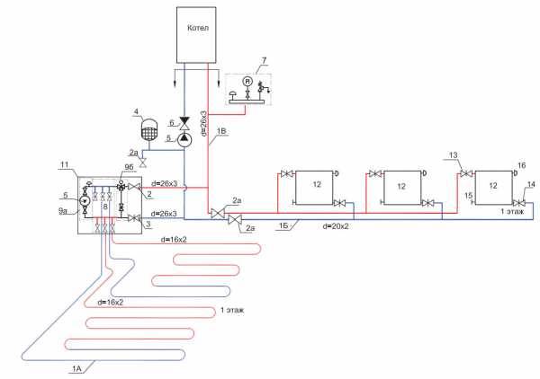
Comment fonctionne le chauffage au sol à partir d'une chaudière de chauffage
L'éventail des travaux à effectuer pour alimenter le sol chaud à partir de la chaudière de chauffage n'est pas différent de celui lors d'un écrasement dans un itinéraire centralisé
Il vous suffit de prêter attention aux facteurs suivants :
- Présence d'un groupe de sécurité. S'il est absent dans la conception de la chaudière, le groupe devra être installé conformément aux normes de conception des réseaux de chauffage.
- Insertion du noeud collecteur. Cet élément vous permettra de répartir le débit de liquide de refroidissement entre les radiateurs et le plancher chauffant dans la proportion requise.
- Installation d'une pompe de circulation. S'il n'est pas intégré à la chaudière, vous devrez dépenser de l'argent pour l'achat, ce qui garantit l'efficacité de l'apport de chaleur et sa répartition uniforme dans toutes les pièces du bâtiment.
Nuance - toute modification apportée au chauffage central doit être convenue et accompagnée d'un certain ensemble de documents, dont l'un est une solution de conception approuvée et convenue. L'achat d'une chaudière sera un plaisir coûteux, mais cela vous évitera de nombreux problèmes avec les autorités compétentes.
Schéma avec un kit thermostatique pour une boucle
Ce système de chauffage est mis en œuvre à l'aide de petits kits d'installation thermique. Ils ont été conçus à l'origine pour n'attacher qu'une seule boucle.
Ici, vous n'avez pas besoin de clôturer des collecteurs complexes, des groupes de mélange, etc. Il est conçu pour chauffer des pièces d'une superficie maximale de 15 à 20 m2.
Il ressemble à une petite boîte en plastique dans laquelle sont montés :

limiteur de température du liquide de refroidissement
limiteur réagissant à la température ambiante dans une pièce chauffée
Bouches d'aération

Le plus souvent, les gens utilisent de tels kits dans 3 cas :
12
Afin de ne pas tirer une seule boucle du premier au deuxième étage, et d'y utiliser des bouches d'aération, vous pouvez utiliser cette solution peu coûteuse.

3
Encore une fois, comme alternative, vous pouvez utiliser un kit thermostatique.
Dans les trois cas, il vous suffit de le raccorder directement au radiateur, à la colonne montante ou au collecteur de chauffage le plus proche. En conséquence, vous obtenez automatiquement une boucle de chauffage au sol finie.
Inconvénients de ce kit :
faible confort - si vous chauffez correctement la chaudière, votre sol sera constamment surchauffé
Bien sûr, vous pouvez également fournir de l'eau refroidie à partir du réservoir tampon, mais nous arrivons ensuite au schéma n ° 1 précédemment considéré. Ce kit est conçu pour être raccordé spécifiquement à un système à haute température, avec alimentation PÉRIODIQUE d'eau chaude au sol chaud.

Une portion d'eau était servie, la tête thermique bloquait le débit. Ensuite, l'eau s'est refroidie dans la boucle, la portion suivante a été servie, et ainsi de suite. Si le liquide de refroidissement est à basse température, aucun kit n'est nécessaire.
À propos, il peut être connecté non seulement au chauffage par le sol, mais également à un système de murs chauds ou à des radiateurs de chauffage séparés.
Vous trouverez plus de détails sur le fonctionnement du système dans le passeport du produit - téléchargement.
le deuxième inconvénient est que le kit ne fonctionnera efficacement que dans un système à deux tuyaux
Dans un monotube il sera assez difficile de s'adapter. Vous devrez installer un by-pass et une vanne d'équilibrage.
Avantages :
l'installation la plus simple de tous les schémas ci-dessus
Applicabilité - dans de petites pièces avec un séjour rare de personnes. En gros, ce sont des salles de bains, un couloir, une loggia.
Pour comprendre lequel des régimes est le meilleur et le plus adapté à votre cas, vous pouvez comparer tous leurs inconvénients et avantages, réunis dans un tableau général.

Après avoir pesé le pour et le contre, vous pouvez choisir celui qui correspond le mieux à vos besoins et à vos capacités. Alors n'hésitez pas à procéder à l'installation ou à inviter des spécialistes pour effectuer des travaux de réparation.
Normes établies pour la température de surface du chauffage par le sol
Dans le livre de référence des normes et règles de construction (SNiP), des réglementations strictes sont établies en fonction de la température du sol. Selon le paragraphe 44-01-2003, la température maximale et minimale du plancher chaud doit être comprise entre 26 et 35 ° C.
Le point minimum de 26°C ne doit être réglé que si la pièce est occupée en permanence. Si les visiteurs entrent rarement dans la pièce, la température optimale doit être d'environ 31 ° C. Cette valeur est généralement définie pour les salles de bains, les piscines et les salles de bains, où une température confortable pour les pieds est la plus nécessaire. La principale limitation est que la température le long des axes de chauffage ne doit pas dépasser les 35 ° C autorisés, une température plus élevée entraînera une surchauffe indésirable du système et du sol.
Pour une surface de parquet, la valeur maximale est de 27 °C. Cela est dû aux caractéristiques du matériau et à ses propriétés thermiques, la surchauffe d'un tel revêtement de sol peut entraîner sa déformation.
Pour un séjour confortable dans la chambre, 22-24 ° C suffisent. Cette température est agréable pour les pieds et réchauffe uniformément l'air de la pièce. Contrairement aux batteries classiques, la température de l'air sera maximale sur toute la hauteur du site.En pratique, une valeur de liquide de refroidissement de 30 °C est rarement atteinte.
En règle générale, tous les paramètres sont calculés au stade de la conception d'une surface chauffée. Avant d'installer des systèmes de chauffage à eau et électrique, leurs tâches et les indicateurs de perte de chaleur dans la pièce doivent être pris en compte.


































