- Pourquoi une boucle de terre est-elle nécessaire ?
- Phase préparatoire
- Raccordement de la hotte de la cuisine à l'électricité
- Pose de tableau électrique
- Processus principal
- ÉTAPE 2. Détermination du nombre de points de vente requis
- Plan de travail
- Marquage, préparation des murs
- Installation et câblage
- Connexion des machines et des RCD
- Raccordement des appareils d'éclairage et des luminaires
- Création d'un schéma préliminaire
- processus d'assemblage
- Qu'est-ce qui est requis pour un appareil de câblage domestique ?
- Méthode de câblage ouvert
- Calcul des paramètres de câblage
- Calcul de la longueur et de la section du câble (éclairage, prises pour appareils électriques)
- Choix des protections (machines, DDR)
- Nous sélectionnons le fil
- Schéma de câblage dans la maison
- Où placer le bouclier d'introduction, exigences de coque
- Organisation de l'entrée dans la maison
- Diviser les consommateurs en groupes
- Sélection et installation des prises
- A quoi sert un schéma de câblage ?
- Événements finaux
- Événements finaux
Pourquoi une boucle de terre est-elle nécessaire ?
La conception des réseaux électriques d'une maison en bois comprend nécessairement une section sur l'installation d'une boucle souterraine, sans laquelle l'ensemble du système d'alimentation en énergie du bâtiment est considéré comme dangereux. Il existe plusieurs façons de mettre l'appareil à la terre et, malgré les interdictions, elles sont toutes encore utilisées.
Vous devez refuser d'assembler le circuit à partir de matériaux improvisés - c'est dangereux.La méthode traditionnelle de construction d'un «triangle» à partir de coins métalliques et d'un pneu nécessite un espace libre dans la zone locale et, depuis 2013, elle est interdite car ne répondant pas aux normes modernes (GOST R 50571.5.54-2011).

La longueur d'une broche de montage est de 1,5 m.Les conducteurs de mise à la terre verticaux sont situés de trois manières : une ligne dans une tranchée droite, un triangle, s'il n'y a que trois éléments, un quadrilatère aux coins de la maison
Il est raisonnable d'utiliser une méthode de mise à la terre à broches modulaires dans une zone suburbaine, selon laquelle des conducteurs de mise à la terre sont installés en ligne ou le long du périmètre de la maison.
Il ne nécessite pas l'attribution d'un espace libre impressionnant sur le site, car. tous les éléments sont situés le long des objets existants. Seul un marteau perforateur est nécessaire pour placer la broche dans le sol.
Étapes pour installer une boucle souterraine pour une maison privée:
Pour augmenter la capacité de transport de courant, les électrodes produites en usine sont recouvertes de cuivre et toutes les connexions, filetages et raccords sont lubrifiés avec de la pâte conductrice pendant le processus d'assemblage.
En règle générale, la composition de la pâte comprend également des additifs anti-corrosion. Comme protection contre un environnement extérieur agressif, tous les joints sont également enveloppés d'un matériau d'étanchéité.
Les avantages des systèmes de mise à la terre de type broche prêts à l'emploi sont l'efficacité, les faibles coûts de main-d'œuvre, les économies d'espace, le principal inconvénient étant le coût élevé.
C'est précisément en raison du coût élevé que de nombreux propriétaires de chalets en bois et de maisons de campagne utilisent encore des segments d'un coin métallique ou d'un renfort pour une boucle souterraine au lieu de produits d'usine.
Phase préparatoire
Comme les autres éléments de réparation, le câblage commence par le calcul du câblage électrique pour l'alimentation et d'autres mesures préparatoires :
- Tout d'abord, décidez quel type de câblage électrique dans l'appartement est déjà présent. S'il s'avère être monophasé, alors ce n'est pas bon, et s'il est triphasé, alors vous aurez une marge décente en termes de puissance;
- Après cela, procédez au calcul de la puissance finale des appareils électriques. Lorsque vous effectuez ce calcul, tenez compte de la manière dont le câblage est effectué, où se trouvent les prises et les interrupteurs. Pour effectuer le calcul correctement, vous devrez couvrir la documentation de chaque appareil de la maison afin de soustraire la puissance nominale des éléments de cuisine domestiques;
- De manière générale, le schéma électrique doit monter jusqu'à 15 kW, rarement lorsque la puissance calculée dépasse cette valeur. Oui, ce nombre énorme indique la puissance finale, à condition que tous les appareils électriques soient allumés en même temps, bien que cela soit rare. Mais juste en cas d'incendie, il vaut mieux avoir une réserve ;
- Après cela, recherchez un tableau sur Internet et sélectionnez, en fonction des données calculées, la section des fils pour l'éclairage et les prises. Les plus courants sont entre autres les câbles d'une section de 6 mm, conçus pour une consommation électrique de 10 kW. Si votre puissance de conception a dépassé ces limites, ne désespérez pas - ils vous indiqueront les fils appropriés dans une quincaillerie.
Un tableau des sections de fils est toujours utile
À titre indicatif, gardez à l'esprit que si votre appartement disposait déjà d'une cuisinière électrique, vous disposez très probablement d'un réseau triphasé. Avant même de commencer les réparations, il est conseillé de consulter le Bureau du logement pour savoir si l'échouement et d'autres événements importants ont été effectués.Cela dépend de la manière dont l'installation de câblage à faire soi-même se déroulera, car tous les câbles ne sont pas utilisés sans mise à la terre.
Raccordement de la hotte de la cuisine à l'électricité
Très souvent, la hotte est connectée au poêle, plus précisément à la ligne par laquelle le poêle est alimenté. Mais faire cela n'est pas tout à fait correct. Le fait est qu'une machine assez puissante va aux fourneaux. Et la section du câble de la hotte est rarement supérieure à 0,5 mm². Cela signifie qu'en cas de court-circuit dans la hotte, la machine peut ne pas toujours fonctionner, car le courant de court-circuit dans un câble de section 0,5 mm² peut être inférieur au seuil de réponse de la machine. Cela pourrait entraîner un risque d'incendie. Par conséquent, je recommande de connecter la hotte au groupe d'éclairage (où il y a souvent une machine à ampères). Presque toutes les hottes sont équipées d'une prise Euro ou d'une prise plate ordinaire sans mise à la terre. S'il y a une prise euro sur la hotte, la mise à la terre dans la prise doit également l'être.
Pose de tableau électrique
Afin de réaliser correctement le câblage dans l'appartement puis d'utiliser en toute sécurité les appareils électroménagers dans la cuisine, il est important de réaliser un panneau électrique, qui est placé à la place de la boîte de jonction classique. Un interrupteur automatique ou un stabilisateur de tension est monté devant celui-ci, dont la puissance est sélectionnée au-dessus de chaque consommateur d'énergie de l'appartement. Les prises y sont également connectées, l'essentiel est de choisir le bon câble pour la connexion. Nous connectons l'éclairage à travers la machine en parallèle pour allumer et éteindre l'appartement en même temps, et non chaque ampoule individuellement.
Si vous le souhaitez, il est permis de connecter chaque appareil électrique à des dispositifs de protection distincts.En règle générale, les réfrigérateurs sont connectés de cette manière, qui sont sensibles aux chutes de tension et peuvent s'en éteindre. Lors de l'installation de l'électricité de vos propres mains, n'oubliez pas qu'un niveau d'humidité élevé et constant est maintenu dans la cuisine et la salle de bain et que le mur avec le câblage y est scellé.
Confiez l'installation du panneau électrique à un véritable électricien
Processus principal
Nous fournirons des instructions d'installation étape par étape pour faciliter la perception du matériel par les lecteurs de Sam Elektrik :
- Selon le schéma, vous devez marquer vous-même les murs de la cuisine. Pour ce faire, nous vous conseillons de fabriquer un niveau laser maison. ce qui vous permettra de réaliser rapidement et avec un minimum d'erreur des marquages horizontaux pour stroboscopes.
- Selon le balisage, il est nécessaire de réaliser la fermeture des murs pour le câblage. puis posez le câble en stries prêtes à l'emploi et masticez tout le réseau de rainures dans le mur.
- Dans les sièges préparés, vous devez connecter des interrupteurs, des prises et des boîtes de jonction.
- Une automatisation de protection est installée sur le bouclier pour les appareils de cuisine et le câblage électrique.
- Le câblage électrique fini dans la cuisine est vérifié en allumant l'électricité. Si rien ne produit d'étincelles, ne fait pas de bruit et ne fume pas, et en même temps tout l'équipement fonctionne normalement - vous avez tout fait correctement !
Examen vidéo de la ligne électrique correcte de la cuisine
Ce sont toutes les instructions pour installer le câblage électrique dans la cuisine de vos propres mains. Comme vous pouvez le voir, il n'y a rien de particulièrement compliqué, mais il y a encore de nombreux moments incompréhensibles, comme quelle automatisation doit être installée, où il est préférable de faire passer le câble, etc. Nous en parlerons tout de suite, en fournissant des conseils utiles sur le câblage dans une maison à panneaux et un appartement !
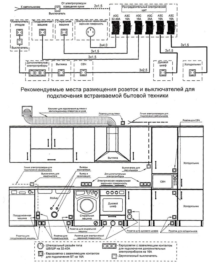
ÉTAPE 2. Détermination du nombre de points de vente requis
Il est préalablement décidé où, où et comment les appareils de cuisine seront situés.
Constamment utilisé en cuisine :
- réfrigérateurs;
- congélateurs;
- cuisinières électriques;
- tables de cuisson;
- hottes;
- fours;
- micro-ondes;
- multicuiseurs;
- lave-vaisselle;
- petit électroménager.
Parfois utilisé, mais pas obligatoire du tout :
- allumage électrique (à la cuisinière à gaz);
- éclairage de meubles.
Installé dans la cuisine pour plus de confort :
- téléviseurs;
- broyeurs de déchets;
- planchers chauffants.
Assez souvent utilisé en cuisine :
- machines à laver;
- fers.
Les gros appareils électroménagers fonctionnent généralement en permanence - ce qui signifie que tout appareil électrique de ce type a besoin de sa propre prise de courant ; 3 ÷ 4 prises suffisent pour les petits appareils électriques.
Il est conseillé de placer des prises supplémentaires sur tous les murs, ainsi qu'à l'entrée de la cuisine - à travers elles, il sera possible de connecter un téléphone portable, une tablette, un aspirateur, etc. Une prise spéciale pour un téléphone fixe viendra également à portée de main.
Plus il y a de prises électriques à faire soi-même, mieux c'est (pour l'avenir). La quantité la plus optimale est d'environ 10 pièces.

Plan de travail
Quelle que soit la complexité du circuit, le câblage dans un appartement peut presque toujours être effectué indépendamment. Les fils peuvent être posés dans les murs ou le long de ceux-ci par tout propriétaire ayant des compétences minimales dans les travaux de construction et de finition. Cependant, mieux vaut confier la conception à des électriciens avec les calculs et la sélection des matériaux et des dispositifs de protection à un professionnel.
Les instructions générales de câblage étape par étape sont les suivantes :
- Un marquage est effectué indiquant sur les murs les lignes de pose des fils et les emplacements d'installation des interrupteurs avec prises.
- Des câbles électriques sont posés dans les canaux créés (stroboscopes).
- Les produits électriques (prises, boîtes de jonction pour le câblage électrique, interrupteurs) sont installés et connectés.
- Des dispositifs de protection sont installés dans le panneau électrique du sol et des fils y sont connectés depuis l'appartement.
- Le réseau électrique est vérifié pour les courts-circuits.
Marquage, préparation des murs
Lors du marquage des emplacements de pose des fils sur les murs, les stroboscopes et les canaux de câbles doivent être droits et avec des coudes uniquement à angle droit. Cela facilite la recherche ultérieure du câblage électrique dans l'appartement, si des réparations sont nécessaires, et évite également la panne des noyaux par erreur avec des clous ou des vis autotaraudeuses lors des finitions ultérieures.

Règles de marquage du câblage électrique dans un appartement
Installation et câblage
Il est recommandé de connecter les noyaux à l'aide de bornes. Les souder est long et difficile. Et la torsion ne doit être utilisée qu'en dernier recours, c'est la méthode d'installation la moins fiable. Dans le même temps, les emplacements de ces connexions doivent être situés dans des boîtes de jonction pour le câblage électrique afin qu'ils puissent être facilement accessibles si nécessaire.
Connexion des machines et des RCD
Si vous disposez d'un schéma de câblage bien conçu, des machines automatiques et des différentiels peuvent y être montés dans un blindage sans faire appel à un électricien. Cependant, pour vérifier à quel point le montage s'est avéré correct, il est toujours utile de faire appel à un professionnel.

Comment répartir le RCD dans l'appartement en groupes
Raccordement des appareils d'éclairage et des luminaires
L'étape la plus simple de l'installation électrique est la connexion des appareils d'éclairage et des raccords.Pour ce faire, chaque appareil électrique dispose de pinces à vis ou à ressort. Il suffit d'y insérer un noyau nu et de le serrer dans un tel terminal.
Création d'un schéma préliminaire
Au stade de la planification du câblage électrique, vous devrez suivre quelques étapes simples :

Types de câbles électriques.
- Choix de types de câbles. Étant donné que la cuisine appartient à un groupe de pièces à humidité et température élevées constantes, il serait conseillé de choisir des fils à double isolation. La pose de tels câbles doit être effectuée de manière cachée, en les installant dans des évidements pré-préparés dans les murs - stroboscopes. Cette méthode d'installation garantit la protection du système électrique contre l'humidité, les températures élevées et les dommages mécaniques.
- La répartition des composants du câblage en groupes. Pour un fonctionnement correct et efficace, il est nécessaire de diviser tous les appareils électriques de cuisine en groupes conditionnels, en fonction de leur puissance et de leur consommation d'énergie. Il y a 4 groupes au total : un groupe de luminaires ; un groupe d'appareils de faible puissance, comme une hotte, un mélangeur, une petite bouilloire, etc. ; un groupe d'appareils électriques de puissance (réfrigérateur, lave-vaisselle et lave-linge); groupe de cuisinière électrique ou table de cuisson.
- Sélection de l'emplacement des points de connexion pour les appareils électroménagers. À ce stade, l'emplacement futur de tous les appareils électriques doit être comparé aux prises de courant. Pour ce faire, il est souhaitable d'établir un plan approximatif à l'échelle, qui devrait représenter la position des meubles de cuisine et de tous les appareils électriques (Fig. 1). Le schéma de câblage électrique dans la cuisine deviendra votre assistant indispensable à l'avenir.
Il existe souvent des situations désagréables lorsqu'une ou plusieurs prises sont recouvertes par des éléments de meubles de cuisine. Dans une telle situation, les personnes inexpérimentées n'utilisent tout simplement pas ces points, connectent les rallonges aux prises disponibles, augmentant ainsi la charge sur le réseau.
processus d'assemblage
Les instructions étape par étape pour l'installation du câblage électrique dans la cuisine sont plusieurs types de travaux qui sont interconnectés par une séquence d'opérations. Dans ce cas, il faut garder à l'esprit que toutes les boucles électriques ne sont réalisées qu'exactement horizontalement ou verticalement, ce qui est indiqué à l'avance dans le schéma. Par conséquent, deux outils de mesure sont nécessaires pour le travail : un fil à plomb et un niveau de bâtiment.
- Tout d'abord, un schéma de câblage est appliqué au mur. Peut être appliqué avec un crayon ou un marqueur.
- Shtrobes sont faites le long des lignes tracées.
- Aux endroits indiqués sur le schéma, des trous sont faits pour planter des prises, des interrupteurs et des boîtes de jonction. Les évidements sont réalisés avec une perceuse (perforateur) avec une buse en forme de couronne.
- Des fils sont posés dans les stroboscopes et des boîtes de distribution sont installées.
- Les stroboscopes sont recouverts de solutions de plâtre ou de mastic.
- Des prises et des interrupteurs sont en cours d'installation.
Ceci termine le travail à l'intérieur de la cuisine. Il reste à brancher le câble principal dans le tableau. Assurez-vous d'installer une protection sous la forme d'un automate, qui est sélectionné en fonction de la charge actuelle sur chaque section, et d'un dispositif à courant résiduel. Le premier réagira à une surcharge, le second à un court-circuit. Vous devez maintenant allumer les machines et vérifier si toutes les prises et lampes de la cuisine fonctionnent, si le câblage est bruyant, s'il produit des étincelles dans les boîtes de jonction.Si tout fonctionne correctement, alors le câblage est fait correctement.

Comme vous pouvez le voir, il n'y a rien de compliqué. Par conséquent, de nombreuses personnes effectuent elles-mêmes le processus d'installation électrique dans la cuisine, en tenant compte des recommandations d'électriciens expérimentés.
De plus, les exigences concernant l'emplacement des fils, des prises et des interrupteurs sont prises en compte.
Qu'est-ce qui est requis pour un appareil de câblage domestique ?
Tout d'abord, vous devez comprendre la structure du réseau électrique. Il se compose de prises électriques reliées entre elles et à la ligne électrique par divers câbles et fils, des dispositifs de protection et des disjoncteurs, et une boucle de terre.
Ne confondez pas fils et câbles. Les premiers sont des conducteurs pour le câblage interne, qui peuvent être mono et multiconducteurs, les seconds sont constitués de plusieurs fils réunis par une gaine de protection commune.

Avec un dispositif de câblage électrique indépendant, une énorme quantité de connaissances et de compétences sont nécessaires : du calcul de la section de fil aux compétences de torsion des fils et d'installation des boîtes de jonction
Les câbles peuvent être montés dans le sol, sous l'eau, dans des structures en béton ; ils sont également utilisés pour construire un réseau électrique domestique, si vous avez besoin de connecter des appareils puissants ou une protection spéciale.
La couleur des fils n'est pas aléatoire, elle est déterminée par les règles du PUE. Tout le monde ne suit pas les recommandations pour une connexion correcte, mais cela facilite grandement les réparations futures.
Les âmes des fils sont constituées de métaux qui conduisent bien l'électricité : le cuivre et l'aluminium.
Le cuivre est considéré comme un matériau plus précieux pour un certain nombre de raisons :
- a une densité de courant élevée;
- diffère par sa résistance à l'usure et son endurance lors d'une pause;
- a moins de résistance à l'oxydation;
- ne rétrécit pas comme l'aluminium, il ne forme donc pas d'espaces dans les joints.
Pour le câblage fixe interne, il est recommandé d'utiliser des fils de cuivre solides, qui sont plus solides et plus fiables que leurs homologues toronnés.

Torsader du fil de cuivre avec de l'aluminium est une erreur impardonnable. Ces matériaux ont des caractéristiques différentes, de sorte que le contact entre eux ne sera jamais solide et sûr. Si nécessaire, vous devez utiliser des adaptateurs - cosses en acier
Types de câbles et fils pour travaux électriques :
- VVG (de 1,5 mm² à 10 mm²) et son NYM analogique sont tous deux multifonctionnels ;
- PVS - pour connecter des luminaires;
- PV1 - pour panneaux électriques ;
- PV3(6 mm²) - pour l'installation de l'EMS.
Des variétés de VVG peuvent également être utiles : VVG-P (plat), VVGng (A), VVGng (A) -LS, etc.
Outre le choix des fils ou des câbles, il est important de comprendre les systèmes de mise à la terre qui garantissent l'utilisation sécuritaire des appareils électriques. Dans une maison privée, l'installation d'une boucle souterraine est obligatoire ; dans les appartements en ville, une baignoire et des appareils électroménagers sont généralement mis à la terre
Il existe plusieurs règles strictes: par exemple, vous ne pouvez pas connecter les fils de terre aux communications métalliques ou effectuer des travaux indépendants dans le panneau électrique.
Il est préférable de confier l'installation des disjoncteurs différentiels et des disjoncteurs, ainsi que tout travail d'installation dans le tableau électrique, à des électriciens qualifiés et agréés. Ils seront en mesure de déterminer correctement la charge et de sélectionner le disjoncteur.
Méthode de câblage ouvert
L'installation à faire soi-même du câblage électrique par une méthode ouverte dans une maison privée est réalisée à l'aide de supports ou dans une boîte.

Il faut garder à l'esprit que lors de l'installation de câblage électrique avec des supports dans une maison en bois (ou sur un matériau combustible) de vos propres mains, vous devez utiliser un câble spécial non combustible avec une tresse qui ne supporte pas la combustion.

Pour une meilleure compréhension, avant de commencer les travaux, il est recommandé de regarder une vidéo de câblage à faire soi-même sur Internet.

L'installation doit commencer par les prises, les interrupteurs, le panneau électrique et les boîtes de jonction. Tous les appareils installés sont reliés par des câbles posés dans des boîtiers. Les canaux de câbles en excès sont coupés avec une scie à métaux.

Les bases des boîtes sont fixées au mur avec des vis ou des clous à cheville. Après cela, le câble est posé dans la boîte et recouvert d'un panneau supérieur.









À la dernière étape, conformément au circuit électrique, la commutation des fils dans les boîtes de jonction, les interrupteurs, les luminaires et les prises est connectée.

Calcul des paramètres de câblage
La réparation du câblage électrique commence par le calcul des paramètres du futur réseau électrique domestique, qui est équipé en tenant compte du projet de construction de votre appartement. Pour ce faire, vous devez d'abord établir son schéma, puis décider des données initiales suivantes:
- Le métrage requis du câble, son type (nombre de conducteurs) et la section de chacun d'eux.
- Marque et type des dispositifs de protection montés (automatismes et différentiels).
- Quantité et modèles de produits d'installation (boîtes de jonction, interrupteurs et prises).
- La puissance totale consommée du réseau électrique domestique (y compris le raccordement de nouveaux équipements).
- Méthode de pose (câblage caché ou ouvert).
Exemple de schéma d'un réseau électrique domestique
Sur la base de ces données, le propriétaire d'un appartement ou d'une maison est en mesure de calculer indépendamment les paramètres nécessaires.
Des instructions étape par étape pour l'élaboration d'un schéma de réseau électrique domestique se trouvent sur cette page.
Calcul de la longueur et de la section du câble (éclairage, prises pour appareils électriques)
Pour déterminer les paramètres du fil, des connaissances scolaires en génie électrique suffisent amplement. L'ensemble du calcul est réduit aux étapes suivantes :
- Tout d'abord, le métrage total du câble requis pour l'appartement est déterminé.
- Pour ce faire, mesurez la longueur et la largeur de chacune des pièces.
- Ensuite, ces valeurs sont multipliées et le résultat est doublé.
- Après avoir additionné ces nombres, la valeur souhaitée est obtenue.
- Après avoir trouvé la longueur de câble requise, procédez à la détermination de sa section transversale.
- Il est sélectionné en tenant compte des exigences du PUE, selon lesquelles il suffit pour le câblage domestique: pour la pose de lignes d'éclairage - 1,5 mm2 et pour les prises ordinaires - 2,5 mm2.
- Pour connecter des consommateurs puissants au réseau électrique (cuisinière électrique ou machine à laver, par exemple), un fil d'une section de 6,0 mm2 est posé dans le projet.
Sélection de la section de câble en fonction de la puissance et du courant
Pour remplacer le câblage, il est préférable d'utiliser le câble VVG-ng. Vous pouvez également utiliser NYM ou PVS, mais les avantages du câble VVG par rapport aux autres sont évidents.
Câble NYM
Câble VVG
Câble PVA
Sur ce point, le calcul du câblage en termes de sélection de câbles peut être considéré comme complet.
Choix des protections (machines, DDR)
Après avoir calculé les paramètres des fils, vous devez sélectionner le type de machine d'introduction et d'autres équipements de commutation, y compris le RCD, qui doit être installé dans l'armoire de commande. Dans ce cas, le type d'alimentation qui est censé être utilisé dans une maison privée est d'abord déterminé (monophasé ou triphasé).
Paramètres typiques des dispositifs de protection pour le bouclier d'appartement
Si une connexion triphasée est prévue dans une maison privée, vous devrez prendre en compte les exigences suivantes :
- La machine d'introduction et le compteur électrique doivent également être remplacés par des analogues triphasés.
- Il en va de même pour les automates linéaires et les DDR, sélectionnés en fonction du courant de fuite dans chacune des lignes de phase.
- L'armoire de distribution devra également être remplacée, car la quantité d'équipements qui y sont placés est presque triplée.
- Lors de l'achat de produits d'installation, vous devrez prendre en compte des prises de courant spéciales avec quatre bornes puissantes (l'une d'entre elles est mise à la terre).
Prise et fiche monophasées à trois broches
Prise et fiche d'alimentation triphasée à quatre broches
Prise triphasée à cinq broches avec fiche
Contrairement aux immeubles d'appartements, où l'alimentation triphasée est presque impossible, une attention particulière est portée à ce problème dans les manoirs de campagne. Cela est dû au fait que dans les bâtiments privés de la capitale, il y a nécessairement des ateliers de travail avec des équipements électriques tels qu'une fraiseuse installée à l'intérieur.
Il sera également nécessaire s'il existe des chaudières de chauffage d'une certaine conception et des pompes puissantes avec des moteurs asynchrones triphasés.
Nous sélectionnons le fil
Après avoir calculé la puissance du futur câblage, nous procédons au choix du fil. Pour le câblage interne, on utilise des fils d'aluminium ou de cuivre en isolation diélectrique :
- Le fil d'aluminium est le plus courant pour le câblage interne. Cela est dû à son faible coût et à son faible poids. C'est là que s'arrêtent les mérites. La résistance électrique élevée de l'aluminium, selon les règles de fonctionnement électrique, nécessite l'utilisation de fils de grande section.Un câblage épais créera des difficultés d'installation, gâchant l'apparence du mur. La résistance en aluminium provoque un échauffement du câblage, qui s'accompagne d'un desserrage des contacts. La fragilité de l'aluminium, qui augmente en cas de surchauffe, réduit considérablement la durée de vie du fil;
- L'inconvénient du fil de cuivre est uniquement son coût élevé. Pour une utilisation en intérieur, le câblage en cuivre est beaucoup plus sûr que le câblage en aluminium. Cela est dû à la faible résistance électrique du cuivre, ce qui réduit la probabilité de chauffer l'ensemble du câblage. Le fil de cuivre résiste aux flexions multiples, a une longue durée de vie et ne réduit pas la conductivité du courant après oxydation.
Utilisez le tableau ci-dessous pour sélectionner le câble approprié pour le travail :
Schéma de câblage dans la maison
Selon la réglementation en vigueur, lors du raccordement à l'électricité sans transformateur, la consommation électrique d'une maison privée ne doit pas dépasser 15 kW. On le trouve en additionnant la puissance de tous les appareils électriques pouvant être allumés en même temps. Si le chiffre trouvé est inférieur à 15 kW, la machine d'introduction est réglée sur 50 A. Si la puissance est supérieure, un transformateur est également nécessaire. Ses paramètres vous seront indiqués dans le projet, puisque dans ce cas, vous ne pourrez plus vous en passer.
Il faut repenser le câblage pour qu'il soit pratique d'utilisation et que les mêmes consommateurs soient sur la même machine
Où placer le bouclier d'introduction, exigences de coque
Récemment, des représentants d'organisations d'approvisionnement en énergie ont exigé l'installation de compteurs (et de machines d'introduction, respectivement) dans la rue. Ceci est fait afin de pouvoir contrôler la consommation même si les propriétaires ne sont pas à la maison. Mais cette exigence n'est supportée par rien et, si vous le souhaitez, vous pouvez tout installer à l'intérieur de la maison.Mais le plus souvent, pour ne pas se quereller avec les contrôleurs, les conditions sont remplies et une machine automatique et un compteur sont installés dans la rue.
Possibilité de construire un système d'alimentation électrique domestique
Pour une installation extérieure, le disjoncteur (AZ) et le compteur doivent être dans un boîtier étanche, à l'abri de la poussière, de la saleté et de l'humidité. La classe de protection pour l'installation doit être au moins IP-55. Pour faciliter la surveillance des lectures, il devrait y avoir une fenêtre dans la porte de la boîte pour le compteur électrique. Pour une installation à l'intérieur d'une maison en bois, les exigences sont quelque peu inférieures : IP-44, mais le boîtier doit être en métal.
Organisation de l'entrée dans la maison
Après la machine d'introduction, un compteur électrique est installé, puis un autre RCD est installé - pour un arrêt d'urgence de l'alimentation en présence d'un court-circuit, puis le câble est connecté au panneau électrique à l'intérieur de la maison. La valeur nominale de la machine à l'intérieur de la maison doit être inférieure d'un cran à celle installée à l'extérieur. Dans ce cas, s'il y a des problèmes, la machine de la maison fonctionnera en premier et vous n'aurez pas à escalader le mur à chaque fois jusqu'à la machine d'introduction qui y est installée.
schéma électrique en bois maison avec une connexion monophasée (220 V)
Des automates unipolaires sont installés dans le blindage, auquel sont connectés des fils qui divergent dans tout le local. Ils sont montés sur des rails DIN, leur nombre est recruté en fonction du nombre de "branches" d'alimentation séparées nécessaires. Pour savoir combien de machines doivent se trouver dans votre bouclier, comptez le nombre de groupes requis, deux ou trois machines libres sont ajoutées « pour le développement ». Ce seront les "branches". Selon la quantité reçue, sélectionnez le panneau électrique en taille.
Diviser les consommateurs en groupes
Lors de la planification d'un schéma de câblage dans une maison en bois, tous les points de connexion sont divisés en groupes distincts (ils sont souvent appelés groupes de consommation). Par exemple, toutes les prises du rez-de-chaussée sont alimentées par une machine, un appareil séparé est placé sur les luminaires de la maison et un autre est utilisé pour l'éclairage public. Si un équipement électrique puissant est utilisé - une chaudière, une chaudière électrique, une cuisinière électrique, etc. - pour eux, il est souhaitable de conduire des branches d'alimentation séparées et d'installer des machines personnelles. Des dispositifs de protection séparés sont également installés pour l'alimentation électrique des dépendances (si vous ne souhaitez pas leur tirer des entrées séparées et installer un compteur séparé, mais uniquement à condition que la puissance de tous les appareils électriques ne dépasse pas 15 kW).
Vous pouvez imaginer le schéma de câblage d'une maison en bois sous cette forme. Cela facilite la compréhension des appareils et des câbles dont vous avez besoin. Si vous ajoutez la longueur des câbles, il sera possible de calculer le métrage des câbles / fils
D'un point de vue sécurité, il est préférable de faire autant de branches distinctes de l'alimentation que possible. Cela augmentera le nombre de machines et augmentera le coût du projet, mais réduira le nombre de points de connexion potentiellement dangereux. C'est aux endroits où les conducteurs sont retirés que les problèmes surviennent le plus souvent : les contacts s'oxydent, chauffent, puis se mettent à produire des étincelles. Par conséquent, il est préférable de réduire au maximum le nombre de connexions.
Un exemple de schéma de câblage dessiné sur un plan dans une maison en bois
Et, à la dernière étape, il convient de dessiner un schéma de la distribution de l'électricité dans le local sur le plan de la maison. Dans le même temps, les groupes de consommateurs sont plus faciles à dessiner dans différentes couleurs.Ainsi, vous pouvez mieux imaginer à quoi ressemblera le schéma de câblage d'une maison en bois, il sera plus facile de le faire vous-même. Par exemple, tout peut ressembler à la photo ci-dessous.
Sélection et installation des prises
Les appareils modernes créent une charge assez importante sur le réseau électrique. Si vous choisissez le mauvais type de prise, qui est le lien entre les appareils électroménagers et le câblage, vous risquez à l'avenir de rencontrer des problèmes tels qu'un court-circuit, une surchauffe des éléments du réseau, une panne des appareils en raison de surtensions créées par des composants carbonisés du sortie.
Pour éviter de tels effets, vous devez choisir des modèles de fabricants de confiance. Vous ne devriez jamais économiser sur leur qualité, car des douilles de haute qualité vous serviront pendant de nombreuses années sans causer de problèmes. Le choix idéal pour la cuisine sera les prises conçues pour le courant à partir de 16 ampères. Une caractéristique positive de la conception est une base en céramique plutôt qu'en plastique, des lattes à ressort et un mécanisme interne nickelé.
Pour choisir les emplacements d'installation des prises, le schéma précédemment créé de leur emplacement vous aidera. Vérifiez à nouveau si le nombre de points de connexion indiqué est suffisant. Dans le même temps, tenez compte à la fois des équipements dont vous disposez déjà et de ceux dont l'installation est prévue dans un proche avenir.
L'électricité dans la cuisine est l'un des principaux composants, sans lequel il est aujourd'hui difficile, voire totalement impossible, d'imaginer le processus de cuisson moderne. Une conception appropriée du système de câblage électrique permet non seulement de cacher tous les fils à l'intérieur des murs, mais également de protéger les appareils électroménagers contre les pannes et vous contre les pertes financières inutiles.
A quoi sert un schéma de câblage ?
Il s'avère que le dispositif de câblage électrique moderne dans un appartement est un véritable art, que seul un électricien professionnel peut gérer.
Si vous ne souhaitez pas changer constamment la décoration murale afin de masquer les câbles qui apparaissent ici et là, nous vous conseillons, avant de réparer un appartement ou de construire une maison, de réaliser un plan indiquant tous les objets significatifs liés à l'électricité : prises, interrupteurs, panneau électrique avec RCD, luminaires.
Exemple de diagramme qu'un propriétaire peut esquisser
Une attention est portée à la désignation des emplacements de tous les points électriques, du tableau électrique aux prises. En se concentrant sur les exigences ou les souhaits du propriétaire de la maison, l'électricien établit un schéma de principe du câblage électrique de l'appartement
Sa tâche est de répartir les câbles en groupes afin de bien répartir la charge, de réfléchir au système de contrôle et de protection, et finalement de tout faire pour garantir la sécurité et le confort.
En se concentrant sur les exigences ou les souhaits du propriétaire de la maison, l'électricien établit un schéma de principe du câblage électrique de l'appartement. Sa tâche est de répartir les câbles en groupes afin de bien répartir la charge, de réfléchir au système de contrôle et de protection, et finalement de tout faire pour garantir la sécurité et le confort.
Que faut-il prendre en compte lors de l'élaboration d'un schéma, d'un dessin, d'un plan de travail, nécessaire à l'installation compétente du câblage électrique?
Considérez le réseau électrique en fonction de ses éléments constitutifs :
- Dispositifs de protection automatiques installés dans le panneau électrique. Le fonctionnement de tous les équipements de la maison et la sécurité des utilisateurs dépendent de leur qualité et de leur bonne installation.
- Câbles, fils avec une section correctement sélectionnée et une bonne isolation.
- Prises et interrupteurs avec contacts de haute qualité, boîtiers sûrs.
Dans les maisons privées, un élément obligatoire est une machine d'introduction et un câble d'alimentation de celle-ci au bouclier. À l'aide d'un disjoncteur, ils régulent la consommation électrique et, si nécessaire, coupent toute l'électricité de la maison.
Schéma de câblage approximatif dans une maison privée
L'attention principale doit être accordée à la distribution de puissance entre les disjoncteurs et à la protection de chaque ligne dédiée. Le compteur électrique est généralement installé à l'entrée, coupé après la machine d'introduction
Le compteur électrique est généralement installé à l'entrée, coupé après la machine d'introduction.
Événements finaux
Au stade final, une prise ou un interrupteur préparé est inséré dans chaque endroit désigné et les fils y sont immédiatement connectés. Devant la prise, des boîtes à douilles sont également insérées, qui y sont fixées avec une solution fraîche et restent bien serrées. Il est conseillé de plâtrer le point de fixation à l'avance, avant de terminer l'installation des prises et des interrupteurs. Après avoir connecté l'intérieur des interrupteurs et des prises, il est souhaitable d'installer des éléments en plastique après l'achèvement des travaux de finition finaux. Si vous faites le contraire, alors dans le processus de finition, vous aurez le temps d'enduire de belles rosaces dans de la colle à papier peint, du mastic, du mortier de béton et un tas d'autres choses.
Événements finaux
Au stade final, une prise ou un interrupteur préparé est inséré dans chaque endroit désigné et les fils y sont immédiatement connectés. Devant la prise, des boîtes à douilles sont également insérées, qui y sont fixées avec une solution fraîche et restent bien serrées.Il est conseillé de plâtrer le point de fixation à l'avance, avant de terminer l'installation des prises et des interrupteurs.
Après avoir connecté l'intérieur des interrupteurs et des prises, il est souhaitable d'installer des éléments en plastique après l'achèvement des travaux de finition finaux. Si vous faites le contraire, alors dans le processus de finition, vous aurez le temps d'enduire de belles rosaces dans de la colle à papier peint, du mastic, du mortier de béton et un tas d'autres choses.












































