Transformateur pour lampes halogènes: pourquoi en avez-vous besoin, principe de fonctionnement et règles de connexion

Transformateur pour lampes halogènes 12 volts

Vidéos connexes

Transformateur pour lampes halogènes: pourquoi en avez-vous besoin, principe de fonctionnement et règles de connexion
Comme vous le savez, la connexion parallèle des lampes est largement utilisée dans la vie quotidienne. Cependant, un circuit en série peut également être appliqué et être utile.

Examinons toutes les nuances des deux schémas, les erreurs pouvant être commises lors du montage et donnons des exemples de leur mise en œuvre pratique à la maison.

Au départ, considérons l'assemblage le plus simple de deux ampoules à incandescence connectées en série.

Transformateur pour lampes halogènes: pourquoi en avez-vous besoin, principe de fonctionnement et règles de connexion

  • deux lampes vissées dans des douilles
  • deux fils d'alimentation sortant des cartouches

Transformateur pour lampes halogènes: pourquoi en avez-vous besoin, principe de fonctionnement et règles de connexion
De quoi avez-vous besoin pour les connecter en série ? Il n'y a rien de compliqué ici. Prenez simplement l'une des extrémités du fil de chaque ampoule et torsadez-les ensemble.

Transformateur pour lampes halogènes: pourquoi en avez-vous besoin, principe de fonctionnement et règles de connexion

Aux deux extrémités restantes, vous devez appliquer une tension de 220 volts (phase et zéro).

Comment un tel schéma fonctionnerait-il ? Lorsqu'une phase est appliquée au fil, elle passe à travers le filament d'une lampe, à travers la torsion, elle pénètre dans la deuxième ampoule. Et puis rencontre zéro.

Pourquoi une connexion aussi simple n'est-elle pratiquement pas utilisée dans les appartements et les maisons ? Cela s'explique par le fait que les lampes dans ce cas brûlent à moins de pleine chaleur.

Transformateur pour lampes halogènes: pourquoi en avez-vous besoin, principe de fonctionnement et règles de connexion

Dans ce cas, le stress sera réparti uniformément entre eux. Par exemple, s'il s'agit d'ampoules ordinaires de 100 watts avec une tension de fonctionnement de 220 volts, chacune d'elles aura plus ou moins 110 volts.

Transformateur pour lampes halogènes: pourquoi en avez-vous besoin, principe de fonctionnement et règles de connexion

En conséquence, ils brilleront moins de la moitié de leur puissance d'origine.

En gros, si vous connectez deux lampes de 100W en parallèle, vous vous retrouverez avec une lampe de 200W. Et si le même circuit est assemblé en série, la puissance totale de la lampe sera bien inférieure à la puissance d'une seule ampoule.

Sur la base de la formule de calcul, nous obtenons que deux ampoules brillent avec une puissance égale à tout : P=I*U=69,6W

S'ils diffèrent, disons que l'un d'eux est de 60W et l'autre de 40W, alors la tension sur eux sera distribuée différemment.

Transformateur pour lampes halogènes: pourquoi en avez-vous besoin, principe de fonctionnement et règles de connexion

Qu'est-ce que cela nous donne concrètement dans la mise en œuvre de ces dispositifs ?

Une lampe brûlera mieux et plus lumineusement, dans laquelle le filament a plus de résistance.

Prenez par exemple des ampoules dont la puissance est radicalement différente - 25W et 200W et connectez-les en série.

Lequel d'entre eux brillera presque à pleine intensité ? Celui avec P=25W.

Transformateur pour lampes halogènes: pourquoi en avez-vous besoin, principe de fonctionnement et règles de connexion

Calcul de la puissance du transformateur pour les lampes et schéma de connexion

Divers transformateurs sont vendus aujourd'hui, il existe donc certaines règles pour sélectionner la puissance requise. Ne prenez pas un transfo trop puissant. Il fonctionnera presque au ralenti.Le manque de puissance entraînera une surchauffe et une panne supplémentaire de l'appareil.

Vous pouvez calculer vous-même la puissance du transformateur. Le problème est plutôt mathématique et à la portée de tout électricien débutant. Par exemple, vous devez installer 8 spots halogènes avec une tension de 12 V et une puissance de 20 watts. La puissance totale dans ce cas sera de 160 watts. On prend avec une marge de 10% environ et on acquiert une puissance de 200 watts.

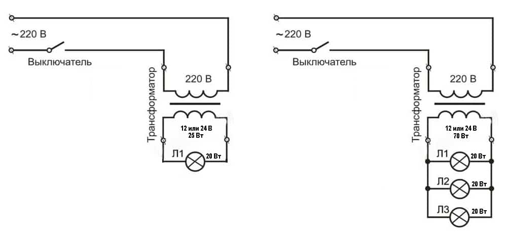
Le schéma n ° 1 ressemble à ceci: il y a un interrupteur simple sur la ligne 220, tandis que les fils orange et bleu sont connectés à l'entrée du transformateur (bornes primaires).

Sur la ligne 12 volts, toutes les lampes sont connectées à un transformateur (aux bornes secondaires). Les fils de cuivre de raccordement doivent nécessairement avoir la même section, sinon la luminosité des ampoules sera différente.

Autre condition : le fil reliant le transformateur aux lampes halogènes doit mesurer au moins 1,5 mètre de long, de préférence 3. Si vous le faites trop court, il commencera à chauffer et la luminosité des ampoules diminuera.

Schéma n ° 2 - pour connecter des lampes halogènes. Ici, vous pouvez le faire différemment. Cassez, par exemple, six lampes en deux parties. Pour chacun, installez un transformateur abaisseur. La justesse de ce choix est due au fait que si l'une des alimentations tombe en panne, la deuxième partie des appareils continuera à fonctionner. La puissance d'un groupe est de 105 watts. Avec un petit facteur de sécurité, nous obtenons que vous devez acheter deux transformateurs de 150 watts.

Conseils! Alimentez chaque transformateur abaisseur avec vos propres fils et connectez-les dans la boîte de jonction. Laissez les connexions libres.

Règles de choix de l'équipement abaisseur

Choisir un transformateur pour sources lumineuses halogènes type, de nombreux facteurs doivent être pris en compte. Cela vaut la peine de commencer par deux caractéristiques les plus importantes : la tension de sortie de l'appareil et sa puissance nominale. Le premier doit correspondre strictement à la tension de fonctionnement des lampes connectées à l'appareil. Le second détermine la puissance totale des sources lumineuses avec lesquelles le transformateur fonctionnera.

Il y a toujours un marquage sur le boîtier du transformateur, après avoir étudié lequel vous pouvez obtenir des informations complètes sur l'appareil

Pour déterminer avec précision la puissance nominale requise, il est souhaitable d'effectuer un calcul simple. Pour ce faire, vous devez additionner la puissance de toutes les sources lumineuses qui seront connectées à l'appareil abaisseur. A la valeur obtenue, ajouter 20% de la "marge" nécessaire au bon fonctionnement de l'appareil.

Illustrons par un exemple précis. Pour éclairer le salon, il est prévu d'installer trois groupes de lampes halogènes : sept dans chacun. Ce sont des appareils ponctuels avec une tension de 12 V et une puissance de 30 watts. Vous aurez besoin de trois transformateurs pour chaque groupe. Choisissons le bon. Commençons par le calcul de la puissance nominale.

Lire aussi :  Tambour de machine à laver qui ne tourne pas : 7 raisons possibles + recommandations de réparation

Nous calculons et obtenons que la puissance totale du groupe est de 210 watts. En tenant compte de la marge requise, nous obtenons 241 watts. Ainsi, pour chaque groupe, un transformateur est nécessaire, dont la tension de sortie est de 12 V, la puissance nominale de l'appareil est de 240 W.

Les dispositifs électromagnétiques et à impulsions conviennent à ces caractéristiques.

En arrêtant votre choix sur ce dernier, vous devez porter une attention particulière à la puissance nominale. Il doit être présenté sous la forme de deux chiffres.

Le premier indique la puissance minimale de fonctionnement. Il faut savoir que la puissance totale des lampes doit être supérieure à cette valeur, sinon l'appareil ne fonctionnera pas.

Et une petite note des experts concernant le choix de la puissance. Ils avertissent que la puissance du transformateur, indiquée dans la documentation technique, est maximale. C'est-à-dire qu'à l'état normal, il donnera environ 25 à 30% de moins. Par conséquent, la soi-disant "réserve" de pouvoir est nécessaire. Parce que si vous forcez l'appareil à fonctionner à sa limite, cela ne durera pas longtemps.

Pour un fonctionnement à long terme des lampes halogènes, il est très important de sélectionner correctement la puissance du transformateur abaisseur. En même temps, il doit avoir une certaine "marge" pour que l'appareil ne fonctionne pas à la limite de ses capacités. Une autre nuance importante concerne les dimensions du transformateur sélectionné et son emplacement.

Plus l'appareil est puissant, plus il est massif. Cela est particulièrement vrai pour les unités électromagnétiques. Il est conseillé de trouver immédiatement un endroit approprié pour son installation. S'il y a plusieurs luminaires, les utilisateurs préfèrent souvent les diviser en groupes et installer un transformateur séparé pour chacun

Une autre nuance importante concerne la taille du transformateur sélectionné et son emplacement. Plus l'appareil est puissant, plus il est massif. Cela est particulièrement vrai pour les unités électromagnétiques. Il est conseillé de trouver immédiatement un endroit approprié pour son installation. S'il y a plusieurs luminaires, les utilisateurs préfèrent souvent les diviser en groupes et installer un transformateur séparé pour chacun.

Cela s'explique très simplement. Premièrement, si le dispositif abaisseur tombe en panne, le reste des groupes d'éclairage fonctionnera normalement.Deuxièmement, chacun des transformateurs installés dans de tels groupes aura moins de puissance que le total qui devrait être fourni pour toutes les lampes. Par conséquent, son coût sera sensiblement inférieur.

Que sont les transformateurs

Les transformateurs sont des appareils de type électromagnétique ou électronique. Ils diffèrent quelque peu dans le principe de fonctionnement et certaines autres caractéristiques. Les options électromagnétiques modifient les paramètres de la tension secteur standard en caractéristiques adaptées au fonctionnement des halogènes, les appareils électroniques, en plus du travail spécifié, effectuent également la conversion de courant.

Dispositif électromagnétique toroïdal

Le transformateur toroïdal le plus simple est assemblé à partir de deux enroulements et d'un noyau. Ce dernier est aussi appelé circuit magnétique. Il est constitué d'un matériau ferromagnétique, généralement de l'acier. Les enroulements sont placés sur la tige. Le primaire est connecté à la source d'énergie, le secondaire, respectivement, au consommateur. Il n'y a pas de connexion électrique entre les enroulements secondaire et primaire.

Malgré son faible coût et sa fiabilité de fonctionnement, le transformateur électromagnétique toroïdal est rarement utilisé aujourd'hui lors de la connexion de lampes halogènes.

Ainsi, la puissance entre eux est transmise uniquement de manière électromagnétique. Pour augmenter le couplage inductif entre les enroulements, un circuit magnétique est utilisé. Lorsqu'un courant alternatif est appliqué à la borne reliée au premier enroulement, il se forme un flux magnétique de type alternatif à l'intérieur du noyau. Ce dernier se verrouille avec les deux enroulements et induit une force électromotrice ou EMF en eux.

Sous son influence, un courant alternatif est créé dans l'enroulement secondaire avec une tension différente de celle qui était dans le primaire.En fonction du nombre de tours, le type de transformateur est défini, qui peut être élévateur ou abaisseur, et le rapport de transformation. Pour les lampes halogènes, seuls des dispositifs abaisseurs sont toujours utilisés.

Les avantages des dispositifs d'enroulement sont:

  • Haute fiabilité dans le travail.
  • Facilité de connexion.
  • Faible coût.

Cependant, les transformateurs toroïdaux peuvent être trouvés dans les circuits avec lampes halogènes assez rare. Cela est dû au fait qu'en raison des caractéristiques de conception, ces appareils ont des dimensions et un poids assez impressionnants. Par conséquent, il est difficile de les masquer lors de l'aménagement de meubles ou d'un éclairage de plafond, par exemple.

Le principal inconvénient des transformateurs électromagnétiques toroïdaux est peut-être leur masse et leurs dimensions importantes. Ils sont extrêmement difficiles à dissimuler si une installation cachée est nécessaire.

De plus, les inconvénients des appareils de ce type incluent le chauffage pendant le fonctionnement et la sensibilité aux éventuelles chutes de tension dans le réseau, ce qui affecte négativement la durée de vie des halogènes. De plus, les transformateurs à enroulement peuvent bourdonner pendant le fonctionnement, ce qui n'est pas toujours acceptable. Par conséquent, les appareils sont principalement utilisés dans des locaux non résidentiels ou dans des bâtiments industriels.

Impulsion ou appareil électronique

Le transformateur se compose d'un noyau magnétique ou d'un noyau et de deux enroulements. Selon la forme du noyau et la manière dont les enroulements sont placés dessus, on distingue quatre types de tels dispositifs: tige, toroïdal, blindé et tige blindée. Le nombre de spires des enroulements secondaire et primaire peut également être différent. En faisant varier leurs rapports, on obtient des dispositifs abaisseurs et élévateurs.

Dans la conception d'un transformateur d'impulsions, il n'y a pas seulement des enroulements avec un noyau, mais aussi un remplissage électronique. Grâce à cela, il est possible d'intégrer des systèmes de protection contre la surchauffe, le démarrage progressif et autres

Le principe de fonctionnement d'un transformateur à impulsions est quelque peu différent. De courtes impulsions unipolaires sont appliquées à l'enroulement primaire, grâce à quoi le noyau est constamment dans un état de magnétisation. Les impulsions sur l'enroulement primaire sont caractérisées comme des signaux d'onde carrée à court terme. Ils génèrent une inductance avec les mêmes chutes caractéristiques.

Lire aussi :  Intérieur de la salle de bain

Ils créent à leur tour des impulsions sur la bobine secondaire. Cette caractéristique confère aux transformateurs électroniques un certain nombre d'avantages :

  • Léger et compact.
  • Haut niveau d'efficacité.
  • Possibilité de construire une protection supplémentaire.
  • Plage de tension de fonctionnement étendue.
  • Pas de chaleur ni de bruit pendant le fonctionnement.
  • La possibilité de régler la tension de sortie.

Parmi les lacunes, il convient de noter la charge minimale réglementée et le prix plutôt élevé. Ce dernier est associé à certaines difficultés dans le processus de fabrication de tels dispositifs.

Chauffeur

L'utilisation d'un pilote au lieu d'un transformateur est due aux particularités du fonctionnement de la LED, en tant qu'élément intégral des équipements d'éclairage modernes. Le fait est que toute LED est une charge non linéaire dont les paramètres électriques changent en fonction des conditions de fonctionnement.

Transformateur pour lampes halogènes: pourquoi en avez-vous besoin, principe de fonctionnement et règles de connexionRiz. 3. Caractéristique volt-ampère de la LED

Comme vous pouvez le voir, même avec de légères fluctuations de tension, un changement significatif de l'intensité du courant se produira. De telles différences sont particulièrement ressenties par les LED puissantes.De plus, il y a une dépendance à la température dans le travail, par conséquent, en chauffant l'élément, la chute de tension diminue et le courant augmente. Ce mode de fonctionnement a un effet extrêmement négatif sur le fonctionnement de la LED, c'est pourquoi il échoue plus rapidement. Vous ne pouvez pas le connecter directement à partir du redresseur secteur, pour lequel des pilotes sont utilisés.

La particularité du pilote LED est qu'il produit le même courant à partir du filtre de sortie, quelle que soit la taille de la tension appliquée à l'entrée. Structurellement moderne pilotes pour connecter des LED peut être effectué à la fois sur des transistors et à base de micropuce. La deuxième option gagne de plus en plus en popularité en raison des meilleures caractéristiques du conducteur, d'un contrôle plus facile des paramètres de fonctionnement.

Voici un exemple de schéma de fonctionnement du pilote :

Transformateur pour lampes halogènes: pourquoi en avez-vous besoin, principe de fonctionnement et règles de connexionRiz. 4. Exemple de circuit pilote

Ici, une valeur variable est fournie à l'entrée du redresseur de tension secteur VDS1, puis la tension redressée dans le pilote est transmise via le condensateur de lissage C1 et le demi-bras R1 - R2 à la puce BP9022. Ce dernier génère une série d'impulsions PWM et la transmet via un transformateur au redresseur de sortie D2 et au filtre de sortie R3 - C3, utilisé pour stabiliser les paramètres de sortie. En raison de l'introduction de résistances supplémentaires dans le circuit d'alimentation du microcircuit, un tel pilote peut ajuster la puissance de sortie et contrôler l'intensité du flux lumineux.

Appareil et principe de fonctionnement

Les modèles électroniques et électromagnétiques de transformateurs diffèrent à la fois par leur conception et par leur principe de fonctionnement, ils doivent donc être considérés séparément:

Le transformateur est électromagnétique.

Comme déjà mentionné ci-dessus, la base de cette conception est un noyau toroïdal en acier électrique, sur lequel les enroulements primaire et secondaire sont enroulés. Il n'y a pas de contact électrique entre les enroulements, la connexion entre eux est réalisée au moyen d'un champ électromagnétique dont l'action est due au phénomène d'induction électromagnétique. Le schéma du transformateur électromagnétique abaisseur est illustré dans la figure ci-dessous, où :

  • l'enroulement primaire est connecté à un réseau 220 volts (U1 sur le schéma) et un courant électrique "i1" y circule ;
  • lorsqu'une tension est appliquée à l'enroulement primaire, une force électromotrice (FEM) se forme dans le noyau ;
  • EMF crée une différence de potentiel sur l'enroulement secondaire (U2 sur le schéma) et, par conséquent, la présence d'un courant électrique "i2" avec une charge connectée (Zn sur le schéma).

Schéma électronique et circuit d'un transformateur toroïdal

La valeur de tension spécifiée sur l'enroulement secondaire est créée en enroulant un certain nombre de tours de fil sur le noyau de l'appareil.

Le transformateur est électronique.

La conception de tels modèles prévoit la présence de composants électroniques, à travers lesquels la conversion de tension est effectuée. Dans le schéma ci-dessous, la tension du réseau électrique est appliquée à l'entrée de l'appareil (INPUT), après quoi elle est convertie en une constante au moyen d'un pont de diodes, sur lequel fonctionnent les composants électroniques de l'appareil.

Le transformateur de commande est enroulé sur un anneau de ferrite (enroulements I, II et III), et ce sont ses enroulements qui contrôlent le fonctionnement des transistors, et assurent également la communication avec le transformateur de sortie qui délivre la tension convertie à la sortie de l'appareil (PRODUCTION).De plus, le circuit contient des condensateurs qui fournissent la forme requise du signal de tension de sortie.

Transformateur pour lampes halogènes: pourquoi en avez-vous besoin, principe de fonctionnement et règles de connexion

Schéma de principe d'un transformateur électronique 220 à 12 Volts

Le circuit de transformateur électronique ci-dessus peut être utilisé pour connecter des lampes halogènes et d'autres sources lumineuses fonctionnant à une tension de 12 volts.

Astuces utiles

Lors de la connexion de lampes halogènes, vous devez suivre les conseils utiles :

  • Souvent, les luminaires sont produits avec des marquages ​​de fil non standard. Ceci est pris en compte lors de la connexion de la phase et du zéro. Une mauvaise connexion causera des problèmes.
  • Lors de l'installation de luminaires via un gradateur, des lampes à LED spéciales doivent également être utilisées.
  • Le câblage doit être mis à la terre.
  • Le fil de sortie ne doit pas dépasser 2 mètres de long, sinon il y aura une perte de courant et les lampes brilleront beaucoup plus faiblement.
  • Le transformateur ne doit pas surchauffer, pour cela, ils sont installés à moins de 20 centimètres du dispositif d'éclairage lui-même.
  • Lorsque le transformateur est situé dans une petite cavité, la charge doit être réduite à 75 %.
  • L'installation des projecteurs se fait après la finition de surface complète.
  • L'installation de spots halogènes peut être effectuée indépendamment, en suivant les règles d'installation.
  • Si la lampe est carrée, un cercle est d'abord découpé avec une couronne, puis les coins sont coupés (pour les plafonds suspendus en plastique et en plaques de plâtre).
  • Lors de l'installation dans la salle de bain, vous devez utiliser un transformateur 12 V. Une telle tension ne nuira pas à une personne.

Nous vous conseillons de regarder l'instruction vidéo:

Schéma de connexion du transformateur abaisseur

Comment connecter un transformateur de 220 à 12 volts intéresse beaucoup. Tout se fait simplement.Suggère l'algorithme de marquage des actions aux points de connexion. Les bornes de sortie sur le panneau de connexion avec les fils de contact de l'appareil consommateur sont marquées en lettres latines. Les bornes auxquelles le fil neutre est connecté sont marquées des symboles N ou 0. La phase de puissance est désignée L ou 220. Les bornes de sortie sont marquées des chiffres 12 ou 110. Il reste à ne pas confondre les bornes et à répondre à la question de la façon de connecter un transformateur abaisseur 220 avec des actions pratiques.

Lire aussi :  Quel est le meilleur piston ou "arme chimique"

Transformateur pour lampes halogènes: pourquoi en avez-vous besoin, principe de fonctionnement et règles de connexion

Le marquage d'usine des bornes garantit une connexion sûre par une personne qui n'est pas familiarisée avec de telles actions. Les transformateurs importés passent le contrôle de certification national et ne présentent aucun danger pendant le fonctionnement. Connectez le produit au 12 volts selon le principe décrit ci-dessus.

Transformateur pour lampes halogènes: pourquoi en avez-vous besoin, principe de fonctionnement et règles de connexion

Maintenant, il est clair comment un transformateur abaisseur fabriqué en usine est connecté. Il est plus difficile de choisir un appareil fait maison. Des difficultés surviennent lorsque, lors de l'installation de l'appareil, ils oublient de marquer les bornes

Pour effectuer la connexion sans erreur, il est important d'apprendre à déterminer visuellement l'épaisseur des fils. La bobine primaire est constituée d'un fil de section inférieure à celle de l'enroulement de fin de course

Le schéma de connexion est simple.

Il est nécessaire d'apprendre la règle selon laquelle il est possible d'obtenir une tension électrique élévatrice, l'appareil est connecté dans l'ordre inverse (version miroir).

Le principe de fonctionnement d'un transformateur abaisseur est facile à comprendre.Il a été empiriquement et théoriquement établi que le couplage au niveau des électrons dans les deux bobines doit être estimé comme la différence entre l'effet de flux magnétique qui crée le contact avec les deux bobines et le flux d'électrons qui se produit dans un enroulement avec un plus petit nombre de tours . En connectant la bobine terminale, on constate qu'un courant apparaît dans le circuit. Autrement dit, ils reçoivent de l'électricité.

Et ici, il y a une collision électrique. Il est calculé que l'énergie fournie par le générateur à la bobine primaire est égale à l'énergie dirigée dans le circuit créé. Et cela se produit lorsqu'il n'y a pas de contact métallique galvanique entre les enroulements. L'énergie est transférée en créant un puissant flux magnétique aux caractéristiques variables.

En génie électrique, il existe un terme "dissipation". Le flux magnétique le long du trajet perd de sa puissance. Et c'est mauvais. La caractéristique de conception du dispositif de transformateur corrige la situation. Les conceptions créées de chemins magnétiques métalliques ne permettent pas la dispersion du flux magnétique le long du circuit. En conséquence, les flux magnétiques de la première bobine sont égaux aux valeurs de la seconde ou presque égaux.

Comment ils fonctionnent

Structurellement, tous les éléments d'éclairage à filament sont identiques et se composent d'une base, d'un corps de filament avec un filament et d'une ampoule en verre. Mais les lampes halogènes diffèrent par leur teneur en iode ou en brome.

Transformateur pour lampes halogènes: pourquoi en avez-vous besoin, principe de fonctionnement et règles de connexion

Leur fonctionnement est le suivant. Les atomes de tungstène qui composent le filament sont libérés et réagissent avec les halogènes - iode ou brome (cela les empêche de se déposer à l'intérieur des parois du flacon), créant un flux de lumière. Le remplissage de gaz prolonge considérablement la durée de vie de la source.

Ensuite, le développement inverse du processus se produit - une température élevée provoque la décomposition de nouveaux composés en leurs éléments constitutifs. Le tungstène est libéré sur ou près de la surface du filament.

Ce principe de fonctionnement rend le flux lumineux plus intense et allonge la durée de vie de la lampe halogène (12 volts ou plus - peu importe, l'affirmation est vraie pour tous les types)

But du ballast

Caractéristiques électriques obligatoires d'un luminaire lumière du jour :

  1. Courant consommé.
  2. tension de démarrage.
  3. Fréquence actuelle.
  4. Facteur de crête actuel.
  5. Niveau d'éclairage.

L'inductance fournit une tension initiale élevée pour initier la décharge luminescente, puis limite rapidement le courant pour maintenir en toute sécurité le niveau de tension souhaité.

Les principales fonctions du transformateur de ballast sont décrites ci-dessous.

Transformateur pour lampes halogènes: pourquoi en avez-vous besoin, principe de fonctionnement et règles de connexion

Sécurité

Le ballast régule le courant alternatif pour les électrodes. Lorsque le courant alternatif traverse l'inductance, la tension augmente. Dans le même temps, l'intensité du courant est limitée, ce qui empêche un court-circuit, ce qui entraîne la destruction de la lampe fluorescente.

Chauffage cathodique

Pour que la lampe fonctionne, une surtension élevée est nécessaire: c'est alors que l'écart entre les électrodes se rompt et que l'arc s'allume. Plus la lampe est froide, plus la tension requise est élevée. La tension « pousse » le courant à travers l'argon. Mais le gaz a une résistance d'autant plus élevée que le gaz est froid. Par conséquent, il est nécessaire de créer une tension plus élevée aux températures les plus basses possibles.

Pour ce faire, vous devez mettre en œuvre l'un des deux schémas :

  • à l'aide d'un interrupteur de démarrage (starter) contenant une petite lampe néon ou argon d'une puissance de 1 W.Il chauffe le bilame du démarreur et facilite l'amorçage d'une décharge gazeuse ;
  • électrodes de tungstène traversées par le courant. Dans ce cas, les électrodes chauffent et ionisent le gaz dans le tube.

Transformateur pour lampes halogènes: pourquoi en avez-vous besoin, principe de fonctionnement et règles de connexion

Assurer un haut niveau de tension

Lorsque le circuit est coupé, le champ magnétique est interrompu, impulsion haute tension envoyé à travers la lampe, et une décharge est excitée. Les schémas de génération de haute tension suivants sont utilisés :

  1. Préchauffage. Dans ce cas, les électrodes sont chauffées jusqu'à ce que la décharge soit initiée. L'interrupteur de démarrage se ferme, permettant au courant de circuler à travers chaque électrode. L'interrupteur de démarrage refroidit rapidement, ouvrant l'interrupteur et démarrant la tension d'alimentation sur le tube à arc, entraînant une décharge. Pendant le fonctionnement, aucune alimentation auxiliaire n'est fournie aux électrodes.
  2. Démarrage rapide. Les électrodes chauffent constamment, de sorte que le transformateur de ballast comprend deux enroulements secondaires spéciaux qui fournissent une basse tension sur les électrodes.
  3. Démarrage instantané. Les électrodes ne chauffent pas avant le début du travail. Pour les démarreurs instantanés, le transformateur fournit une tension de démarrage relativement élevée. De ce fait, la décharge est facilement excitée entre les électrodes "froides".

Transformateur pour lampes halogènes: pourquoi en avez-vous besoin, principe de fonctionnement et règles de connexion

Limitation de courant

Cela est nécessaire lorsqu'une charge (par exemple, une décharge d'arc) s'accompagne d'une chute de tension aux bornes lorsque le courant augmente.

Stabilisation du processus

Il existe deux exigences pour les lampes fluorescentes :

  • pour démarrer la source lumineuse, un saut de haute tension est nécessaire pour créer un arc dans la vapeur de mercure;
  • une fois la lampe allumée, le gaz offre une résistance décroissante.

Ces exigences varient en fonction de la puissance de la source.

Transformateur pour lampes halogènes: pourquoi en avez-vous besoin, principe de fonctionnement et règles de connexion

Évaluation
Site sur la plomberie

Nous vous conseillons de lire

Où remplir la poudre dans la machine à laver et combien de poudre verser