- Emplacement du générateur de chaleur - exigences pour la pièce
- Caractéristiques d'installation
- Comment installer
- Auto-installation
- Règles pour l'installation d'appareils à gaz dans l'appartement
- Variétés d'appareils
- Mécanique
- Électronique
- Programmable
- Filaire et sans fil
- Exigences pour l'installation d'une chaudière dans un appartement
- Documents requis
- exigences de la chaufferie
- Pose de cheminée
- Passer au chauffage individuel : avantages et inconvénients
- Chaudière à double circuit
- Manuel de l'Utilisateur
Emplacement du générateur de chaleur - exigences pour la pièce
Les équipements de chauffage utilisant du gaz sont beaucoup plus faciles à installer qu'à délivrer des autorisations et à mettre en service. Nous proposons d'examiner la première question - installation indépendante d'une chaudière à gaz murale dans un appartement ou une maison privée. L'algorithme des actions pour obtenir les conditions techniques et développer un projet a été donné dans les instructions d'installation d'un générateur de chaleur à double circuit.
Les exigences des normes pour la pièce pour l'emplacement de l'unité de chauffage au gaz sont les suivantes:
- Le radiateur ne doit pas être installé dans les pièces à vivre et les salles de bains. Une chaudière articulée peut être placée dans le couloir, dans la cuisine et dans d'autres locaux non résidentiels à n'importe quel étage, extension extérieure ou dans une chaufferie séparée.
- Si un générateur de chaleur mural fonctionne avec un mélange propane-butane liquéfié provenant de bouteilles ou d'un réservoir de gaz, il ne peut être installé au sous-sol d'une maison privée.
- La hauteur de plafond minimale autorisée est de 2 m, le volume est de 7,5 m³. S'il y a un chauffe-eau au gaz naturel dans la pièce, les exigences deviennent alors plus strictes: la hauteur du plafond doit atteindre 2,5 m, le volume doit être de 13,5 mètres cubes.
- La chambre doit avoir des fenêtres donnant sur la rue. Les dimensions minimales de la partie vitrée sont calculées comme suit : on multiplie le volume de la pièce par 0,03, on obtient la surface de la structure translucide en m².
- Lors de l'installation d'une fournaise, une ventilation d'alimentation et d'évacuation est requise. En 1 heure, l'air ambiant doit être renouvelé trois fois (échange d'air triple). Au volume d'entrée, on ajoute l'air consommé par le brûleur pour la combustion du combustible. Dans la cuisine, une fenêtre est faite pour la ventilation.
- La distance minimale entre le panneau avant de la chaudière suspendue et le mur ou d'autres objets est de 1250 mm (largeur de passage).
Les règles ci-dessus s'appliquent également à tous les types d'appareils de chauffage - muraux et au sol, avec une chambre de combustion ouverte et fermée. Le site d'installation de la chaudière doit être convenu avec l'ingénieur qui développe votre projet. Le concepteur vous dira où il est préférable d'accrocher la chaudière, compte tenu de l'emplacement du tuyau de gaz.
Notre expert vous en dira plus sur les exigences d'une chaufferie à gaz dans la vidéo :
Caractéristiques d'installation
Les chaudières Proterm Skat 9 kW sont fournies avec toutes les fixations et éléments nécessaires. De plus, le kit comprend des instructions décrivant étape par étape le processus de connexion et de configuration de l'appareil.Il convient de noter que les modèles de puissance différente ont exactement le même principe d'installation, de fonctionnement et de configuration.
Avant d'installer l'équipement de chauffage Proterm Skat, il est nécessaire de coordonner tous les travaux avec les services de distribution électrique.
Les chaudières électriques Proterm Skat d'une puissance de 9 kW peuvent être connectées à une alimentation électrique 220V conventionnelle. L'installation d'un tel équipement de chauffage est réalisée à l'aide d'une plaque de montage. Une telle unité n'a pas certaines restrictions sur le choix de l'emplacement d'installation. Bien sûr, il y a certaines exigences - vous avez besoin d'un accès gratuit pour le service, l'entretien, le réglage et la réparation des équipements de chauffage.
Comment installer
Chaudière électrique Proterm Skat se connecte au système de tuyauterie à l'aide de buses. Le chauffage est raccordé de manière à ce qu'en cas de dysfonctionnements pendant le fonctionnement, le liquide de refroidissement puisse être vidangé librement sans affecter l'ensemble du système. Des vannes supplémentaires vous permettent de remplir le système de liquide de refroidissement et de le vidanger. De plus, afin d'exclure le gel de l'eau dans les maisons avec résidence saisonnière pendant les périodes froides, les experts recommandent de retirer complètement le liquide de refroidissement du système avant que la température ne baisse.
La chaudière Proterm Skat est connectée au secteur via une ligne électrique connectée séparément. Le câble réseau est connecté aux bornes situées dans le coin inférieur du boîtier. Toutes les vis des connecteurs doivent être soigneusement serrées. Une chaudière d'une puissance de 9 kW peut être raccordée à un réseau monophasé.
Les chaudières électriques sont les plus faciles à installer et à connecter, elles ne nécessitent pas l'organisation d'une cheminée et d'une ventilation d'alimentation et d'évacuation, une pièce séparée pour la chaufferie.Étant donné que les éléments chauffants standard contiennent déjà tous les éléments et composants nécessaires (pompe de circulation, vase d'expansion, groupe de sécurité, etc.), lors de l'organisation d'un système de chauffage simple, il existe un minimum de communications autour de la chaudière électrique.
Tous ces facteurs permettent, en ayant des compétences et des connaissances de base, d'installer et de connecter une chaudière électrique par vous-même, sans l'intervention d'artisans.
Mais notez que la condition d'octroi d'une garantie de la plupart des fabricants est l'installation par un organisme de service spécialisé. Cependant, la facilité d'installation a un effet positif sur le coût du travail des maîtres.
Auto-installation
Pour connecter correctement tous les éléments de connexion, vous devez placer la chaudière dans un endroit préparé. Il peut s'agir de dalles réfractaires, d'un socle en béton et même d'un petit podium. Si un podium en bois massif est monté, il est recouvert d'une tôle qui, au stade final, doit dépasser d'au moins 28 cm du corps.
Une connexion fiable de la chaudière murale dépend de l'installation correcte de l'unité, de sorte que l'horizontale est soigneusement vérifiée par le niveau du bâtiment. Si la chaudière au sol n'a pas été installée correctement, la position est corrigée à l'aide de pieds mobiles ou des fragments de tôle d'acier peuvent être placés sous le corps.
Règles pour l'installation d'appareils à gaz dans l'appartement
Les moindres problèmes d'agencement du chauffage individuel surviennent chez les propriétaires d'appartements neufs qui ne sont pas connectés à un système de chauffage centralisé.Dans ce cas, il n'est pas nécessaire de visiter le réseau de chauffage et il n'est pas nécessaire de s'occuper de la déconnexion des colonnes montantes, et l'autorisation d'installer le chauffage au gaz dans un immeuble peut figurer dans le paquet de documents immobiliers.
Mais dans ce cas, vous devez suivre certaines règles. Tout d'abord, ayant des documents en main, vous ne pouvez pas installer vous-même des équipements à gaz - ce travail doit être effectué par des spécialistes. Il peut s'agir non seulement d'employés d'une organisation de fourniture de gaz, mais également de représentants d'une entreprise qui autorise ce type d'activité.

Une fois l'installation terminée, l'ingénieur de l'entreprise fournissant des combustibles gazeux vérifiera l'exactitude de la connexion et délivrera un permis d'utilisation de la chaudière. Ce n'est qu'alors que vous pourrez ouvrir la vanne menant à l'appartement.
Avant de commencer, selon les exigences d'installation d'une chaudière dans un immeuble à appartements, il est impératif de vérifier le système d'alimentation en chaleur individuel. Pour ce faire, il est lancé sous une pression égale à au moins 1,8 atmosphères. Vous pouvez contrôler ce paramètre à l'aide du manomètre de l'unité de chauffage.
Si les tuyaux sont encastrés dans le sol ou les murs, il est conseillé d'augmenter la pression et de faire passer le liquide de refroidissement à travers eux pendant au moins 24 heures. Ce n'est qu'après avoir testé le système que vous pouvez être sûr qu'il n'y a pas de fuites et que les connexions sont fiables.
L'air doit être purgé de l'équipement avant le démarrage. Étant donné que lors de l'installation d'une chaudière à gaz dans un immeuble, les systèmes sont fermés, vous devez utiliser les robinets Mayevsky disponibles sur les radiateurs. L'air est purgé dans chaque batterie, les contournant plusieurs fois à tour de rôle jusqu'à ce qu'il n'y ait plus d'air à l'intérieur.Après cela, le système peut être lancé en mode de fonctionnement - allumez l'alimentation en chaleur.

Il est nécessaire de placer une prise électrique et un autre appareil à gaz à une distance d'au moins 30 centimètres de l'appareil.
Variétés d'appareils
Le choix d'un thermostat à distance pour une chaudière à gaz repose sur plusieurs caractéristiques, dont le type de raccordement. Le fonctionnement ininterrompu est assuré par le contact du module à distance avec l'appareil qui contrôle le fonctionnement de la chaudière à gaz. D'un point de vue constructif, il existe deux options principales :
- modèles de câbles connectés à la chaudière à gaz par des fils;
- modèles sans fil avec une méthode de maintenance à distance.
Mécanique
- durabilité;
- faible coût;
- la possibilité de réparation;
- résistance aux chutes de tension.
Les principaux inconvénients de la mécanique incluent un réglage pas trop précis et la probabilité d'erreurs dans les 2-3 ° C, ainsi que la nécessité d'ajuster périodiquement les indicateurs en mode manuel.
Électronique
Dans la plupart des cas, les thermostats électroniques pour chaudières à gaz sont représentés par un capteur à distance avec un affichage et un élément de commande spécial responsable du fonctionnement de la chaudière. Actuellement, à cette fin, des modèles avec minuterie sont utilisés pour surveiller la température de l'air et la modifier en fonction du programme souhaité, ainsi que des analogues électroniques. Les principaux avantages des appareils électroniques :
- télécommande;
- la moindre erreur ;
- possibilité d'installation dans n'importe quelle pièce;
- réglage de la température de l'air selon l'horaire;
- la réponse la plus rapide aux changements de température.
Une réponse quasi instantanée aux changements de température de l'air intérieur permet d'importantes économies d'énergie. Les inconvénients ne comprennent qu'un coût assez élevé de ces appareils modernes.
Programmable
La technologie dite "intelligente" a des fonctionnalités décentes, qui incluent le contrôle de la température, l'ajustement horaire et la programmation selon les jours de la semaine. Les modèles à cristaux liquides avec une interface très pratique et intuitive, ainsi que le Wi-Fi intégré, sont particulièrement populaires.
Avantages importants des modèles programmables :
- la présence de la fonction "jour-nuit" ;
- d'importantes économies d'énergie ;
- programmer le mode pendant une longue période ;
- possibilité de contrôle à distance de l'ensemble du système.
Les chaudières à gaz sont équipées d'appareils avec cartes SIM intégrées, ce qui vous permet d'effectuer des réglages à l'aide du smartphone le plus courant. Les utilisateurs attribuent le coût plutôt élevé de ces appareils aux inconvénients de tout modèle programmable.
Filaire et sans fil
Les thermostats filaires se caractérisent par la présence d'une commande mécanique ou électronique. De tels appareils ne sont fixés qu'au moyen d'un système filaire destiné à être relié à un équipement de chauffage au gaz. Le rayon d'action, en règle générale, ne dépasse pas 45-50 mètres. Ces dernières années, les modèles programmables de thermostats d'ambiance filaires sont de plus en plus installés.
Les appareils sans fil comprennent une partie fonctionnelle à monter directement à côté de l'appareil de chauffage, ainsi qu'un élément de suivi avec un écran. Les capteurs peuvent être équipés d'un capteur d'affichage ou d'une commande à bouton-poussoir.Le fonctionnement est assuré par un canal radio. Les modèles les plus simples sont capables d'éteindre ou de fournir du gaz. Dans les appareils plus complexes, il existe également un programme spécial pour les réglages afin de modifier les paramètres spécifiés.
Exigences pour l'installation d'une chaudière dans un appartement
Comment installer une chaudière gaz double circuit dans un appartement ? Souvent, l'installation de tels équipements est difficile pour un certain nombre de raisons (absence d'un gazoduc central, difficultés à obtenir une autorisation, manque de conditions, etc.). Pour s'inscrire, la connaissance des lois et des règles de base est requise. En cas d'installation non autorisée d'une chaudière à gaz, vous devrez payer une forte amende et démonter la chaudière. Vous devez commencer par obtenir une autorisation.
Documents requis
Pour monter la chaudière dans un appartement avec chauffage central existant, vous devez collecter un paquet de documents et passer par plusieurs autorités par étapes :
- Après avoir soumis une demande aux autorités de surveillance de l'État, si les conditions d'installation et d'entretien de l'appareil de chauffage sont remplies, des spécifications techniques sont émises, qui constituent un permis pour l'installation d'équipements.
- Après avoir reçu les conditions, un projet est créé. Elle peut être effectuée par une organisation qui dispose d'une licence pour ce type d'activité. Le meilleur choix serait une compagnie de gaz.
- Obtention de l'autorisation d'entrer dans la chaudière. Il est délivré par les inspecteurs des entreprises qui contrôlent la ventilation. Lors de l'inspection, un acte sera rédigé avec des instructions qui doivent être éliminées.
- Après avoir collecté tous les documents, la documentation de conception pour l'installation de la chaudière dans un appartement séparé est coordonnée. Dans un délai de 1 à 3 mois, les employés de la supervision de l'État doivent terminer la coordination de l'installation.Si aucune violation n'est constatée lors de la collecte et de la préparation des documents, le consommateur reçoit une licence finale pour l'installation.
- Les documents de refus de service sont soumis à l'entreprise fournissant des services de fourniture de chaleur.
Vous ne pouvez pas enfreindre les règles. Seul le respect de toutes les conditions permettra d'obtenir l'autorisation d'installer des équipements à gaz.
exigences de la chaufferie
La pièce dans laquelle la chaudière est installée doit répondre aux exigences suivantes :
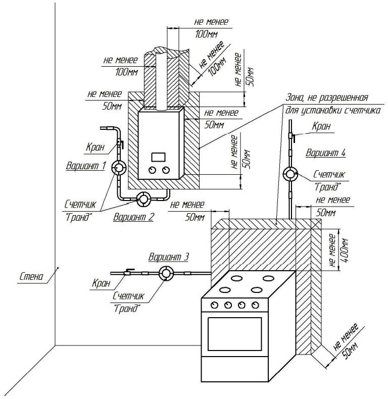
- Les équipements à gaz ne peuvent être installés que dans des locaux non résidentiels aux portes bien fermées. Pour l'installation, n'utilisez pas la chambre à coucher, les buanderies, les cuisines et les toilettes.
- Il est préférable d'installer un compteur de gaz dans la cuisine. Dans ce cas, un tuyau supplémentaire est introduit dans la pièce.
- Toutes les surfaces (murs et plafond) de la pièce doivent être revêtues de matériaux réfractaires. Il est conseillé d'utiliser des carreaux de céramique ou des plaques de fibres de gypse.
- La surface de la pièce à installer doit être d'au moins 4 m2. Il est nécessaire de fournir un accès à tous les nœuds de la chaudière à gaz pour une maintenance de haute qualité du système.
Pose de cheminée
L'installation de chauffage au gaz dans les appartements n'est autorisée qu'avec une ventilation fonctionnant normalement et un système d'évacuation des produits de combustion. Par conséquent, il serait optimal d'utiliser une chaudière avec une chambre de combustion fermée, qui est reliée à un tuyau horizontal pour évacuer la fumée. Dans ce cas, il ne sera pas nécessaire de réaliser plusieurs canalisations pour la ventilation et le désenfumage.
Si plusieurs propriétaires de la maison souhaitent passer au chauffage individuel en même temps, les cheminées sont regroupées en un seul groupe.Attaché de l'extérieur est un tuyau vertical, auquel sont connectés des tuyaux horizontaux provenant des appartements.
Pour un fonctionnement normal du système, il est nécessaire d'installer des dispositifs de circulation d'air à haut débit dans la chaufferie. Une telle ventilation doit être installée séparément, sans contact avec la ventilation générale.
Passer au chauffage individuel : avantages et inconvénients
Passer du chauffage central au gaz demande beaucoup d'argent et de travail. La délivrance des permis prend beaucoup de temps, vous devez donc planifier et commencer à collecter les papiers nécessaires bien avant l'installation proposée.
La plupart des représentants des structures étatiques empêcheront la déconnexion du système de chauffage central. Les permis sont délivrés à contrecœur. Par conséquent, les problèmes de paperasse sont le principal inconvénient de la transition vers le chauffage au gaz.
Inconvénients de commutation :
- Inadéquation de l'appartement pour l'installation de systèmes de chauffage individuels. Pour obtenir un permis, plusieurs étapes doivent être franchies. La reconstruction partielle coûte cher.
- Les appareils de chauffage nécessitent une mise à la terre. Il est difficile de le faire dans un appartement, car selon SNiP, il est impossible d'utiliser des conduites d'eau ou un réseau électrique pour cela.
Le principal avantage d'un tel chauffage est l'efficacité et la rentabilité. Le coût du rééquipement est amorti en quelques années et le consommateur bénéficie d'une indépendance énergétique.
Construction finie
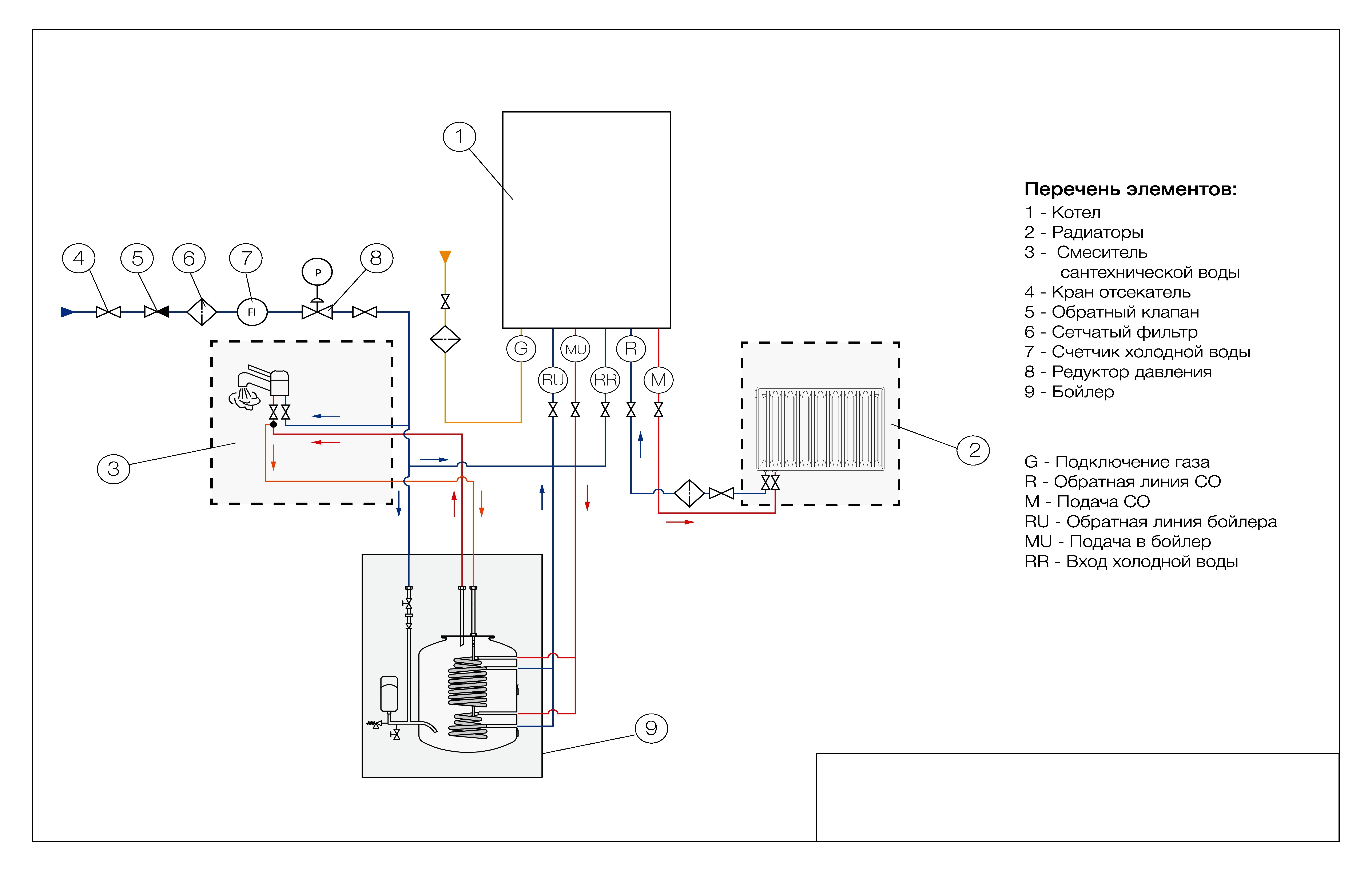
Chaudière à double circuit
Le schéma de raccordement d'une chaudière à gaz à double circuit au système d'alimentation en chaleur d'une maison privée est réalisé, ainsi qu'une chaudière à circuit unique. La différence réside dans la présence de tuyaux supplémentaires pour le système ECS.Ils sont installés sur les chaudières à gaz comme suit:
- À droite, entre le tuyau de gaz et le tuyau de retour, il y a un tuyau de dérivation pour se connecter à un système d'alimentation en eau froide ;
- À gauche, entre le tuyau de gaz et l'alimentation, il y a un tuyau pour fournir de l'eau chaude au système ECS local.
Tout comme une installation de chauffage, les conduites ECS sont séparées de la chaudière par des vannes à boisseau sphérique aux raccordements séparés. Le raccordement de l'alimentation en eau froide et chaude est effectué sans aucune restriction. En tant qu'élément supplémentaire, un filtre spécial est utilisé sur le tuyau d'alimentation en eau froide. Il est recommandé de l'utiliser dans les anciens systèmes avec une alimentation en eau centralisée avec une grande quantité de particules solides insolubles dans le flux. Ils peuvent se déposer sur les parois de l'échangeur de chaleur du circuit secondaire, réduisant l'efficacité du chauffage.
Manuel de l'Utilisateur
Panneau de commande
L'appareil est livré avec un manuel d'utilisation. Le document contient les règles de base pour le fonctionnement de la chaudière :
- S'il y a une odeur de brûlé dans la pièce, n'allumez pas la lumière, ne fumez pas, n'utilisez pas le téléphone. L'appareil est immédiatement éteint du réseau et la chaufferie est ventilée.
- Il doit y avoir un endroit pour le service à proximité de l'appareil. Un espace de 30 cm est nécessaire au-dessus et au-dessous de la structure. 10 cm reste sur le côté et 60 cm près de l'avant.
- Avec un long départ, les vannes de chauffage, d'alimentation en eau chaude et d'alimentation en gaz sont fermées.
- La pression de liquide de refroidissement recommandée est de 1 à 2 bars.
- Ne pas entreposer de substances explosives et inflammables, de produits de peinture et de vernis à proximité de la chaudière.
- Appuyez sur MODE pour sélectionner le mode de chauffage. Pour aller à "Été" - le même bouton deux fois, à "Vacances" - trois fois.
- Les paramètres de température de l'eau sont réglés à l'aide des touches plus et moins.
- Pour régler l'indicateur de température du chauffage principal, vous devrez appuyer sur MODE, puis sur - "plus" ou "moins".






























