- Guide de sélection
- Evan Warmos-IV 21
- Histoire de la formation
- EVAN Warmos - les relais de l'élément chauffant ne fonctionnent pas
- Chaudières électriques Evan EXPERT système de sécurité :
- Chaudière électrique Evan EXPERT perte de phase :
- Niveaux de puissance de la chaudière électrique Evan EXPERT
- Gamme de chaudières Evan
- L'économie d'Evan
- Norme Evan
- suite evan
Guide de sélection
Pourquoi les gens choisissent-ils ces appareils ? Évidemment, tout tourne autour des avantages par rapport aux homologues au gaz et au bois.
Avantages d'un système de chauffage électrique :
- Il n'est pas nécessaire d'installer une cheminée pour évacuer les produits de combustion, pour connecter une ventilation supplémentaire. En conséquence, il n'y a aucune restriction sur l'installation et la coordination avec le logement et les services communaux.
- Facilité de contrôle et modes de programmation. Les appareils de chauffage vous permettent de régler la température requise du liquide de refroidissement ou de l'air sur un capteur externe.
- Possibilité d'utiliser une grille tarifaire différenciée. C'est-à-dire que pendant la journée, le coût de l'électricité est plus cher, la nuit, lorsque le pic de consommation passe, il est moins cher de 40 à 60%. Si les accumulateurs thermiques sont achetés en tant qu'ensemble pour la chaudière, cela permettra d'économiser de l'argent en stockant la chaleur la nuit et en la dépensant pendant la journée.
- Sécurité. Le risque d'ébullition et d'explosion du système est réduit à zéro.

Chauffer une maison avec une chaudière électrique présente les inconvénients suivants :
- Coût élevé de l'électricité.
- Les surtensions constantes désactivent l'automatisation.En conséquence, un dégivrage rapide et des dommages à toute la structure de chauffage.
Nous listons les principaux paramètres et caractéristiques techniques des chaudières pour systèmes de chauffage, dont dépend le choix:
- Fabricant. Il est préférable de considérer les produits de marques célèbres. Les entreprises disposent d'un vaste réseau de centres de service qui fourniront des réparations rapides et de haute qualité.
- Du pouvoir. Avant de vous rendre au magasin, n'oubliez pas de le calculer correctement en fonction du niveau de perte de chaleur à la maison.
- Efficacité - pas moins de 95%. L'électricité est le combustible le plus cher, les performances doivent donc être maximisées.
- Groupe de sécurité. Obligatoire : limitation de la température du caloporteur (jusqu'à +85 ºC), protection contre la surchauffe, marche à sec, capteurs de pression et autres.
- Le nombre de contours. Les chaudières à circuit unique doivent être utilisées strictement pour leur destination, et pour l'approvisionnement en eau chaude, des chaudières à accumulation séparées ou un chauffage indirect doivent être achetés.
- Équipement optionel. Un accumulateur de chaleur, un stabilisateur doit être inclus dans la tuyauterie d'une chaudière de grande puissance, et si l'électricité est souvent coupée dans la région, alors des générateurs fonctionnant au diesel ou à l'essence. Le risque de panne du système de chauffage est réduit à zéro.
Pour paraphraser des auteurs bien connus, on peut dire que les chaudières électriques ne sont pas un luxe, mais un moyen de chauffage dans le rude hiver russe.
Evan Warmos-IV 21
Chaudières de chauffage électrique Classe "CONFORT" Evan WARMOS IV - 21
Evan WARMOS-IV est une chaudière de chauffage électrique de nouvelle génération de la famille WARMOS. Qu'est-ce qui le différencie de ses prédécesseurs ? Plage de température étendue Evan WARMOS-IV fonctionne dans une plage étendue de +5 à +85°C. Grâce à cela, vous pouvez également l'utiliser dans des modes tels que : "Plancher chaud" et "Antigel":
- En mode "Warm floor", WARMOS-IV est directement connecté au système de chauffage par le sol.
- En mode "Hors gel", la chaudière économise de l'énergie en fonctionnant de +5 à +15°C. C'est pratique lorsque les gens quittent la pièce pendant une longue période.
Nouveau design et nouveaux indicateurs Le design du nouveau Evan WARMOS est complété par un panneau de commande amélioré avec indication LED. Des indicateurs lumineux indiquent les niveaux de puissance, la température du liquide de refroidissement. Dans ce cas, lorsque la chaudière est démarrée à une température négative, une valeur spéciale est affichée : "-0". Le mode "Contrôle de la chaudière par la température de l'air ambiant" s'affiche sur l'indicateur par le clignotement d'un point. L'indication des urgences est fournie. Facilité d'utilisation et d'entretien de la chaudière Evan WARMOS-IV 21 se soucie de votre confort et de votre sécurité. En cas de situation d'urgence, des codes sont affichés sur le panneau qui signalent si :
- il y a eu une rupture du capteur thermique de contrôle de la température du liquide de refroidissement (code E1);
- un court-circuit du capteur de température de contrôle de température (E2) s'est produit ;
- le liquide de refroidissement s'est réchauffé au-dessus de + 84 ° C (E3);
- le fluide chauffant s'est réchauffé au-dessus de +90°C (FF).
Une sécurité supplémentaire est assurée par un circuit d'arrêt d'urgence indépendant.Vous pouvez facilement régler la température du liquide de refroidissement souhaitée de +5 à +85 ° C avec une précision de 1 degré. Le choix des étapes de puissance se fait automatiquement - la chaudière détermine elle-même le nombre optimal d'étapes. Dans le même temps, la possibilité d'un contrôle manuel de la puissance demeure.De plus, Evan WARMOS-IV 21 présente tous les avantages typiques des autres modèles de chaudières électriques EVAN: résistance aux surtensions électriques, possibilité d'utiliser de l'eau et des liquides non gelés comme caloporteur, possibilité d'activation temporisée et hors niveaux de puissance, éléments chauffants en acier inoxydable fiables fabriqués par Backer avec rotation de ceux-ci à chaque inclusion et ainsi de suite.
- La possibilité d'utiliser à la fois de l'eau et des liquides non gelés comme caloporteur.
- Éléments chauffants en acier inoxydable de production Backer.
- Circuit d'arrêt d'urgence indépendant.
- Réglage de la température du liquide de refroidissement avec une précision de 1 degré, dans la plage de +5 à +85°C.
- L'extension de la plage de température de +5 à +85 °C permet d'utiliser la chaudière dans les modes suivants : "plancher chaud" et "antigel".
- La possibilité de limiter la puissance de la chaudière. Trois étages - chaque étage correspond à 1/3 de la puissance de la chaudière.
- Temporisation d'activation/désactivation des gradins de puissance.
- Sélection automatique du nombre d'étapes requis pour contrôler la température de consigne du liquide de refroidissement (grâce au remplacement du thermostat mécanique par un capteur de température avec un système de contrôle thermique électronique).
- Indicateurs lumineux qui affichent toutes les informations nécessaires - affichent la température actuelle dans la plage de 0 à +90 ° C.
- Lorsque la chaudière est démarrée à des températures inférieures à 0 (cas avec un liquide non gelant dans le système), le fonctionnement de la chaudière est maintenu, l'indicateur affiche "-0".
- Le mode "Contrôle de la chaudière par la température de l'air ambiant" s'affiche sur l'indicateur par le clignotement d'un point.
- Rotation de l'élément chauffant à chaque allumage de la chaudière en mode "chauffage".
- Bloc de connexion de la pompe de circulation et du capteur de température d'air.
- Fonctionnement garanti de l'appareil lorsque la tension secteur s'écarte de +/-10% de la valeur nominale du réseau.
- Indication du code d'alarme

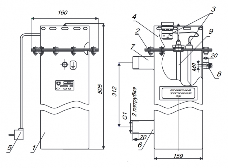
1 - chaudière 2 - tuyau d'entrée G 1¼ 3 - tuyau de sortie G 1¼ 4 - élément chauffant avec tuyaux en acier inoxydable 5 - panneau arrière 6 - collier à vis 7 - câble d'alimentation et collier pour conducteur de protection PE 8 - collier à vis pour le raccordement de la pompe de circulation et capteur de température de l'air 9 - contacteur pour l'arrêt d'urgence de l'élément chauffant (pour W-7.5-12) 10 - unité de commande avec clavier à membrane et câble 11 - fusible pour le circuit de raccordement de la pompe de circulation 12 - clavier à membrane et câble
Histoire de la formation
Ce fabricant national est connu sur le marché des équipements de chauffage depuis 1996. C'est alors que ZAO Evan a été organisé, dont la base de production était l'utilisation de schémas progressifs.
Aujourd'hui, l'entreprise propose au consommateur une large gamme d'équipements de chauffage, y compris des chaudières électriques.En 2008, l'entreprise a été incluse dans le système énergétique NIBE. C'est l'une des divisions de l'entreprise, leader dans le domaine de la technologie du chauffage en Europe. Il regroupe environ 55 entreprises dont les produits sont reconnus pour leur qualité et leur fiabilité.
Les produits de CJSC Evan ont été très appréciés par un grand nombre de diplômes et certificats d'expositions spécialisées en Russie et en Europe. Aujourd'hui, l'entreprise dispose d'un réseau de bureaux de représentation dans toutes les régions du pays, ainsi qu'à l'étranger.
EVAN Warmos - les relais de l'élément chauffant ne fonctionnent pas

Carte de commande MK4573.1103(04) pour chaudière de chauffage EVAN Warmos.
Introduction.Toute réparation non essentielle donne toujours à l'ingénieur l'impression d'avoir mal aux dents, vous devez le traiter, mais vous ne pouvez pas le guérir vous-même. Par conséquent, lorsque le paiement de la chaudière de chauffage EVAN Warmos est arrivé pour des réparations, les réparations ont été transférées d'un ingénieur à un autre et, par conséquent, l'ingénieur de service l'a obtenu. Comme prévu, la réparation elle-même s'est avérée simple, mais le temps consacré à l'étude de cet appareil a pris presque tout le devoir (de 18h00 à 23h00), bien sûr, avec une distraction pour les grosses pauses cigarette et les bavardages sur le téléphoner. Dysfonctionnement selon le client. Les relais de l'élément chauffant ne fonctionnent pas. Diagnostic principal. Étant donné que le mécanicien de ligne sur place a identifié le relais comme défectueux et que les relais ressemblaient à des relais avec un onduleur, les réparations ont automatiquement incombé à notre service. Le relais soudé s'est avéré absolument utilisable, il était donc nécessaire de prouver le diagnostic incorrect au mécanicien de ligne, la situation était compliquée par le fait que ce même mécanicien a démarré les radiateurs en contournant la carte via le thermostat, ce qui signifie que la carte était inopérable. D'un autre côté, la présence d'une seule planche sans expérience de cerclage et de réparation rendait ces réparations semblables à la recherche d'une aiguille dans une botte de foin. La carte s'est avérée "morte", c'est-à-dire abandonnée et non prise en charge par le fabricant. Comme les relais ne fonctionnaient pas, les soupçons se sont portés sur le circuit de commande des relais. Un examen externe a révélé un défaut de soudure de toutes les résistances de 4,7 kOhm dans les circuits de commande des résistances.

Toutes les résistances 4.7k avaient un défaut de soudure, ce n'est pas très visible d'en bas, mais là la photo est la même que ci-dessus.
Réparation.Comme prévu, la soudure des résistances de 4,7 kOhm (R4, R20, R27, R33, R38) n'a rien résolu, car il est impossible de démarrer le relais chauffant sans une notion du mécanisme de fonctionnement. J'ai dû prendre un crayon et une feuille de papier, car il s'est avéré plus tard en vain, les relais étaient contrôlés à partir des sorties du microcontrôleur et il était plus facile de rechercher par le nom de la carte MK4573.1103 (04). A l'aide de la recherche google, on trouve deux documents qui se complètent bien et permettent de lancer la planche réparée en atelier sans cerclage.
les inscriptions sont difficiles à lire et
actuellement installé dans les chaudières de chauffage EVAN Warmos (ne correspond pas au schéma considéré, mais il permet de comprendre le but des contacts dans le schéma précédent).
Après une courte expérience, il s'est avéré pour vérifier le relais K2, il est nécessaire de fermer les contacts X5.1, X5.13 pour émuler le fonctionnement du thermostat et les contacts X5.10, X5.7 pour émuler l'inclusion du premier étage du réchauffeur.
Circuit de commutation du relais K2, il n'est pas nécessaire d'installer la LED.
Malheureusement, ils n'ont pas saisi la logique des radiateurs, car lorsque l'unité de commande MK4573.1103 (04) est allumée avec la touche 1er étage enfoncée, les trois relais sont déclenchés à tour de rôle, s'arrêtant au relais K2. Lorsque les contacts X1 (capteur d'air) ou X2 (capteur d'urgence) sont fermés, le relais fermé K2 s'ouvre, quel que soit l'interrupteur enclenché du 1er étage de chauffage. Le diagnostic est terminé, la carte est en bon état, les éléments de liaison connectés aux connecteurs X1, X2 sont défectueux, qui sont dans un état fermé, ce qui empêche la carte de commande d'activer le relais du contacteur de chauffage. Conclusion. Après la réparation, des croquis du schéma sont restés, c'est dommage de les jeter, mais ils n'en ont pas besoin, ils peuvent être utiles à d'autres spécialistes, ils se sont avérés inutiles pour nous.
Croquis du circuit d'enclenchement du relais K2.
Mise à jour du 30/12/2015. Comme prévu, le tableau de commande s'est avéré en bon état de marche, le problème était dans le faisceau. Lors de la déconnexion de tous les connecteurs X1, X2, X3, la carte a commencé à fonctionner, donc lors de l'envoi de la carte pour réparation, vous devez déconnecter ces connecteurs et vérifier que la carte de contrôle fonctionne.
Chaudières électriques Evan EXPERT système de sécurité :
L'une des tâches centrales confiées aux ingénieurs de la société Evan était de concevoir la chaudière électrique Expert avec des paramètres de sécurité maximaux. En commençant par le plus simple - la surchauffe du liquide de refroidissement.
Si, pour une raison quelconque, la température de chauffage atteint 92 ± 3 °C, le capteur d'alarme de surchauffe fonctionnera, ce qui entraînera l'arrêt de la chaudière. Soit dit en passant, un tel capteur est intégré à toutes les chaudières électriques Evan. De plus, il est auto-retour, donc lorsque la chaudière se refroidit à une valeur acceptable, l'appareil recommencera à fonctionner.

La chaudière électrique Expert est équipée d'un capteur qui contrôle la plage de pression admissible ; si les valeurs dépassent la limite définie, l'appareil cesse de fonctionner. Une protection supplémentaire contre les surpressions, qui peuvent provenir d'une expansion excessive du liquide de refroidissement et que le vase d'expansion ne peut plus supporter, est assurée par une soupape de sécurité. Si nécessaire, la vanne évacue l'excès de liquide de refroidissement.

Si soudainement, le capteur de pression ou le capteur de température de travail tombe en panne, l'appareil bloquera également son activité. Si la panne était de courte durée, la chaudière rétablira d'elle-même sa capacité de travail. L'autonomie de la chaudière électrique EXPERT est déterminée, entre autres, par le contrôle de la présence des phases. Par exemple, si une phase échoue, l'appareil continuera à fonctionner sur les deux autres.
Chaudière électrique Evan EXPERT perte de phase :
Si la deuxième phase disparaît également, la chaudière ne s'arrêtera pas et continuera à fonctionner en consommant une phase. Mais ce n'est pas tout! Lorsque le courant est rétabli et que les phases reviennent, la chaudière électrique Evan analysera quels relais et éléments chauffants étaient inactifs et les «forcera» à calculer le temps manqué. Ainsi, la ressource du relais et des éléments chauffants sera égale.
Un autre élément du système de sécurité est un évent automatique. Sa tâche est de purger l'excès d'air du système, en empêchant la formation de poches d'air. Bien sûr, nous savons que toutes les chaudières électriques Evan sont capables de résister aux fluctuations de tension. Pour Evan EXPERT, cette plage est un record de 160 à 260 volts.
Bien entendu, en cas d'absence totale d'électricité sur le réseau, l'appareil s'éteindra. Mais lorsque la tension sera rétablie, l'appareil atteindra les paramètres de fonctionnement de lui-même, sans intervention humaine. Il reste à ajouter que d'un court-circuit banal, la chaudière électrique Evan protège le disjoncteur de l'entreprise DEKraft.

En un mot, la chaudière électrique Evan EXPERT de la série Lux a été conçue par les ingénieurs de l'entreprise afin qu'en cas d'urgence, elle modifie le mode de fonctionnement de manière à minimiser les éventuelles conséquences négatives. En ce qui concerne la navigation dans le menu de la chaudière électrique EVAN EXPERT, nous vous suggérons de regarder une vidéo qui décrit en détail chaque objectif et les conséquences de l'appui sur les boutons de commande :
Niveaux de puissance de la chaudière électrique Evan EXPERT
| Nom chaudière électrique | Puissance de pas, kW | ||||||||
| je | II | III | IV | V | VI | VII | VII | IX | |
| EXPERT -7.5 | 0,83 | 1,67 | 2,5 | 3,33 | 4,17 | 5 | 5,83 | 6,67 | 7,5 |
| EXPERT-9 | 1 | 2 | 3 | 4 | 5 | 6 | 7 | 8 | 9 |
| EXPERT-12 | 1,33 | 2,67 | 4 | 5,33 | 6,67 | 8 | 9,33 | 10,67 | 12 |
| EXPERT-15 | 1,67 | 3,33 | 5 | 6,67 | 8,33 | 10 | 11,67 | 13,33 | 15 |
| EXPERT-18 | 2 | 4 | 6 | 8 | 10 | 12 | 14 | 16 | 18 |
| EXPERT-21 | 2,33 | 4,67 | 7 | 9,33 | 11,67 | 14 | 16,33 | 18,67 | 21 |
| EXPERT-22.5 | 2,5 | 5 | 7,5 | 10 | 12,5 | 15 | 17,5 | 20 | 22,5 |
| EXPERT-24 | 2,67 | 5,33 | 8 | 10,67 | 13,33 | 16 | 18,67 | 21,33 | 24 |
| EXPERT-27 | 3 | 6 | 9 | 12 | 15 | 18 | 21 | 24 | 27 |
Les éventuels dysfonctionnements de la chaudière électrique Evan EXPERT et leur élimination sont indiqués dans le tableau ci-dessous :
Revue vidéo : Chaudière électrique avec intelligence EVAN EXPERT regarder la vidéo.
Gamme de chaudières Evan
De nombreux consommateurs sont préoccupés par la question du coût d'une chaudière électrique et des modèles produits par le fabricant.
Chacun des modèles a ses propres caractéristiques distinctives. Et cela concerne non seulement la conception, mais aussi le coût. À cet égard, toutes les unités Evan peuvent être divisées en trois classes : économique, standard et luxe.
L'économie d'Evan
Les chaudières électriques économiques pour le chauffage domestique Evan sont équipées d'éléments chauffants en acier inoxydable à haute résistance. Cela prolonge considérablement la durée de vie de l'équipement. La chaudière et le panneau de commande ne sont pas combinés en une seule unité. Les unités conviennent au chauffage d'espace jusqu'à 300 m². La classe économique comprend les appareils EPO 2.5 et EPO 30. Ils coûtent respectivement 7 500 et 24 000 roubles.
Norme Evan
Mais la chaudière électrique Evan C1 appartient à la classe standard. L'appareil a une plage de puissance de 3 à 30 kW. Les chaudières sont conçues pour chauffer de petites maisons: jusqu'à 300 m². Le panneau de commande et un cuivre représentent un monobloc. Il est possible de connecter une pompe de circulation. Le modèle Evan C1-30 coûte environ 27 000 roubles. Il existe également une option moins chère: Evan C1-3, dont le prix est d'environ 8 000 roubles.
suite evan
La classe de luxe comprend les chaudières de chauffage électrique Evan WARMOS-QX. Les appareils de cette série se distinguent par une large fonctionnalité et constituent une mini chaufferie. Il y a un manomètre qui vous permet de contrôler la pression dans le système.L'appareil est équipé d'un contrôleur à microprocesseur, ce qui facilite le processus de changement des niveaux de puissance.
Il existe également un programmateur qui vous permet de définir un mode dans lequel la pièce maintiendra constamment le niveau de température optimal. Toutes les informations sur le fonctionnement de l'appareil sont affichées sur un écran à cristaux liquides. Le système de protection est à plusieurs niveaux. Les modèles de cette classe comprennent WARMOS-QX-7.5 et WARMOS-QX-27, dont le coût est de l'ordre de 30 000 à 40 000 roubles.
Ainsi, le prix de la chaudière électrique Evan est abordable. Depuis le constructeur a développé des modèles pour toutes les catégories de consommateurs. Il existe à la fois des options économiques, simples et des chaudières coûteuses avec de nombreuses options supplémentaires.










































