Starter pour lampes fluorescentes : appareil, principe de fonctionnement, marquage + subtilités de choix

Le principe de fonctionnement d'un démarreur de lampe fluorescente - tout sur l'électricité

Comment LL commence avec un ballast électronique

L'allumage sans étranglement des lampes fluorescentes est effectué via une unité électronique, dans laquelle un changement séquentiel de tension se forme lorsqu'elles sont allumées.

Avantages du circuit de lancement électronique :

  • la possibilité de démarrer avec n'importe quel délai ; pas besoin d'un starter et d'un démarreur électromagnétiques massifs ; pas de bourdonnement ni de clignotement des lampes ; rendement lumineux élevé ; légèreté et compacité de l'appareil ; durée de vie plus longue.

Les ballasts électroniques modernes sont compacts et ont une faible consommation d'énergie. Ils sont appelés conducteurs, en les plaçant dans la base d'une lampe de petite taille. La commutation sans starter des lampes fluorescentes permet l'utilisation de douilles standard conventionnelles.

Le système de ballast électronique convertit la tension alternative du secteur de 220 V en haute fréquence. Tout d'abord, les électrodes LL sont chauffées, puis une haute tension est appliquée.

À haute fréquence, l'efficacité est augmentée et le scintillement est complètement éliminé. Le circuit de commutation de la lampe fluorescente peut fournir un démarrage à froid ou une augmentation régulière de la luminosité. Dans le premier cas, la durée de vie des électrodes est considérablement réduite.

Une tension accrue dans le circuit électronique est créée par un circuit oscillant, entraînant une résonance et l'allumage de la lampe. Le démarrage est beaucoup plus facile que dans le circuit classique avec un starter électromagnétique. Ensuite, la tension est également réduite à la valeur de maintien de décharge requise.

La tension est redressée par un pont de diodes, après quoi elle est lissée par un condensateur C1 connecté en parallèle. Après connexion au réseau, le condensateur C4 se charge immédiatement et le dinistor s'ouvre.Le générateur en demi-pont démarre sur le transformateur TR1 et les transistors T1 et T2. Lorsque la fréquence atteint 45-50 kHz, une résonance est créée à l'aide du circuit série C2, C3, L1 connecté aux électrodes et la lampe s'allume.

Ce circuit dispose également d'un starter, mais de très petites dimensions, permettant de le placer dans le culot de la lampe.Le ballast électronique a un ajustement automatique au LL au fur et à mesure que les caractéristiques changent. Après un certain temps, une lampe usée nécessite une augmentation de tension pour s'allumer. Dans le circuit EMPRA, il ne démarre tout simplement pas et le ballast électronique s'adapte au changement de caractéristiques et permet ainsi à l'appareil de fonctionner dans des modes favorables.Les avantages des ballasts électroniques modernes sont les suivants: .Les inconvénients sont un coût plus élevé et compliqué schéma d'allumage.

Remplacement de la lampe

S'il n'y a pas de lumière et que la cause du problème est uniquement de remplacer une ampoule grillée, vous devez procéder comme suit :

Nous démontons la lampe

Nous le faisons avec soin afin de ne pas endommager l'appareil. Tourner le tube le long de l'axe

Le sens de déplacement est indiqué sur les supports sous forme de flèches.
Lorsque le tube est tourné de 90 degrés, abaissez-le. Les contacts doivent sortir par les trous des supports.
Les contacts de la nouvelle ampoule doivent être dans un plan vertical et tomber dans le trou. Lorsque la lampe est installée, tournez le tube dans le sens opposé. Il ne reste plus qu'à allumer l'alimentation et à vérifier le bon fonctionnement du système.
La dernière étape est l'installation d'un plafond diffuseur.

Le principe de fonctionnement d'une lampe fluorescente

Une caractéristique du fonctionnement des lampes fluorescentes est qu'elles ne peuvent pas être directement connectées à l'alimentation électrique.La résistance entre les électrodes à l'état froid est importante et la quantité de courant circulant entre elles est insuffisante pour qu'une décharge se produise. L'allumage nécessite une impulsion haute tension.

Une lampe à décharge allumée se caractérise par une faible résistance, qui a une caractéristique réactive. Pour compenser la composante réactive et limiter le courant circulant, un starter (ballast) est connecté en série avec la source lumineuse luminescente.

Beaucoup ne comprennent pas pourquoi un démarreur est nécessaire dans les lampes fluorescentes. L'inductance, incluse dans le circuit de puissance avec le démarreur, génère une impulsion haute tension pour démarrer une décharge entre les électrodes. Cela se produit parce que lorsque les contacts du démarreur sont ouverts, une impulsion EMF d'auto-induction pouvant atteindre 1 kV se forme aux bornes de l'inductance.

A quoi sert un starter ?

L'utilisation d'un starter de lampe fluorescente (ballast) dans les circuits de puissance est nécessaire pour deux raisons :

  • génération de tension de démarrage ;
  • limiter le courant à travers les électrodes.

Le principe de fonctionnement de l'inducteur est basé sur la réactance de l'inducteur, qui est l'inducteur. La réactance inductive introduit un déphasage entre la tension et le courant égal à 90º.

La grandeur limitant le courant étant la réactance inductive, il s'ensuit que des inductances destinées à des lampes de même puissance ne peuvent pas être utilisées pour connecter des appareils plus ou moins puissants.

Des tolérances sont possibles dans certaines limites. Ainsi, plus tôt, l'industrie nationale produisait des lampes fluorescentes d'une puissance de 40 watts. Une inductance de 36 W pour lampes fluorescentes modernes peut être utilisée en toute sécurité dans les circuits d'alimentation de lampes obsolètes et vice versa.

Différences entre un starter et un ballast électronique

Le circuit d'étranglement pour allumer les sources lumineuses luminescentes est simple et très fiable. L'exception est le remplacement régulier des démarreurs, car ils comprennent un groupe de contacts NF pour générer des impulsions de démarrage.

Dans le même temps, le circuit présente des inconvénients importants qui nous ont obligés à rechercher de nouvelles solutions pour allumer les lampes :

  • temps de démarrage long, qui augmente à mesure que la lampe s'use ou que la tension d'alimentation diminue;
  • grande distorsion de la forme d'onde de la tension secteur (cosf
  • lueur scintillante avec le double de la fréquence de l'alimentation électrique en raison de la faible inertie de la luminosité de la décharge de gaz ;
  • grandes caractéristiques de poids et de taille;
  • bourdonnement à basse fréquence dû à la vibration des plaques du système d'accélérateur magnétique;
  • faible fiabilité de démarrage à basse température.
Lire aussi :  Escalier en verre

Le contrôle du starter des lampes fluorescentes est gêné par le fait que les dispositifs de détermination des spires en court-circuit ne sont pas très courants et qu'à l'aide de dispositifs standards on ne peut que constater la présence ou l'absence d'une coupure.

Pour combler ces lacunes, des programmes ont été élaborés Ballast électronique équipement (ballast électronique). Le fonctionnement des circuits électroniques repose sur un principe différent de génération d'une haute tension pour démarrer et entretenir la combustion.

L'impulsion haute tension est générée par les composants électroniques et une tension haute fréquence (25-100 kHz) est utilisée pour supporter la décharge. Le fonctionnement du ballast électronique peut s'effectuer selon deux modes :

  • avec chauffage préalable des électrodes ;
  • avec démarrage à froid.

Dans le premier mode, une basse tension est appliquée aux électrodes pendant 0,5 à 1 seconde pour le chauffage initial.Une fois le temps écoulé, une impulsion haute tension est appliquée, grâce à laquelle la décharge entre les électrodes est déclenchée. Ce mode est techniquement plus difficile à mettre en oeuvre, mais augmente la durée de vie des lampes.

Le mode de démarrage à froid est différent en ce que la tension de démarrage est appliquée aux électrodes froides, provoquant un démarrage rapide. Cette méthode de démarrage n'est pas recommandée pour une utilisation fréquente, car elle réduit considérablement la durée de vie, mais elle peut être utilisée même avec des lampes avec des électrodes défectueuses (avec des filaments brûlés).

Les circuits avec self électronique présentent les avantages suivants :

absence totale de scintillement ;
large plage de température d'utilisation;
petite distorsion de la forme d'onde de la tension secteur ;
absence de bruit acoustique ;
augmenter la durée de vie des sources d'éclairage;
petites dimensions et poids, possibilité d'exécution miniature;
la possibilité de gradation - modification de la luminosité en contrôlant le rapport cyclique des impulsions de puissance des électrodes.

Variétés de détails

Pour faire le bon choix, vous devez connaître les caractéristiques techniques des différents modèles. Des pièces correctement sélectionnées ne causeront pas de problèmes de fonctionnement. Ces types d'allumeurs sont particulièrement populaires de nos jours :

  1. Rangée fumante. Utilisé dans les lampes à électrodes bimétalliques. Ils sont souvent achetés en raison de leur conception simplifiée. De plus, le temps d'allumage est court.
  2. Thermique. Caractérisé par une période d'allumage plus longue de la source lumineuse. Les électrodes chauffent plus longtemps, mais cela a un effet positif sur les performances.
  3. Semi-conducteur. Ils fonctionnent sur le principe d'une clé. Après chauffage, les électrodes s'ouvrent, puis une impulsion se forme dans le ballon et l'ampoule s'allume.

Ainsi, les pièces de Philips Corporation sont classées comme fumantes. Ils sont de la plus haute qualité. Matériau du boîtier - polycarbonate résistant au feu. Ces allumeurs ont des condensateurs intégrés. Le processus de production n'utilise pas d'isotopes nocifs. L'installation s'effectue à l'aide d'un tournevis conventionnel.

Les produits OSRAM se caractérisent par la présence d'un boîtier diélectrique ininflammable en macrolon. Ils ont en outre des condensateurs qui suppriment les interférences (rouleau de feuille).

Modèles populaires et S : S-2 et S-10. Les premiers sont utilisés lors de l'allumage de modèles basse tension d'une puissance allant jusqu'à 22 watts. Le second est destiné à l'allumage de lampes à haute tension de structures fluorescentes avec une large plage de puissance (4 à 64 W).

Le démarreur est l'un des principaux composants des lampes. Son choix correct sera la clé d'un fonctionnement long et sans problème de telles sources lumineuses.

Schémas d'électronique

Selon le type d'une ampoule particulière, les éléments de ballast électronique peuvent avoir différentes implémentations, tant en termes de remplissage électronique qu'en termes d'encastrement. Ci-dessous, nous examinerons plusieurs options pour les appareils de puissance et de conception différentes.

Circuit de ballast électronique pour lampes fluorescentes d'une puissance de 36 W

Selon les composants électroniques utilisés, le circuit électrique des ballasts peut différer considérablement selon le type et les paramètres techniques, mais les fonctions qu'ils remplissent seront les mêmes.

Starter pour lampes fluorescentes : appareil, principe de fonctionnement, marquage + subtilités de choix

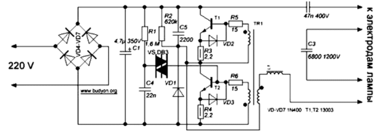
Dans la figure ci-dessus, le diagramme utilise les éléments suivants :

  • les diodes VD4-VD7 sont conçues pour redresser le courant;
  • le condensateur C1 est destiné à filtrer le courant traversant le système de diodes 4-7 ;
  • le condensateur C4 commence à se charger après l'application de la tension ;
  • le dinistor CD1 perce au moment où la tension atteint 30 V ;
  • le transistor T2 s'ouvre après avoir traversé 1 dinistor ;
  • le transformateur TR1 et les transistors T1, T2 sont démarrés à la suite de l'activation de l'oscillateur sur eux ;
  • le générateur, l'inductance L1 et les condensateurs série C2, C3 à une fréquence d'environ 45-50 kHz commencent à résonner ;
  • le condensateur C3 allume la lampe après avoir atteint la valeur de charge de départ sur celle-ci.

Circuit de ballast électronique basé sur un pont de diodes pour LDS d'une puissance de 36 W

Dans le schéma ci-dessus, il y a une caractéristique - le circuit oscillant est intégré dans la conception du dispositif d'éclairage lui-même, ce qui assure la résonance du dispositif jusqu'à ce qu'une décharge apparaisse dans l'ampoule.

Starter pour lampes fluorescentes : appareil, principe de fonctionnement, marquage + subtilités de choix

Ainsi, le filament de la lampe fera partie du circuit, qui au moment où la décharge apparaît dans le milieu gazeux s'accompagne d'une modification des paramètres correspondants dans le circuit oscillant. Cela le fait sortir de la résonance, ce qui s'accompagne d'une diminution du niveau de tension de fonctionnement.

Circuit de ballast électronique pour LDS d'une puissance de 18 W

Starter pour lampes fluorescentes : appareil, principe de fonctionnement, marquage + subtilités de choix

Les lampes équipées d'un culot E27 et E14 sont aujourd'hui les plus utilisées par les consommateurs. Dans cet appareil, le ballast est intégré directement dans la conception de l'appareil. Le schéma correspondant est présenté ci-dessus.

Circuit de ballast électronique basé sur un pont de diodes pour LDS d'une puissance de 18 W

Il faut tenir compte de la particularité de la structure de l'oscillateur, qui repose sur une paire de transistors.

Starter pour lampes fluorescentes : appareil, principe de fonctionnement, marquage + subtilités de choix

L'alimentation est fournie à partir de l'enroulement élévateur, indiqué sur le schéma 1-1 du transformateur Tr. Les parties du circuit oscillant série sont l'inductance L1 et le condensateur C2, dont la fréquence de résonance diffère sensiblement de celle générée par l'oscillateur. Le diagramme ci-dessus est utilisé pour les appareils d'éclairage de bureau à petit budget.

Circuit de ballast électronique dans des appareils plus chers pour LDS avec une puissance de 21 W

Il convient de noter que des circuits de ballast plus simples, utilisés pour les luminaires de type LDS, ne peuvent garantir le fonctionnement à long terme de la lampe, car ils sont soumis à de fortes charges.

Lire aussi :  Comment peindre un bain en fonte: outils et technologies courants

Pour les produits coûteux, un tel circuit assure un fonctionnement stable pendant toute la période de fonctionnement, car tous les éléments utilisés répondent à des exigences techniques plus strictes.

Starter pour lampes fluorescentes : appareil, principe de fonctionnement, marquage + subtilités de choix

Lampes de puissance de 12V

Mais les amateurs de produits faits maison se posent souvent la question "Comment allumer une lampe fluorescente à basse tension ?", nous avons trouvé une des réponses à cette question. Pour connecter le tube fluorescent à une source CC basse tension, telle qu'une batterie 12V, vous devez assembler un convertisseur élévateur. L'option la plus simple est un circuit convertisseur auto-oscillant à 1 transistor. En plus du transistor, nous devons enrouler un transformateur à trois enroulements sur un anneau ou une tige de ferrite.

Un tel schéma peut être utilisé pour connecter des lampes fluorescentes au réseau de bord du véhicule. Il n'a pas non plus besoin d'un accélérateur et d'un démarreur pour son fonctionnement. De plus, cela fonctionnera même si ses spirales sont grillées. Peut-être aimerez-vous l'une des variantes du schéma considéré.

L'allumage d'une lampe fluorescente sans starter ni démarreur peut être effectué selon plusieurs schémas envisagés. Ce n'est pas une solution idéale, mais plutôt un moyen de sortir de la situation.Un luminaire avec un tel schéma de connexion ne doit pas être utilisé comme éclairage principal des lieux de travail, mais il est acceptable pour éclairer les pièces où une personne ne passe pas beaucoup de temps - couloirs, débarras, etc.

Vous ne savez probablement pas :

  • Avantages du ballast électronique par rapport à empra
  • A quoi sert un starter ?
  • Comment obtenir une tension de 12 volts

But du ballast

Caractéristiques électriques obligatoires d'un luminaire lumière du jour :

  1. Courant consommé.
  2. tension de démarrage.
  3. Fréquence actuelle.
  4. Facteur de crête actuel.
  5. Niveau d'éclairage.

L'inductance fournit une tension initiale élevée pour initier la décharge luminescente, puis limite rapidement le courant pour maintenir en toute sécurité le niveau de tension souhaité.

Les principales fonctions du transformateur de ballast sont décrites ci-dessous.

Sécurité

Le ballast régule le courant alternatif pour les électrodes. Lorsque le courant alternatif traverse l'inductance, la tension augmente. Dans le même temps, l'intensité du courant est limitée, ce qui empêche un court-circuit, ce qui entraîne la destruction de la lampe fluorescente.

Chauffage cathodique

Pour que la lampe fonctionne, une surtension élevée est nécessaire: c'est alors que l'écart entre les électrodes se rompt et que l'arc s'allume. Plus la lampe est froide, plus la tension requise est élevée. La tension « pousse » le courant à travers l'argon. Mais le gaz a une résistance d'autant plus élevée que le gaz est froid. Par conséquent, il est nécessaire de créer une tension plus élevée aux températures les plus basses possibles.

Pour ce faire, vous devez mettre en œuvre l'un des deux schémas :

  • à l'aide d'un interrupteur de démarrage (starter) contenant une petite lampe néon ou argon d'une puissance de 1 W.Il chauffe le bilame du démarreur et facilite l'amorçage d'une décharge gazeuse ;
  • électrodes de tungstène traversées par le courant. Dans ce cas, les électrodes chauffent et ionisent le gaz dans le tube.

Assurer un haut niveau de tension

Lorsque le circuit est interrompu, le champ magnétique est interrompu, une impulsion haute tension est envoyée à travers la lampe et une décharge est initiée. Les schémas de génération de haute tension suivants sont utilisés :

  1. Préchauffage. Dans ce cas, les électrodes sont chauffées jusqu'à ce que la décharge soit initiée. L'interrupteur de démarrage se ferme, permettant au courant de circuler à travers chaque électrode. L'interrupteur de démarrage refroidit rapidement, ouvrant l'interrupteur et démarrant la tension d'alimentation sur le tube à arc, entraînant une décharge. Pendant le fonctionnement, aucune alimentation auxiliaire n'est fournie aux électrodes.
  2. Démarrage rapide. Les électrodes chauffent constamment, de sorte que le transformateur de ballast comprend deux enroulements secondaires spéciaux qui fournissent une basse tension sur les électrodes.
  3. Démarrage instantané. Les électrodes ne chauffent pas avant le début du travail. Pour les démarreurs instantanés, le transformateur fournit une tension de démarrage relativement élevée. De ce fait, la décharge est facilement excitée entre les électrodes "froides".

Limitation de courant

Cela est nécessaire lorsqu'une charge (par exemple, une décharge d'arc) s'accompagne d'une chute de tension aux bornes lorsque le courant augmente.

Stabilisation du processus

Il existe deux exigences pour les lampes fluorescentes :

  • pour démarrer la source lumineuse, un saut de haute tension est nécessaire pour créer un arc dans la vapeur de mercure;
  • une fois la lampe allumée, le gaz offre une résistance décroissante.

Ces exigences varient en fonction de la puissance de la source.

Appareil à lampe fluorescente

Des pieds en verre soudés sont situés aux deux extrémités de la lampe fluorescente de la Fig. 2, des électrodes 5 sont montées sur chaque pied, les électrodes sont dirigées vers la base 2 et connectées aux broches de contact, une spirale de tungstène est fixée sur les électrodes elles-mêmes aux deux extrémités de la lampe.

Starter pour lampes fluorescentes : appareil, principe de fonctionnement, marquage + subtilités de choix

Une fine couche de luminophore 4 est déposée sur la surface interne de la lampe, l'ampoule de la lampe 1 est remplie d'argon avec une petite quantité de mercure 3 après évacuation de l'air.

Pourquoi avez-vous besoin d'un starter dans une lampe fluorescente

L'inductance dans le circuit d'une lampe fluorescente sert à injecter une tension. Considérons un circuit électrique séparé dans la Fig. 3, qui ne s'applique pas au circuit d'une lampe fluorescente.

Pour ce circuit, à l'ouverture de la clé, la lampe s'allumera plus fort pendant un court instant puis s'éteindra. Ce phénomène est lié à l'apparition de la FEM d'auto-inductance de la bobine, la règle de Lenz. Pour augmenter les propriétés de la manifestation de l'auto-induction, la bobine est enroulée sur un noyau - pour augmenter le flux électromagnétique.

Starter pour lampes fluorescentes : appareil, principe de fonctionnement, marquage + subtilités de choix

La représentation schématique de la figure 4 nous donne une image complète de la conception de l'étranglement pour les différents types de luminaires à lampes fluorescentes.

Le noyau magnétique de l'inducteur est assemblé à partir de plaques d'acier électrique, deux enroulements de l'inducteur sont connectés en série l'un à l'autre.

Principe de fonctionnement du démarreur de lampe fluorescente

Le démarreur dans le circuit électrique effectue le travail d'une clé à grande vitesse, c'est-à-dire qu'il crée une fermeture et une ouverture du circuit électrique.

Starter pour lampes fluorescentes : appareil, principe de fonctionnement, marquage + subtilités de choix

démarreurs pour lampes fluorescentes

Lorsque le démarreur est allumé, la clé est fermée, les cathodes sont chauffées et lorsque le circuit est ouvert, une impulsion de tension est créée, nécessaire pour allumer la lampe. Le démarreur démonté est une lampe dite à décharge luminescente avec des électrodes bimétalliques.

Lire aussi :  Aspirateurs de lavage sans fil : une sélection des meilleurs modèles + conseils avant achat

Le principe de fonctionnement d'une lampe fluorescente

Selon les deux schémas de lampes fluorescentes fournis à la Fig. 5, on peut comprendre de quelle connexion chaque élément individuel se compose.

Tous les éléments des deux lampes sont connectés en série, à l'exception des condensateurs. Lorsque nous allumons la lampe fluorescente, la plaque bimétallique du démarreur est chauffée. Lorsque la plaque est chauffée, elle se plie et le démarreur se ferme, la décharge luminescente, lorsque les plaques sont fermées, s'éteint et les plaques commencent à refroidir, lors du refroidissement, les plaques s'ouvrent. Lorsque les plaques s'ouvrent dans la vapeur de mercure, une décharge en arc se produit et la lampe s'allume.

Actuellement, il existe des lampes fluorescentes plus avancées - avec ballast électronique, dont le principe de fonctionnement est le même que celui des lampes fluorescentes dont il a été question dans ce sujet.

Les notes qui vous sont fournies sont saisies par mes soins dans le site à partir de notes personnelles, dont l'écriture est très pauvre, certaines informations sont tirées de ma propre connaissance. Des photographies et des circuits électriques sont sélectionnés pour le sujet - à partir d'Internet. Pour fournir à vos notes des photographies personnelles lorsque vous effectuez un travail, vous devez probablement avoir un photographe personnel ou demander directement à quelqu'un, mais vous ne voulez tout simplement pas faire une telle demande.

C'est tous les amis pour l'instant.Suivez la rubrique.

04/03/2015 à 16:41

J'aiderai toujours Boris avec des informations utiles sur l'électrotechnique pour vous et vos amis et connaissances. Victor.

26.02.2015 à 08:58

Salut Viktor ! Merci pour l'e-mail, ça aide! J'ai un tel cas: d'abord un plafonnier intégré au système Armstrong s'est éteint, puis un autre. Je me suis tourné vers un spécialiste pour obtenir de l'aide et j'ai reçu une réponse: les lampes doivent être jetées et remplacées par de nouvelles dans leur ensemble, car. maintenant il y a des lampes sans démarreurs, etc. J'ai remplacé les lampes et j'ai pensé que cela coûte très cher, une nouvelle lampe coûte 1400 roubles. Si possible, s'il vous plaît dites-moi comment vérifier le remplissage de la lampe? selfs, démarreurs, condensateur. Une lampe à 4 lampes, avec 4 starters, deux selfs, un condensateur, autrement dit, comment trouver un appareil défectueux ? J'ai un testeur. Et pourtant, dans quel magasin pouvez-vous acheter les composants du remplissage à Tyumen ? Merci en avance. Merci. Boris. 26/02/15.

04/03/2015 à 16:35

Bonjour Boris. Sur les lampes fluorescentes, je ferai un sujet séparé supplémentaire et répondrai à vos questions. Suivez la chronique Boris, je viens de commencer à visiter rarement mon site et lire votre lettre du 4 mars, je vais essayer de répondre aux questions en entier.

17.03.2015 à 12:57

Remplacement de la lampe

Comme les autres sources lumineuses, les appareils fluorescents échouent. La seule issue est de remplacer l'élément principal.

Remplacement de la lampe fluorescente

Le processus de remplacement utilisant le plafonnier Armstrong comme exemple :

Démontez soigneusement la lampe. En tenant compte des flèches indiquées sur le corps, le flacon tourne le long de l'axe.
En tournant le ballon de 90 degrés, vous pouvez le baisser.Les contacts se déplaceront et sortiront par les trous.
Placez un nouveau flacon dans la rainure en vous assurant que les contacts s'insèrent dans les trous correspondants

Tournez le tube installé dans la direction opposée. La fixation s'accompagne d'un clic.
Allumez le luminaire et vérifiez s'il fonctionne.
Assemblez le corps et installez le couvercle du diffuseur.

Les contacts se déplaceront et sortiront par les trous.
Placez un nouveau flacon dans la rainure en vous assurant que les contacts s'insèrent dans les trous correspondants. Tournez le tube installé dans la direction opposée. La fixation s'accompagne d'un clic.
Allumez le luminaire et vérifiez s'il fonctionne.
Assemblez le corps et installez le couvercle du diffuseur.

Si l'ampoule nouvellement installée grille à nouveau, il est logique de vérifier l'accélérateur. C'est peut-être lui qui fournit trop de tension à l'appareil.

Vérification de l'état technique du démarreur

En cas de dysfonctionnement d'un dispositif d'éclairage à lampes fluorescentes, il est très souvent nécessaire de vérifier séparément les performances du démarreur. Dans la conception générale, il est défini comme une pièce assez simple avec de petites dimensions. La panne du démarreur apporte beaucoup de problèmes, principalement liés à la terminaison de l'ensemble de la lampe.

Une cause courante de dysfonctionnement est une lampe à incandescence usée ou une plaque de contact bimétallique. Extérieurement, cela se manifeste par une panne au démarrage ou un clignotement pendant le fonctionnement. L'appareil ne démarre pas à la deuxième tentative, ni aux suivantes, car il n'y a pas assez de tension pour démarrer toute la lampe.

Le moyen le plus simple de vérifier est de remplacer complètement le démarreur par un autre appareil du même type.Si après cela la lampe s'allume normalement et fonctionne, la raison en était précisément dans le démarreur. Dans cette situation, les instruments de mesure ne sont pas nécessaires, cependant, en l'absence de pièce de rechange, il sera nécessaire de créer un circuit de test simple avec une connexion en série du démarreur et de la lampe à incandescence. Après cela, connectez l'alimentation 220 V via la prise.

Pour un tel circuit, les ampoules basse consommation de 40 ou 60 watts sont les mieux adaptées. Après s'être allumés, ils s'allument, puis, d'un clic, s'éteignent périodiquement pendant une courte période. Cela indique la santé du démarreur et le fonctionnement normal de ses contacts. Si le voyant est allumé en permanence et ne clignote pas, ou s'il ne s'allume pas du tout, le démarreur ne fonctionne pas et doit être remplacé.

Dans la plupart des cas, vous pouvez vous en tirer avec un seul remplacement et la lampe fonctionnera à nouveau. Cependant, si le démarreur est parfaitement OK, mais que la lampe ne fonctionne toujours pas, il est nécessaire de vérifier l'accélérateur et les autres composants du circuit en série.

Starter pour lampes fluorescentes : appareil, principe de fonctionnement, marquage + subtilités de choix

Circuit de lampe fluorescente

Starter pour lampes fluorescentes : appareil, principe de fonctionnement, marquage + subtilités de choix

Pourquoi la lampe fluorescente clignote-t-elle

Starter pour lampes fluorescentes : appareil, principe de fonctionnement, marquage + subtilités de choix

Types de lampes fluorescentes

Starter pour lampes fluorescentes : appareil, principe de fonctionnement, marquage + subtilités de choix

Marquage des lampes fluorescentes

Starter pour lampes fluorescentes : appareil, principe de fonctionnement, marquage + subtilités de choix

Schéma de connexion de la lampe fluorescente

Starter pour lampes fluorescentes : appareil, principe de fonctionnement, marquage + subtilités de choix

Ballast électronique pour lampes fluorescentes

Évaluation
Site sur la plomberie

Nous vous conseillons de lire

Où remplir la poudre dans la machine à laver et combien de poudre verser