- Quelle cheminée est la meilleure pour une chaudière à gaz
- Étapes d'installation de la cheminée
- Version interne de la cheminée
- Dispositif de cheminée externe
- Instructions étape par étape pour la construction d'un système d'évacuation des fumées
- à l'extérieur du bâtiment
- À l'intérieur de la maison
- Isolation structure désenfumage
- Exigences pour les cheminées des chaudières à gaz
- Cheminées à gaz
- Quels matériaux conviennent aux cheminées à gaz?
- Le type de chaudière influence-t-il le choix de la cheminée ?
- Comment installer une cheminée coaxiale ?
- Est-il possible de changer la cheminée ?
- Exigences de cheminée
- Technologie d'installation de cheminée coaxiale
- Installation du système interne
- Installation d'une structure extérieure
- À propos des règles d'installation
- Caractéristiques d'installation et de raccordement des cheminées
- Matériaux de cheminée pour chaudières à combustible solide
- Options pour les conduits de gaz pour une maison de campagne
- Guide de sélection
- Cheminée de chaudière à combustible solide
Quelle cheminée est la meilleure pour une chaudière à gaz
La durabilité du canal dépend du matériau. Il doit résister aux températures élevées, à l'humidité et à l'acide produit lors de la combustion du gaz. Le matériau doit être choisi suffisamment léger pour qu'il ne soit pas nécessaire de renforcer les murs et les fondations du bâtiment. Pour la fabrication sont utilisés:
- L'acier inoxydable - résistant à la plupart des types de corrosion, léger, est considéré comme la meilleure option. Fournit une traction fiable pendant 15 ans.
- L'aluminium est également durable, mais en raison de sa faible résistance mécanique, il n'est utilisé que pour la décoration intérieure.
- Tuyaux émaillés - sont fabriqués avec une isolation thermique intégrée, ce qui simplifie l'installation de la cheminée.
- Acier galvanisé - durera au maximum 5 ans, car il perdra son étanchéité sous l'influence de fumées à forte acidité.
- Céramique - la durée de vie de ces produits atteint 30 ans. Les fabricants européens les renforcent avec une belle armature en acier. Cependant, en raison du poids élevé, il est parfois nécessaire de prendre des mesures pour renforcer les murs et les fondations. De telles conceptions n'offrent une traction maximale qu'en position verticale, ce qui n'est pas toujours possible à mettre en œuvre.
- Cheminées sandwich - se composent de deux tuyaux insérés l'un dans l'autre, avec un réchauffeur entre eux. Grâce à 2 couches de métal, ils sont très fiables. La durabilité dépend du matériau de la chambre à air. Lors de l'installation, une isolation supplémentaire n'est pas nécessaire.
- Cheminées coaxiales - se composent également de deux tuyaux, mais l'espace entre eux est utilisé pour fournir de l'air aux chaudières à gaz de type fermé depuis la rue. Produit en modules pratiques pour un montage rapide.
- Les cheminées en briques sont lourdes, elles nécessitent donc une fondation. En raison des murs rugueux, la traction n'est pas à la hauteur, ce qui entraîne l'accumulation de suie sur ceux-ci. Par conséquent, le tuyau devra être nettoyé deux fois par an. De plus, la brique est hygroscopique, absorbe le condensat résultant et s'effondre rapidement. Mais la cheminée préservée peut être utilisée comme cadre de protection si vous y insérez un tuyau en acier inoxydable avec un siphon de condensat au fond.
- Les canaux en amiante-ciment sont bon marché, mais rarement utilisés, car ils ont tendance à se fissurer et à libérer des agents cancérigènes en cas de surchauffe.
Selon la méthode d'installation, les cheminées sont externes et internes. Laquelle est préférable de choisir dépend du type de bâtiment et de l'emplacement de la chaudière. Les canaux externes sont amenés horizontalement dans la rue et fixés au mur extérieur. Ils sont plus faciles à installer, il vous suffit de suivre les règles d'incendie lors de l'aménagement du trou, si la maison est construite à partir de matériaux combustibles. Cependant, une isolation soignée et l'installation d'un siphon de condensat seront nécessaires.
La cheminée interne est évacuée par les plafonds et le toit, ce qui n'est pas toujours acceptable dans les bâtiments à plusieurs étages. L'installation est compliquée par l'installation de plusieurs unités de passage spéciales qui assurent la sécurité incendie.

Étapes d'installation de la cheminée
La sélection de la cheminée ne doit être lancée qu'après l'achat de la chaudière, sinon il est impossible de sélectionner sa section et de calculer les dimensions. En termes de forme, une section ronde est la meilleure, bien qu'un rectangle soit également acceptable. La surface utile doit être calculée en multipliant la taille intérieure par la longueur de la cheminée :
S=π x d ext. X L
La proportion doit être respectée: toute la section utile du tuyau est supérieure à la surface de la chaudière à l'intérieur.
La hauteur de la cheminée est choisie en fonction de son emplacement par rapport au faîte du toit.
La hauteur de cheminée indiquée dans le tableau est le minimum. Vous pouvez l'augmenter, mais vous ne pouvez pas le diminuer. Par conséquent, si lors du calcul, il s'avère que la condition dans laquelle la section utile du tuyau doit être supérieure à la surface interne de l'unité de chauffage n'est pas remplie, vous devez prendre un tuyau d'un plus petit section transversale, mais de plus grande longueur
Sous la cheminée interne, il est nécessaire de construire une fondation. Si vous ajoutez également un canal de protection en brique, cela minimisera la quantité de condensat.Parfois, les cheminées sont fixées à l'extérieur du mur derrière lequel se trouve l'unité.
Version interne de la cheminée
Avant de procéder à l'installation de la cheminée, un emplacement est choisi pour celle-ci. Marquez ensuite les endroits où il traversera le plafond et le toit. Vérifiez soigneusement l'exactitude du balisage et faites des ouvertures. L'étape suivante consiste à connecter le tuyau de la chaudière à la cheminée, puis à monter la révision et le té.
Une tôle d'acier est fixée, le support principal est installé, le tuyau est augmenté, si nécessaire, des «genoux» sont utilisés. Les tuyaux de dérivation sont utilisés dans la zone de contact avec le chevauchement. Ils prennent une tôle d'acier galvanisé avec un trou pour qu'un tuyau la traverse librement, la fixent au plafond. Des pinces sont utilisées pour renforcer les joints. Tous les 2 m, la cheminée est fixée avec des pinces et tous les 4 m avec des supports.
Le travail est terminé en vérifiant l'étanchéité des coutures. Pour ce faire, prenez une solution savonneuse, appliquez-la sur toutes les articulations. Si tout est fait avec une haute qualité, lorsque l'appareil est connecté à la cheminée, aucune bulle n'apparaîtra à ces endroits.
Dispositif de cheminée externe
Pour une cheminée à distance dans un mur aveugle, un trou est fait d'un diamètre tel qu'un tuyau avec isolation le traverse librement. Après avoir installé le premier élément de la future cheminée dans le trou, fixez-le, enveloppez-le d'isolant. Les sections suivantes sont ajoutées du côté de la rue, en contrôlant la verticalité avec un fil à plomb.
Une cheminée extérieure est plus sécuritaire, mais elle doit être bien isolée. Dans la conception achetée, tous les éléments s'intègrent bien, de sorte que l'assemblage ne créera pas de problèmes
Le tuyau est fixé au mur avec des supports jusqu'à ce qu'il atteigne la hauteur souhaitée. Le processus est complété en fixant le tuyau à la buse de la chaudière et en scellant les joints.Pour que la cheminée extérieure se réchauffe rapidement, elle est isolée sur toute sa longueur avec de la laine de basalte.
Instructions étape par étape pour la construction d'un système d'évacuation des fumées
Options d'emplacement de cheminée pour une chaudière à gazComment installer une cheminée sandwich
La procédure d'aménagement d'une cheminée sera considérée à l'aide de l'exemple de la construction d'un système sandwich à partir de tuyaux. C'est la solution la plus optimale et la plus universelle. Il existe 2 méthodes d'assemblage d'une structure similaire: dans la maison et à l'extérieur. Explorez les deux options et choisissez celle qui vous convient.
à l'extérieur du bâtiment
Schéma d'installation d'une cheminée à gazLocalisation cheminée pour chaudière à gaz
Premier pas. Nous connectons un élément de passage conçu pour être posé à travers le mur au tuyau de dérivation de l'unité de chauffage.
Éléments pour le raccordement d'une chaudière à gaz à une cheminéeRaccordement d'une chaudière à gaz à une cheminée
Deuxième étape. Nous appliquons des marquages sur la surface du mur conformément aux dimensions de l'élément de passage et découpons l'ouverture.
trou dans le mur
Troisième étape. Nous retirons la cheminée de la pièce.
Sortie du tuyau par l'ouverture
Quatrième étape. Nous procédons à une isolation complète du trou et du tuyau qui le traverse.
Comment faire des plaques superposées
Cinquième étape. Nous attachons un té avec une révision au tuyau, puis mettons un bouchon
Té sandwichCapuchon d'inspectionRaccordement d'un té avec une inspectionRaccordement d'un té avec une inspection (support et collier)
Sixième étape. Nous construisons la cheminée en attachant de nouveaux liens jusqu'à ce que la longueur requise soit atteinte. Après avoir atteint la hauteur prévue, nous installons une pointe en forme de cône sur le tuyau. Il protégera le système de la pluie et du vent. Nous utilisons des supports pour fixer le tuyau au mur du bâtiment.L'étape de mise en place des éléments de fixation ne devrait pas être moins de 200 centimètres.
Assemblage de la cheminée d'une chaudière à gaz
Septième étape. Nous renforçons tous les joints de la structure à l'aide de pinces. Nous les serrons avec du fil ou des boulons.
Huitième étape. Nous peignons la cheminée avec une composition spéciale de peinture et de vernis résistant à la chaleur. Il fournira une protection adéquate du matériau contre la rouille.
À l'intérieur de la maison
À l'intérieur de la maison
On commence par la préparation :
- nous décrivons des trous pour le tuyau dans les plafonds et le toit;
- après avoir vérifié les marques avec les dimensions du tuyau, nous faisons une ouverture pour la cheminée.
Ensuite, nous nous occupons directement de l'installation de la cheminée.
Premier pas. Nous connectons l'adaptateur au tuyau de dérivation de l'unité.
Deuxième étape. Nous installons un té et révision.
Troisième étape. Commençons à construire la cheminée.
Installation à faire soi-même et installation d'une cheminée
Si nécessaire, nous effectuons des travaux en utilisant le soi-disant. genoux. Aux endroits où le tuyau se chevauche, nous utilisons un tuyau de protection spécial.
Amarrage
Quatrième étape. On pose une feuille d'inox sur la cheminée. Nous avons découpé un trou dans la feuille à l'avance, légèrement plus grand que le diamètre du tuyau. Une telle feuille doit être des deux côtés de chaque chevauchement.
Schéma d'aménagement d'un trou dans le plafond
Cinquième étape. Nous renforçons les joints de la structure à l'aide de pinces.
Sixième étape. Si nécessaire, nous fixons le tuyau aux poutres du grenier. Pour ce faire, nous utilisons des supports (tous les 400 cm) et des pinces murales (tous les 200 cm).
Fixation de la cheminée avec une équerre Elément de toiture 20/45 degrés diamètre 300 mm (sandwich)
Septième étape. Nous montons une pointe (déflecteur) en forme de cône sur la sortie de la cheminée.
Schéma de montage de la hotte pour une chaudière à gazÉléments de cheminée
Isolation structure désenfumage
Isolation structure désenfumage
Aux points de contact des éléments de la cheminée avec des matériaux inflammables, il est nécessaire d'équiper une isolation thermique fiable. Pour l'assurer, recouvrez le tuyau de passage de laine de basalte avec une couche de papier d'aluminium. Fixer l'isolant avec du mastic résistant au feu. De plus, posez de la laine minérale autour du périmètre de chaque ouverture dans les cloisons et les plafonds.
À la fin des activités d'installation, assurez-vous de vérifier l'étanchéité de chaque couture du système. Pour ce faire, il suffit d'appliquer une simple solution savonneuse sur les coutures. L'apparition de bulles de savon indique une violation de l'étanchéité du système. Corrigez tous les problèmes que vous trouvez dès que possible.
Schéma de raccordement chaudièreChaudière gaz au sol
Travail réussi !
Exigences pour les cheminées des chaudières à gaz
La conception, l'assemblage, l'installation et les autres activités visant à installer un canal de fumée sont régies par des documents réglementaires qui énoncent clairement et clairement les exigences de base pour ces structures.
Pour les chaudières à gaz au sol et murales, une cheminée en acier est le plus souvent montée
Sur la base de ces documents, pour les ouvrages de désenfumage qui seront associés à des chaudières de chauffage, les exigences suivantes s'appliquent:
- section de la cheminée - ne peut pas être inférieure au tuyau de sortie de la chaudière à gaz.Par exemple, si le tuyau de dérivation a une section de Ø150 mm, le diamètre minimum de la cheminée doit également être d'au moins 150 mm. Sur toute la longueur de la cheminée, le tuyau ne doit pas avoir de sections et de courbure rétrécies;
- l'emplacement du canal de fumée - la cheminée doit monter tout droit. Si nécessaire, une pente de 30o est possible. Dans ce cas, la longueur des coudes ne peut pas dépasser 100 cm et leur nombre maximum n'est pas supérieur à 3. S'il est nécessaire de tourner le tuyau, le rayon de courbure doit être supérieur ou égal au diamètre du tuyau utilisé ;
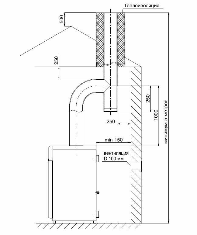
- la hauteur de la cheminée au-dessus du faîte est d'au moins 0,5 m dans les cas où le tuyau est situé à une distance maximale de 1,5 m du faîte du toit. Si cette distance est de 1,5 à 3 m, le tuyau est autorisé à affleurer le niveau de la crête. Dans d'autres cas, une ligne conditionnelle est tracée à partir du niveau de la crête à un angle de 10o. La tête du tuyau doit "toucher" cette ligne. La distance entre le surplomb du toit et la cheminée est d'au moins 1,5 m;
- matériaux - pour la fabrication de la cheminée, seuls des matériaux non combustibles étanches aux gaz sont utilisés. Lors de la construction de la structure, la partie supérieure du tuyau doit être placée sur le lien inférieur. Dans ce cas, le point de contact doit être traité avec un mastic incombustible ;
- appareil - la distance minimale entre la cheminée et les objets et surfaces en matériaux inflammables doit être d'au moins 25 cm. Dans les autres cas, d'au moins 5 cm. Lorsque la cheminée traverse des plafonds et des toits, il ne doit pas y avoir de contact direct entre la cheminée et ces ouvrages. Au fond de la cheminée, un module de révision avec un goutteur doit être monté.
Les exigences ci-dessus sont générales et doivent être satisfaites dans tous les cas sans exception.Lors de l'installation de la cheminée, il convient de rappeler que même de petits écarts par rapport aux valeurs requises par les documents réglementaires peuvent réduire la durée de vie de la cheminée et, dans certains cas, entraîner des conséquences plus graves.
Cheminées à gaz
Quels matériaux conviennent aux cheminées à gaz?
En raison des caractéristiques de la composition chimique de la fumée qui apparaît lors de la combustion du gaz, la principale exigence pour le matériau est la résistance aux environnements chimiques agressifs et à la corrosion. Ainsi, il existe les types de cheminées à gaz suivants :
1. Acier inoxydable. La meilleure option. Leurs avantages sont la légèreté, la résistance aux différentes corrosions, une excellente traction, un fonctionnement jusqu'à 15 ans.
2. En acier galvanisé. Pas la meilleure option par rapport à l'acier inoxydable. Fournit une mauvaise traction, plus sujette à la corrosion. Fonctionnement pas plus de 5 ans.
3. Céramique. Gagner en popularité. Fonctionnement jusqu'à 30 ans. Cependant, le poids élevé de la cheminée doit être pris en compte lors de la pose des fondations. La poussée maximale n'est possible qu'avec une installation verticale sans erreurs.
4. Cheminée coaxiale. Il a augmenté l'efficacité et la sécurité, mais en même temps un prix élevé. C'est un tuyau dans un tuyau. L'un est pour le désenfumage, l'autre pour l'alimentation en air.
5. Cheminée en brique. Montre des qualités négatives lors de l'utilisation du chauffage au gaz. L'opération est courte. Il est permis d'utiliser une cheminée en brique laissée par le chauffage du poêle uniquement comme enveloppe extérieure pour un insert fabriqué dans un matériau plus approprié.
6. Amiante-ciment. Variante obsolète. Parmi les aspects positifs - seul prix bas.
Il existe de nombreuses options pour tenir une cheminée à gaz.Lors du choix d'un matériau, il convient de partir de ses caractéristiques de qualité. N'économisez pas sur votre santé et la sécurité de vos proches.
Le type de chaudière influence-t-il le choix de la cheminée ?
La conception de la cheminée dépend entièrement de la chaudière qui sera utilisée - type fermé ou ouvert. Cette dépendance s'explique par le principe de fonctionnement différent des chaudières.
Le type ouvert est un brûleur avec un serpentin caloporteur situé dessus. L'air est nécessaire pour fonctionner. Une telle chaudière nécessite la meilleure traction possible.
L'installation s'effectue :
- Chemin extérieur. Lors de la conduite d'une cheminée, vous pouvez utiliser la méthode d'installation externe en faisant passer un tuyau horizontal droit à travers le mur, puis en le soulevant à la hauteur requise. Cette méthode nécessite une couche d'isolation thermique de haute qualité.
- De manière interne. Il est possible de faire passer le tuyau en interne à travers toutes les cloisons. Dans ce cas, 2 pentes de 30° sont acceptables.
Le type fermé est une chambre avec une buse où l'air est injecté. Le ventilateur souffle la fumée dans la cheminée. Dans ce cas, la meilleure solution serait de choisir une cheminée coaxiale.
Comment installer une cheminée coaxiale ?
Les principales caractéristiques positives de ce type de cheminée sont :
- Installation facile;
- Sécurité;
- Compacité ;
- En chauffant l'air entrant, il refroidit la fumée.
L'installation d'une telle cheminée est autorisée à la fois en position verticale et en position horizontale. Dans ce dernier cas, une pente ne dépassant pas 5% est nécessaire pour protéger la chaudière des condensats. Il convient de garder à l'esprit que la longueur totale ne doit pas dépasser 4 m.Pour l'installation, vous devrez acheter des adaptateurs et des parapluies spéciaux.
Est-il possible de changer la cheminée ?
Il arrive souvent que le propriétaire décide de passer du combustible solide au gaz. Les équipements à gaz nécessitent une cheminée adaptée. Mais ne reconstruisez pas complètement la cheminée. Il suffit de le manchonner de l'une des manières suivantes :
1) Utilisation d'un tuyau en acier inoxydable. Un tuyau en acier inoxydable de longueur appropriée est installé à l'intérieur de la cheminée existante. Son diamètre ne doit pas être inférieur à celui du tuyau de la chaudière et la distance entre le tuyau et la cheminée est remplie d'isolant.
2. La technologie Furanflex est plus chère, mais plus durable. Un tuyau élastique sous pression est installé dans la cheminée, où il prend forme et durcit. Ses avantages résident dans une surface sans joint qui assure une étanchéité totale.
Ainsi, vous pouvez économiser considérablement sur les matériaux, tout en respectant toutes les exigences réglementaires.
Exigences de cheminée
Un support technique approprié est utilisé pour l'élimination efficace et sûre des produits de combustion du carburant, ainsi que pour l'alimentation en air d'une certaine section de l'équipement à gaz qui assure un processus de combustion efficace. En apparence, il s'agit d'une mine avec un tuyau installé à l'intérieur. La structure montée doit répondre à toutes les exigences établies :
Le conduit de cheminée est installé en position verticale. Il ne devrait y avoir ni dilatation ni contraction dans ce cas. Seule une légère pente (jusqu'à 30 degrés) par rapport à la verticale et une déviation latérale d'au plus 1 mètre sont autorisées. Il est également permis de mettre en place jusqu'à trois tours, si le rayon de leur arrondi est égal au diamètre.
Le matériau de fabrication doit être incombustible et non fondant, et la structure doit être exempte de fissures et de tout autre dommage pour prévenir les incendies. La meilleure option parmi la vaste gamme de types est l'utilisation de tuyaux en acier inoxydable, car ils sont légers, faciles à installer et à entretenir, polyvalents et abordables.
La hauteur et le diamètre du tuyau doivent être entièrement conformes à tous les paramètres de sortie établis de l'équipement à gaz
Ceci est nécessaire pour assurer une traction suffisante et un fonctionnement efficace de l'équipement.
La pose de cheminées à l'intérieur est interdite.
Dans la partie inférieure du raccordement du tuyau de sortie de la chaudière à la cheminée, il est important de réaliser une poche dite pour le nettoyage des condensats accumulés.
Si des tuyaux sont posés dans des pièces sans chauffage, il est important de les recouvrir d'une isolation thermique.

Technologie d'installation de cheminée coaxiale
Le processus d'installation d'une cheminée coaxiale externe et interne est différent. Considérons les deux options.
Installation du système interne
Tout d'abord, nous vérifions la conformité des diamètres du tuyau de sortie de la chaudière et de la cheminée. Ensuite, nous procédons à la préparation d'un trou dans le mur à travers lequel la cheminée ira à l'extérieur.
Son diamètre doit correspondre exactement aux dimensions du tuyau coaxial. Après avoir fait le trou, vous pouvez procéder à l'installation de la structure. Cela commence par le tuyau de sortie de la chaudière, auquel est fixé l'élément de cheminée correspondant.
La connexion résultante est fixée avec une pince et fixée des deux côtés avec des boulons. Ensuite, toute la structure est assemblée séquentiellement.Chaque élément est inséré en place et fixé avec des pinces spéciales pour donner au système une fiabilité supplémentaire. Des superpositions décoratives sont installées au-dessus des attaches, de sorte qu'un aspect attrayant de la structure est préservé.
Sortie cheminée à travers le mur pour rue. Si nécessaire, un déflecteur ou un protection contre le vent. La section du passage dans le mur est scellée. Dans le même temps, les exigences de sécurité incendie sont respectées. Un boîtier de protection spécial est placé sur le tuyau. Les joints du passage sont scellés et recouverts d'un tablier.

Extérieur cheminée coaxiale orientation verticale. De tels systèmes sont assez simples à installer.
Installation d'une structure extérieure
Avant de commencer, le point de sortie de la cheminée coaxiale est déterminé et son emplacement est marqué sur le mur du bâtiment. Ensuite, un trou est fait dans le mur avec un diamètre correspondant à la section transversale du canal de fumée.
De plus, tous les travaux internes sont effectués. Commencez par connecter le tuyau au réchauffeur. Pour cela, un coude à circuit unique et un té à double circuit sont utilisés.
Ce dernier est nécessaire pour fixer la structure en position verticale. La structure résultante est fixée sur la surface du mur avec des supports spéciaux.
De plus, tous les travaux sont effectués de la même manière que décrit ci-dessus. La section de sortie de la cheminée est scellée et l'assemblage du tuyau continue jusqu'à la hauteur désirée. La conception est fixée au mur avec des pinces. Pour connecter des tuyaux à double circuit, des nœuds de transition sont utilisés.
À propos des règles d'installation
Pour construire la bonne cheminée, vous devez non seulement respecter les exigences générales, mais également respecter les règles spécifiques régissant sa pose :
Le raccordement des équipements utilisant du gaz au système de cheminée est réalisé avec un tuyau en acier ou une ondulation de manière à obtenir à la sortie une section verticale d'une longueur d'au moins 15 cm;
- la distance de ce connecteur aux structures non combustibles - 50 mm, au combustible - au moins 250 mm
- la longueur maximale d'une section horizontale posée avec une pente de 0,01 vers la chaudière est de 3 m ;
- le nombre de tours sur toute la longueur du conduit de gaz - pas plus de trois;
- un écart par rapport à la verticale jusqu'à 30° à une distance maximale de 1 m est autorisé sans réduire la section transversale du canal ;
- la profondeur minimale d'une poche avec porte de visite est de 25 cm ;
- le conduit de fumée du générateur de chaleur doit être équipé d'un registre ;
- lors du franchissement de plafonds en matériaux combustibles avec un tuyau ou un sandwich en céramique, il est nécessaire de maintenir une distance de 380 mm entre le mur intérieur et la structure en bois;
- les bouchons ou parapluies ne sont pas placés sur les cheminées des chaudières à gaz afin d'éviter le givrage et les fumées dans les locaux.

Malgré la liste impressionnante d'exigences, il n'est pas si difficile de les satisfaire. Les canaux de cheminée à l'intérieur des murs sont disposés pendant le processus de construction, lorsque vous avez un projet entre les mains et la possibilité de corriger les défauts à tout moment. Si une maison privée a déjà été construite, il est plus pratique d'organiser l'évacuation des produits de combustion avec des cheminées sandwich, il vous suffit de décider de poser le tuyau à l'intérieur ou de le sortir du bâtiment. La deuxième option est la plus préférable, à condition que la chaudière soit située près du mur extérieur.
Quant à l'installation de tuyaux coaxiaux, les mêmes exigences s'y appliquent. La section horizontale ne doit pas dépasser 3 m et la distance aux structures combustibles ne doit pas être de 25 cm.Pour qu'en cas de fortes gelées, l'extrémité du conduit de gaz ne gèle pas à partir du condensat, le canal intérieur doit être libéré 5 à 10 cm plus loin que le canal extérieur.

Caractéristiques d'installation et de raccordement des cheminées
L'installation d'une cheminée en métal s'effectue de la manière suivante:
- le long du parcours de la fumée - les éléments sont assemblés en insérant le tuyau inférieur dans la douille du supérieur;
- selon le drain de condensat - dans l'ordre inverse, le plus haut est inséré dans la douille du tuyau inférieur.
La cheminée est en acier d'une épaisseur d'au moins 1 mm et est installée verticalement.
Les écarts autorisés dans les sections individuelles ne dépassent pas 30o. Il est obligatoire d'avoir une section spéciale d'accélération d'une longueur d'au moins 1 m après la buse de la chaudière. Il est permis d'avoir des sections horizontales d'une longueur ne dépassant pas 0,5 m.
L'élévation de la tête du tuyau au-dessus du toit est réglée à moins de 50 cm.Les joints sont scellés avec un mastic résistant à la chaleur.

À montage mural produit par incréments d'au moins 1,5 m.
Lors de l'installation du tuyau à l'intérieur, le contact avec des matériaux combustibles est inacceptable, la distance aux murs et aux structures de plancher en bois est d'au moins 0,25 m.Un écran de protection spécial doit être installé sur la cheminée.
Les cheminées sont raccordées à la chaudière avec une pente d'au moins 0,02 vers la chaudière.
Matériaux de cheminée pour chaudières à combustible solide

Cheminées modernes en blocs de céramique - fiables et faciles à installer
Il y a peu de choix dans cette section. Il y a beaucoup de matériaux, mais en pratique vous devez travailler avec seulement trois d'entre eux :
- brique;
- céramique;
- le fer.
Les tuyaux en brique pour la cheminée d'une chaudière à combustible solide sont familiers à tous ceux qui ont vu un poêle au moins une fois dans leur vie. Leur température de fonctionnement maximale est de 1000 degrés. Même dans les cottages modernes de première classe, vous pouvez voir une belle cheminée en briques européennes s'élever fièrement au-dessus du toit de la maison. Et cela n'indique pas du tout que le chauffage de ce domaine se faisait selon les anciennes méthodes de grand-père. Non, c'est plus une question d'esthétique. Si vous regardez attentivement, vous pouvez voir que des tuyaux en métal ou en céramique sont insérés dans la cheminée en brique. Étant donné que la brique elle-même ne convient pas pour aménager la cheminée d'une chaudière à combustible solide. Il arrive également que dans les vieilles maisons, vous deviez améliorer les cheminées en briques. Un insert y est inséré et un réchauffeur est posé dans les cavités formées.
Les tuyaux sandwich en céramique n'ont qu'une marge gigantesque de température de fonctionnement. Cet indicateur atteint 1200 degrés, ce qui est une fois et demie plus élevé que la température maximale de la fumée formée à la suite de la combustion du charbon. Dispositif de tuyau :
- couche céramique interne ;
- couche d'isolation ;
- coque rigide en béton d'argile expansée.
Parlons maintenant du désagréable. Ils sont d'apparence rustique, peut-être pour quelqu'un que cela compte. Ils sont également légèrement plus chers que ceux en fer. Et enfin, l'installation demandera quelques compétences. Mais en même temps, ce matériau s'est répandu parmi les consommateurs à revenu moyen.
Cheminée en fer. Le matériau le plus utilisé. Il est capable de résister à +800 degrés sans changer ses qualités physiques et chimiques. Il se compose de trois couches : acier intérieur et extérieur, et laine de basalte entre elles. Pour la production, on utilise de l'acier inoxydable additionné de molybdène.Cet élément augmente la résistance du métal à la corrosion et aux acides.
On sait déjà calculer le diamètre d'une cheminée pour une chaudière à combustible solide, et les caractéristiques des matériaux sont également décrites. Reste à s'occuper des techniques caractéristiques d'installation et de conception. Si vous vous arrêtez aux tuyaux métalliques, vous pouvez les assembler vous-même. Pour cela, vous devez suivre certaines règles.
Options pour les conduits de gaz pour une maison de campagne
Pour évacuer les produits de combustion à température relativement basse (jusqu'à 120 ° C) émis par les chaudières à gaz, les types de cheminées suivants conviennent:
- sandwich modulaire en acier inoxydable à trois couches avec isolation incombustible - laine de basalte;
- un canal constitué de tuyaux en fer ou en amiante-ciment, protégé par une isolation thermique;
- les systèmes isolés en céramique tels que Schiedel ;
- bloc de briques avec un insert de tuyau en acier inoxydable, recouvert de l'extérieur d'un matériau calorifuge;
- idem, avec un manchon interne en polymère de type FuranFlex.
Dispositif sandwich à trois couches pour le désenfumage
Expliquons pourquoi il est impossible de construire une cheminée en brique traditionnelle ou de mettre un tuyau en acier ordinaire relié à une chaudière à gaz. Les gaz d'échappement contiennent de la vapeur d'eau, qui est un produit de la combustion des hydrocarbures. Au contact des parois froides, l'humidité se condense, puis les événements se déroulent comme suit :
- Grâce à de nombreux pores, l'eau pénètre dans le matériau de construction. Dans les cheminées métalliques, le condensat coule le long des murs.
- Étant donné que les chaudières à gaz et autres chaudières à haut rendement (au diesel et au propane liquéfié) fonctionnent périodiquement, le gel a le temps de capter l'humidité et de la transformer en glace.
- Les granules de glace, de plus en plus grosses, décollent la brique de l'intérieur et de l'extérieur, détruisant progressivement la cheminée.
- Pour la même raison, les parois d'un conduit de fumée en acier non isolé plus près de la tête sont couvertes de glace. Le diamètre de passage du canal diminue.
Tuyau en fer ordinaire isolé avec de la laine de kaolin incombustible
Guide de sélection
Étant donné que nous avons initialement entrepris d'installer une version peu coûteuse de la cheminée dans une maison privée, adaptée à une installation à faire soi-même, nous recommandons d'utiliser un sandwich de tuyau en acier inoxydable. L'installation d'autres types de tuyaux est associée aux difficultés suivantes:
- L'amiante et les tuyaux en acier à paroi épaisse sont lourds, ce qui complique le travail. De plus, la partie extérieure devra être gainée d'isolant et de tôle. Le coût et la durée de la construction dépasseront certainement l'assemblage d'un sandwich.
- Les cheminées en céramique pour chaudières à gaz sont le meilleur choix si le développeur en a les moyens. Les systèmes tels que Schiedel UNI sont fiables et durables, mais trop chers et hors de portée du propriétaire moyen.
- Des inserts en acier inoxydable et en polymère sont utilisés pour la reconstruction - revêtement de canaux en briques existants, précédemment construits selon d'anciens projets. Clôturer spécialement une telle structure n'est ni rentable ni inutile.
Variante de conduit avec insert en céramique
Une chaudière à gaz suralimentée peut également être raccordée à une cheminée verticale conventionnelle en organisant l'apport d'air extérieur par une canalisation séparée. La solution technique doit être mise en œuvre lorsqu'un conduit de gaz a déjà été réalisé dans une maison privée, amené sur le toit. Dans d'autres cas, un tuyau coaxial est monté (illustré sur la photo) - c'est l'option la plus économique et la plus correcte.
Il convient de noter le dernier moyen le moins cher de construire une cheminée: faites de vos propres mains un sandwich pour une chaudière à gaz. Un tuyau en acier inoxydable est pris, enveloppé dans de la laine de basalte de l'épaisseur requise et gainé d'une toiture galvanisée. La mise en œuvre pratique de cette solution est illustrée dans la vidéo :
Cheminée de chaudière à combustible solide
Le mode de fonctionnement des appareils de chauffage au bois et au charbon implique le dégagement de gaz plus chauds. La température des produits de combustion atteint 200 ° C ou plus, le canal de fumée se réchauffe complètement et le condensat ne gèle pratiquement pas. Mais il est remplacé par un autre ennemi caché - la suie déposée sur les parois intérieures. Périodiquement, il s'enflamme, faisant chauffer le tuyau jusqu'à 400-600 degrés.
Les chaudières à combustible solide conviennent aux types de cheminées suivants :
- acier inoxydable à trois couches (sandwich);
- tuyau à simple paroi en acier inoxydable ou en acier noir à paroi épaisse (3 mm);
- céramique.
Le conduit de gaz en brique de section rectangulaire 270 x 140 mm est garni d'un tuyau inox ovale
Il est contre-indiqué de poser des tuyaux en amiante sur les chaudières, les poêles et les cheminées TT - ils se fissurent à haute température. Un simple canal de brique fonctionnera, mais en raison de la rugosité, il sera obstrué par de la suie, il est donc préférable de le recouvrir d'un insert en acier inoxydable. Le manchon polymère FuranFlex ne fonctionnera pas - la température de fonctionnement maximale n'est que de 250 ° C.

































