- Que peut-on faire d'autre ?
- Autres dysfonctionnements des chauffe-eau instantanés
- Infraction à la traction
- Gamme de geysers
- PREMIERS SECOURS
- Avantages des chauffe-eau "Vector"
- Sortes
- Causes profondes des problèmes et comment les résoudre
- Inconvénients des chauffe-eau "Vector"
- Le geyser s'éteint
- Échangeur de chaleur obstrué par du tartre
- Auto
- Manuel
- Démontage de l'appareil à gaz
- Rinçage du système
- Comment installer et configurer ?
- Conclusions et vidéo utile sur le sujet
Que peut-on faire d'autre ?
- Pour augmenter la température de l'eau qui coule du robinet, vous pouvez procéder comme suit : tournez le bouton à fond vers la droite, puis n'ouvrez le robinet qu'à moitié. Puisque le mouvement de l'eau ralentira, il se réchauffera mieux.
- Il ne sera pas superflu de vérifier la pression dans les conduites de gaz ou dans la bouteille. Mais vous ne devriez pas le faire vous-même - il est préférable de demander l'aide de professionnels.
- L'eau peut rester fraîche si le robinet ajoute de l'eau froide à celle déjà chauffée. Comparez (au toucher) la température de l'eau du robinet avec la température du tuyau de sortie. Si l'eau est plus froide, le problème vient du robinet.
- Si la température de l'eau du robinet «saute» tout le temps et que le geyser lui-même s'éteint périodiquement, le mélangeur ou le filtre peut être obstrué.Tous ces éléments, ainsi que la pomme de douche, doivent être vérifiés de temps en temps pour les dépôts de calcaire et de rouille.
Autres dysfonctionnements des chauffe-eau instantanés
En plus des problèmes énumérés ci-dessus, les propriétaires d'enceintes doivent faire face aux problèmes suivants :
- faibles étincelles, parfois des décharges simples glissent, le gaz ne s'embrase pas;
- l'allumage est accompagné de coton fort;
- après fermeture de la vanne ECS, le brûleur continue de fonctionner jusqu'à ce que l'électroaimant coupe l'alimentation en combustible en raison d'un fort échauffement (sur commande de la sonde) ;
- inflammation spontanée après connexion à une source d'alimentation ;
- chauffage insuffisant;
- l'eau coule du chauffe-eau.
Les problèmes d'étincelles donnent lieu à des pops - le gaz a le temps de s'accumuler dans la chambre de combustion avant qu'une décharge suffisamment puissante ne se forme. Si l'étincelle reste faible, le mélange air-carburant s'enflamme lorsqu'il atteint une forte concentration, ce qui s'accompagne d'une micro-explosion. Des cas ont été notés lorsque des pops ont endommagé l'échangeur de chaleur, des joints violés et un contact normal dans les circuits électriques des capteurs.
Infraction à la traction
S'il n'y a pas de poussée stable, le produit ne peut tout simplement pas fonctionner normalement - il n'y a pas de ventilation, la flamme s'éteint par manque d'oxygène. Les nouveaux modèles sont équipés de capteur de poussée
, qui contrôle l'échappement des produits de combustion - s'il est absent, le gaz ne s'enflamme pas. Cette méthode est utilisée pour protéger le produit.
Conseils! Le moyen le plus simple de vérifier le tirage est d'apporter une allumette allumée au trou technologique sur le panneau avant de la colonne de gaz. Si la flamme dévie dans le produit, la poussée est normale.
Lorsque le tirage ne fonctionne pas, il est nécessaire d'inspecter la cheminée, mais l'utilisateur lui-même ne peut vérifier que le collecteur qui va au mur - alors la sphère des spécialistes de l'entretien de la ventilation et des cheminées, vous devez appeler le service de la ville .
Gamme de geysers
En parlant de geysers Vector, on peut noter les modèles suivants.
-
JSD Ce modèle est devenu populaire il y a quelques années. Tout d'abord, la forte demande est due au faible prix de ces appareils, qui est fixé à moins de 4 000 roubles. Il convient également de noter la petite taille pratique. Un tel chauffe-eau à gaz peut être utilisé même dans une petite pièce. L'équiper d'un affichage numérique a grandement simplifié la procédure d'utilisation, ainsi que l'allumage automatique. Geyser Vektor JSD 20 est disponible en plusieurs coloris : blanc, or et argent.
-
JSD 11-N est une excellente solution pour les petits espaces. Il est idéal pour l'installation et l'utilisation dans la cuisine ou la petite salle de bain. Il y a un capteur d'extinction automatique de flamme et une protection contre la surchauffe de l'échangeur de chaleur.
-
À ce jour, l'entreprise a décidé d'aller plus loin et a développé un nouveau modèle de colonne de gaz appelé Lux Eco. Cette variante est équipée des mêmes fonctionnalités que les modèles précédents, et dispose également d'un système de sécurité amélioré, qui réduit le risque de surchauffe de l'appareil. La chambre de combustion de cet appareil est refroidie à l'eau. Le système de contrôle du chauffe-eau Vector Lux vous permet de régler et de régler indépendamment la température souhaitée, il y a un affichage numérique. Ces modèles sont conçus en tenant compte des éventuelles pertes de charge dans le réseau d'eau.Le boîtier extérieur a une belle surface de miroir extérieure avec différents motifs, il a l'air très soigné et élégant. Un chauffe-eau de ce modèle a un ensemble standard: le dispositif de geyser lui-même, des tuyaux flexibles, des fixations, un robinet, une pomme de douche, des instructions.
Dans la catégorie de prix budget geyser Vectoriel - C'est la meilleure option pour les chauffe-eau instantanés. Ils sont faciles à utiliser, ont un bon système de sécurité et un design élégant. Étant donné que les composants chinois de la plus haute qualité ne sont pas utilisés pour la production (ce qui peut réduire considérablement le prix de cet équipement), la durée de vie sans réparation n'est pas très longue. Dans tous les cas, il ne sera pas difficile de trouver des composants pour restaurer l'efficacité de la colonne de gaz.
PREMIERS SECOURS
Avant de rechercher une panne et d'appeler l'assistant, vérifiez que toutes les conditions de fonctionnement normal de la colonne sont réunies.
Ce qu'il faut chercher:
- Si l'eau n'est pas suffisamment chauffée, vérifiez le régulateur de température et, si nécessaire, serrez-le à la valeur souhaitée ;
- Si l'appareil fonctionne au maximum, la pression est très bonne, mais il faut faire chauffer l'eau, ouvrir le robinet à moitié ;
- Vérifiez que la vanne d'alimentation en gaz est complètement ouverte, surtout si vous avez récemment coupé le gaz en raison de réparations ou d'un départ ;
- Si la colonne fonctionne au gaz liquide, appelez le capitaine pour inspecter la bouteille et vérifier son état de fonctionnement ;
- Vérifiez si l'eau froide est ouverte quelque part;
- Comparez la température du tuyau au distributeur et au mélangeur. S'il est différent, le robinet doit être nettoyé ;
- Vérifiez si les filtres sont bouchés.
Si tout ce qui précède est en ordre et que le système de chauffage de l'eau fonctionne toujours mal, vous devez rechercher une panne dans l'appareil lui-même.
Avantages des chauffe-eau "Vector"
La technique présente plusieurs avantages, ce qui la rend très populaire auprès des acheteurs russes.
Prix
Tout le monde ne peut pas dépenser plus de 10 000 gouvernails sur un tel appareil, et il est assez difficile de s'en passer dans une maison de campagne ou dans une maison privée. La marque "Vector" n'a pas de modèles plus chers que 4 000 roubles - malgré cela, l'équipement est de très haute qualité et polyvalent.
Concevoir
L'équipement est élégant et discret. La colonne n'attirera pas l'attention et mettra même parfois l'accent sur l'intérieur. Le fabricant a également pris soin des dimensions compactes de l'équipement. En cas de panne, le propriétaire peut toujours trouver les pièces de rechange nécessaires qui seront peu coûteuses et prolongeront la durée de vie de l'appareil.
Contrôler
Tous les modèles sont équipés d'un système de contrôle simple et pratique. Il se compose de deux interrupteurs. Le premier régule l'alimentation en gaz et le second est responsable de la quantité d'eau entrant dans l'échangeur de chaleur. Il existe également une technique avec un troisième interrupteur pour la fonction Hiver/Eté. Le premier programme active toutes les sections du brûleur. Le programme «Été», au contraire, désactive certaines sections - un avantage pour les économies.
Sortes
À ce jour, le marché des appareils à gaz présente une large sélection de différents modèles de brûleurs à gaz. Si nous prenons, en général, tous les appareils de chauffage au gaz fonctionnent sur le même principe et diffèrent les uns des autres par les caractéristiques suivantes.
Du pouvoir. Plus la puissance du chauffe-eau est grande, plus il peut chauffer d'eau en peu de temps.
Parmi les types de pouvoir massivement courants, on peut noter les trois suivants :
- Chauffage d'une puissance de 28 kW.
- Chauffage d'une puissance de 26 kW.
- Chauffage d'une puissance de 17 kW.
Ce dernier type a un faible coût, mais en même temps, il ne peut pas fournir d'eau chaude à la salle de bain et à la cuisine en même temps. En règle générale, la plupart des utilisateurs choisissent le deuxième type, car il présente un rapport qualité-prix optimal.
La sécurité de l'appareil. C'est l'un des principaux critères lors du choix d'un radiateur. Malgré les technologies avancées, il existe encore des cas où l'eau ou le gaz est coupé et, afin d'éviter les fuites de carburant ou de produits de combustion, les colonnes sont équipées des capteurs suivants.

- Capteur d'arrêt du gaz, en cas d'extinction de la flamme.
- Capteur de flamme. Il est redondant et coupe également l'alimentation en gaz si la flamme s'éteint et que le premier capteur ne fonctionne pas.
- Soupape de décharge de pression d'eau. Empêche l'éclatement des conduites d'eau de la colonne en cas de haute pression dans le système.
- Capteur pour ouvrir et fermer un robinet d'eau. Exécute la fonction d'allumer et d'éteindre le chauffage lorsque le robinet est ouvert.
- Capteur de traction. Empêche la colonne de s'allumer en l'absence de traction, tout en évitant l'intoxication au monoxyde de carbone.
- Capteur de pression d'eau. Empêche la mise en marche du chauffage en cas de basse pression dans l'alimentation en eau.
- Thermostat. Fournit l'arrêt du chauffage de l'eau lorsque la température a atteint le niveau souhaité.
Il s'agit de la liste principale des capteurs de protection dont un geyser moderne devrait être équipé. En l'absence de l'un d'entre eux, un tel dispositif est fortement déconseillé d'un point de vue sécurité.
Une sorte d'incendie criminel. L'incendie criminel peut être commis de deux manières.
- Piezo fait référence à la forme mécanique, c'est-à-dire qu'il faut l'allumer manuellement.
- L'allumeur automatique fonctionne à piles et est automatique. Le principe de fonctionnement est le même que dans l'incendie piézo, mais sans intervention humaine. De plus, l'allumage automatique comprend un allumage à hydroturbine, alimenté par un générateur électrique.
Caractéristiques supplémentaires. Ces caractéristiques incluent la présence d'un écran LCD qui affiche diverses informations, des paramètres supplémentaires, etc.
C'est la principale liste des différences qui distinguent les types de geysers les uns des autres, ils présentent également des différences de couleur, de forme et de design, ce qui n'est plus aussi important lors du choix et n'affecte pas les caractéristiques techniques.
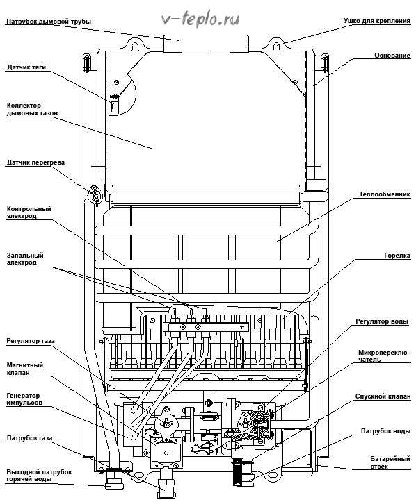
Causes profondes des problèmes et comment les résoudre
Pour ceux qui souhaitent acheter un chauffe-eau à gaz Vector, il existe un bonus utile. Elle consiste en la présence d'un tel service en tant que service. En cas de panne du chauffe-eau, sa réparation sera effectuée par un maître qualifié dans les plus brefs délais. Cela sera facilité par l'absence de difficultés pour acquérir des pièces de rechange, dont le prix est tout à fait raisonnable.
Les problèmes de colonne de gaz Vector peuvent être les suivants :
- Décoloration de la flamme et présence de traces de suie. Un phénomène similaire suggère que l'appareil doit être nettoyé de toute urgence. Bien sûr, ce problème ne peut pas être inattendu, car le nettoyage du chauffe-eau de la poussière doit avoir lieu régulièrement. Sinon, les violations dans son travail sont inévitables.
- Manque de données de température. Généralement, ils sont affichés. Si cela ne se produit pas, cela implique des dommages à l'écran lui-même ou au circuit par lequel les informations nécessaires y parviennent.
- Aucune réponse à l'activation. Cela peut se produire en raison d'une faible pression d'eau (s'il y a une étincelle).Pour résoudre le problème, nettoyez le filtre situé à l'entrée du chauffe-eau ou de l'échangeur de chaleur. Dans le premier cas, la cause de la pollution sera la poussière et dans le second cas, le tartre. S'il n'y a pas d'étincelle, remplacez simplement les piles.
- Réduction de la flamme jusqu'à sa disparition complète. Ce fait indique la nécessité de changer la membrane du nœud d'eau.
- Allumage et extinction spontanés de l'appareil. Dans ce cas, il sera nécessaire de nettoyer la cheminée, de vérifier l'étanchéité du tuyau et du conduit d'air et d'éliminer les causes de surchauffe de la colonne Vector.
- Pas d'étincelle lorsque les piles ont été changées récemment. Cela nécessitera le remplacement des pièces défectueuses, notamment un micro-interrupteur, une électrovanne et (ou) une unité de commande électronique.
- Réduction de la pression du liquide en sortie de colonne. Cela peut se produire en raison du manque de pression normale dans l'ensemble du système, du petit diamètre du tuyau et du colmatage du filtre à eau.
- Chauffage de l'eau insuffisant. Dans une telle situation, seul le nettoyage des tubes de l'échangeur de chaleur du tartre et de la poussière aidera.
L'auto-réparation ne devrait avoir lieu qu'avec une telle expérience. Si ce n'est pas le cas, vous devez absolument appeler un spécialiste et ne pas essayer de tout réparer vous-même. Une telle imprudence est lourde d'explosion ou de combustion spontanée.
Selon les experts, la probabilité des problèmes décrits ci-dessus apparaît en raison de la mauvaise qualité des pièces qui composent le chauffe-eau, du manque de maintien automatique du régime de température requis, de l'épaisseur insuffisante des parois de l'échangeur de chaleur et de la puissance de le dispositif.
Inconvénients des chauffe-eau "Vector"
Ne pensez pas que pour un argent modeste, vous achèterez un équipement dernier cri qui durera des décennies - ce n'est pas le cas. Vous devez comprendre que les options budgétaires ne sont pas conçues pour une utilisation à long terme et ne peuvent pas offrir des technologies innovantes présentes dans des homologues coûteux. Il arrive qu'après une saison d'utilisation, l'équipement ait besoin d'être réparé et remplacé.
Un autre inconvénient est l'épuisement de l'échangeur de chaleur. Bien qu'il soit en cuivre, sa couche est assez fine. Par conséquent, avec le temps, l'échangeur de chaleur ne peut plus supporter des températures élevées et l'équipement tombe en panne.
Même ces défauts n'arrêtent pas les acheteurs et les appareils de chauffage sont activement vendus. Quelqu'un pense qu'ils sont de mieux en mieux que les modèles d'un segment plus cher. Dans tous les cas, il est impossible de se prononcer avec certitude sur la qualité sans tester soi-même le chauffe-eau.
Le geyser s'éteint
Le geyser s'éteint
Si le chauffage s'allume mais s'éteint, le problème dans la plupart des situations est le capteur de température bimétallique, qui est nécessaire pour protéger l'équipement contre la surchauffe. De plus, en raison de dysfonctionnements de cet élément, le chauffage peut ne pas s'allumer du tout.
Ce problème a 2 principaux scénarios de développement.
- Selon le premier scénario, le brûleur s'allume correctement, l'équipement fonctionne pendant un certain temps sans aucune plainte, puis il s'éteint et ne montre aucun signe de vie pendant un certain temps - les tentatives d'allumage du radiateur ne mènent à rien. Habituellement, après 20 à 30 minutes, l'équipement se rallume et l'histoire se répète. Cela est dû à la sensibilité excessive du capteur. En règle générale, il est "inné", c'est-à-dire C'est un mariage d'usine.Faire quelque chose par soi-même est extrêmement difficile. Il est préférable de contacter immédiatement le service du fabricant pour les réparations sous garantie.
- Conformément au deuxième scénario, la colonne peut s'éteindre de manière aléatoire et parfois ne pas s'allumer du tout. La raison, en règle générale, est l'usure du matériau isolant du conducteur du capteur bimétallique. Il y a un court-circuit banal dans le boîtier, à la suite duquel la soupape de sécurité est activée et la colonne commence à se comporter de manière anormale.
Échangeur de chaleur obstrué par du tartre

Avec notre qualité d'eau, les échangeurs de chaleur des chauffe-eau à gaz s'encrassent assez rapidement et fortement, ce qui réduit leur conductivité thermique et augmente la consommation de gaz.
Le processus le plus long, en termes de temps, consiste à nettoyer le tube principal (radiateur) des dépôts qui se produisent lorsque l'eau du robinet est chauffée. Si vous tournez le bouton de gaz jusqu'au bout et que l'eau qui sort est à peine chaude, cela indique que l'échangeur de chaleur est obstrué par du tartre ordinaire, qui ne transfère pas bien la chaleur.
Cela arrive assez souvent si le geyser est sans auto-allumage (avec un allumeur). De plus, du tartre se forme si vous réglez la température de chauffage de l'eau trop élevée. L'unité surchauffe, le tube (radiateur) chauffe jusqu'à 80-850, ce qui contribue à la formation rapide (un peu plus d'une heure) de tartre. N'est-il pas préférable d'éteindre la colonne à temps ? Ensuite, il n'y aura pas de problèmes, car 40 à 600 suffisent pour tous les processus de lavage et de lavage.
Avant de commencer les travaux sur l'échangeur de chaleur, vérifiez le robinet ou la vanne d'entrée. Peut-être que toute la raison est dans leur colmatage. Mais s'ils sont utilisables, il est nécessaire de se débarrasser des dépôts dans le tube.
Il existe deux façons de résoudre le problème d'échelle. Nous considérerons les deux options.
Auto

Le système de nettoyage Cillit KalkEx fait plutôt bien le travail. Avec son aide, vous pouvez rapidement nettoyer toutes les chaudières du tartre. Malheureusement, il n'est pas très accessible à utilisateurs ordinaires de chauffe-eau à gaz.
Il s'agit d'une méthode coûteuse utilisant un appareil spécial (Cillit KalkEx) et un ensemble de préparations de rinçage spéciales. Votre colonne n'a même pas besoin d'être retirée du mur. Juste besoin de débrancher les tuyaux d'eau pour l'eau (entrée/sortie).
Le dispositif de nettoyage est connecté à la colonne, et il entraîne les réactifs chauffés dans un cycle fermé (en cercle). L'échelle sous leur action se décompose, est lavée et fusionne.
Manuel
Pas cher, mais processus long et laborieux. Pour sa mise en place, il est nécessaire de démonter le chauffe-eau presque entièrement puis de le rincer manuellement.
Les matériaux et outils suivants nous y aideront :
- clés (jeu);
- tournevis (phillips et réguliers);
- joints en paronite (jeu);
- tuyau en caoutchouc;
- essence de vinaigre ou agent anticalcaire.
Démontage de l'appareil à gaz
Pour retirer l'échangeur de chaleur, procédez comme suit :
- bloquez d'abord l'accès à l'eau froide;
- puis on retire les éléments extérieurs qui empêchent le démontage (boutons d'interrupteurs, régulateurs) ;
- retirer le boîtier, et pour cela nous dévisser les vis situées sur la paroi arrière de l'appareil, soulever et retirer le couvercle;
- ouvrez le robinet "chaud" ;
- dévisser le tube d'alimentation de l'échangeur de chaleur et l'éloigner ;
Rinçage du système
Une fois l'eau complètement drainée, nous plaçons le tuyau sur le tube de l'échangeur de chaleur et le soulevons au-dessus du niveau de la colonne.Versez lentement la solution que nous avons préparée dans le tuyau et laissez la colonne pendant 4 à 6 heures.
Ensuite, vous devez ouvrir légèrement le robinet d'alimentation en eau et observer l'eau qui sortira de la colonne, si vous voyez beaucoup d'échelle, alors notre travail n'a pas été vain - nous nous en sommes débarrassés. S'il n'y a pas de tartre dans l'eau sortante, nous répétons à nouveau tout le processus.
Comment installer et configurer ?
Après avoir acheté une colonne de gaz, vous devez veiller à sa bonne installation. La procédure de connexion de l'appareil à l'autoroute doit être effectuée conformément aux normes et exigences, il vaut donc la peine de confier les travaux à des professionnels. L'installation dans l'appartement peut se faire indépendamment. Après l'achat de l'équipement, vous devez agir strictement selon les instructions, car travailler avec des équipements à gaz est assez dangereux. Il est également nécessaire de commander la documentation du projet, et pendant la conception, il vaut la peine d'acheter des pièces de rechange pour le travail:
- tuyau de raccordement en métal pour cheminée;
- tuyaux et raccords pour câblage d'eau et de gaz;
- vannes d'arrêt;
- attaches pour accrocher l'appareil au mur;
- tôle d'acier galvanisé si nécessaire.

Accrocher l'appareil au mur ne nécessite pas beaucoup d'efforts, l'essentiel est de ne pas rompre la distance avec les articles ménagers. Après le processus de fixation au mur, il est nécessaire de connecter la colonne à l'alimentation en eau. Pour cela, les actions suivantes sont effectuées :
- à l'aide de raccords, les tuyaux sont connectés à l'alimentation en eau et à la colonne;
- pour connecter l'appareil, il vaut la peine d'utiliser des femmes américaines;
- les tuyaux doivent être fixés au mur pour éviter de surcharger la buse ;
- le puisard est monté sur le câblage d'entrée horizontalement et monté sur le mur ;
- des robinets doivent être installés sur la tuyauterie.

Après avoir terminé tous les travaux ci-dessus, il est nécessaire de connecter le tuyau de gaz à la colonne. Cela nécessite l'aide de travailleurs qualifiés dans l'industrie. Ils doivent installer la colonne sur la conduite de gaz et préconfigurer l'équipement. Il reste à l'utilisateur à faire le lancement initial de la colonne.
Pour ce faire, les deux robinets d'alimentation en eau sont ouverts, puis l'eau chaude sur le mélangeur. Vous devez attendre que le jet d'eau soit de niveau, puis éteindre le mélangeur. Ensuite, vous devez insérer les piles dans un compartiment spécial et ouvrir le robinet de gaz. Si l'installation de l'équipement Vektor a été effectuée conformément à toutes les règles, après l'ouverture de l'eau chaude, l'appareil démarrera automatiquement. Le propriétaire n'aura qu'à ajuster la température de sortie optimale.

Conclusions et vidéo utile sur le sujet
Une option intéressante rinçage de geyser à voir dans cet article :
La procédure de nettoyage de l'échangeur de chaleur sans démontage est illustrée ici :
Cette vidéo montre une expérience intéressante sur la dissolution du tartre dans l'électrolyte, l'acide citrique et le vinaigre. Bien qu'il soit nécessaire de prendre en compte non seulement l'effet de la chimie sur les sédiments durs, mais également sur le matériau à partir duquel l'échangeur de chaleur est fabriqué :
Tout geyser nécessite un nettoyage périodique. Si l'entretien est fait correctement, l'appareil fonctionnera longtemps et efficacement.
Voulez-vous parler de la façon dont vous avez personnellement nettoyé un chauffe-eau instantané au gaz ? Avez-vous des informations sur le sujet de l'article qui seront utiles aux visiteurs du site ? Veuillez écrire des commentaires dans le bloc ci-dessous, poser des questions et publier des photos sur le sujet de l'article.
Les appareils à essence nécessitent un entretien rapide et approfondi. Pour nettoyer le geyser des produits de combustion et du tartre, qui s'accumulent inévitablement sur les murs et réduisent les performances de l'appareil, il n'est pas nécessaire d'appeler les maîtres à la maison, presque toutes les étapes de nettoyage peuvent être mises en œuvre indépendamment.


































