- Combinaisons de couleurs
- Types de systèmes de chauffage à la vapeur
- Type de câblage
- Sélection chaudière
- Quels tuyaux utiliser
- Options de chauffage résidentiel
- Le projet avant tout
- À propos de la chaudière
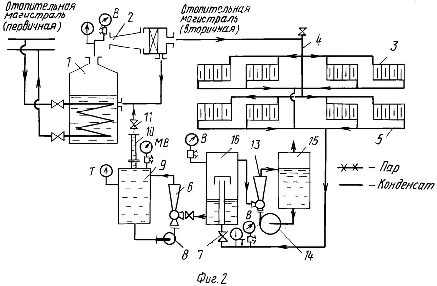
- À propos du schéma de chauffage
- Tuyaux pour le chauffage à la vapeur
- A propos du prix d'un tel système
- Champs d'application des chaudières à vapeur et objectif
- Installation de chauffage à vapeur dans une maison privée
- Principaux composants du système de vapeur
- Équipement
- éléments chauffants
- chaudière à vapeur
- Tuyaux et radiateurs
- Le principe de fonctionnement du chauffage à la vapeur
- Quels sont les types de chauffage à la vapeur
- Comment choisir une chaudière de chauffage
Combinaisons de couleurs
Les stylistes sont invités à prendre en compte ces nuances:
- direction à l'intérieur;
- combinaison de nuances;
- éclairage.

Il est beaucoup plus facile de choisir une palette si le style de la cuisine avec le salon est déjà choisi. Par exemple, le néoclassicisme et la Provence se caractérisent par leurs propres combinaisons. Dans un intérieur classique, les designers combinent des couleurs pastel, des couleurs pâles, légèrement diluées avec des nuances sombres.
Dans les maisons de campagne françaises, vous pouvez souvent voir des couleurs douces bleu, rose et pistache. Les créateurs Art Déco composent des objets et des matériaux de finition en noir et blanc, parfois beige et marron ou argent et noir, l'essentiel est de choisir une teinte pour les murs. Le blanc deviendra universel, il agrandira l'espace et plus tard, vous pourrez les peindre avec n'importe quelle peinture.
Cependant, dans la zone de cuisson, la blancheur cesse d'avoir l'air fraîche, les nuances de beige ou de gris seront plus pratiques. Ce fond accentuera d'autres couleurs. Dans un intérieur monochrome, les concepteurs conseillent de coller des papiers peints d'une couleur inhabituelle ou avec une impression photo.

Types de systèmes de chauffage à la vapeur
Selon la méthode de l'appareil, on distingue deux types de chauffage à la vapeur: avec un système fermé et ouvert. Dans un système fermé, le condensat s'écoule dans un tuyau de réception spécial, qui est connecté à l'entrée correspondante du chat. Il est posé avec une légère pente, de sorte que le condensat traverse le système par gravité.

Schémas des systèmes de chauffage à vapeur ouverts et fermés
Dans un système ouvert, le condensat est collecté dans un récipient spécial. Une fois rempli, il est introduit dans la chaudière à l'aide d'une pompe. En plus de la construction différente du système, différentes chaudières à vapeur sont également utilisées - toutes ne peuvent pas fonctionner dans des systèmes fermés.
En général, il existe des systèmes de chauffage à la vapeur avec une pression proche de la pression atmosphérique ou même inférieure. De tels systèmes sont appelés systèmes vapeur-vide. Qu'est-ce qui est si attrayant dans cette configuration? Le fait qu'à basse pression, le point d'ébullition de l'eau diminue et que le système ait une température plus acceptable. Mais la difficulté d'assurer l'étanchéité - l'air est constamment aspiré à travers les connexions - a conduit au fait que ces schémas ne sont pratiquement jamais trouvés.
Le chauffage à la vapeur à basse pression est plus courant. Les chaudières à vapeur disponibles à des fins domestiques peuvent créer une pression ne dépassant pas 6 atm (à une pression supérieure à 7 atm, l'utilisation d'équipement nécessite une autorisation).
Type de câblage
Par type de câblage, le chauffage à la vapeur se produit :
-
Avec câblage supérieur (la canalisation de vapeur est située sous le plafond, des tuyaux en descendent jusqu'aux radiateurs, une canalisation de condensat est posée en dessous). Un tel schéma est le plus simple à mettre en œuvre, car la vapeur chaude se déplace dans un tuyau, le condensat refroidi dans d'autres, le système est stable.
- Avec câblage inférieur. Le tuyau de vapeur est situé au niveau du sol. Ce schéma n'est pas le meilleur choix, car la vapeur chaude monte à travers un tuyau, le condensat descend, ce qui entraîne souvent des coups de bélier et une dépressurisation du système.
- Avec câblage intermédiaire. La conduite de vapeur est posée juste au-dessus des radiateurs - approximativement au niveau des rebords de fenêtre. Le système présente tous les avantages du câblage aérien, sauf que les tuyaux chauds sont à portée de main et qu'il existe un risque élevé de brûlures.
Lors de la pose, la conduite de vapeur est réalisée avec une légère pente (1-2%) dans le sens du mouvement de la vapeur et la conduite de condensat - dans le sens du mouvement du condensat.
Sélection chaudière
Les chaudières à vapeur peuvent fonctionner avec tous les types de combustibles - gaz, combustibles liquides et solides. Outre le choix du combustible, il est nécessaire de sélectionner correctement la puissance de la chaudière à vapeur. Il est déterminé en fonction de la zone qui devra être chauffée :
- jusqu'à 200 m2 - 25 kW;
- de 200 m2 à 300 m2 - 30 kW ;
- de 300 m2 à 600 m2 - 35-60 kW.
En général, la méthode de calcul est standard - 1 kW de puissance est pris par 10 mètres carrés. Cette règle est vraie pour les maisons avec une hauteur sous plafond de 2,5 à 2,7 m, le choix d'un modèle spécifique suit. Lors de l'achat, faites attention à la présence d'un certificat de qualité - l'équipement est dangereux et doit être testé.
Quels tuyaux utiliser
Les températures pendant le chauffage à la vapeur ne peuvent normalement être tolérées que par les métaux. L'option la moins chère est l'acier. Mais pour les connecter, une soudure est nécessaire.Il est également possible d'utiliser des connexions filetées. Cette option est budgétaire, mais de courte durée : l'acier se corrode rapidement en milieu humide.

Les tuyaux en cuivre ne se corrodent pas.
Les tuyaux galvanisés et inoxydables sont plus durables, mais leur prix n'est pas du tout modeste. Mais la connexion est filetée. Une autre option est les tuyaux en cuivre. Ils ne peuvent être que soudés, ils sont chers, mais ils ne rouillent pas. En raison de leur conductivité thermique plus élevée, ils transfèrent la chaleur encore plus efficacement. Ainsi un tel système de chauffage sera super efficace, mais aussi très chaud.
Options de chauffage résidentiel
Le moyen le plus connu et le plus courant de chauffer votre propre maison ou appartement est de créer un système d'eau. Principe de fonctionnement: le liquide de refroidissement est chauffé par une chaudière ou une autre source, puis il est transféré par des tuyaux vers des appareils de chauffage - radiateurs, chauffage au sol (en abrégé TP) ou plinthes chauffantes.
Un échangeur de chaleur placé à l'intérieur du poêle chauffe l'eau envoyée par la pompe aux batteries
Nous énumérons maintenant les options de chauffage alternatives :
- Fourneau. Un poêle à ventre en métal est en cours d'installation ou un four à briques à part entière est en cours de construction. Si vous le souhaitez, un circuit d'eau est intégré dans le four ou les canaux de fumée du poêle (illustrés ci-dessus sur la photo).
- Purement électrique - convecteurs, radiateurs infrarouges et à huile, radiateurs soufflants en spirale. Une manière plus moderne est l'installation de planchers chauffants à l'aide de câbles résistifs ou d'un film polymère. Ce dernier est appelé infrarouge, carbone.
- Air. La source de chaleur réchauffe l'air extérieur filtré, qui est refoulé dans les pièces par un puissant ventilateur. Une option plus simple et moins chère consiste à installer des convecteurs à gaz dans des locaux résidentiels.
- Combiné - poêle à bois + radiateurs électriques de tout type.
Schéma de chauffage de la salle de bain avec chauffage au sol électrique
Pour passer à autre chose, vous devez décider quel type de chauffage est le meilleur - plus rentable, plus efficace, plus pratique. Nous vous recommandons vivement de choisir un système d'eau. Les raisons:
- pour chauffer l'eau, vous pouvez utiliser n'importe quel vecteur énergétique ou combiner plusieurs types de combustible en installant 2-3 chaudières;
- avec des exigences élevées en matière de design d'intérieur, la tuyauterie est montée de manière cachée, des plinthes chauffantes ou des circuits TP sont utilisés à la place des batteries;
- la possibilité d'organiser l'approvisionnement en eau chaude (ECS) - installer une chaudière à double circuit ou une chaudière à chauffage indirect (selon la quantité d'eau consommée);
- des sources d'énergie alternatives peuvent être connectées au système - capteurs solaires, pompe à chaleur ;
- si nécessaire, le chauffage dans une maison privée est rendu complètement autonome - les tuyaux sont posés selon un schéma gravitaire (gravitationnel), plus une chaudière est installée qui ne nécessite pas de raccordement au réseau;
- le système se prête bien au réglage, à l'automatisation et au contrôle à distance via la communication cellulaire ou Internet.
Le seul inconvénient des réseaux d'eau est le coût de l'installation, des équipements et des vannes. L'achat et le raccordement de radiateurs électriques coûteront moins cher, mais la restriction en termes de choix de combustible augmentera les coûts d'exploitation.
L'appareil dans une maison de campagne de chauffage à air à part entière coûtera encore plus cher que la construction d'un poêle.Il est nécessaire d'acheter une unité de ventilation avec un échangeur de chaleur, qui joue le rôle de ventilateur, de purificateur et de réchauffeur d'air. Ensuite, organisez l'alimentation et l'évacuation - pour conduire les conduits d'air dans toutes les pièces. L'expert parlera des pièges du chauffage de l'air dans la vidéo:
Le projet avant tout
Au moment de décider de la création d'un chauffage à la vapeur, il faut être conscient que dans ce cas, le caloporteur sera la vapeur avec toutes les fonctionnalités associées. Parmi eux, il convient de noter le plus important - l'augmentation de la température des radiateurs, ce qui entraîne une probabilité importante de brûlure en cas de contact. Mais en laissant de côté toutes sortes d'avantages et d'inconvénients, voyons simplement comment vous pouvez devenir propriétaire d'un chauffage à vapeur en le faisant vous-même dans une maison privée.
Projet de chauffage pour un chalet à deux étages
À propos de la chaudière
Comme il se doit dans toute entreprise sérieuse, il est nécessaire de commencer par un projet. La première étape consiste à déterminer la puissance de la chaudière thermique. Cela dépend de la taille de la maison. Ainsi, avec une superficie ne dépassant pas deux cents mètres carrés, une puissance allant jusqu'à vingt-cinq kilowatts suffira, avec une superficie de maison allant jusqu'à trois cents mètres carrés. M. nécessitent déjà une puissance allant jusqu'à trente kilowatts. Sur la base de ces données, une chaudière à vapeur est sélectionnée. En plus de sa puissance, il est nécessaire de prendre en compte de tels facteurs:
- type de combustible utilisé pour le travail (charbon, bois de chauffage, tourbe, gaz, carburant diesel, etc.);
- la possibilité d'obtenir de l'eau chaude pour les besoins du ménage.
|
|
|
À propos du schéma de chauffage
Il doit également être déterminé avant de commencer les travaux. Le schéma de chauffage à la vapeur dépend de:
- la taille de la zone chauffée ;
- le nombre et l'emplacement des batteries de chauffage, des filtres, des vannes et vannes de régulation, des dispositifs de contrôle, etc., tout ce qui est nécessaire au fonctionnement normal d'un tel système ;
- possibilités de placement d'équipement;
- où et comment la chaudière de chauffage sera située.
La question du choix d'une option de chauffage spécifique est assez compliquée, peut-être qu'une vidéo ne sera pas superflue dans cette situation
Tuyaux pour le chauffage à la vapeur
Comme déjà mentionné, avec le chauffage à la vapeur, l'ensemble du système est caractérisé par une température élevée, de sorte que l'utilisation de tuyaux synthétiques est impossible, ils ne sont pas conçus pour fonctionner à de telles valeurs.
Ainsi, lors de la détermination du mode de chauffage à la vapeur, vous devez porter une attention particulière au choix des tuyaux, même s'il est petit, il est
- Tubes d'acier. Pour leur application, un équipement de soudage est nécessaire. L'avantage des tuyaux est leur résistance mécanique élevée et leur capacité à résister à des chocs importants, mais ils sont sensibles à la corrosion.
- Cuivre. Pour leur installation, la soudure est utilisée, ils se distinguent par un prix élevé.
- Tubes galvanisés et inoxydables. Ils combinent les avantages des précédents, l'amarrage est réalisé à l'aide de fils, résistants à la corrosion, mais ont un prix majoré.
|
|
|
Pour faciliter les travaux ultérieurs, il est nécessaire de déterminer où placer les radiateurs (ou d'autres appareils, si vous les préférez), la longueur des tuyaux, l'emplacement des adaptateurs, des branches, des distributeurs collecteurs, etc. En bref, le schéma de raccordement du chauffage à la vapeur doit être dessiné sur papier avec tous les détails nécessaires (équipement, longueur de tuyau, etc.).
A propos du prix d'un tel système
Une fois que le projet est terminé et qu'il est clair quel équipement utiliser, vous pouvez déterminer vos coûts. Sans référence à des conditions spécifiques, des équipements, des tuyaux, des volumes de travaux d'installation, il est impossible de dire précisément combien coûte le chauffage à la vapeur.
Champs d'application des chaudières à vapeur et objectif
Les chaudières à vapeur sont activement utilisées dans les industries suivantes :
- Systèmes de chauffage. Il existe des modèles industriels et domestiques de chaudières à vapeur qui permettent l'utilisation de la vapeur comme caloporteur. La vapeur traverse les circuits de chauffage et / ou pénètre dans les échangeurs de chaleur des appareils à eau chaude, assurant ainsi le mouvement de l'énergie thermique. Une chaudière à vapeur domestique est souvent associée à des appareils de chauffage à combustible solide. Les installations industrielles utilisent des appareils plus puissants et plus fiables qui produisent de la vapeur surchauffée avec un transfert de chaleur accru.
- Énergie. Les machines à vapeur convertissent la vapeur chauffée en énergie électrique. Le processus de travail semble assez simple: la vapeur pénètre dans la turbine et fait tourner l'arbre, grâce à quoi de l'électricité est générée. Ce principe a été utilisé avec succès dans de nombreuses centrales électriques.
- Industrie. Les dispositifs à vapeur peuvent très bien assurer le mouvement mécanique de divers éléments des systèmes. Le principe de fonctionnement d'une chaudière à vapeur à usage industriel est le même que dans le cas précédent, mais l'énergie générée est dirigée vers la mise en œuvre d'un effet mécanique sur les éléments qui doivent se déplacer.
Savoir à quoi sert une chaudière à vapeur et où elle est utilisée vous permet d'utiliser l'appareil avec une efficacité maximale.
Installation de chauffage à vapeur dans une maison privée
Avant d'installer le système, vous devez calculer la superficie des pièces, déterminer l'emplacement des radiateurs, vannes, filtres et autres composants de la structure.
Ensuite, vous devez choisir l'option de distribution du chauffage :
- manière supérieure. Cela implique l'installation d'une conduite de vapeur au-dessus du dispositif de chauffage. Les tuyaux sont abaissés de la chaudière aux batteries et les systèmes de condensat sont posés au sol.
- chemin du bas. Des conduites de vapeur sont posées sous les unités de chauffage.
- L'option mixte consiste à poser le pipeline juste au-dessus des batteries, sinon le système répète la méthode d'installation supérieure.
Pour faciliter les travaux d'installation, il est nécessaire de dessiner à l'avance un schéma d'agencement, indiquant tous les éléments du système, la longueur et le diamètre des canalisations, le nombre de radiateurs, etc.
Considérez comment effectuer le chauffage à la vapeur dans une maison privée de vos propres mains:
- Préparez les avions, les surfaces pour le montage de l'équipement: renforcez les murs, nivelez la surface du sol. Puis l'installation des luminaires pour les radiateurs, la fixation des batteries. Il est recommandé de placer des radiateurs sous les fenêtres, cela éliminera l'apparition de courants d'air, la buée des fenêtres et déplacera le «point de rosée» au-delà des ouvertures des fenêtres.
- Installez le générateur de vapeur sur une base en béton. Les planchers doivent être recouverts de matériaux incombustibles pour prévenir la possibilité d'incendie. Il est préférable de monter la chaudière au sous-sol pour que la vapeur monte. Lors de la formation d'un chauffage par le sol, la préférence est donnée à une chaudière à double circuit, qui sépare les travaux de chauffage du circuit dans le chauffage par le sol et le système de radiateurs montés.Le générateur de vapeur dans ce cas est monté au-dessus de la surface du sol.
- Le vase d'expansion est monté au point de chauffage le plus élevé. Fixation sur attaches spéciales, zone de localisation dans la ligne entre le générateur de vapeur et les radiateurs. Les experts conseillent de monter un vase d'expansion de type ouvert le plus près possible de la chaudière de chauffage.
- Maintenant l'installation du pipeline. Le point de départ du raccordement est le générateur de vapeur, puis la canalisation est amenée à la première structure de chauffage, puis au raccordement des sorties et des entrées. Tous les tuyaux suivants sont connectés de la même manière. La connexion au réseau principal est réalisée avec une pente de 3 mm par 1 m - cela est nécessaire pour la circulation naturelle du liquide de refroidissement.
- Chaque radiateur est équipé d'une vanne Mayevsky pour éliminer les poches d'air, et un réservoir de stockage est monté devant le générateur de vapeur pour collecter le condensat, d'où le liquide s'écoulera dans la chaudière pour le chauffage et la circulation ultérieure.
Toute la ligne est également fermée sur la chaudière de chauffage - un circuit fermé est obtenu. Pour éliminer la possibilité de colmater le système, un filtre est monté sur la chaudière. De plus, une pompe de distillation de condensat est montée sur la chaudière, le tuyau de la chaudière à la pompe est choisi de sorte que le diamètre du tuyau soit inférieur au diamètre des autres tuyaux. À la sortie de la chaudière, un manomètre et une soupape de surpression sont installés.
Il reste à compléter la ligne avec une unité de vidange / remplissage d'eau, à vérifier le fonctionnement du système, les fuites et vous pouvez démarrer l'équipement en circulation constante. Malgré la facilité d'installation, il est nécessaire de vérifier soigneusement tous les paramètres des unités et de calculer la longueur des canalisations.
Lors du calcul du coût du chauffage à la vapeur, il convient de prendre en compte le prix des composants principaux, des éléments auxiliaires, des appareils de mesure et de contrôle. Lors de la commande d'un service auprès d'une entreprise, le propriétaire devra payer à partir de 300 $, à condition que l'équipement, les radiateurs et les autres composants du système aient déjà été achetés.
Principaux composants du système de vapeur
Equipement et matériel :
- générateur de vapeur (chaudière);
- piles (radiateurs);
- instruments de mesure et de contrôle;
- pompe;
- collecteur pour l'accumulation de condensat ;
- vannes d'arrêt et de régulation.
Lors de la formation d'un système de vos propres mains, vous devez vous rappeler que tous les éléments doivent résister à des températures de chauffage extrêmement élevées. Par exemple, un détendeur à membrane avec une température maximale de +85 C ne convient pas à la vapeur, un réservoir de stockage avec des limites de température de +100 C est nécessaire.
Si le système est équipé d'un poêle, la cheminée se bouchera plus souvent, le nettoyage doit donc faire l'objet d'une plus grande attention. Un four avec échangeur de chaleur peut être utilisé pour la cuisson, mais uniquement pendant la saison froide
En été, en inondant le poêle, le propriétaire recevra la circulation du liquide de refroidissement dans le système de chauffage, ce qui est peu pratique et peu économique. Les experts recommandent d'installer un appareil de cuisson séparé dans la cuisine en été et d'utiliser le four pendant les saisons froides.
Équipement
L'ensemble de la chaîne du système de chauffage comprend des éléments obligatoires, dont la présence ne dépend pas du schéma que vous avez choisi. Il s'agit d'équipements de chauffage, d'un générateur de vapeur, de tuyaux pour déplacer le liquide de refroidissement, de radiateurs et de vannes. Examinons de plus près chacun des maillons de cette chaîne.
éléments chauffants
Divers appareils peuvent servir d'équipement de chauffage.Étant donné que le chauffage à la vapeur est une méthode de chauffage traditionnelle et éprouvée, un poêle ordinaire agit souvent comme élément chauffant. Il est possible d'utiliser un four déjà existant dans la maison pour le chauffage à la vapeur. Il peut s'agir d'un four à combustible solide traditionnel ou de diverses modifications de combustible liquide. Il suffit d'ajouter une chaudière à vapeur au four existant et de répartir le chauffage à la vapeur dans toute la pièce. Vous pouvez chauffer la chaudière à l'aide d'équipements à gaz ou au moyen de radiateurs électriques. Dans chaque cas spécifique, l'utilisation de l'un ou l'autre équipement spécial est justifiée et il est nécessaire de le choisir correctement au stade de la conception.
chaudière à vapeur
Vue en coupe d'une chaudière à vapeur
L'efficacité du système de chauffage à la vapeur d'une maison privée dépend en grande partie de la chaudière. Le tableau ci-dessous montre la dépendance de sa puissance à la surface de la pièce chauffée.
| Puissance chaudière chauffage (kW) | Surface chauffée (m²) |
| 25 | jusqu'à 200 |
| 30 | 200-300 |
| 60 | 600 |
| 100 | 1200 |
Il convient de garder à l'esprit que plus la puissance de la chaudière est élevée, plus la consommation de combustible est élevée. Cependant, si vous installez une chaudière à vapeur pour chauffer une maison avec une puissance inférieure à celle autorisée pour une zone particulière, cela peut entraîner un chauffage insuffisant de la maison. Une température ambiante inconfortable n'est pas une alternative très agréable. Alors fais-le bien calcul des éléments du système de vapeur chauffage, de sorte qu'il ne soit pas nécessaire de les changer dans les premiers mois de fonctionnement.
Tuyaux et radiateurs
Le schéma de chauffage à la vapeur peut être n'importe lequel, mais il y a toujours des composants tels que des tuyaux et des radiateurs. Les tuyaux assurent le mouvement du liquide de refroidissement, dans ce cas de la vapeur.Et les radiateurs servent à augmenter la surface de transfert de chaleur dans les pièces individuelles. Lors du choix du matériau des tuyaux et des radiateurs, l'effet agressif de la vapeur chaude sur le métal doit être pris en compte. Ainsi, par exemple, les tuyaux en acier sont l'option la plus économique, mais la plus sensible à la corrosion.

Les tuyaux en cuivre ne sont pas sujets à la corrosion

Tuyaux galvanisés - l'option la plus populaire
Tuyaux en cuivre - idéaux pour chauffer une maison à la vapeur, ils ne s'effondrent pratiquement pas sous l'influence de la vapeur, ne rouillent pas et ne s'oxydent pas, mais leur coût est très élevé. "Golden Mean" - tuyaux en acier galvanisé. Ils sont moins sensibles à la corrosion que ceux en acier, se montent facilement sur des connexions filetées et sont beaucoup moins chers que ceux en cuivre.
Les radiateurs sont choisis non seulement par matériau, mais également par taille et nombre de maillons. Cela dépend de la taille de la pièce qu'ils doivent chauffer.
Le principe de fonctionnement du chauffage à la vapeur
Le fonctionnement d'un tel système de chauffage peut être décrit comme suit: il existe une chaudière spéciale dans laquelle l'eau est chauffée sous haute pression jusqu'à un point d'ébullition. En conséquence, de la vapeur se forme, qui pénètre par les conduites directement dans les radiateurs de chauffage. Lorsqu'il dégage complètement de la chaleur, il revient sous forme de condensat. Il convient de noter que dans un tel système, la vapeur chaude expulse l'air. La température des radiateurs peut atteindre 100o C, et ce n'est pas la limite.
Principaux avantages.
Considérez les avantages du chauffage à la vapeur:
- Aucune chaleur n'est perdue dans l'échangeur de chaleur. La vapeur accumule de la chaleur, de petits tuyaux sont donc nécessaires pour un tel système.
- Avec l'aide d'un tel chauffage, vous pouvez chauffer le bâtiment dont vous avez besoin en un temps record, car il y a une petite inertie.
- La chaudière à vapeur utilisée dans le système accumule de la vapeur.
Tout cela est bien sûr bon, mais le système de chauffage à la vapeur présente également certains inconvénients. Ainsi, sa durée de vie est assez courte. De plus, la surface dégageant de la chaleur pendant le fonctionnement est chauffée à une température élevée.
Le toucher peut provoquer de graves brûlures.
Quels sont les types de chauffage à la vapeur
Il existe plusieurs classifications de chauffage, qui dépendent d'un certain nombre de principes et d'aspects de l'application. Ainsi, selon la méthode de retour des condensats à la chaudière, les systèmes de chauffage sont :
- Fermé, dans lequel le condensat est immédiatement envoyé à la chaudière de chauffage.
- Ouvert, où il s'accumule d'abord dans un réservoir spécial.
Passez. Selon le nombre de circuits, le chauffage peut être :
- Circuit unique, conçu exclusivement pour le chauffage du bâtiment.
- Double circuit, capable, en plus, d'assurer le chauffage de l'eau pour les besoins domestiques.
Enfin, les systèmes à vapeur peuvent différer dans la manière dont ils sont câblés, qui peuvent être :
- Plus bas.
- Plus haut.
Le câblage lui-même est sélectionné en fonction des caractéristiques fonctionnelles de la structure et du type de tuyaux utilisés.
Comment choisir une chaudière de chauffage
La chaudière est la base du système, son cœur. Il ne fonctionnera correctement que s'il est sélectionné en fonction des caractéristiques de la pièce chauffée. En d'autres termes, la chaudière de chauffage doit avoir une puissance suffisante pour chauffer la pièce souhaitée. Pour vous aider, nous vous proposons les indicateurs suivants :
- Pour un bâtiment d'une superficie allant jusqu'à trois cents mètres, la puissance requise est de 30 kilowatts.
- Jusqu'à six cents mètres - 60 kilowatts.
- Jusqu'à mille deux cents mètres - 80-100 kilowatts.
De plus, le chauffage à la vapeur dans une maison privée peut être alimenté par différents types de combustibles :
- Solide.
- Liquide.
- Combinaisons.
- Gaza.
Le rôle le plus important dans le dispositif de la chaudière de chauffage est attribué au tambour, auquel sont attachés tous les capteurs, canalisations, etc. pertinents. De plus, la chaudière peut être à tubes d'eau et à tubes de gaz.
Quels tuyaux nous conviennent le mieux.
Dans ce cas, tout dépendra principalement de vos envies et de vos préférences. Classer ces tuyaux en fonction du matériau utilisé pour la fabrication.
- Pipeline en acier. Lors de son installation, vous aurez besoin d'un équipement de soudage. Il se distingue par une bonne stabilité et résistance, mais en même temps il présente un inconvénient important - au fil du temps, sa surface se corrode.
- Canalisation en cuivre. Il est également assez fiable, il s'est parfaitement montré dans de telles canalisations, où le liquide de refroidissement circule sous haute pression et haute température. Pour monter un tel système, vous devrez utiliser la méthode de soudure. Elle a aussi des inconvénients. Ainsi, il sera très coûteux d'équiper une maison d'un pipeline en cuivre, c'est pourquoi on le trouve principalement dans des manoirs luxueux et coûteux.
- Canalisation galvanisée et inoxydable.
Contrairement à la première option, ce système routier est extrêmement résistant à la rouille. La connexion se fait avec un fil. Le seul inconvénient, comme dans le cas du cuivre, peut être considéré comme le coût élevé des matériaux de travail.
Caractéristiques d'installation.
Si vous envisagez d'installer un système de chauffage, vous devez tout d'abord décider du matériau à partir duquel les tuyaux seront fabriqués.De plus, pour une installation des plus réussies, il est nécessaire de prendre en compte les aspects suivants :
- Nombre d'adaptateurs disponibles.
- La longueur totale du pipeline.
En fait, nous avons examiné ici ce qu'est le chauffage à la vapeur dans une maison privée.








Chaudière à gaz murale
Chaudière à combustible solide au sol








tuyaux métalliques
Des tuyaux de cuivre























