Relais thermique : principe de fonctionnement, types, schéma de raccordement + réglage et repérage

Relais thermique pour un moteur électrique: principe de fonctionnement, appareil, comment choisir

Dispositif de relais de courant

Voyons d'abord le principe d'un relais de courant et son dispositif. À l'heure actuelle, il existe des relais électromagnétiques, à induction et électroniques.

Nous allons démonter l'appareil des relais électromagnétiques les plus courants. De plus, ils permettent de comprendre le plus clairement leur principe de travail.

Relais thermique : principe de fonctionnement, types, schéma de raccordement + réglage et repérageDispositif de relais de courant électromagnétique

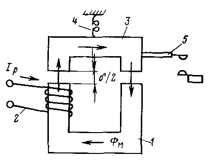
  • Commençons par les éléments de base de tout relais de courant. Il doit avoir un circuit magnétique. De plus, ce circuit magnétique présente une section avec un entrefer. Il peut y avoir 1, 2 ou plusieurs de ces espaces, selon la conception du circuit magnétique. Il y a deux de ces lacunes dans notre photo.
  • Il y a une bobine sur la partie fixe du circuit magnétique.Et la partie mobile du circuit magnétique est fixée par un ressort, qui s'oppose à la liaison des deux parties du circuit magnétique.

Relais thermique : principe de fonctionnement, types, schéma de raccordement + réglage et repérageLe principe de fonctionnement du relais de courant électromagnétique

  • Lorsque la tension apparaît sur la bobine, une FEM est induite dans le circuit magnétique. Grâce à cela, les parties mobiles et fixes du circuit magnétique deviennent comme deux aimants qui veulent se connecter. Le ressort les en empêche.
  • À mesure que le courant dans la bobine augmente, l'EMF augmente. En conséquence, l'attraction des sections mobiles et fixes du circuit magnétique augmentera. Lorsqu'une certaine valeur de l'intensité du courant est atteinte, la FEM sera si grande qu'elle surmontera la résistance du ressort.
  • L'entrefer entre les deux sections du circuit magnétique commencera à diminuer. Mais comme le disent les instructions et la logique, plus l'entrefer est petit, plus la force d'attraction est grande et plus les noyaux magnétiques sont connectés rapidement. En conséquence, le processus de commutation prend des centièmes de seconde.

Relais thermique : principe de fonctionnement, types, schéma de raccordement + réglage et repérageIl existe différents types de relais de courant

Des contacts mobiles sont solidaires de la partie mobile du circuit magnétique. Ils se ferment avec des contacts fixes et signalent que l'intensité du courant sur la bobine du relais a atteint la valeur définie.

Relais thermique : principe de fonctionnement, types, schéma de raccordement + réglage et repérageRéglage du courant de retour du relais de courant

Pour revenir à sa position d'origine, le courant dans le relais doit diminuer comme dans la vidéo. De combien il devrait diminuer dépend de ce que l'on appelle le facteur de retour du relais.

Cela dépend de la conception et peut également être ajusté individuellement pour chaque relais en tendant ou en desserrant le ressort. Il est tout à fait possible de le faire soi-même.

Processus de connexion

Vous trouverez ci-dessous un schéma de connexion du TR avec des symboles. Vous y trouverez l'abréviation KK1.1.Il désigne un contact normalement fermé. Les contacts de puissance par lesquels le courant circule vers le moteur sont indiqués par l'abréviation KK1. Le disjoncteur situé dans le TR est désigné comme QF1. Lorsqu'il est activé, l'alimentation est fournie par phases. La phase 1 est contrôlée par une clé séparée, qui est marquée SB1. Il effectue un arrêt manuel d'urgence en cas de situation imprévue. De là, le contact va à la clé, qui fournit un démarrage et est indiquée par l'abréviation SB2. Le contact supplémentaire, qui part de la touche de démarrage, est à l'état de veille. Lorsque le démarrage est effectué, le courant de la phase à travers le contact circule vers démarreur magnétique via bobine, qui est noté KM1. Le démarreur est déclenché. Dans ce cas, les contacts normalement ouverts sont fermés et vice versa.

Relais thermique : principe de fonctionnement, types, schéma de raccordement + réglage et repérage

Lorsque les contacts sont fermés, qui sont abrégés KM1 dans le schéma, trois phases sont alors activées, ce qui laisse passer le courant à travers le relais thermique vers les enroulements du moteur, qui est mis en service. Si l'intensité du courant augmente, alors en raison de l'influence des plages de contact TP sous l'abréviation KK1, trois phases s'ouvriront et le démarreur sera désexcité, et le moteur s'arrêtera en conséquence. L'arrêt habituel du consommateur en mode forcé se produit en agissant sur la touche SB1. Il coupe la première phase, ce qui arrête l'alimentation en tension du démarreur et ses contacts s'ouvrent. Ci-dessous sur la photo, vous pouvez voir un schéma de connexion impromptu.

Relais thermique : principe de fonctionnement, types, schéma de raccordement + réglage et repérage

Il existe un autre schéma de connexion possible pour ce TR.La différence réside dans le fait que le contact du relais, qui est normalement fermé lorsqu'il est déclenché, ne coupe pas la phase, mais le zéro, qui va au démarreur. Il est utilisé le plus souvent en raison de sa rentabilité lors des travaux d'installation. Dans le processus, le contact neutre est connecté au TR, et un cavalier est monté de l'autre contact à la bobine, qui démarre le contacteur. Lorsque la protection est déclenchée, le fil neutre s'ouvre, ce qui entraîne la déconnexion du contacteur et du moteur.

Relais thermique : principe de fonctionnement, types, schéma de raccordement + réglage et repérage

Le relais peut être monté dans un circuit où le mouvement inverse du moteur est fourni. D'après le schéma qui a été donné ci-dessus, la différence est qu'il y a un contact NC dans le relais, qui est désigné KK1.1.

Relais thermique : principe de fonctionnement, types, schéma de raccordement + réglage et repérage

Si le relais est activé, le fil neutre se rompt avec des contacts sous la désignation KK1.1. Le démarreur se désexcite et arrête d'alimenter le moteur. En cas d'urgence, le bouton SB1 vous aidera à couper rapidement le circuit d'alimentation pour arrêter le moteur. Vous pouvez regarder une vidéo sur la connexion du TR ci-dessous.

com/embed/nymjpeCBRBc

Objectif

Immédiatement, je voudrais dire qu'il existe différents types et types de relais thermiques et, par conséquent, la portée de chaque classification a la sienne. Parlons brièvement du but des principaux types d'appareils.

RTL - triphasé, conçu pour protéger le moteur électrique contre les surcharges, les déséquilibres de phase, les démarrages prolongés ou le blocage du rotor. Les démarreurs PML sont montés sur les contacts ou en tant qu'appareil indépendant avec des bornes KRL.

PTT - pour trois phases, conçu pour protéger les moteurs en court-circuit contre les courants de surcharge, le déséquilibre des phases, le blocage du rotor du moteur, le démarrage prolongé du mécanisme.Il peut être monté sur les démarreurs PMA et PME, ainsi qu'installé indépendamment sur le panneau.

Relais thermique : principe de fonctionnement, types, schéma de raccordement + réglage et repérage

RTI - protège le moteur électrique contre la surcharge, l'asymétrie de phase, le démarrage long et le blocage de la machine. Le relais thermique triphasé, se fixe sur les démarreurs des séries KMT et KMI.

Relais thermique : principe de fonctionnement, types, schéma de raccordement + réglage et repérage

TRN est un relais biphasé qui contrôle le mode de fonctionnement et de démarrage, n'a qu'un retour manuel des contacts, le fonctionnement de l'appareil ne dépend pas beaucoup de la température ambiante.

Les relais triphasés à semi-conducteurs, n'ont pas de pièces mobiles, ne dépendent pas de l'état de l'environnement, sont utilisés dans les zones explosives. Il surveille le courant de charge, l'accélération, l'absence de phase, le blocage du mécanisme.

Relais thermique : principe de fonctionnement, types, schéma de raccordement + réglage et repérage

RTK - le contrôle de la température se produit avec une sonde située dans le boîtier de l'installation électrique. C'est un relais thermique, et ne contrôle qu'un seul paramètre.

Lire aussi :  Comment s'écraser sur un tuyau en plastique: caractéristiques du travail et analyse de toutes les nuances importantes

Relais thermique : principe de fonctionnement, types, schéma de raccordement + réglage et repérage

RTE - relais de fusion d'alliage, le conducteur électriquement conducteur est constitué d'un alliage métallique, fond à une certaine température et coupe mécaniquement le circuit. Ce relais thermique est intégré directement dans l'appareil piloté.

Relais thermique : principe de fonctionnement, types, schéma de raccordement + réglage et repérage

Comme on peut le voir dans notre article, il existe une grande variété de contrôles sur l'état des installations électriques qui diffèrent par leur type et leur apparence, mais assurent la même protection des équipements électriques. C'est tout ce que je voulais vous dire sur l'appareil, le principe de fonctionnement et le but des relais thermiques. Nous espérons que les informations vous ont été utiles et intéressantes !

Il sera intéressant de lire :

  • Comment fonctionne un démarreur magnétique
  • Comment choisir un relais thermique
  • Quel est le degré de protection IP
  • Que sont les relais temporisés

Connexion, réglage et marquage TP

Relais thermique : principe de fonctionnement, types, schéma de raccordement + réglage et repérageIl est nécessaire d'installer un relais électrothermique avec un démarreur magnétique qui se connecte et démarre le moteur. En tant qu'appareil indépendant, l'appareil est placé sur un rail DIN ou une plaque de montage.

Schéma de connexion de l'appareil

Les schémas de raccordement des démarreurs à relais de type thermique dépendent du type d'appareil :

  • Connexion en série avec l'enroulement du moteur ou la bobine du démarreur à un contact normalement ouvert (NF). L'élément fonctionne s'il est connecté à la touche d'arrêt. Le système est utilisé lorsqu'il est nécessaire d'équiper le moteur d'une protection d'alarme. Le relais est placé après les contacteurs de démarrage, mais avant le moteur, puis le contact NF est connecté.
  • Coupure zéro du démarreur par contact normalement fermé. Le circuit est pratique et pratique - zéro peut être connecté au contact TR, un cavalier est jeté du deuxième contact à la bobine de démarrage. Au moment où le relais est activé, il y a une coupure à zéro et une mise hors tension du démarreur.
  • Schéma inversé. Le circuit de commande contient un contact normalement fermé et trois contacts de puissance. Le moteur électrique est alimenté par ce dernier. Lorsque le mode de protection est activé, le démarreur est désexcité et le moteur s'arrête.

Procédure de réglage

Relais thermique : principe de fonctionnement, types, schéma de raccordement + réglage et repérageSAMSUNG SCC

L'appareil est installé sur des supports spécialisés avec un transformateur de charge de faible puissance. Les nœuds chauffants sont connectés à ses mécanismes secondaires et la tension est contrôlée à l'aide d'un autotransformateur. La limite de courant de la charge est ajustée par un ampèremètre connecté via le circuit secondaire.

Le contrôle se fait comme ceci :

  1. Tourner la poignée du transformateur en position zéro avec la tension appliquée. Ensuite, le courant de charge est sélectionné avec le bouton et le temps de fonctionnement du relais est vérifié à partir du moment où la lampe s'éteint avec un chronomètre.La norme est de 140-150 secondes à un courant de 1,5 A.
  2. Réglage de la note actuelle. Produit lorsque le courant nominal de l'élément chauffant ne correspond pas au courant nominal du moteur. Limite de réglage - 0,75 - 1,25 de la puissance nominale du réchauffeur.
  3. Paramètre de réglage actuel.

Pour la dernière étape, vous devez calculer :

  • déterminer la correction du courant nominal sans compensation de température selon la formule ± E1 = (Inom-Io) / СIo. Io - courant de réglage zéro, C - valeur de division de l'excentrique (C \u003d 0,05 pour les modèles ouverts et C \u003d 0,055 - pour les modèles fermés);
  • calculer la correction en tenant compte de la température ambiante E2=(t - 30)/10, où t est la température ;
  • calculer la correction totale en additionnant les valeurs obtenues ;
  • arrondir le résultat vers le haut ou vers le bas, translater l'excentrique.

Réglage manuel

Vous pouvez régler manuellement le relais thermique. La valeur du courant de déclenchement peut être réglée dans la plage de 20 à 30 % de la valeur nominale. L'utilisateur devra déplacer doucement le levier pour modifier la flexion de la plaque bimétallique. Le courant de déclenchement est également réglable après remplacement du groupe thermique.

Les interrupteurs modernes sont équipés d'un bouton de test pour rechercher une panne sans utiliser la béquille. À l'aide de la touche de réinitialisation, vous pouvez réinitialiser les paramètres en mode automatique ou manuel. Un indicateur est utilisé pour suivre l'état de l'appareil.

Appareil et principe de fonctionnement

Le relais thermique (TR) est conçu pour protéger les moteurs électriques contre la surchauffe et les pannes prématurées. Lors d'un démarrage de longue durée, le moteur électrique est soumis à des surcharges de courant, car. lors du démarrage, sept fois le courant est consommé, ce qui entraîne un échauffement des enroulements. Courant nominal (In) - le courant consommé par le moteur pendant le fonctionnement.De plus, TR augmente la durée de vie des équipements électriques.

Relais thermique dont le dispositif est constitué des éléments les plus simples :

  1. élément thermosensible.
  2. Contact avec auto-retour.
  3. Contacts.
  4. Le printemps.
  5. Conducteur bimétallique en forme de plaque.
  6. Bouton.
  7. Régulateur de courant de consigne.

L'élément sensible à la température est un capteur de température utilisé pour transférer de la chaleur à une plaque bimétallique ou à un autre élément de protection thermique. Le contact à retour automatique permet, lorsqu'il est chauffé, d'ouvrir instantanément le circuit d'alimentation d'un consommateur électrique pour éviter une surchauffe.

La plaque est constituée de deux types de métal (bimétal), dont l'un a un coefficient de dilatation thermique élevé (Kp). Ils sont assemblés par soudage ou laminage à haute température. Lorsqu'elle est chauffée, la plaque de protection thermique se plie vers le matériau à Kp inférieur, et après refroidissement, la plaque reprend sa position d'origine. Fondamentalement, les plaques sont en Invar (Kp inférieur) et en acier amagnétique ou au chrome-nickel (Kp supérieur).

Le bouton allume le TR, le régulateur de courant de réglage est nécessaire pour régler la valeur optimale de I pour le consommateur, et son excès conduira au fonctionnement du TR.

Le principe de fonctionnement de TR est basé sur la loi Joule-Lenz. Le courant est le mouvement dirigé des particules chargées qui entrent en collision avec les atomes du réseau cristallin du conducteur (cette valeur est la résistance et est notée R). Cette interaction provoque l'apparition d'énergie thermique obtenue à partir d'énergie électrique. La dépendance de la durée de l'écoulement à la température du conducteur est déterminée par la loi Joule-Lenz.

La formulation de cette loi est la suivante : lorsque I traverse le conducteur, la quantité de chaleur Q générée par le courant, lorsqu'il interagit avec les atomes du réseau cristallin du conducteur, est directement proportionnelle au carré de I, la valeur de R du conducteur et le temps pendant lequel le courant agit sur le conducteur. Mathématiquement, cela peut s'écrire comme suit : Q = a * I * I * R * t, où a est le facteur de conversion, I est le courant traversant le conducteur souhaité, R est la valeur de résistance et t est le temps d'écoulement de JE.

Lorsque le coefficient a = 1, le résultat du calcul est mesuré en joules, et à condition que a = 0,24, le résultat soit mesuré en calories.

Le matériau bimétallique est chauffé de deux manières. Dans le premier cas, je passe par le bilame, et dans le second, par le bobinage. L'isolation des enroulements ralentit le flux d'énergie thermique. L'interrupteur thermique chauffe davantage à des valeurs élevées de I que lorsqu'il entre en contact avec l'élément de détection de température. Le signal d'actionnement du contact est retardé. Les deux principes sont utilisés dans les modèles TR modernes.

Le chauffage de la plaque bilame du dispositif de protection thermique s'effectue lorsque la charge est connectée. Le chauffage combiné vous permet d'obtenir un appareil aux caractéristiques optimales. La plaque est chauffée par la chaleur générée par I lors de son passage et par un réchauffeur spécial lorsque I est chargé. Lors du chauffage, le bilame se déforme et agit sur le contact avec retour automatique.

Lire aussi :  Installation d'un panier pour climatiseur sur la façade: instructions d'installation et détails des travaux

Relais thermique : principe de fonctionnement, types, schéma de raccordement + réglage et repérageRegardez cette vidéo sur YouTube

Qu'est-ce qu'il est important de savoir ?

Afin de ne pas être répété, et de ne pas accumuler de texte inutile, je vais brièvement en exposer le sens. Le relais de courant est un attribut obligatoire du système de commande de l'entraînement électrique.Cet appareil réagit au courant qui le traverse jusqu'au moteur. Il ne protège pas le moteur électrique d'un court-circuit, mais le protège uniquement du fonctionnement avec un courant accru qui se produit lors d'une surcharge ou d'un fonctionnement anormal du mécanisme (par exemple, un coin, un blocage, un frottement et d'autres moments imprévus).

Lors du choix d'un relais thermique, ils sont guidés par les données de passeport du moteur électrique, qui peuvent être extraites de la plaque sur son corps, comme sur la photo ci-dessous:

Relais thermique : principe de fonctionnement, types, schéma de raccordement + réglage et repérage Comme vous pouvez le voir sur l'étiquette, le courant nominal du moteur électrique est de 13,6 / 7,8 Ampères, pour des tensions de 220 et 380 Volts. Selon les règles de fonctionnement, le relais thermique doit être sélectionné 10-20% de plus que le paramètre nominal. La capacité de l'unité de chauffage à fonctionner à temps et à éviter d'endommager l'entraînement électrique dépend du choix correct de ce critère. Lors du calcul du courant d'installation pour la valeur nominale indiquée sur l'étiquette à 7,8 A, nous avons obtenu le résultat de 9,4 Ampères pour le réglage de courant de l'appareil.

Lors du choix dans le catalogue de produits, il faut tenir compte du fait que cette valeur n'était pas la plus extrême sur l'échelle de réglage de la consigne, il est donc conseillé de choisir une valeur plus proche du centre des paramètres réglables. Relais RTI-1314 :

Relais thermique : principe de fonctionnement, types, schéma de raccordement + réglage et repérage

Le principe de fonctionnement du relais thermique

À ce jour, les relais thermiques sont devenus les plus populaires, dont l'action repose sur l'utilisation des propriétés des plaques bimétalliques. Pour la fabrication de plaques bimétalliques dans de tels relais, on utilise généralement l'Invar et l'acier au chrome-nickel. Les plaques elles-mêmes sont solidement reliées les unes aux autres par soudage ou laminage.Étant donné que l'une des plaques a un grand coefficient de dilatation lorsqu'elle est chauffée et que l'autre en a un plus petit, si elles sont exposées à une température élevée (par exemple, lorsque le courant traverse un métal), la plaque se plie dans la direction où le matériau avec un coefficient de dilatation plus faible se trouve.

Relais thermique : principe de fonctionnement, types, schéma de raccordement + réglage et repérage

Ainsi, à un certain niveau d'échauffement, la plaque bimétallique se plie et affecte le système de contacts de relais, ce qui entraîne son fonctionnement et l'ouverture du circuit électrique. Il convient également de noter qu'en raison de la faible vitesse du processus de déflexion de la plaque, il ne peut pas éteindre efficacement l'arc qui se produit en cas d'ouverture d'un circuit électrique. Pour résoudre ce problème, il est nécessaire d'accélérer l'impact de la plaque sur le contact. C'est pourquoi la plupart des relais modernes disposent également de dispositifs d'accélération qui vous permettent de couper efficacement le circuit dans les plus brefs délais.

Connexion, réglage et marquage TP

Relais thermique : principe de fonctionnement, types, schéma de raccordement + réglage et repérageIl est nécessaire d'installer un relais électrothermique avec un démarreur magnétique qui se connecte et démarre le moteur. En tant qu'appareil indépendant, l'appareil est placé sur un rail DIN ou une plaque de montage.

Schéma de connexion de l'appareil

Les schémas de raccordement des démarreurs à relais de type thermique dépendent du type d'appareil :

  • Connexion en série avec l'enroulement du moteur ou la bobine du démarreur à un contact normalement ouvert (NF). L'élément fonctionne s'il est connecté à la touche d'arrêt. Le système est utilisé lorsqu'il est nécessaire d'équiper le moteur d'une protection d'alarme. Le relais est placé après les contacteurs de démarrage, mais avant le moteur, puis le contact NF est connecté.
  • Coupure zéro du démarreur par contact normalement fermé.Le circuit est pratique et pratique - zéro peut être connecté au contact TR, un cavalier est jeté du deuxième contact à la bobine de démarrage. Au moment où le relais est activé, il y a une coupure à zéro et une mise hors tension du démarreur.
  • Schéma inversé. Le circuit de commande contient un contact normalement fermé et trois contacts de puissance. Le moteur électrique est alimenté par ce dernier. Lorsque le mode de protection est activé, le démarreur est désexcité et le moteur s'arrête.

Procédure de réglage

Relais thermique : principe de fonctionnement, types, schéma de raccordement + réglage et repérage

L'appareil est installé sur des supports spécialisés avec un transformateur de charge de faible puissance. Les nœuds chauffants sont connectés à ses mécanismes secondaires et la tension est contrôlée à l'aide d'un autotransformateur. La limite de courant de la charge est ajustée par un ampèremètre connecté via le circuit secondaire.

Le contrôle se fait comme ceci :

  1. Tourner la poignée du transformateur en position zéro avec la tension appliquée. Ensuite, le courant de charge est sélectionné avec le bouton et le temps de fonctionnement du relais est vérifié à partir du moment où la lampe s'éteint avec un chronomètre. La norme est de 140-150 secondes à un courant de 1,5 A.
  2. Réglage de la note actuelle. Produit lorsque le courant nominal de l'élément chauffant ne correspond pas au courant nominal du moteur. Limite de réglage - 0,75 - 1,25 de la puissance nominale du réchauffeur.
  3. Paramètre de réglage actuel.

Pour la dernière étape, vous devez calculer :

  • déterminer la correction du courant nominal sans compensation de température selon la formule ± E1 = (Inom-Io) / СIo. Io - courant de réglage zéro, C - valeur de division de l'excentrique (C \u003d 0,05 pour les modèles ouverts et C \u003d 0,055 - pour les modèles fermés);
  • calculer la correction en tenant compte de la température ambiante E2=(t - 30)/10, où t est la température ;
  • calculer la correction totale en additionnant les valeurs obtenues ;
  • arrondir le résultat vers le haut ou vers le bas, translater l'excentrique.

Réglage manuel

Vous pouvez régler manuellement le relais thermique. La valeur du courant de déclenchement peut être réglée dans la plage de 20 à 30 % de la valeur nominale. L'utilisateur devra déplacer doucement le levier pour modifier la flexion de la plaque bimétallique. Le courant de déclenchement est également réglable après remplacement du groupe thermique.

Les interrupteurs modernes sont équipés d'un bouton de test pour rechercher une panne sans utiliser la béquille. À l'aide de la touche de réinitialisation, vous pouvez réinitialiser les paramètres en mode automatique ou manuel. Un indicateur est utilisé pour suivre l'état de l'appareil.

Choix du relais électrothermique

Le choix d'un relais thermique dépend de nombreux facteurs de son fonctionnement : température ambiante ; où il est installé ; puissance de l'équipement connecté ; les moyens nécessaires de notification d'urgence, etc. Le plus souvent, le consommateur fait un choix en fonction des caractéristiques techniques suivantes de l'appareil.

  1. Pour les réseaux monophasés, vous devez choisir un relais thermique avec la fonction de réinitialisation automatique et de retour des contacts à leur état d'origine après un certain temps. Un tel dispositif se re-déclenchera si la situation d'alarme persiste et la surcharge de courant de l'équipement continue d'être présente.
  2. Pour les climats chauds et les ateliers chauds, des relais thermiques avec un compensateur de température d'air doivent être utilisés. Ceux-ci incluent des modèles avec la désignation TRV. Ils sont capables de fonctionner normalement dans une large gamme de températures extérieures.
  3. Pour les équipements critiques en cas de défaillance de phase, une protection thermique appropriée doit être utilisée. Presque tous les modèles de relais thermiques sont capables d'éteindre les installations électriques dans le cas d'une telle situation, car une coupure dans une phase augmente fortement le courant de charge sur les deux autres.
  4. Les relais thermiques avec indication lumineuse sont le plus souvent utilisés dans l'industrie, où il est nécessaire de répondre rapidement à une urgence. Les LED d'état de l'appareil permettent à l'opérateur de surveiller visuellement le flux de travail.
Lire aussi :  Comment faire une cheminée pour une cheminée: règles d'installation d'un canal de fumée et comparaison des conceptions

Le prix d'un relais de protection thermique peut fluctuer dans une très large mesure. Le coût de l'appareil dépend de nombreux facteurs: caractéristiques techniques générales, présence de fonctions supplémentaires utilisées dans la production de matériaux, ainsi que popularité du fabricant de l'appareil. Le prix minimum d'un relais thermique est d'environ 500 roubles et le maximum peut atteindre plusieurs milliers. Les relais de fabricants renommés, sans faute, sont complétés par un passeport avec une description détaillée des caractéristiques techniques, ainsi que des instructions complètes pour connecter l'appareil aux installations électriques.

Qu'est-ce qu'un relais et où sont-ils utilisés ?

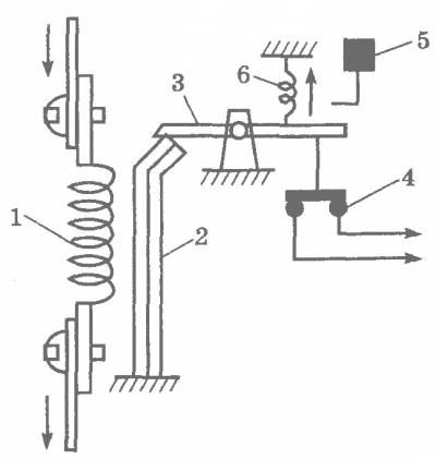
Un relais électromagnétique est un dispositif de commutation de haute précision et fiable, dont le principe est basé sur l'influence d'un champ électromagnétique. Il a une structure simple, représentée par les éléments suivants :

  • bobine;
  • ancre;
  • contacts fixes.

La bobine électromagnétique est fixée immobile sur la base, à l'intérieur se trouve un noyau ferromagnétique, une armature à ressort est fixée à la culasse pour revenir à sa position normale lorsque le relais est désexcité.

En termes simples, le relais assure l'ouverture et la fermeture du circuit électrique en fonction des commandes entrantes.

Relais thermique : principe de fonctionnement, types, schéma de raccordement + réglage et repérage

Les relais électromagnétiques fonctionnent de manière fiable, c'est pourquoi ils sont utilisés dans divers appareils et équipements électriques industriels et domestiques.

Le dispositif et le fonctionnement du relais électrothermique.

Le relais électrothermique fonctionne avec un démarreur magnétique. Avec ses contacts à broches en cuivre, le relais est connecté aux contacts de puissance de sortie du démarreur. Le moteur électrique, respectivement, est connecté aux contacts de sortie du relais électrothermique.

À l'intérieur du relais thermique, il y a trois plaques bimétalliques, chacune étant soudée à partir de deux métaux avec un coefficient de dilatation thermique différent. Les plaques à travers une "bascule" commune interagissent avec le mécanisme du système mobile, qui est connecté à des contacts supplémentaires impliqués dans le circuit de protection du moteur :

1. Normalement fermé NC (95 - 96) sont utilisés dans les circuits de commande de démarreur ;
2. Normalement ouvert NON (97 - 98) sont utilisés dans les circuits de signalisation.

Le principe de fonctionnement du relais thermique repose sur déformations plaque bimétallique lorsqu'elle est chauffée par un courant passant.

Sous l'influence du courant circulant, la plaque bimétallique s'échauffe et se plie vers le métal, qui a un coefficient de dilatation thermique plus faible. Plus le courant traverse la plaque, plus elle chauffera et se pliera, plus la protection fonctionnera rapidement et éteindra la charge.

Supposons que le moteur est connecté via un relais thermique et fonctionne normalement. Au premier moment de fonctionnement du moteur électrique, le courant de charge nominal traverse les plaques et elles chauffent jusqu'à la température de fonctionnement, ce qui ne les fait pas se plier.

Pour une raison quelconque, le courant de charge du moteur électrique a commencé à augmenter et le courant traversant les plaques a dépassé le courant nominal. Les plaques commenceront à chauffer et à se plier plus fortement, ce qui mettra en mouvement le système mobile et celui-ci, agissant sur les contacts relais supplémentaires (95 – 96), mettra le démarreur magnétique hors tension. Au fur et à mesure que les plaques refroidissent, elles reviennent à leur position d'origine et les contacts de relais (95 – 96) se fermera. Le démarreur magnétique sera à nouveau prêt à démarrer le moteur électrique.

En fonction de la quantité de courant circulant dans le relais, un réglage de déclenchement de courant est fourni, qui affecte la force de flexion de la plaque et est régulé par un bouton rotatif situé sur le panneau de commande du relais.

En plus de la commande rotative sur le panneau de commande, il y a un bouton "TEST”, conçu pour simuler le fonctionnement de la protection du relais et vérifier ses performances avant d'être inclus dans le circuit.

«Indicateur» informe sur l'état actuel du relais.

Bouton "ARRÊT» le démarreur magnétique est désexcité, mais comme dans le cas du bouton « TEST », les contacts (97 – 98) ne se ferment pas, mais restent à l'état ouvert. Et lorsque vous utilisez ces contacts dans le circuit de signalisation, considérez ce moment.

Le relais électrothermique peut fonctionner en manuel ou automatique mode (la valeur par défaut est automatique).

Pour passer en mode manuel, tournez le bouton rotatif "RÉINITIALISER» dans le sens inverse des aiguilles d'une montre, tandis que le bouton est légèrement relevé.

Supposons que le relais ait fonctionné et désexcité le démarreur avec ses contacts.
En fonctionnement en mode automatique, après refroidissement des lames bimétalliques, les contacts (95 — 96) et (97 — 98) ira automatiquement à la position initiale, tandis qu'en mode manuel, le transfert des contacts à la position initiale s'effectue en appuyant sur le bouton "RÉINITIALISER».

En plus de la protection des e-mails. moteur contre les surcharges de courant, le relais assure la protection en cas de défaillance d'une phase de puissance. Par exemple.Si l'une des phases casse, le moteur électrique, travaillant sur les deux phases restantes, consommera plus de courant, ce qui fera chauffer les plaques bimétalliques et le relais fonctionnera.

Cependant, le relais électrothermique n'est pas en mesure de protéger le moteur des courants de court-circuit et doit lui-même être protégé de ces courants. Par conséquent, lors de l'installation de relais thermiques, il est nécessaire d'installer des interrupteurs automatiques dans le circuit d'alimentation du moteur électrique qui les protègent des courants de court-circuit.

Lors du choix d'un relais, faites attention au courant de charge nominal du moteur, qui protégera le relais. Dans le manuel d'instructions fourni dans la boîte, il y a un tableau selon lequel un relais thermique est sélectionné pour une charge spécifique : Par exemple, le relais RTI-1302 a une limite de réglage du courant de réglage de 0,16 à 0,25 Ampères

Cela signifie que la charge du relais doit être sélectionnée avec un courant nominal d'environ 0,2 A ou 200 mA

Par exemple, le relais RTI-1302 a une limite de réglage du courant de réglage de 0,16 à 0,25 Ampères. Cela signifie que la charge du relais doit être sélectionnée avec un courant nominal d'environ 0,2 A ou 200 mA.

Caractéristiques du relais

Relais thermique : principe de fonctionnement, types, schéma de raccordement + réglage et repérage

Lors du choix d'un TR, il faut se laisser guider par ses caractéristiques. Les réclamations peuvent inclure :

  • courant nominal ;
  • écart d'ajustement du courant d'exploitation ;
  • tension du réseau ;
  • type et nombre de contacts ;
  • puissance nominale de l'appareil connecté ;
  • seuil minimal ;
  • classe d'appareil ;
  • réponse de déphasage.

Le courant nominal du TP doit correspondre à celui indiqué sur le moteur auquel le raccordement sera effectué. Vous pouvez trouver la valeur du moteur sur la plaque signalétique, qui se trouve sur le couvercle ou sur le boîtier. La tension du secteur doit correspondre strictement à celle où il sera utilisé. Il peut être de 220 ou 380/400 volts.Le nombre et le type de contacts sont également importants, car différents contacteurs ont des connexions différentes. Le TR doit pouvoir supporter la puissance du moteur afin d'éviter tout déclenchement intempestif. Pour les moteurs triphasés, mieux vaut prendre des TR, qui apportent une protection supplémentaire en cas de déséquilibre de phase.

Évaluation
Site sur la plomberie

Nous vous conseillons de lire

Où remplir la poudre dans la machine à laver et combien de poudre verser