Automatisation des chaudières à gaz: appareil, principe de fonctionnement, aperçu des fabricants

Chaudière à gaz: caractéristiques et principe de fonctionnement des appareils de chauffage, conception en coupe

Aperçu des fabricants de chaudières avec générateur

Considérons des exemples spécifiques de systèmes de chaudières domestiques qui existent aujourd'hui, dans lesquels le principe d'utilisation des gaz d'échappement (produits de combustion) pour la production d'électricité a été mis en œuvre avec succès. La société sud-coréenne NAVIEN a mis en œuvre avec succès la technologie ci-dessus dans une chaudière HYBRIGEN SE.

La chaudière utilise un moteur Stirling qui, selon les données du passeport, génère de l'électricité avec une puissance de 1000W (ou 1kW) et une tension de 12V pendant le fonctionnement.Les développeurs affirment que l'électricité générée peut être utilisée pour alimenter des appareils électroménagers.

Cette puissance devrait être suffisante pour alimenter un réfrigérateur domestique (environ 0,1 kW), un ordinateur personnel (environ 0,4 kW), un téléviseur LCD (environ 0,2 kW) et jusqu'à 12 ampoules LED d'une puissance de 25 W chacune.

Automatisation des chaudières à gaz: appareil, principe de fonctionnement, aperçu des fabricants
chaudière navien hybrigen se avec générateur intégré et moteur Stirling. Lors du fonctionnement de la chaudière, en plus des fonctions principales, de l'électricité est générée de l'ordre de 1000 W de puissance.

Parmi les fabricants européens, Viessmann est engagé dans des développements dans ce sens. Viessmann a la possibilité de proposer deux modèles de chaudières des séries Vitotwin 300W et Vitotwin 350F au choix du client.

La Vitotwin 300W a été le premier développement dans cette direction. Il a un design assez compact et ressemble beaucoup à une chaudière à gaz murale conventionnelle. Certes, c'est lors du fonctionnement du premier modèle que les points "faibles" du fonctionnement du moteur du système Stirling ont été identifiés.

Le plus gros problème s'est avéré être la dissipation de la chaleur, la base du fonctionnement de l'appareil est le chauffage et le refroidissement. Ceux. les développeurs ont été confrontés au même problème que Stirling dans les années 40 du siècle dernier - un refroidissement efficace, qui ne peut être atteint qu'avec une taille importante du refroidisseur.

C'est pourquoi le modèle de chaudière Vitotwin 350F est apparu, qui comprenait non seulement une chaudière à gaz avec un générateur d'électricité, mais également une chaudière intégrée de 175 litres.

Automatisation des chaudières à gaz: appareil, principe de fonctionnement, aperçu des fabricantsLe réservoir de stockage d'eau chaude est fabriqué dans la version au sol en raison du poids important de l'équipement lui-même et du liquide préparé à des fins sanitaires

Dans ce cas, le problème du refroidissement du piston Stirling à l'aide d'eau dans la chaudière a été efficacement résolu. Cependant, la décision a conduit au fait que les dimensions globales et le poids de l'installation ont augmenté. Un tel système ne peut plus être monté au mur comme une chaudière à gaz classique et ne peut être que posé au sol.

Les chaudières Viessmann offrent la possibilité d'alimenter les systèmes de fonctionnement de la chaudière à partir d'une source externe, c.-à-d. des réseaux d'alimentation centraux. Viessmann a positionné l'équipement comme un appareil qui pourvoit à ses propres besoins (fonctionnement des chaudières) sans possibilité d'extraire l'électricité excédentaire pour la consommation domestique.

Automatisation des chaudières à gaz: appareil, principe de fonctionnement, aperçu des fabricants
Le système Vitotwin F350 est une chaudière avec un chauffe-eau de 175l. Le système vous permet de chauffer la pièce, fournit de l'eau chaude et génère de l'électricité

Afin de pouvoir comparer l'efficacité de l'utilisation de générateurs intégrés au système de chauffage. Il convient de considérer la chaudière, qui a été développée par les sociétés TERMOFOR (République de Biélorussie) et la société Krioterm (Russie, Saint-Pétersbourg).

Cela vaut la peine de les considérer non pas parce qu'ils peuvent en quelque sorte rivaliser avec les systèmes ci-dessus, mais pour comparer les principes de fonctionnement et l'efficacité de la production d'énergie électrique. Ces chaudières n'utilisent que du bois de chauffage, de la sciure de bois pressée ou des briquettes à base de bois comme combustible, elles ne peuvent donc pas être comparées aux modèles de NAVIEN et Viessmann.

La chaudière, nommée "Indigirka Heating Stove", est orientée vers le chauffage de longue durée au bois, etc., mais est équipée de deux générateurs d'électricité thermique de type TEG 30-12. Ils sont situés sur la paroi latérale de l'unité. La puissance des générateurs est faible, c'est-à-direau total, ils ne peuvent générer que 50-60W à 12V.

Automatisation des chaudières à gaz: appareil, principe de fonctionnement, aperçu des fabricantsLe dispositif fondamental du poêle Indigirka permet non seulement de chauffer la pièce, mais également de cuire des aliments sur le brûleur. Complétant le système - deux générateurs de chaleur pour 12V avec une puissance de 50-60W.

Dans cette chaudière, la méthode Zebek, basée sur la formation d'un EMF dans un circuit électrique fermé, a trouvé une application. Il se compose de deux types de matériaux différents et maintient les points de contact à des températures différentes. Ceux. les développeurs utilisent également la chaleur générée par la chaudière pour produire de l'énergie électrique.

Qu'est-ce que l'automatisation pour une chaudière à gaz. Vue générale

L'automatisation utilisée pour les chaudières à gaz est un dispositif spécial qui permet de contrôler le fonctionnement de l'équipement de chauffage après son démarrage. Le but principal des dispositifs de contrôle automatique est d'assurer la sécurité de fonctionnement des unités de chauffage et de maintenir la température optimale dans la pièce.

Par fonctionnalité, l'automatisation est divisée en deux types principaux :

  • dispositifs volatils ;
  • dispositifs de contrôle non volatils.

Le premier type - l'automatisation volatile utilisée dans les systèmes de chauffage autonomes, a une conception plus simple et fonctionne selon le principe résiduel. Le signal du capteur de température concernant les changements de température est envoyé à l'électrovanne, qui se ferme ou s'ouvre, coupant l'alimentation en gaz de la chaudière à gaz. Presque toutes les chaudières de chauffage sont équipées de ce type d'équipement de contrôle.

Automatisation des chaudières à gaz: appareil, principe de fonctionnement, aperçu des fabricants

Le deuxième type d'automatisation - les dispositifs non volatils fonctionnent sur la base des propriétés physiques de la substance située à l'intérieur du circuit fermé de l'appareil.Lorsqu'elle est chauffée, la substance se dilate, créant une pression accrue à l'intérieur de l'appareil. Sous l'action de la haute pression, il est actionné, bloquant l'alimentation en gaz de la chambre de combustion. La chaudière est allumée dans l'ordre inverse. Lorsque la température diminue, le volume de la substance diminue, ce qui entraîne une diminution de la pression dans l'appareil. La vanne revient à sa position normale, permettant au gaz d'entrer dans le brûleur. Ces dispositifs d'automatisation sont équipés de chaudières à gaz non volatiles. Les modèles de blocs système d'automatisation ne peuvent différer que par le jeu de fonctions standard.

Par matériau et type d'échangeur de chaleur

Automatisation des chaudières à gaz: appareil, principe de fonctionnement, aperçu des fabricants
Les échangeurs de chaleur peuvent être :

  • fonte;
  • cuivre;
  • aluminium-silicium;
  • carbone ou acier inoxydable.

La conception de l'échangeur de chaleur peut également varier.

Les plus populaires sont les échangeurs de chaleur séparés. Passe séparément l'eau de chauffage, séparément l'eau pour les besoins ménagers des résidents. Ils sont légèrement plus chers, mais plus fiables.

L'échangeur de chaleur bithermique ressemble à un tuyau dans un tuyau. Dans le tube intérieur, l'eau sanitaire à réchauffer et le liquide de refroidissement du chauffage circulent dans le tube extérieur.

Le troisième type est un échangeur de chaleur dans lequel un serpentin est intégré. Le réservoir d'eau est chauffé par le liquide de refroidissement circulant dans la batterie. Le système de chauffage indirect convient à tout le monde, mais en été, il faut soit chauffer la chaudière, soit vivre sans eau chaude.

L'option bithermique n'est pas recommandée pour une utilisation en présence d'eau dure. Et soyez prêt à ce qu'à chaque fois, l'eau bouillante s'écoule d'abord du robinet, puis seulement à la température dont vous avez besoin.

Pressostat mini (gaz) ↑

Automatisation des chaudières à gaz: appareil, principe de fonctionnement, aperçu des fabricants

Vanne à gaz de marque Honeywell pour petit équipement de chaudière

Les brûleurs à gaz sont conçus pour être utilisés à la pression de gaz nominale - ils sont conçus pour cela. C'est avec de tels indicateurs que la puissance utile déclarée de la chaudière sera assurée. Avec une diminution de la pression du gaz, une baisse de puissance est également observée. Les chaudières équipées de brûleurs à gaz atmosphériques sont sensibles à une diminution de la pression du gaz - les tuyaux peuvent brûler. La chute de pression du gaz entraîne le « tassement » de la flamme de sorte que la partie métallique du brûleur se trouve dans la zone de la torche elle-même. Et cela peut entraîner des pannes.

Lire aussi :  Comment fabriquer et installer indépendamment un déflecteur sur la cheminée d'une chaudière de chauffage

Afin de protéger la chaudière et le brûleur, un pressostat gaz minimum est utilisé. Le relais éteint la chaudière lorsque la pression descend en dessous de la valeur réglée. La valeur limite peut être modifiée lors de la mise en service de la chaudière. Le pressostat de gaz est structurellement une sorte de membrane qui agit sur un groupe de contacts. Lorsque la pression diminue, la membrane se déplace sous l'effet du ressort et les contacts électriques commutent. Les contacts de commutation interrompent le circuit électrique, qui contrôle uniquement le fonctionnement de la chaudière. L'alimentation électrique de la vanne gaz s'arrête - et la chaudière cesse de fonctionner. Lorsque la pression du gaz est rétablie, la membrane revient à sa position d'origine, les contacts commutent à nouveau - et la chaudière est prête à redémarrer. Ce n'est qu'ici que d'autres processus sont davantage déterminés par la logique de l'automatisation du contrôle réel, et ils peuvent différer. Les pressostats de pression minimale sont montés sur l'entrée de gaz de la chaudière directement devant le multibloc. Ou devant la vanne gaz avant.

Automatisation des chaudières à gaz: appareil, principe de fonctionnement, aperçu des fabricants

Vanne à gaz fumier pour chaudières au sol

Le principe de fonctionnement d'une chaudière à gaz à double circuit

Nous allons maintenant commencer à analyser le principe de fonctionnement d'une chaudière à gaz à double circuit. Nous avons découvert le but des nœuds et des modules individuels, maintenant cette connaissance nous aidera à comprendre comment fonctionne tout cet équipement. Nous considérerons le principe de fonctionnement en deux modes:

  • En mode chauffage ;
  • En mode production d'eau chaude.

En mode chauffage, la chaudière fournit de la chaleur à votre logement.

Immédiatement, nous notons le fait que le fonctionnement en deux modes est immédiatement impossible - pour cela, les chaudières à double circuit ont une vanne à trois voies qui dirige une partie du liquide de refroidissement vers le circuit ECS. Regardons le principe de fonctionnement pendant le chauffage, puis découvrons comment la technique fonctionne en mode eau chaude.

En mode chauffage, une chaudière à double circuit fonctionne de la même manière que le réchauffeur instantané le plus courant. Lors de la première mise en marche, le brûleur fonctionne assez longtemps, élevant la température dans le circuit de chauffage jusqu'au point de consigne. Dès que la température requise est atteinte, l'alimentation en gaz s'arrête. Si un capteur de température de l'air est installé dans la maison, l'automatisation prendra en compte ses lectures.

Le fonctionnement d'un brûleur à gaz dans des chaudières à double circuit peut également être affecté par une automatisation dépendante des conditions météorologiques qui contrôle la température de l'air extérieur.

La chaleur du brûleur en fonctionnement chauffe le liquide de refroidissement, qui est forcé à travers le système de chauffage. La vanne à trois voies est dans une position telle qu'elle assure le passage normal de l'eau à travers l'échangeur de chaleur principal. Les produits de combustion sont éliminés de deux manières - indépendamment ou à l'aide d'un ventilateur spécial situé dans la partie supérieure de la chaudière à double circuit. Le système ECS est à l'arrêt.

Fonctionnement eau chaude

Quant au circuit d'eau chaude, il démarre au moment où l'on tourne la poignée du robinet d'eau. Le courant d'eau apparu conduit au fonctionnement d'une vanne à trois voies, qui éteint le système de chauffage. En même temps, le brûleur à gaz est allumé (s'il était éteint à ce moment-là). Après quelques secondes, l'eau chaude commence à couler du robinet.

Lors du passage en mode eau chaude, le circuit de chauffage est complètement éteint.

Regardons le principe de fonctionnement du circuit ECS. Comme nous l'avons déjà dit, l'allumer entraîne l'arrêt de l'opération de chauffage - une seule chose peut fonctionner ici, soit l'alimentation en eau chaude, soit le système de chauffage. Tout est contrôlé par une vanne à trois voies.

Il dirige une partie du liquide de refroidissement chaud vers l'échangeur de chaleur secondaire - notez qu'il n'y a pas de flamme sur le secondaire. Sous l'action du liquide de refroidissement, l'échangeur de chaleur commence à chauffer l'eau qui le traverse

Le schéma est quelque peu compliqué, car un petit cercle de circulation de liquide de refroidissement est impliqué ici. Ce principe de fonctionnement ne peut pas être qualifié de plus optimal, mais les chaudières à gaz à double circuit avec échangeurs de chaleur séparés peuvent se vanter d'une maintenabilité normale. Quelles sont les caractéristiques des chaudières à échangeurs de chaleur combinés ?

  • Une conception plus simple;
  • Forte probabilité de formation de tartre ;
  • Rendement supérieur pour ECS.

Comme nous pouvons le voir, les inconvénients sont étroitement liés aux avantages, mais les échangeurs de chaleur séparés sont plus appréciés. La conception est un peu plus compliquée, mais il n'y a pas d'échelle ici.

Veuillez noter qu'au moment du fonctionnement ECS, le débit de liquide de refroidissement dans le circuit de chauffage s'arrête.C'est-à-dire que son fonctionnement à long terme peut perturber l'équilibre thermique dans les locaux.

Dès que nous fermons le robinet, la vanne à trois voies est activée et la chaudière à double circuit passe en mode veille (ou le chauffage du liquide de refroidissement légèrement refroidi s'allume immédiatement). Dans ce mode, l'équipement sera jusqu'à ce que nous rouvrons le robinet. Les performances de certains modèles atteignent jusqu'à 15-17 l/min, ce qui dépend de la puissance des chaudières utilisées.

Après avoir traité le principe de fonctionnement d'une chaudière à gaz à double circuit, vous serez en mesure de comprendre le but des composants individuels et même de comprendre indépendamment les problèmes de réparation. À première vue, l'appareil semble très compliqué et la disposition interne dense commande le respect - après tout, les développeurs ont réussi à créer un équipement de chauffage presque parfait. Chaudières à double circuit d'entreprises telles que Vaillant. sont activement utilisés pour chauffer des bâtiments à diverses fins et pour produire de l'eau chaude, remplaçant deux appareils à la fois. Et leur compacité vous permet de gagner de la place et de vous débarrasser de la nécessité d'acheter une chaudière au sol.

Le principe de fonctionnement de la vanne gaz Eurosit 630

Eurosit 630 est un appareil qui régule l'alimentation en combustible, doté d'un thermostat modulant et de la fonction d'allumer complètement le brûleur principal. La vanne pour la chaudière à gaz Eurosit 630 est un dispositif non volatil qui permet à la chaudière de fonctionner au gaz liquéfié ou à partir d'un réservoir de gaz. L'appareil peut faire l'objet de diverses modifications, il est utilisé sur presque tous les équipements consommant du gaz.

Tout appareil de brûleur à gaz automatique équipé d'une vanne EUROSIT est mis en marche manuellement. Considérez le principe de fonctionnement de l'appareil.Avant le fonctionnement, le système de carburant est fermé par une électrovanne. Nous appuyons sur la rondelle du régulateur, la soupape s'ouvre et les chambres à carburant sont remplies de gaz, le gaz monte à travers la petite conduite de carburant jusqu'à l'allumeur.

De plus, sans relâcher la rondelle, allumez le bouton piézo et mettez le feu à l'allumeur. L'allumeur chauffe l'élément sensible à la température en 10 à 30 secondes, ce qui donne une tension qui peut maintenir l'électrovanne ouverte. La rondelle peut alors être libérée, tournée à la valeur souhaitée et ouvrir le chemin vers le brûleur pour le combustible. Le brûleur de l'appareil s'allume indépendamment de l'allumeur.

Les brûleurs à gaz avec automatisation pour chauffer les chaudières maintiennent alors indépendamment la température réglée, et aucune intervention humaine n'est nécessaire. La sécurité de fonctionnement d'un tel brûleur est assurée en combinant la conception de la combustion du gaz avec un ventilateur.

Le principe de fonctionnement de l'appareil Eurosit 630 est présenté dans cette vidéo :

Tour d'horizon des meilleurs modèles et fabricants

La marque la plus célèbre parmi les fabricants occidentaux est la société italienne d'automatisation EUROSIT, qui est populaire dans tout l'espace post-soviétique.

Automatisation des chaudières à gaz: appareil, principe de fonctionnement, aperçu des fabricants

En deuxième position se trouvent les fabricants américains d'automatisation Honeywell, dont les équipements ont une politique de prix plus loyale. Dans le même temps, la technologie américaine n'est pratiquement pas inférieure à l'Italie dans la gamme de services fournis.

En utilisant l'exemple d'un modèle portant la désignation Honeywell VR 400, vous pouvez envisager une liste de fonctionnalités utiles :

  • dispositif pour un allumage en douceur;
  • mode de modulation des chaudières à eau chaude ;
  • filtre à mailles intégré ;
  • un mode conçu pour maintenir les brûleurs à feu doux ;
  • entrées pour l'installation d'un relais qui contrôle la pression minimale ainsi que la pression intermédiaire.

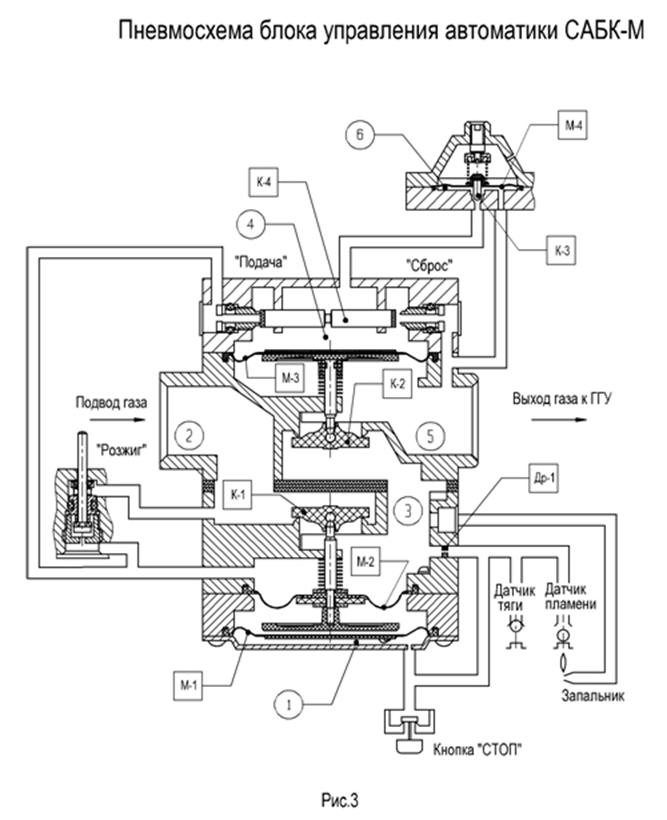
Parmi les fabricants nationaux, la société Orion est considérée comme la plus célèbre, ainsi que la société Service Gas, qui produit l'automatisation de la sécurité SABC dans la ville d'Oulianovsk.

Lire aussi :  Comment choisir une chaudière à gaz au sol à double circuit: que rechercher avant d'acheter?

L'automatisation de la sécurité SABC est connue pour sa large gamme de systèmes proposés, qui peuvent avoir à la fois les éléments les plus nécessaires et une liste de confort plus large.

Toute l'automatisation du gaz SABC, en fonction du coût, est divisée en plusieurs groupes de consommateurs. Lors de la sélection de l'équipement, assurez-vous de clarifier toutes les questions avec le vendeur.

Le principe de fonctionnement de la chaufferie

Automatisation des chaudières à gaz: appareil, principe de fonctionnement, aperçu des fabricants

Une chaufferie est une pièce séparée réservée à l'installation d'équipements de chauffage.

Selon l'emplacement des locaux, on distingue les types de chaufferies suivants:

  1. Lors de la construction d'un bâtiment séparé pour l'installation d'équipements à gaz, ils parlent d'une chaufferie séparée. Les conduites de chauffage qui vont de ce bâtiment à la maison sont bien isolées afin qu'il n'y ait pas de déperdition de chaleur. L'avantage de telles options est une protection fiable contre le bruit émis par les équipements en fonctionnement, ainsi que la sécurité des personnes en cas de mauvaise élimination du monoxyde de carbone.
  2. La variété attenante est adjacente à un immeuble résidentiel. Cette option est plus avantageuse dans la mesure où vous n'avez pas besoin de tirer les communications d'un bâtiment séparé vers la maison et de bien les isoler. De plus, l'entrée de cette pièce peut être organisée directement depuis la maison, de sorte qu'en hiver, vous n'ayez pas à marcher dans la rue pour régler le fonctionnement de la chaudière et vérifier le système.
  3. Le type intégré de ces locaux est situé à l'intérieur de la maison. Dans ce cas, il est beaucoup plus facile de poser le circuit de chauffage et les autres communications nécessaires.

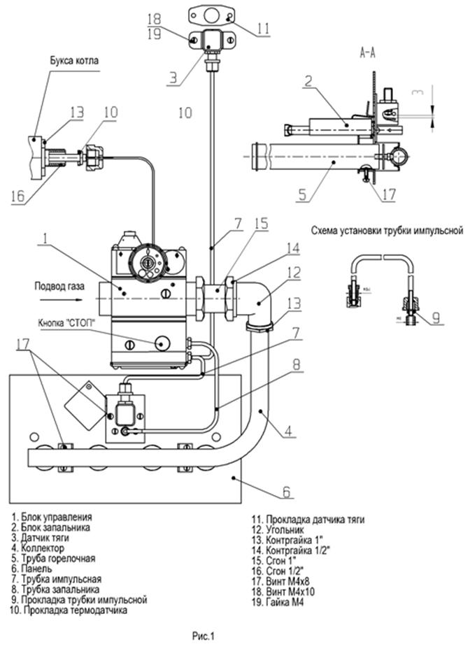
Échangeur de chaleur primaire

Automatisation des chaudières à gaz: appareil, principe de fonctionnement, aperçu des fabricants

échangeur de chaleur de chaudière à gaz

C'est un élément déterminant dans le fonctionnement de la chaudière, il sert à transférer la chaleur du feu au fluide caloporteur plus loin dans le système de chauffage. Le dispositif d'un tel échangeur de chaleur, en règle générale, est le même pour tous les types de chaudières de tous les fabricants. Extérieurement, il s'agit d'un tuyau en cuivre dans lequel circule un fluide chauffant. De tels échangeurs de chaleur sont appelés "cuivre". Comme l'échangeur de chaleur est situé au-dessus de la flamme du brûleur, la chaleur du feu réchauffe le tuyau en cuivre, qui transfère la chaleur au fluide chauffant. Il est à noter que c'est le cuivre qui a été choisi comme métal qui réussit à retenir la chaleur et, si nécessaire, sa perte assez rapide, car. a un coefficient de transfert de chaleur élevé. De plus, le cuivre ne rouille pas rapidement, grâce à quoi la durée de sa fonctionnalité est assez élevée. En plus du tuyau en cuivre, l'échangeur de chaleur est équipé de plaques spéciales qui aident à répartir en douceur toute la chaleur du feu, contribuant ainsi à un chauffage uniforme de l'échangeur de chaleur.

Variétés et dispositif d'une chaudière à gaz

La classification des chaudières fonctionnant au gaz est la suivante :

  • échantillons de type sol et mur. Si nous parlons de commodité, les équipements muraux, plus typiques des bâtiments privés, seront plus acceptables. Le principal avantage de l'unité extérieure est sa puissance beaucoup plus importante, grâce à laquelle elle peut être utilisée pour chauffer une pièce d'une surface très importante. De tels modèles sont très souvent utilisés en production ;
  • chaudières à gaz atmosphériques et turbocompressées. Pour comprendre le fonctionnement du chauffage au gaz avec une chaudière atmosphérique, vous pouvez rappeler le principe de fonctionnement d'un poêle standard, où l'air de la pièce pénètre dans une cheminée spécialement conçue en raison du tirage naturel. Les appareils turbocompressés sont équipés d'un ventilateur, qui est inclus dans la conception, et la chambre de combustion du carburant est complètement fermée, de sorte que toute la quantité d'air nécessaire provient de la rue (pour plus de détails: «Comment fonctionne une chaudière à gaz turbocompressée - la principe de fonctionnement, avantages et inconvénients »);
  • mécanismes à un et deux circuits. Le dispositif d'une chaudière à gaz à un circuit est conçu pour que cet équipement soit utilisé exclusivement pour le chauffage des pièces, tandis que les appareils à deux circuits peuvent également jouer un rôle important dans le système d'alimentation en eau, fournissant de l'eau chaude à la pièce;
  • chaudières équipées d'un brûleur conventionnel ou d'un brûleur modulant (plus en détail: "Que sont les brûleurs à gaz pour les chaudières de chauffage - types, différences, règles d'utilisation"). Dans le second cas, la puissance de l'équipement d'exploitation est automatiquement régulée, ce qui peut réduire considérablement les coûts de carburant;

Automatisation des chaudières à gaz: appareil, principe de fonctionnement, aperçu des fabricants

La conception d'un appareil à deux circuits

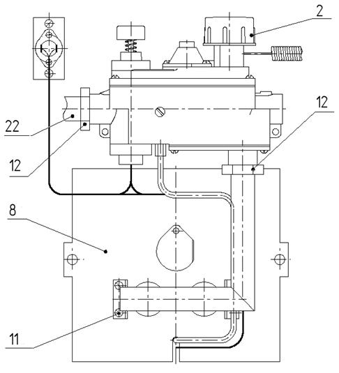
L'appareil d'une chaudière à gaz à double circuit (Fig.4) se compose de trois nœuds principaux qui se trouvent dans tous les types d'appareils:

De plus, une partie invariable de l'unité de chauffage au gaz est un boîtier avec une couche d'isolation thermique.

Automatisation des chaudières à gaz: appareil, principe de fonctionnement, aperçu des fabricantsRiz. 4 Conception d'une chaudière à gaz à double circuit

Le brûleur à gaz est une conception avec des perforations sur tout le corps et il y a des buses à l'intérieur. Les buses délivrent et distribuent le gaz pour une flamme uniforme. Le brûleur peut être de plusieurs types :

  • À un étage - ce brûleur est conçu de manière à ne pas pouvoir être réglé, il fonctionne en un seul mode;
  • Deux étages - cet appareil dispose de 2 positions de réglage de puissance ;
  • Modulé - la puissance d'un tel brûleur peut être ajustée, de ce fait, les chaudières consomment du carburant de manière plus économique.

Échangeur de chaleur. Dans les appareils à gaz à double circuit, il y a 2 échangeurs de chaleur :

  • Primaire - le liquide de refroidissement du circuit de chauffage y est chauffé. Fabriqué en acier ou en fonte ;
  • Le secondaire est un échangeur de chaleur dans lequel l'eau est chauffée pour le circuit d'eau chaude. Il est généralement affecté par une température légèrement inférieure au primaire, il peut donc être fabriqué à partir de matériaux tels que le cuivre, l'acier inoxydable, etc.

Automatisation des chaudières à gaz: appareil, principe de fonctionnement, aperçu des fabricantsRiz. 5 Échangeur de chaleur primaire pour appareil à gaz à double circuit

L'automatisation est un nœud qui contrôle le fonctionnement d'un appareil à gaz. Il comprend un circuit électronique et un système de capteurs. Les capteurs donnent des indications sur le fonctionnement d'une chaudière à double circuit à un circuit électronique qui définit le mode de fonctionnement ou éteint l'appareil.

Pompe de circulation - cet appareil est nécessaire pour un système de chauffage à circulation forcée. Il s'agit d'un composant d'un système volatil. Une telle pompe fournit l'indicateur de pression souhaité.

Le système d'évacuation des produits de combustion peut être avec :

  • traction naturelle. Dans ce cas, les produits de combustion sont évacués dans la cheminée qui doit s'élever au-dessus du toit d'au moins 1 mètre ;
  • traction forcée. Les chaudières avec un tel système ont un ventilateur dans leur conception pour évacuer les produits de combustion dans une cheminée coaxiale (tuyau dans le tuyau). Ces chaudières sont appelées turbocompressées.

Vase d'expansion.Lorsque le liquide de refroidissement est chauffé à haute température, il se dilate et son excès pénètre temporairement dans le vase d'expansion. Le volume du réservoir peut être différent, cela dépend du volume de liquide de refroidissement dans le système et de la puissance de la chaudière.

La chambre de combustion ressemble à un récipient en métal avec isolation thermique. C'est au-dessus que se trouve l'échangeur de chaleur primaire et en bas se trouve un brûleur. La chambre de combustion d'un appareil à gaz peut être :

Un appareil à gaz à double circuit à chambre ouverte est un appareil qui peut être non volatil, puisqu'il prélève l'air de combustion directement de la pièce dans laquelle il est installé. Il est recommandé d'installer ces unités dans des pièces séparées - chaufferies. Ils doivent être disposés selon toutes les règles, à savoir avoir une bonne ventilation et une fenêtre. Si une chaudière à double circuit avec une chambre de combustion ouverte n'a pas assez d'air, elle émettra du dioxyde de carbone.

Un appareil à gaz à double circuit à chambre fermée est un appareil qui prélève l'air de combustion de la rue par une cheminée coaxiale. Le principe du système d'échappement de gaz coaxial réside dans sa conception spéciale - "tuyau dans tuyau" (Fig. 6). C'est-à-dire qu'un tuyau de plus petit diamètre se trouve dans un tuyau de plus grand diamètre. Les produits de combustion sortent par un petit tuyau et l'air est aspiré dans la chaudière à gaz par un grand. L'avantage d'une cheminée coaxiale est qu'elle peut être installée aussi bien horizontalement que verticalement.

Automatisation des chaudières à gaz: appareil, principe de fonctionnement, aperçu des fabricantsRiz. 6 Tuyau pour cheminée coaxiale (tuyau dans tuyau)

Avantages des chaudières à gaz

Les systèmes de chauffage au gaz présentent les avantages suivants :

Lire aussi :  Choisir un générateur de gaz pour une chaudière à gaz

  1. L'automatisation assure la stabilité du travail et la facilité d'utilisation de l'unité de chauffage.
  2. Les chaudières à gaz sont rapidement rentables grâce à un fonctionnement efficace et à de faibles coûts de combustible.
  3. Capable de chauffer de grandes surfaces.
  4. Le principe de fonctionnement est conçu pour une très longue durée de vie.
  5. Démontrer des niveaux élevés d'efficacité.
  6. Ne forcez pas l'utilisateur à surveiller le niveau de la flamme. Le gaz est alimenté en continu et en cas d'atténuation du brûleur, l'automatisation des chaudières à gaz en informe le système et reprend la combustion.
  7. La chaudière dégage plus d'énergie qu'elle n'en consomme.

Options de fonctionnement de la chaudière

Malgré la variété des modes automatiques, en règle générale, un seul des modes possibles est utilisé: dans lequel la chaudière chauffe jusqu'à la valeur définie sur le panneau de commande et continue de la maintenir. Ce mode est acceptable, mais pas optimal. Selon la température du liquide de refroidissement, la chaudière fonctionne en mode modulation, ce qui est bien. Dans le même temps, les appareils de la chaudière ne disposent pas de données sur la situation de l'installation qui dessert l'appareil de chauffage. Données de température ambiante manquantes. Il n'y a qu'un seul paramètre : la température du liquide de refroidissement. Lorsque la valeur de consigne est atteinte, la puissance de la chaudière est réduite. Ensuite, le coussin chauffant s'éteint, l'appareil est inactif pendant un certain temps. Dès que la température du support baisse du nombre de degrés réglé, un redémarrage est effectué.

Comment choisir le bon modèle

Le critère principal est la spécification du modèle. Il existe des appareils qui ne conviennent qu'à certains modèles de chaudières d'un seul fabricant, ils sont produits en tant qu'équipement supplémentaire pour la chaudière, les informations sur leur objectif sont généralement contenues dans le nom lui-même.Bien sûr, si une telle opportunité se présente, il est préférable de choisir un module GSM du même fabricant que la chaudière (il sera adapté à une gamme spécifique de modèles et à leurs spécificités).

Mais il existe aussi des modèles universels qui conviennent à absolument toutes les chaudières disposant des bornes appropriées, ce sont ces modules GSM universels qui sont abordés dans l'article.

Aujourd'hui, le choix de modules GSM universels est réduit (environ 20 à 25 modèles), il est donc difficile de distinguer un nombre suffisant de critères. Nous vous recommandons d'étudier les modèles les plus célèbres et les plus réussis (voir ci-dessous) et de choisir parmi eux, d'étudier la fonctionnalité et la commodité de chacun, de comparer les prix

Mais nous vous recommandons également de prêter attention à des critères tels que :

  1. La présence d'une application et d'une interface web, qui simplifie grandement la gestion, permet de voir et d'analyser les statistiques de travail. Si le fabricant n'a pas fourni d'exemples d'interface, vous devez rechercher des captures d'écran dans la recherche d'images de l'un des moteurs de recherche. Exemple d'interface Web pour les modules ZONT, ​​l'interface est disponible dans votre compte personnel sur le site Web du fabricant.
  2. Équipement standard. Certains modules sont équipés de sondes de température externes pouvant être placées dans des pièces éloignées de la chaufferie et guidées par leurs mesures, ce qui est un avantage évident. L'équipement avec la présence d'une antenne déportée est considéré comme bon, ce qui permet d'améliorer sérieusement la qualité de la communication, et dans certains cas, lorsque l'antenne est déplacée plus haut, il est tout à fait possible de capter le signal absent sur le rez-de-chaussée ou au sous-sol d'une maison éloignée.
  3. La capacité de la batterie intégrée doit être d'au moins 100-150 mAh, avec ces paramètres, elle durera 2 à 4 heures de fonctionnement du module.

Caractéristiques d'une chaudière à gaz à double circuit

Lors du choix d'une chaudière à double circuit, vous devez faire attention non seulement aux matériaux, mais également aux caractéristiques déclarées:

Automatisation des chaudières à gaz: appareil, principe de fonctionnement, aperçu des fabricants

  1. Du pouvoir. Plus la surface de la maison chauffée est grande et plus sa perte de chaleur est importante, plus la chaudière sera puissante. Pour une maison de 100 mètres carrés sous des latitudes tempérées, vous aurez besoin d'une chaudière d'une capacité de 12 kW.
  2. Efficacité. Les échangeurs de chaleur et les brûleurs améliorés des chaudières à double circuit, la présence de programmes d'automatisation et de contrôle "intelligents" permettent de rapprocher l'efficacité du fantastique 98%.
  3. Vue de la chambre de combustion. Attribuez des chaudières avec des chambres de combustion ouvertes et fermées.

Avec une chambre de combustion fermée, l'air est fourni et les produits de combustion sont éjectés par une cheminée coaxiale spéciale. Une chambre de combustion ouverte utilise l'air de la pièce et l'échappement est dirigé vers une cheminée fixe à tirage naturel. Les chaudières à chambre de combustion ouverte nécessitent une cheminée, une chaufferie séparée. Avec une chambre de combustion fermée, ils peuvent être installés près de n'importe quel mur extérieur, mais ils sont plus chers.

  1. La présence d'un système de condensation supplémentaire. La température des gaz sortants d'une chaudière conventionnelle est d'environ 150 degrés et celle à condensation n'est que de 40. La différence de température est utilisée pour chauffer la maison.

Exigences de la chaufferie et mesures de sécurité

Automatisation des chaudières à gaz: appareil, principe de fonctionnement, aperçu des fabricants

ça vaut le coup de le dire chaufferie d'un immeuble et la construction privée diffère par de nombreux paramètres.

Puisque nous parlons d'un système autonome, considérez les exigences qui s'appliquent à une version privée de ces locaux :

  1. La superficie minimale de la chaufferie ne doit pas être inférieure à 4 mètres carrés.
  2. La hauteur de la pièce ne peut être inférieure à 250 cm.
  3. Assurez-vous d'avoir une sortie séparée sur la rue. Dans ce cas, la largeur minimale de la porte est de 800 mm.
  4. Il est nécessaire de faire une fenêtre dans la chaufferie à gaz. Ses dimensions dépendent du volume de la pièce. Ainsi, pour chaque 10 m³ de volume, une surface vitrée de 0,3 carré est nécessaire. La fenêtre doit avoir une fenêtre ouvrante.
  5. En plus des réseaux d'alimentation en eau, d'assainissement et d'alimentation électrique, une boucle souterraine est équipée, à laquelle la chaudière doit être connectée.
  6. La pièce est équipée d'un système de ventilation naturelle ou forcée et d'une cheminée. Il n'est pas nécessaire de faire une cheminée si une unité avec une chambre de combustion fermée et un système d'évacuation des fumées coaxial est installée.
  7. Assurez-vous de fournir un éclairage la nuit.
  8. Une base solide est réalisée sous la chaudière au sol, finie avec des matériaux incombustibles.

Classement et variétés

Toutes les chaudières à gaz pour le chauffage d'une maison privée sont constituées des mêmes éléments de base. De plus, ils peuvent contenir des détails supplémentaires, grâce auxquels ils acquièrent des fonctionnalités spécifiques.

Toutes les chaudières existantes sont divisées en plusieurs variétés. Selon le nombre de circuits, ils sont à circuit unique et à double circuit. Si l'appareil n'a qu'un seul circuit, il est uniquement destiné au chauffage de la pièce. Les unités à deux circuits sont en mesure de fournir en plus de l'eau chaude aux résidents.

Utile : comment choisir une chaudière gaz murale double circuit.

Les chaudières à gaz peuvent être installées à différents endroits. Certains modèles sont conçus pour être installés directement sur le sol de la pièce, tandis que d'autres sont fixés au mur. Les chaudières murales sont de petite taille, elles sont le plus souvent préférées par les propriétaires de chalets et de maisons de campagne résidentielles. Cependant, leur inconvénient est leur faible puissance.

Automatisation des chaudières à gaz: appareil, principe de fonctionnement, aperçu des fabricants

Les chaudières au sol peuvent chauffer de grandes pièces en raison de leur puissance élevée, elles sont donc le plus souvent placées dans des locaux industriels.

Selon l'efficacité de la combustion du combustible, les chaudières sont à convection et à condensation. Ce dernier est apparu relativement récemment. La principale différence entre ces deux types de chaudières est l'économiseur d'eau en métal, qui contribue à la condensation de la vapeur d'eau. Ils sont équipés de chaudières à condensation, mais les appareils à convection traditionnels sont dépourvus d'un tel élément.

C'est intéressant: que signifie une chaudière à condensation.

Schéma d'une chaudière à vapeur

Automatisation des chaudières à gaz: appareil, principe de fonctionnement, aperçu des fabricantsSchéma de mouvement du liquide de refroidissement

Des ordinateurs sont installés dans la chaufferie, qui peut être située dans des bâtiments non résidentiels séparés, contigus et intégrés.

Désignations selon le schéma :

  1. Système d'alimentation en combustible d'une chaudière à vapeur à gaz, No1.
  2. Dispositif de combustion - four, No2.
  3. Tuyaux de circulation, No3.
  4. Zone de mélange vapeur-eau, miroir d'évaporation, No4.
  5. Sens du mouvement de l'eau d'alimentation, n° 5, 6 et 7.
  6. Cloisons, No8.
  7. Conduit de gaz, No9.
  8. Cheminée, No10.
  9. Sortie d'eau de circulation, du réservoir de la chaudière à vapeur, No11.
  10. Vidange de l'eau de purge, No12.
  11. Appoint de la chaudière avec de l'eau, No13.
  12. Collecteur de vapeur, No14.
  13. Séparation de la vapeur dans le tambour, NoNo15,16.
  14. Verres indiquant l'eau, No17.
  15. Zone vapeur saturée, No18.
  16. Zone de mélange vapeur-eau, No19.

Évaluation
Site sur la plomberie

Nous vous conseillons de lire

Où remplir la poudre dans la machine à laver et combien de poudre verser