- Réglementation et documentation du projet
- Installation d'une chaudière à gaz dans les cuisines combinées
- Exigences pour une pièce pour l'installation d'une chaudière à gaz
- Installation de chaudières dans des maisons de développement individuel
- Installation de chaudières au sol dans un four séparé
- Caractéristiques de la préparation des chaufferies avec une chaudière à gaz
- Choisir une chaudière à gaz
- Documents requis
- Où il est possible et où il est impossible de mettre une chaudière à gaz
- Instructions et conseils importants pour l'installation d'une chaudière murale
- L'installation de l'unité murale s'effectue en plusieurs étapes
- Coordination de l'installation d'une chaudière à gaz
Réglementation et documentation du projet
Absolument toutes les exigences relatives à l'installation de chaudières à gaz sont disponibles gratuitement dans les codes et réglementations du bâtiment suivants :
- SNiP 31-02-2001 ;
- SNiP 2.04.08-87 ;
- SNiP 41-01-2003 ;
- SNiP 21-01-97 ;
- SNiP 2.04.01-85.
En outre, des données et des chiffres tirés des SNiP pertinents sont utilisés.
1. Vous devez commencer par déposer une demande d'approbation de cahier des charges. La présence de ce document autorise le demandeur à commencer l'installation et le raccordement des équipements de chauffage à la conduite centrale de gaz. La demande est faite au service du gaz, où elle est examinée par des spécialistes dans un délai de trente jours calendaires.
Pour accélérer la réception du document ci-dessus et éviter d'éventuels contretemps, la demande doit indiquer la moyenne journalière estimée volume de gaz naturelnécessaire aux besoins de chauffage. Ce chiffre est calculé individuellement selon les normes indiquées dans le premier des SNiP répertoriés.
- Pour une chaudière à gaz domestique avec circuit d'eau chaude et utilisée dans le centre de la Russie, la consommation de combustible est de 7 à 12 m3 / jour.
- Un réchaud à gaz pour cuisiner consomme 0,5 m³/jour.
- L'utilisation d'un réchauffeur à gaz circulant (réducteur) consomme 0,5 m³/jour.
Pour diverses raisons, après examen par le service du gaz d'une demande d'autorisation de raccordement, un refus peut être prononcé. Dans le même temps, l'autorité responsable est tenue de délivrer un document au propriétaire d'une maison privée, qui indique officiellement toutes les raisons du refus. Après leur élimination, la demande est soumise à nouveau.
2. La prochaine étape après obtenir des spécifications est un processus encore plus long, mais nécessaire - la création d'un projet. La partie principale de ce document est un schéma de plan, qui indique l'emplacement de la chaudière, des équipements de comptage, des conduites de gaz, ainsi que tous les points de connexion.
Un spécialiste approprié est toujours impliqué dans la préparation du projet. À ça devrait être l'autorisation de faire ce travail. Il n'est pas possible de développer un projet seul. Dans tous les cas, le service gaz ne prendra pas en considération un document préparé par un non-spécialiste.
Après avoir rédigé le projet, il doit être soumis pour approbation. Cela est fait par le département du service du gaz, qui contrôle l'approvisionnement en gaz dans une localité ou une zone particulière.En règle générale, il faut jusqu'à 90 jours pour approuver le projet, et seulement après avoir reçu une réponse positive, les travaux peuvent commencer sur l'aménagement de la chaufferie et l'installation de l'unité de chauffage.
Avec le projet et la demande d'examen, les documents suivants doivent être joints :
- passeport technique (disponible avec l'équipement);
- manuel d'instructions officiel (vous pouvez copier);
- certificats;
- un document confirmant la conformité d'équipements spécifiques aux exigences de sécurité.
Il est également recommandé de consulter le spécialiste qui a rédigé le projet. Il fournira les informations les plus récentes sur ces questions, parlera des innovations possibles, des changements de législation et des pièges courants. Cette connaissance est garantie pour vous faire économiser beaucoup de temps et de nerfs.
L'approbation du projet, de même que la réception des spécifications techniques, peut se solder par un échec. En même temps, le propriétaire reçoit un ordre dans lequel les erreurs, les lacunes ou les incohérences qui doivent être éliminées sont indiquées. Après corrections, la demande est soumise et examinée à nouveau.
Installation d'une chaudière à gaz dans les cuisines combinées
Dans la construction moderne, la disposition des studios ou des aménagements est activement pratiquée, dans laquelle le salon et la cuisine sont combinés en un seul grand espace. Bien sûr, une telle solution présente de nombreux avantages - par exemple, la majeure partie de l'espace libre apparaît, ce qui est parfait pour mettre en œuvre toutes sortes d'idées de conception.
Le problème est que de tels aménagements sont considérés par les services de gaz comme résidentiels, de sorte que l'installation tout équipement à gaz y sont interdits.Dans les studios, ce problème ne peut pas être résolu, mais en combinant le salon avec la cuisine, des options sont possibles.

Exigences pour une pièce pour l'installation d'une chaudière à gaz
Des informations complètes sur la bonne préparation des locaux sont contenues dans l'un des documents ci-dessus. En particulier, il existe des réglementations sur les dimensions de la chaufferie, la disposition de la porte d'entrée, la hauteur du plafond et d'autres paramètres importants (voir les principales exigences ci-dessous).
Il convient de noter immédiatement que si la température maximale puissance chaudière gaz plus de 30 kW, il est alors nécessaire d'allouer une pièce séparée pour son installation. Des modèles avec une capacité inférieure et avec un emplacement approprié pour la sortie de la cheminée peuvent être installés, par exemple, dans une pièce de cuisine. Il est strictement interdit d'installer chaudière à gaz dans la salle de bain.
Vous ne pouvez pas l'installer dans la salle de bain, ainsi que dans les pièces considérées comme résidentielles en fonction de leur destination. En alternative, l'aménagement de la chaufferie dans un bâtiment séparé est autorisé. Dans le même temps, leurs propres normes sont prises en compte, à propos desquelles il y a des informations ci-dessous.
Une chaufferie dans une maison particulière peut être aménagée au sous-sol, dans les combles (déconseillé) ou simplement dans une pièce spécialement aménagée pour ces tâches.
Conformément aux règles d'installation d'une chaudière à gaz dans une maison privée, elle doit être équipée des critères suivants:
- La superficie n'est pas inférieure à 4 m2.
- Une pièce est calculée pour pas plus de deux unités d'équipement de chauffage.
- Le volume libre est pris à partir de 15 m3. Pour les modèles à faible productivité (jusqu'à 30 kW), ce chiffre peut être réduit de 2 m2.
- Du sol au plafond doit être de 2,2 m (pas moins).
- La chaudière est installée de manière à ce que la distance entre celle-ci et la porte d'entrée soit d'au moins 1 m; il est recommandé d'équiper l'unité près du mur, qui est situé en face de la porte.
- Sur la face avant de la chaudière, il faut laisser au moins 1,3 m de distance libre pour l'installation, le diagnostic et la réparation de l'appareil.
- La largeur de la porte d'entrée est prise aux alentours de 0,8 m ; il est souhaitable qu'elle s'ouvre vers l'extérieur.
- La pièce est munie d'une fenêtre avec une fenêtre s'ouvrant vers l'extérieur pour une ventilation d'urgence de la pièce ; sa superficie doit être d'au moins 0,5 m2 ;
- La finition de surface ne doit pas être réalisée à partir de matériaux susceptibles de surchauffer ou de s'enflammer.
- Une ligne électrique séparée est introduite dans la chaufferie pour relier l'éclairage, une pompe et une chaudière (si elle est volatile) avec son propre disjoncteur et, si possible, avec un RCD.
Une attention particulière doit être portée à la disposition du sol. Il doit avoir une base solide sous la forme d'une chape rugueuse avec renfort, ainsi qu'une couche de finition en matériaux absolument incombustibles (céramique, pierre, béton)
Pour faciliter le réglage de la chaudière, les sols sont réalisés strictement en fonction du niveau.
Sur une surface courbe, l'installation de la chaudière peut être difficile voire impossible en raison d'une portée insuffisante des pieds réglables. Il est interdit de placer des objets tiers en dessous pour niveler l'appareil. Si la chaudière est installée de manière inégale, elle peut ne pas fonctionner correctement, avec une augmentation du bruit et des vibrations.
Pour remplir le système de chauffage de l'eau et l'alimenter pendant le fonctionnement, il est nécessaire d'entrer une conduite d'eau froide dans la chaufferie.Pour vidanger le système pendant la période d'entretien ou de réparation des équipements, un point d'égout est aménagé dans le local.
Il existe des exigences particulières pour la cheminée et pour assurer l'échange d'air dans la chaufferie d'une maison privée, c'est pourquoi cette question est examinée dans un alinéa séparé ci-dessous.
Si la pièce pour l'installation d'une chaudière à gaz est équipée dans un bâtiment séparé d'une maison privée, les exigences suivantes lui sont imposées:
- votre fondation;
- base concrète;
- la présence d'une ventilation forcée;
- les portes doivent s'ouvrir vers l'extérieur;
- les dimensions de la chaufferie sont calculées selon les normes ci-dessus;
- il est permis d'installer pas plus de deux chaudières à gaz dans la même chaufferie;
- la présence d'une cheminée correctement équipée;
- il doit être librement accessible pour le nettoyage et autres opérations ;
- pour l'alimentation des équipements d'éclairage et de chauffage de la pièce, une entrée séparée avec une machine automatique de la puissance appropriée est prévue ;
- l'approvisionnement en eau doit être organisé de manière à ce que le réseau ne gèle pas pendant la saison froide.
Mini-chaufferie montée à proximité de la maison.
Les sols, les murs et les plafonds d'une chaufferie équipée séparément sont également doit être remplie et fini avec des matériaux correspondant à la classe des incombustibles et résistants à la chaleur.
Installation de chaudières dans des maisons de développement individuel
La méthode de placement d'une chaudière de chauffage dans un bâtiment résidentiel dépend de sa conception et peut être au sol ou au mur. Il convient de noter que les modèles au sol dépassent dans la plupart des cas la puissance calorifique des sources de chaleur montées.
De plus, un circuit plus libre de la circulation du liquide de refroidissement dans de tels appareils permet leur installation pour un fonctionnement dans des systèmes de chauffage autonomes à circulation naturelle.
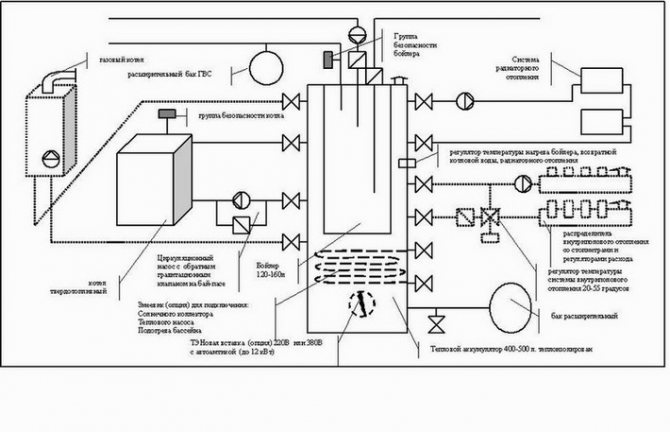
Installation de chaudières au sol dans un four séparé
Si vous devez définir la source chaleur d'une puissance supérieure à 32 kW, choisissez des chaudières à gaz avec installation au sol, car les performances thermiques des modèles montés en série ne dépassent pas la valeur indiquée. Les schémas typiques de fours développés, pour les maisons privées, prévoient la présence de:
- vase d'expansion;
- chauffe-eau domestique;
- séparateur capacitif ou à grande vitesse ;
- peigne de distribution;
- au moins deux pompes de circulation.
De plus, il est nécessaire d'installer des lignes de secours d'urgence et des soupapes de sécurité qui fonctionnent lorsque la pression dans les canalisations augmente.
Les travaux d'installation de la chaudière commencent par la préparation de bases en brique ou en béton, non seulement pour celle-ci, mais également pour tous les réservoirs qui, après avoir été remplis d'eau, deviendront assez lourds. Après cela, il est nécessaire d'assembler les collecteurs de distribution et les unités de pompage avec des vannes d'arrêt et de les fixer au mur conformément au schéma de conception.

Caractéristiques de la préparation des chaufferies avec une chaudière à gaz
En plus des exigences générales, des exigences supplémentaires sont imposées à chaque type d'appareil, mais en ce qui concerne les unités à gaz, elles sont plus sérieuses. Cela s'explique par le risque d'explosion accru des appareils à gaz, par conséquent, les pièces équipées de cette manière doivent être soigneusement préparées.

L'installation d'un appareil de chauffage dans une pièce autonome s'effectue conformément aux normes réglementées par le SNiP en vigueur et doit respecter les conditions suivantes :
- érection d'une fondation et d'un podium séparés pour l'unité installée directement sur le sol ;
- disponibilité d'espace libre de 1 m². devant l'appareil
- prévoir un passage vers l'équipement de chauffage d'une largeur d'au moins 0,7 m ;
- disposition d'une cheminée située au-dessus du toit;
- isolation du canal de la cheminée avec un matériau calorifuge;
- la présence d'un dispositif qui assure l'arrêt automatique du gaz en cas d'accident.
Les réseaux de communication sont posés dans un bâtiment de four situé séparément: une canalisation avec de l'eau qui alimente le système de chauffage, un système d'égouts pour vidanger le liquide de refroidissement.
La maintenance des appareils et des communications est effectuée au moins une fois par an.
Choisir une chaudière à gaz
Avant de mettre la chaudière dans l'appartement, vous devez faire le meilleur choix. Dans un bâtiment à plusieurs étages, des chaudières murales et au sol peuvent être installées. Les modèles muraux sont considérés comme plus esthétiques et pratiques en termes de placement. Leurs dimensions sont comparables aux dimensions des armoires murales de cuisine et s'intègrent donc bien à l'intérieur de la pièce.
Avec l'installation d'unités au sol, ce sera plus difficile, car elles ne peuvent pas toujours être poussées près du mur. Cette nuance dépend de l'emplacement de la sortie de fumée. S'il est en haut, l'appareil, si vous le souhaitez, est déplacé vers le mur.
Les chaudières existent aussi en simple et double circuit. Le premier d'entre eux ne fonctionne que pour l'approvisionnement en chaleur et le second - pour le chauffage et le chauffage de l'eau. Lorsque d'autres équipements sont utilisés pour l'eau chaude sanitaire, un modèle à circuit unique suffit.

Si l'eau est chauffée par une chaudière à gaz, vous devrez alors choisir l'une des deux méthodes suivantes : une chaudière à chauffage indirect ou un serpentin à circulation. À Les deux options ont des inconvénients. Lorsqu'une batterie est utilisée, ce qui signifie qu'un chauffage par flux est effectué, toutes les unités ne sont pas en mesure de maintenir la température réglée.
Pour cette raison, il est nécessaire de définir des modes de fonctionnement spéciaux dans les chaudières, ils sont appelés différemment dans différents appareils. Par exemple, dans les modèles Navien (lisez sur les dysfonctionnements de la chaudière Navien), Beretta est "priorité à l'eau chaude", et dans Ferrolli c'est "confort".
L'inconvénient du chauffage par chaudière est que du combustible gazeux est consommé pour maintenir une température d'eau stable dans le réservoir. De plus, la réserve d'eau chauffée est limitée. Après sa consommation, il faut attendre que la nouvelle portion se réchauffe.
Le choix des méthodes ci-dessus est une affaire individuelle, mais vous devez vous rappeler qu'avec l'option de débit, vous devrez vous concentrer sur la capacité de chauffage de l'eau par minute, et avec la chaudière - sur le volume du réservoir.
Les unités à gaz diffèrent par le type de brûleur utilisé, qui sont :
- poste unique;
- Allumé éteint;
- modulé.
Les moins chers sont à poste unique, mais en même temps ils sont les plus gaspilleurs, car ils fonctionnent toujours à pleine capacité. Légèrement plus économique - on-off, qui peuvent fonctionner à la fois à 100% de puissance et à 50%. Les meilleurs brûleurs sont considérés comme modulants, car ils disposent de nombreux modes de fonctionnement, ce qui permet d'économiser du carburant. Leurs performances sont contrôlées automatiquement.

Le brûleur est situé dans la chambre de combustion, qui peut être ouverte ou fermée. L'oxygène pour les chambres ouvertes provient de la pièce et les produits de combustion sont évacués par une cheminée atmosphérique.
Les chambres fermées sont équipées d'une structure de cheminée coaxiale et l'oxygène pour la combustion y pénètre depuis la rue. Dans ce cas, les produits de combustion sont évacués le long du contour central de la cheminée et l'air pénètre par l'extérieur.
Documents requis
Tous les travaux sur les équipements à gaz sont effectués par des spécialistes avec le groupe d'approbation approprié. Sans remplir cette exigence, il ne sera pas possible d'émettre un contrat à l'avenir. pour l'alimentation individuelle en gaz pour le chauffage et l'eau chaude.
Avec le projet et la demande de réception, joignez :
- Passeport technique de la chaudière reçu par le propriétaire lors de l'achat ;
- instructions officielles du fabricant ;
certificats de qualité; - un document attestant que la chaudière est conforme aux normes nationales sur le territoire de la Fédération de Russie.
Après l'achèvement de tous les travaux d'installation et de mise en service sur l'équipement, un représentant de l'organisation du gaz est invité afin d'obtenir une conclusion que l'équipement à gaz installé est conforme aux normes et réglementations nationales et fonctionne correctement, après quoi il commence à faire fonctionner l'unité . Lors de la délivrance d'un passeport technique, ils désignent l'affiliation fonctionnelle de la pièce en tant que chaufferie ou four.
Où il est possible et où il est impossible de mettre une chaudière à gaz
Les règles d'installation d'une chaudière à gaz prévoient les exigences suivantes pour l'installation d'une chaudière CHAUFFAGE, qu'elle fournisse ou non également de l'eau chaude sanitaire :
- La chaudière doit être installée dans une pièce séparée - un four (chaufferie) d'une superficie d'au moins 4 mètres carrés. m., avec une hauteur sous plafond d'au moins 2,5 m. Les règles stipulent également que le volume de la pièce doit être d'au moins 8 mètres cubes. Sur cette base, vous pouvez trouver des indications sur l'admissibilité d'un plafond de 2 m, ce qui n'est pas vrai. 8 cubes est le volume libre minimum.
- Le four doit avoir une fenêtre ouvrante et la largeur de la porte (pas celle de la porte) doit être d'au moins 0,8 m.
- Finition du four avec des matériaux combustibles, la présence d'un faux plafond ou d'un plancher surélevé est inacceptable.
- L'air doit être amené au four par un évent traversant et non obturable d'une section d'au moins 8 cm². pour 1 kW de puissance de la chaudière.
Pour toutes les chaudières, y compris les chaudières murales à eau chaude, les normes générales suivantes doivent également être respectées :
- L'échappement de la chaudière doit sortir dans un conduit séparé (souvent appelé à tort cheminée); l'utilisation de conduits de ventilation à cet effet est inacceptable - des produits de combustion potentiellement mortels peuvent atteindre les voisins ou d'autres pièces.
- La longueur de la partie horizontale du conduit de fumée ne doit pas dépasser 3 m à l'intérieur du four et ne doit pas avoir plus de 3 angles de rotation.
- La sortie du conduit de fumée doit être verticale et surélevée au-dessus du faîte du toit ou du point le plus haut du pignon sur un toit plat d'au moins 1 m.
- Étant donné que les produits de combustion forment des substances chimiquement agressives lors du refroidissement, la cheminée doit être constituée de matériaux solides résistants à la chaleur et aux produits chimiques. L'utilisation de matériaux stratifiés, par ex. tuyaux en amiante-ciment, autorisés à une distance d'au moins 5 m du bord du tuyau d'évacuation de la chaudière.
Lors de l'installation d'une chaudière murale à gaz à eau chaude dans la cuisine, des conditions supplémentaires doivent être remplies:
- La hauteur de la suspension de la chaudière le long du bord du tuyau de dérivation le plus bas n'est pas inférieure au sommet du bec de l'évier, mais pas à moins de 800 mm du sol.
- L'espace sous la chaudière doit être libre.
- Une tôle résistante au feu de 1x1 m doit être posée sur le sol sous la chaudière. Les travailleurs du gaz et les pompiers ne reconnaissent pas la résistance de l'amiante-ciment - il s'use et le SES interdit d'avoir quoi que ce soit contenant de l'amiante dans la maison.
- La pièce ne doit pas comporter de cavités dans lesquelles des produits de combustion ou un mélange gazeux explosif peuvent s'accumuler.
Si la chaudière est utilisée pour le chauffage, les travailleurs du gaz (qui, soit dit en passant, ne sont pas très amicaux avec le réseau de chauffage - il leur doit toujours du gaz) vérifieront également l'état systèmes de chauffage dans l'appartement / la maison:
- La pente des tronçons horizontaux de tuyauterie doit être positive, mais pas supérieure à 5 mm par mètre linéaire en termes de débit d'eau.
- Un vase d'expansion et une vanne d'air doivent être installés au point le plus haut de l'installation. Inutile de vous convaincre que vous achèterez une chaudière "cool" dans laquelle tout est prévu : les règles sont les règles.
- L'état du système de chauffage doit lui permettre d'être testé sous pression à une pression de 1,8 atm.
Les exigences, comme nous le voyons, sont strictes, mais justifiées - le gaz est le gaz. Il vaut donc mieux ne pas penser à une chaudière à gaz, même à eau chaude, si :
- Vous vivez dans un bloc Khrouchtchev ou un autre immeuble d'appartements sans conduit de fumée principal.
- Si vous avez un faux plafond dans votre cuisine, que vous ne souhaitez pas nettoyer, ou un chapiteau mezzanine. Sur une mezzanine avec un fond en bois ou en panneau de fibres de bois, qui, en principe, peut être retiré, et il n'y aura alors pas de mezzanine, les travailleurs du gaz regardent à travers leurs doigts.
- Si votre appartement n'est pas privatisé, vous ne pouvez compter que sur une chaudière à eau chaude : allouer une pièce à une chaudière, c'est un réaménagement que seul le propriétaire peut faire.
Dans tous les autres cas, vous pouvez mettre une chaudière à eau chaude dans l'appartement ; mur de chauffage est possible, et le sol - très problématique.
Dans une maison privée, n'importe quelle chaudière peut être installée: les règles n'exigent pas que la fournaise soit située directement dans la maison. Si vous faites une extension de la maison de l'extérieur sous le four, les autorités n'auront que moins de raisons de pinailler.Vous pouvez y installer une chaudière à gaz au sol de grande puissance pour chauffer non seulement le manoir, mais également les bureaux.
Pour les logements privés de la classe moyenne, la solution optimale est une chaudière murale ; en dessous, il n'est pas nécessaire, comme pour le sol, de disposer une palette en brique ou en béton avec des côtés d'un demi-mètre. L'installation d'une chaudière à gaz murale dans une maison privée se passe également de difficultés techniques et organisationnelles: un placard coupe-feu pour un four peut toujours être blindé, du moins dans le grenier.
Instructions et conseils importants pour l'installation d'une chaudière murale
Instruction et important conseils d'installation chaudière murale
La caractéristique de conception des chaudières à gaz murales impose certaines exigences pour l'installation de tels équipements.
- La distance entre le bord de la buse inférieure de la chaudière et le sol doit être d'au moins 800 mm. De plus, le bord de ce tuyau ne doit pas être situé plus bas que le niveau du bec de l'évier.
- Il est interdit de placer quoi que ce soit dans l'espace sous la chaudière murale.
- Dans la pièce affectée à l'installation d'une chaudière murale (généralement une cuisine), il est interdit de laisser des cavités ouvertes dans lesquelles les déchets du fonctionnement de l'équipement peuvent s'accumuler.
- Le sol sous la chaudière doit être recouvert d'une feuille de métal durable. Traditionnellement, un carré de 100 cm de côté est posé.
- Au point le plus élevé du système, un vase d'expansion spécial doit être installé, ainsi qu'un robinet d'air.
Avant d'acheter une chaudière, assurez-vous de vérifier l'intégralité de sa configuration et la disponibilité des fixations nécessaires. L'ensemble est détaillé dans la notice. Si le fabricant n'a pas complété la chaudière avec des attaches, achetez-les vous-même.
Demandez au vendeur les certificats des équipements proposés.Sans attestations, votre chaudière se verra tout simplement refusée à l'immatriculation. Assurez-vous que le numéro à l'intérieur de la chaudière est le même que le numéro sur la documentation jointe.
Certificat de conformité
Si la chaudière doit être montée sur un mur en matériau combustible ou sur une surface avec une finition inflammable, veillez à poser un revêtement ignifuge sur la base. Il s'agit généralement d'une feuille de métal ou de substrats spéciaux conçus spécifiquement pour l'installation d'une chaudière murale. L'épaisseur d'une telle couche protectrice doit être d'au moins 2 mm.
Il doit y avoir 40-50 mm d'espace libre entre le corps de la chaudière et la surface du mur. Avant de brancher l'appareil, faites couler l'eau dans ses tuyaux internes. Un tel traitement éliminera la poussière et divers types de débris des produits.
L'installation de l'unité murale s'effectue en plusieurs étapes
Chaudières à gaz murales
Premier pas. Fixez les supports de montage au mur. La distance entre ces bandes et le sol doit être d'environ un mètre et demi. La distance minimale autorisée est de 100 cm Assurez-vous que les planches sont fixées uniformément en utilisant le niveau du bâtiment. Si nécessaire, alignez les lattes et suspendez ensuite la chaudière à gaz elle-même.
Deuxième étape. Fixez le filtre au tuyau d'alimentation en eau. Grâce à un filtre dur spécial, le colmatage de l'échangeur de chaleur sera évité.
Troisième étape. Installez le conduit de fumée et vérifiez le tirage. Pour le fonctionnement de la plupart des chaudières modernes, une forte traction n'est pas nécessaire, car. dans de telles unités, l'élimination des produits de combustion est effectuée à l'aide d'un ventilateur spécial. Assurez-vous qu'il n'y a pas d'inversion de poussée, sa présence est inacceptable.
Exigences réglementaires pour une pièce pour l'installation d'une chaudière à gaz
Quatrième étape.Connectez la chaudière à gaz au pipeline. Pour ce faire, utilisez une douille filetée. Par le bas, vous devez connecter le tuyau de retour d'eau, tandis que le tuyau d'alimentation en eau est connecté par le haut. Il est plus pratique d'utiliser le soudage au gaz pour connecter les éléments. La pente maximale autorisée est de 0,5 cm par 1 m de tuyau.
En fin de compte, il ne reste plus qu'à connecter la chaudière au secteur si vous avez choisi un modèle volatil avec protection automatique contre les pannes, puis à inviter des spécialistes du service gaz à vérifier la bonne installation de la chaudière, à tester l'équipement et à mettre l'appareil en marche. opération.
Coordination de l'installation d'une chaudière à gaz
Pour installer une chaudière à gaz dans une maison ou un appartement privé, il ne suffira pas d'étudier les documents SNiP. Pour commencer, il est nécessaire d'obtenir des conditions techniques qui serviront de base à l'organisation de travaux ultérieurs de raccordement des équipements aux gazoducs.
Pour ce faire, le propriétaire soumet une demande au service local de fourniture de gaz, qui indique la consommation de gaz estimée nécessaire à l'utilisation dans un bâtiment particulier pour le chauffage et pour d'autres besoins. Ce paramètre est calculé approximativement sur la base du SNiP 31-02, clause 9.1.3, qui indique le volume de gaz quotidien moyen pour une maison unifamiliale :
– réchaud à gaz (cuisine) – 0,5 m³/jour ;
- alimentation en eau chaude, c'est-à-dire l'utilisation d'un chauffe-eau à gaz en circulation (colonne) - 0,5 m³ / jour;
- chauffage au gaz domestique avec circuit d'eau raccordé (pour la Russie centrale) - de 7 à 12 m³/jour.
Dans l'organisation locale qui contrôle l'approvisionnement en gaz et l'installation des équipements de chaudière, la demande est examinée par des spécialistes.Pour le demandeur, un document est établi avec des conditions techniques ou avec un refus motivé. Le processus d'examen peut prendre d'une semaine à un mois, selon l'efficacité du travail de ce service de contrôle.
Si la demande est satisfaite, des conditions techniques sont émises, qui doivent être pleinement mises en œuvre lors de l'installation de l'équipement à gaz. Ce document constituera simultanément une autorisation d'effectuer les travaux correspondants.



































