Panorama de la technologie des appareils de ventilation de piscine en fonction de sa taille

Ventilation d'alimentation et d'extraction pour la piscine

Pourquoi les piscines doivent-elles réduire le niveau d'humidité

Dans la pièce où se trouve la piscine, il y a toujours un excès d'humidité. Les molécules d'eau s'évaporent constamment, ce processus physique ne peut pas être arrêté. Les particules tombent sur les murs, les plafonds, les fenêtres, les éléments décoratifs, se condensent sur les surfaces à plus basse température.

Une humidité élevée crée certains problèmes pour les résidents.

  1. Inconfort. Être dans la chambre devient inconfortable : les personnes peuvent ressentir un manque d'oxygène, il devient difficile de respirer.Dans ce cas, être et nager dans la piscine n'apportera pas de détente et d'émotions agréables. Les fenêtres s'embueront, les vêtements d'extérieur deviendront humides.
  2. Dommages aux objets et équipements intérieurs. L'humidité se déposera sur diverses choses, y compris l'équipement électrique, provoquant sa défaillance.
  3. Corrosion. Toutes les structures métalliques de la pièce sont rapidement recouvertes de rouille et détruites.
  4. Usure rapide des matériaux de décoration de la pièce. En raison de la condensation, la peinture s'estompe progressivement, des taches apparaissent. Le plâtre commence à gonfler et à s'effondrer.
  5. Reproduction de bactéries et champignons pathogènes. La chaleur, associée à une humidité élevée, entraîne la propagation active de moisissures, l'apparition de micro-organismes nocifs pour la santé.

La ventilation de la piscine du chalet résout tous ces problèmes de manière naturelle. L'élimination de l'excès d'humidité augmente la durée de vie de toute la structure de la maison, de la décoration intérieure et contribue à maintenir la santé des résidents.

Caractéristiques du dispositif de ventilation dans les locaux des piscines

  • La température de l'air et de l'eau doit différer d'un maximum de 2 degrés. Ainsi, pour les piscines situées chez des particuliers, la température de l'eau est fixée à 28°C. La température de l'air doit être de 29-30°C. S'il existe un rapport inverse des températures, une évaporation intensive se produit. Par conséquent, dans le système de ventilation, le chauffage de l'air soufflé est assuré. Pour la piscine, la température de l'eau est comprise entre 26-31°C, pour la piscine dans le bain avec de l'eau chaude 35°C, avec du froid 15°C.
  • Le paramètre le plus important qui détermine le microclimat de la piscine est l'humidité. Comme mentionné ci-dessus, une humidité élevée affecte négativement la santé des personnes, ainsi que les éléments structurels, la décoration intérieure.Une humidité dépassant le seuil autorisé entraîne la formation de condensat qui, avec le temps, contribue au développement de champignons, de moisissures et de rouille. L'humidité dépend directement de la température de l'air, donc sa diminution de 1 degré augmente l'humidité de 3,5%.
  • Valeurs limites d'humidité relative pour les piscines intérieures en hiver - 45%. Pour l'été, un taux plus élevé est autorisé - 55 %.
  • Des exigences strictes sont imposées au mouvement de l'air. La ventilation de la piscine du chalet doit avoir un renouvellement d'air continu. Il ne doit pas être éteint de jour comme de nuit, ni à aucun moment de l'année, sinon la condensation ne peut être évitée. Le système doit maintenir une vitesse des masses d'air d'environ 20 cm par seconde.
  • La présence de chlore dans l'air doit être maintenue à un niveau de 0,1 ml par mètre cube. m d'air.

De plus, le système de ventilation de la piscine doit être autonome, indépendant de la ventilation de la maison elle-même. Et connecter le système à une alimentation sans coupure assurera son fonctionnement continu, indépendamment de la présence de tension dans le réseau.

Pourquoi les déshumidificateurs sont-ils des équipements stupides ?

1. Les déshumidificateurs ne sont pas conçus pour les piscines

Regardons les tableaux. Combien d'humidité la piscine émet-elle (Tableau 1):

Piscine dans la région de Moscou avec un dispositif à contre-courant et des jets sous-marins. Surface d'eau :
15 m2 18 m2 21 m2 24 m2 27 m2 30 m2 33 m2 36 m2
4,3 kg/heure 7,5 kg/h 8,7 kg/heure 10kg/h 11,3 kg/heure 12,5 kg/h 13,8 kg/heure 15,0 kg/heure

Quelle quantité d'humidité un sécheur Dantherm absorbe-t-il réellement et combien cela coûte-t-il (tableau 2) :

ménage série Série industrielle
marque CDP 35 CDP 45 CDP 65 CDP 70 CDP 125 CDP 165
élimination de l'humidité 0,9 kg/heure 1,4 kg/heure 2,2 kg/heure 2,8 kg/heure 5,2 kg/heure 6,2 kg/heure
prix, frotter. 221 940 257 400 361 170 464 940 608 000 848 000

Qu'est-ce qui se passe: pour une piscine avec contre-courant et jets d'eau de 18 m2 (7,5 kg / h selon 1 tableau), nous avons besoin de 2 déshumidificateurs CDP 70 avec un coût total de 928 000 roubles. et même cela ne suffira pas. Le système de ventilation pour le séchage complet de l'air coûtera jusqu'à 400 000 roubles.

Peut-être y a-t-il une erreur dans le calcul ? - Pas d'erreur. Les déshumidificateurs sont conçus pour les petits spas ou les grandes piscines commerciales.

2. Le constructeur surestime artificiellement la puissance

Si vous regardez attentivement les caractéristiques des déshumidificateurs, vous verrez que la capacité déclarée (l / jour) est conçue pour 80% d'humidité, tandis que les 55% requis.

Selon SP 310.1325800.2017 clause 11.3, la piscine doit maintenir une humidité de 50 à 60 %.

Le fabricant indique la puissance du déshumidificateur sur la base non pas de 50-60%, mais de tous les 80%, ce qui conduit à une puissance fictivement surestimée de l'équipement de 1,5 fois.

La capacité réelle du déshumidificateur est inférieure de 40 % à celle indiquée.Panorama de la technologie des appareils de ventilation de piscine en fonction de sa taille

Par exemple, sur le graphique de la fiche technique du déshumidificateur CDP 65T, on voit que à une température de 30 °C et une humidité de 55%, la productivité réelle est de 2,3 l/h, et le vendeur sur le site indique 3,4 l/h à 80%.

Panorama de la technologie des appareils de ventilation de piscine en fonction de sa tailleDéshumidificateur de piscine surdimensionné

3. Le fabricant sous-estime la quantité réelle d'humidité dans la piscine

Jusqu'en 2012, le volume d'humidité dans le bassin était calculé selon 3 méthodes différentes, et le résultat variait fortement. Avec la publication de la norme ABOK ”7.5-2012, la méthodologie est devenue une, mais les vendeurs publient des tableaux de sélection selon d'anciens calculs afin de vendre des équipements de manière rentable.

Lire aussi :  Est-il possible d'accrocher des armoires sur un conduit de ventilation: nuances juridiques et conséquences pour le contrevenant

Les nouveaux calculs prennent en compte les équipements supplémentaires : fontaines, geysers et toboggans, les résultats sont donc plus précis :

Panorama de la technologie des appareils de ventilation de piscine en fonction de sa tailleLes volumes réels d'humidité dans la zone de la piscine sont sous-estimés

Considérez le tableau du fabricant:

Le vendeur nous indique qu'une piscine d'une surface d'eau de 20 m2 émet 57,6 l/jour d'humidité dans la pièce. Mais il choisit la mauvaise humidité de l'air et la mauvaise température de l'eau. Rejet réel d'humidité 123 l/jour.

En conséquence, le déshumidificateur est mal choisi et n'élimine pas l'humidité.

4. La piscine a besoin d'une ventilation Même si vous installez un déshumidificateur, la piscine aura toujours besoin d'une ventilation. Les odeurs de réactifs doivent être éliminées et la pièce aérée.

Panorama de la technologie des appareils de ventilation de piscine en fonction de sa tailleCentrale de traitement d'air Menerga pour bassin

5. Vous pouvez éliminer 100 % de l'humidité par ventilation sans déshumidificateur !

Nous avons installé un tel système dans 20 piscines. Il est justifié par les normes en vigueur : SP 310.1325800.2017, ABOK 7.5-2012.

Conclusion : La gamme de déshumidificateurs n'est pas conçue pour les piscines. Il n'est pas économiquement justifié d'utiliser des déshumidificateurs dans les piscines des maisons privées. Le propriétaire de la piscine ne récupérera jamais l'investissement. Un sécheur d'air est un équipement nécessaire à d'autres fins.

Principe de fonctionnement, différences structurelles

Malgré la grande variété de modèles, le principe de fonctionnement de tous les déshumidificateurs de piscine est le même. Il consiste en ce qui suit : cet appareil contient un ventilateur puissant et un radiateur de refroidissement spécial à l'intérieur. L'air injecté dans l'appareil est débarrassé de la vapeur par sa condensation instantanée sur la surface glacée du radiateur à glace. De plus, ce condensat s'écoule dans un récipient spécial. À la sortie de l'appareil, l'air est chauffé à température normale et fourni à la pièce.Selon la puissance, les déshumidificateurs sont domestiques et industriels.

Correctement, ces déshumidificateurs sont appelés installations de type fréon ou unités de condensation par évaporation. Chacun de ces appareils possède deux échangeurs de chaleur. Un froid - condenseur et un chaud - évaporateur. Ils sont disposés en série dans le flux d'air. Après séchage, l'air se réchauffe légèrement, sa température augmente de 5 à 6 degrés.

Il existe également des déshumidificateurs à absorption, qui absorbent la vapeur grâce à un disque absorbant spécial en fibre de verre. Mais de telles installations dans les piscines sont rares, ces déshumidificateurs sont plutôt destinés aux entreprises agro-alimentaires et pharmaceutiques. Il existe aussi des déshumidificateurs domestiques, mais ils sont trop petits pour les piscines. Ils sont destinés aux salles de bains et aux sous-sols. Les modèles industriels ont une capacité allant jusqu'à 360 litres par jour, les ménages - pas plus de 20. Les unités industrielles offrent un fonctionnement continu 24 heures sur 24 et la capacité de fonctionner à des températures inférieures à zéro. Ils règlent le temps, le mode et l'intensité de la déshumidification.

De plus, la sélection d'un déshumidificateur s'effectue en fonction de la forme et de la méthode d'installation, et ils sont divisés en trois variétés principales:

  1. Mural;
  2. sol;
  3. Canaliser.

Nous donnons leurs brèves caractéristiques.

Séchoirs muraux

Conçu spécifiquement pour les petites piscines. Leur productivité ne dépasse pas 3 litres par heure. Ils sont accrochés au mur sur des supports spéciaux. Pour que le déshumidificateur lui-même ne rouille pas dans une pièce humide, il est en acier galvanisé, qui est en outre recouvert d'un émail épais. Cela protège de manière fiable contre la corrosion et garantit un fonctionnement à long terme. En règle générale, la réparation des déshumidificateurs pour les petites piscines est peu coûteuse et simple.

Les déshumidificateurs de haute qualité sont équipés d'un filtre à poussière supplémentaire, et la plupart des modèles modernes sont entièrement automatiques, ont des capteurs d'humidité et de température intégrés. Ces déshumidificateurs sont conçus pour des piscines jusqu'à 40 mètres carrés. Le prix bas et la facilité d'installation ont fait du déshumidificateur mural la meilleure option pour les bassins privés.

Modèles de sol

Les déshumidificateurs au sol ne nécessitent aucun effort d'installation, ils sont simplement posés sur le sol à proximité immédiate de la piscine. Ils sont également conçus pour les petits espaces. Même si la ventilation de la piscine du chalet n'est pas assez bonne, un tel déshumidificateur fera parfaitement son travail.

Sécheurs conduits

Les puissants déshumidificateurs de conduits d'air intérieur pour piscines contiennent tout un système de conduits d'air. Ils sont équipés dans une pièce séparée, qui peut être située sous la piscine ou au-dessus du plafond. Ainsi, les équipements sont hors de la zone de loisirs et de visibilité pour les visiteurs. Les gens n'entendent pas le bruit et l'équipement ne gâche pas le design de la pièce. Ce type d'équipement présente de nombreux avantages pour les grandes piscines. Nous listons ces avantages :

  • Haute performance;
  • Système de contrôle automatique intelligent ;
  • L'air est distribué uniformément;
  • La possibilité de définir le microclimat le plus optimal et le plus stable grâce à la large fonctionnalité et aux nombreux paramètres.

Cependant, il s'agit d'un équipement complexe, tout déshumidificateur de gaine nécessite des spécialistes pour l'installation et la configuration.Une installation correcte est impossible sans calculs préliminaires et comprend nécessairement la conception de la ventilation de la piscine, respectivement, le coût d'installation de tels équipements est beaucoup plus élevé, par conséquent, pour les piscines privées, le prix d'émission est souvent inaccessible. Cet équipement est destiné aux parcs aquatiques et aux grandes piscines commerciales, où un échange d'air puissant est prévu.

Types de déshumidificateurs

Les appareils décrits peuvent être divisés en 2 types selon le degré de mobilité :

  1. Produits portatifs. Ces unités peuvent être déplacées sur des équipements mobiles et sont souvent utilisées lorsque différents degrés d'humidité de l'air sont observés dans différentes parties de la pièce.
  2. Séchoirs fixes. De tels appareils sont très puissants et ne sont utilisés que dans les piscines. Souvent, ils sont montés dans le mur, de sorte que toutes les communications sont cachées derrière les matériaux de construction.

Les déshumidificateurs peuvent être installés au mur et au sol. Dans le second cas, il est placé le plus près possible de l'eau. Les déshumidificateurs à canal sont installés dans la pièce adjacente et se caractérisent par une puissance accrue. Leur emplacement dans une pièce séparée s'explique par le niveau de bruit élevé pendant le fonctionnement.

Les déshumidificateurs portables et fixes, situés dans la salle de billard, sont généralement utilisés dans les piscines pour enfants.

De plus, les appareils décrits peuvent être divisés en:

  1. Adsorption. Ces déshumidificateurs absorbent l'humidité à l'aide d'un adsorbant spécial. Cette substance est placée dans une chambre qui crée 2 flux d'air. Un courant chaud assèche l'air, et le second le restitue à la pièce.
  2. Séchoirs à assimilation.L'air dans de tels appareils se réchauffe, absorbant l'humidité, ce qui entraîne une déshumidification. Il convient de rappeler que de tels appareils consomment une grande quantité d'énergie et, en même temps, ne diffèrent pas par leurs performances élevées.
Lire aussi :  Ventilation du sous-sol dans une maison privée: les meilleures façons d'organiser un bon échange d'air

Il est important de se rappeler que la ventilation de la piscine joue également un rôle important, alors ne vous fiez pas uniquement aux déshumidificateurs. Les déshumidificateurs plus petits peuvent être installés à l'intérieur et indépendamment, en suivant les instructions fournies.

Si l'équipement doit être encastré dans un mur ou situé dans une pièce adjacente, vous devez contacter les professionnels impliqués dans ces travaux.

À propos des systèmes d'échange d'air

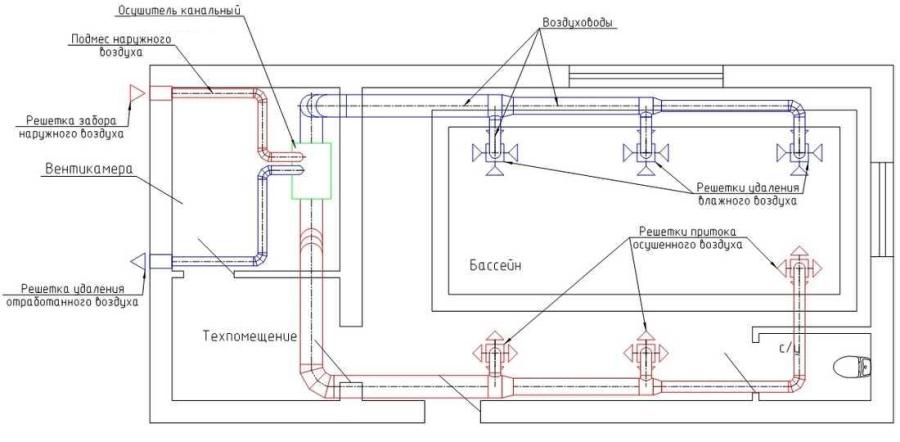
L'apport d'air pur et l'évacuation de l'air vicié dans les piscines s'effectuent à l'aide d'une ventilation spécialement équipée. À l'heure actuelle, il existe deux options pour organiser ce processus :

  • systèmes d'alimentation et d'échappement séparés fonctionnant de manière autonome ;
  • une seule unité d'alimentation et d'évacuation.

Ventilation forcée

Le dispositif pour cette méthode d'aération de l'air est installé principalement lors de travaux de construction généraux sur l'équipement du réservoir.

Son élément principal est un ventilateur intégré dans les conduits d'évacuation. L'admission d'air est réalisée à l'aide des appareils suivants:

  • un dispositif d'entrée d'air équipé d'une vanne qui empêche l'entrée d'air froid dans la pièce pendant la période hivernale lorsqu'elle ne fonctionne pas ;
  • filtre purificateur d'air;
  • réchauffeur d'air;
  • ventilateur d'admission ;
  • bloc pour maintenir le niveau de température et le volume d'air d'admission.

PARTICULARITÉ! La ventilation d'alimentation apporte de l'air frais dans la pièce.De plus, cela se fait séparément de l'élimination de l'air déjà humidifié, qui est effectuée en parallèle.

Ventilation d'échappement

Il prévoit le fonctionnement d'un ventilateur d'extraction, qui est intégré dans des canaux spécialement préparés à cet effet. Cela comprend également une vanne d'air (anti-retour), ainsi qu'un système d'automatisation. L'air est distribué par des conduits d'air spéciaux en acier galvanisé. Il est alimenté et évacué par les grilles de ventilation.Panorama de la technologie des appareils de ventilation de piscine en fonction de sa taille La distribution de l'air de la piscine dans les pièces et les couloirs voisins est empêchée par un réglage spécial du système de ventilation, qui prévoit une augmentation de la quantité d'air évacué au-dessus de l'air soufflé.

L'installation de systèmes d'alimentation et d'échappement fonctionnant séparément se distingue par une installation simple et un coût relativement faible. Le principal inconvénient de ces équipements est leur forte consommation d'énergie. Cependant, pas dans tous les cas, cela peut résoudre le problème de la ventilation complète d'une pièce avec un taux d'humidité élevé.

Si vous combinez cet équipement avec un déshumidificateur, l'effet peut être beaucoup plus fort. C'est ce régime qui convient le mieux aux piscines du secteur privé.

Mais quant au single unité de traitement d'air, alors cela, bien que coûteux, mais résout tous les problèmes de ventilation des réservoirs artificiels du complexe.

Caractéristiques du microclimat des piscines intérieures

Les exigences relatives au microclimat des piscines intérieures sont très strictes, mais le non-respect de ces exigences peut entraîner des conséquences désagréables tant pour ceux qui la visitent que pour la piscine elle-même et les équipements qui y sont installés.La principale caractéristique de toute piscine est la présence d'une grande quantité d'eau, qui a un plan important du miroir, à partir duquel l'humidité s'évapore constamment.

Panorama de la technologie des appareils de ventilation de piscine en fonction de sa taille

Climatiseur Menerga ThermoCond 39 avec échangeur de chaleur asymétrique haute performance et pompe à chaleur intégrée

Le processus d'évaporation se produit même dans l'eau stagnante, et avec la formation de vagues intenses, l'apparition d'éclaboussures, lorsque quelqu'un éclabousse dans la piscine, elle augmente de 10 à 60%, selon le nombre de nageurs. La vapeur d'eau se forme également à partir d'autres sources : de la surface du sol inondée d'eau et de la surface du corps humain dans la pièce.

Quelle que soit l'intensité de l'utilisation de votre piscine, le taux élevé d'évaporation de l'eau nécessite que le système de ventilation de la piscine fonctionne 24 heures sur 24. Bien sûr, ce mode de fonctionnement entraîne des coûts élevés, l'efficacité est donc l'une des exigences obligatoires pour les équipements de ventilation de piscine.

Il existe certaines exigences environnementales pour une piscine intérieure.

Paramètre

Plage de valeurs

Température de l'air

27°C-34°C

La température de l'eau

23°C-28°C

Humidité relative

50%-65%

Débit d'air

pas plus de 0,2 m/s

Taux de change aérien

4 à 5 fois en 1 heure

La concentration de chlore dans l'air

pas plus de 0,1 mg / cu. m

Nous soulignons encore une fois que ces paramètres doivent être respectés toutes les 24 heures, que vous utilisiez ou non votre piscine.Certains, afin d'économiser de l'argent, achètent un revêtement de sol spécial qui recouvre le miroir d'eau pendant la période de non-travail, mais de cette manière, il ne sera pas possible de résoudre complètement le problème de l'humidité, dans tous les cas, il faut en plus sécher l'air mécaniquement. Bien qu'il soit préférable d'acheter un film protecteur qui recouvre la surface de l'eau en l'absence de personnes. Soit dit en passant, l'ouverture des évents n'est pas non plus efficace.

Pourquoi ne pas contacter immédiatement l'entreprise d'installation ?

La ventilation dans la piscine est un système technologique. Ça ne compte pas selon les méthodes standard de taux de renouvellement d'air et donc fondamentalement différente de la ventilation d'un chalet, d'un bureau ou d'un restaurant. Par conséquent, les décisions qui seront incluses dans votre devis par les entreprises d'installation dans 90% des cas seront incorrectes.

Si vous avez déjà un devis pour l'installation, vous pouvez me l'envoyer et je vous indiquerai toutes leurs erreurs.

Premièrement, dans la plupart des piscines privées, des installations spécialisées avec des récupérateurs et un déshumidificateur ne sont pas nécessaires. Ils sont chers et sont utilisés à des fins très différentes. Deuxièmement, l'automatisation, qui est intégrée à la plupart des installations, nécessite une clarification en usine. Vous ne pouvez pas acheter une installation et l'accrocher. Un tel équipement ne fonctionnera pas correctement. Les paramètres doivent être programmés en fonction de la courbe d'humidité. Troisièmement, les entreprises d'installation sélectionnent les installations au hasard. Et ce n'est pas une calomnie de ma part. Pour faire le bon choix, ils doivent vous demander quel équipement supplémentaire vous envisagez de mettre dans la piscine, ainsi que le mode d'inclusion de cet équipement. La plupart du temps, personne ne demande. Par exemple : Pour une piscine à contre-courant, un équipement pour 1500m3/h est requis pour 230 000 roubles, et pour une piscine sans contre-courant - pour 900m3/h pour 145 000 roubles.Une question sauve le client de 85 000 roubles.

Technologie des appareils de ventilation de piscine : un aperçu

La ventilation, tout d'abord, est nécessaire pour éliminer l'excès d'humidité dans la salle de piscine. Après tout, les murs constamment humides perdent leur résistance naturelle à la chaleur et se transforment en une plate-forme très pratique, littéralement créée pour le développement de colonies de divers représentants de la microflore.

Lire aussi :  Comment concevoir et fabriquer correctement la ventilation dans le bain de vos propres mains

Par conséquent, la base de toutes les technologies de ventilation est soit la condensation forcée de l'humidité de l'air, soit le remplacement de tout le volume par un nouvel environnement pas encore humide.

Panorama de la technologie des appareils de ventilation de piscine en fonction de sa taille

Aération piscine

De plus, les paramètres de pièce suivants affectent les technologies et les méthodes d'organisation de la ventilation de la piscine :

  • Dimensions de "l'évaporateur" - la surface de l'eau de la piscine (sa superficie).
  • Volumes des pièces (surface totale par hauteur).
  • La fréquence d'utilisation de la piscine pour l'usage auquel elle est destinée (en heures par semaine/mois).

Et si la pièce est petite et que la piscine elle-même est petite et que vous l'utilisez rarement, il n'y a tout simplement pas de meilleure technologie de «séchage» triviale. Eh bien, si la piscine est très grande et que la pièce est loin d'être petite et très fréquentée (avec un grand nombre de visiteurs), vous aurez probablement besoin d'une unité de climatisation performante. Et comme option intermédiaire, vous pouvez envisager un système de ventilation d'alimentation et d'extraction conventionnel avec et sans déshumidification de l'air.

En un mot, vous connaissez déjà la recette, et maintenant regardons de plus près la composition de ces "médicaments".

Système de ventilation avec déshumidificateurs : une solution simple à un problème complexe

Un déshumidificateur est un appareil qui condense l'excès d'humidité dans l'air.De plus, pour un fonctionnement efficace grâce à un tel dispositif, il est nécessaire de pomper trois fois le volume de la masse d'air de la pièce en une heure seulement.

Panorama de la technologie des appareils de ventilation de piscine en fonction de sa taille

Système de ventilation avec déshumidificateurs

Par conséquent, la résolution du problème de l'engorgement à l'aide de déshumidificateurs entraîne des coûts énergétiques élevés, l'apparition de nuisances sonores notables et l'absence d'un apport d'air vraiment frais.

Bien que de tels systèmes aient quelques qualités vraiment fortes - c'est la compacité du «sécheur» lui-même et la capacité de résoudre le problème littéralement «prêt à l'emploi». C'est-à-dire que les déshumidificateurs sont fournis en vente libre sous la forme de systèmes de sol ou de mur, qu'il vous suffit d'acheter et d'allumer, puis d'attendre le résultat.

Oui, et le choix d'un modèle spécifique de déshumidificateur est très simple - il est choisi en fonction des performances de l'appareil, ce qui implique le triple "balancement" déjà mentionné de tout le volume de la pièce (surface au sol par hauteur ) dans une heure.

Systèmes de ventilation sans déshumidification de l'air dans la piscine

Cette option implique l'élimination de l'air humide en tant que tel et le remplacement de la masse déplacée par un nouveau fluide pompé de l'extérieur. C'est-à-dire que nous avons une ventilation classique d'alimentation et d'extraction.

Panorama de la technologie des appareils de ventilation de piscine en fonction de sa taille

Système de ventilation d'alimentation et d'extraction sans déshumidification

Les points forts de ce schéma incluent des coûts énergétiques relativement faibles pour le processus lui-même et un résultat élevé, expliqué par l'élimination effective de la source même du problème - la vapeur d'eau contenue dans l'air.

Mais pour mettre en œuvre un tel schéma, vous devrez construire un véritable système de ventilation qui transporte l'air humide à l'extérieur des murs du bâtiment (conduit d'évacuation) et pompe l'air frais dans la pièce (conduit d'alimentation).

Par conséquent, malgré la possibilité d'aménager un système de circulation axé sur la ventilation naturelle, mis en œuvre en raison de la différence de densité d'air froid et chaud, cette option nécessitera des coûts énergétiques assez importants. Ils viseront à chauffer l'air soufflé et à compenser les pertes de chaleur causées par la sortie de masse d'air chauffé à travers le système d'échappement.

En un mot, c'est loin d'être la meilleure option.

Unités de ventilation de piscine multifonctionnelles : air frais et sec

Panorama de la technologie des appareils de ventilation de piscine en fonction de sa taille

Unités de ventilation de piscine multifonctionnelles

L'idée de construire de tels systèmes est née de la réticence à supporter les pertes de chaleur des systèmes de ventilation classiques. De tels systèmes combinent l'efficacité des "séchoirs" avec l'économie des installations de circulation. De plus, l'air d'admission est réchauffé par la chaleur du flux d'échappement (effet de récupération).

Oui, un tel système est complexe - il est donc assez coûteux. Oui, il est impossible de le choisir "avec votre propre esprit" - des ingénieurs et des concepteurs sont nécessaires. Oui, cela prend beaucoup de temps à installer, et je le fais monter par des professionnels, pas des plombiers. Mais le résultat sera tout simplement incroyable - vous résoudrez tous vos problèmes dus à des portions d'énergie simplement microscopiques transmises au compresseur et au sécheur.

Sécheur d'air bricolage

S'il y a une opportunité et un désir, vous pouvez le fabriquer vous-même, en utilisant des matériaux et des mécanismes simples pour cela.

Vous pouvez voir des instructions détaillées dans cette vidéo.

Il existe également une option basée sur l'utilisation d'un congélateur inutile. Si vous avez remplacé le réfrigérateur par un nouveau, ne vous précipitez pas pour jeter l'ancien.Sur cette base, vous pouvez faire un bon déshumidificateur. Pour ce faire, en plus d'une caméra qui fonctionne correctement, vous aurez besoin de :

  • deux ventilateurs ;
  • écrous et vis de fixation;
  • appareil de chauffage électrique;
  • tube en caoutchouc;
  • verre organique aux dimensions correspondant au congélateur.

La séquence des actions sera la suivante :

Vous devez d'abord rincer soigneusement l'ancien réfrigérateur et essayer de vous débarrasser autant que possible de l'odeur de moisi (vous pouvez rincer les surfaces internes avec une solution forte de vinaigre ou d'ammoniaque - vous pouvez l'acheter dans n'importe quelle pharmacie).
Ensuite, déconnectez soigneusement toutes les portes du réfrigérateur (pour cela, les charnières sont retirées à l'aide d'outils, puis les portes elles-mêmes sont retirées).

Panorama de la technologie des appareils de ventilation de piscine en fonction de sa taille
Ensuite, le plexiglas est prélevé et coupé aux dimensions de la porte du réfrigérateur - en fait, il remplacera la porte démontée.
L'un des ventilateurs est fixé au fond du verre dans une position telle qu'il dirige l'air dans la chambre elle-même. Il est monté à l'aide de vis autotaraudeuses, qui sont fixées à des trous préfabriqués.

Panorama de la technologie des appareils de ventilation de piscine en fonction de sa taille
Le ventilateur restant est attaché du côté opposé de la distance maximale du premier (en haut du verre) - il devrait souffler, au contraire, dans la pièce.
Le tube en caoutchouc assurera l'évacuation de l'eau liquéfiée de l'appareil. Il est fixé à travers un trou pré-préparé, tandis que le mastic est utilisé pour la fiabilité. Un récipient peut être attaché sous le tube, où l'eau résultante s'écoulera.

Panorama de la technologie des appareils de ventilation de piscine en fonction de sa taille
Enfin, lorsque tout est prêt, le verre avec ventilateurs est fixé au réfrigérateur.

La fabrication de l'appareil ne prend pas beaucoup de temps. Cependant, si cela n'est pas possible et que vous souhaitez utiliser un appareil fiable, il est alors préférable d'acheter un déshumidificateur dans un magasin.

Évaluation
Site sur la plomberie

Nous vous conseillons de lire

Où remplir la poudre dans la machine à laver et combien de poudre verser