Chauffage au sol à eau dans le hall de 46 mètres carrés

Plancher chauffant à l'eau, le prix des composants et de l'installation

Calcul de la puissance du sol chaud

La détermination de la puissance requise d'un sol chaud dans une pièce est influencée par l'indicateur de perte de chaleur, pour une détermination précise de laquelle il sera nécessaire d'effectuer un calcul d'ingénierie thermique complexe à l'aide d'une méthode spéciale.

  • Cela prend en compte les facteurs suivants :
  • la surface de la surface chauffée, la surface totale de la pièce;
  • superficie, type de vitrage ;
  • présence, superficie, type, épaisseur, matériau et résistance thermique des murs et autres structures d'enceinte ;
  • le niveau de pénétration de la lumière solaire dans la pièce ;
  • la présence d'autres sources de chaleur, notamment la chaleur émise par les équipements, les appareils divers et les personnes.

La technique permettant d'effectuer des calculs aussi précis nécessite des connaissances et une expérience théoriques approfondies. Il est donc préférable de confier les calculs d'ingénierie thermique à des spécialistes.

Après tout, eux seuls savent calculer la puissance d'un plancher d'eau chaude avec la plus petite erreur et des paramètres optimaux.

Ceci est particulièrement important lors de la conception d'un chauffage intégré chauffé dans des pièces de grande surface et de grande hauteur.

La pose et le fonctionnement efficace d'un plancher chauffant à eau n'est possible que dans des pièces dont le niveau de déperdition de chaleur est inférieur à 100 W/m². Si la perte de chaleur est plus élevée, il est nécessaire de prendre des mesures pour isoler la pièce afin de réduire la perte de chaleur.

Cependant, si le calcul d'ingénierie de conception coûte beaucoup d'argent, dans le cas de petites pièces, des calculs approximatifs peuvent être effectués indépendamment, en prenant 100 W / m² comme valeur moyenne et le point de départ des calculs ultérieurs.

  1. Dans le même temps, pour une maison privée, il est d'usage d'ajuster le taux moyen de perte de chaleur en fonction de la superficie totale du bâtiment :
  2. 120 W / m² - avec une surface de maison allant jusqu'à 150 m² ;
  3. 100 W / m² - avec une superficie de ​​​​150-300 m²;
  4. 90 W/m² - avec une superficie de 300-500 m².

Charge du système

  • La puissance d'un plancher chauffant à l'eau par mètre carré est influencée par des paramètres qui créent une charge sur le système, déterminent la résistance hydraulique et le niveau de transfert de chaleur, tels que:
  • le matériau à partir duquel les tuyaux sont fabriqués;
  • schéma de pose de circuit ;
  • la longueur de chaque contour ;
  • diamètre;
  • distance entre les tuyaux.

Caractéristique:

Les tuyaux peuvent être en cuivre (ils ont les meilleures caractéristiques thermiques et opérationnelles, mais ils ne sont pas bon marché et nécessitent des compétences et des outils spéciaux).

Il existe deux principaux modèles de pose de contour : un serpent et un escargot.La première option est la plus simple, mais la moins efficace, car elle donne un chauffage au sol inégal. Le second est plus difficile à mettre en œuvre, mais l'efficacité de chauffage est d'un ordre de grandeur supérieur.

La surface chauffée par un circuit ne doit pas dépasser 20 m². Si la zone chauffée est plus grande, il est conseillé de diviser la canalisation en 2 circuits ou plus, en les connectant à un collecteur de distribution capable de contrôler le chauffage des sections de sol.

La longueur totale des tuyaux d'un circuit ne doit pas dépasser 90 m.Dans ce cas, plus le diamètre choisi est grand, plus la distance entre les tuyaux est grande. En règle générale, les tuyaux d'un diamètre supérieur à 16 mm ne sont pas utilisés.

Chaque paramètre a ses propres coefficients pour des calculs ultérieurs, qui peuvent être consultés dans des ouvrages de référence.

Calcul de la puissance de transfert de chaleur : calculateur

Pour déterminer la puissance du plancher d'eau, il faut trouver le produit de la surface totale de la pièce (m²), la différence de température entre le fluide d'alimentation et de retour, et les coefficients en fonction du matériau du tuyaux, revêtements de sol (bois, linoléum, carrelage, etc.), autres éléments du système .

La puissance d'un plancher chauffant à l'eau pour 1 m², ou transfert de chaleur, ne doit pas dépasser le niveau de perte de chaleur, mais pas plus de 25%. Si la valeur est trop petite ou trop grande, il est nécessaire de recalculer en choisissant un diamètre de tuyau et une distance entre les filetages de contour différents.

L'indicateur de puissance est le plus élevé, plus le diamètre des tuyaux sélectionnés est grand, et le plus bas, plus le pas est grand entre les filets. Pour gagner du temps, vous pouvez utiliser des calculatrices électroniques pour calculer le plancher d'eau ou télécharger un programme spécial.

Quelques conseils

Avant de calculer le besoin de transfert de chaleur, vous devez prendre en compte certains points.Dans un premier temps, il est nécessaire de déterminer la conductivité thermique maximale du matériau situé au-dessus des tuyaux, des films et des câbles qui agissent comme éléments chauffants. L'efficacité du transfert de chaleur dépend directement proportionnelle à la puissance calorifique, inversement proportionnelle à la résistance du revêtement.

Tous les tuyaux et matériaux qui seront situés sous le niveau de l'élément chauffant doivent être hautement isolés thermiquement. Cela éliminera les éventuelles pertes de chaleur à travers les revêtements. Si l'installation et le calcul sont effectués correctement, l'isolation thermique bloquera le transfert de chaleur et réfléchira le rayonnement thermique.

Le besoin en énergie thermique est déterminé par l'isolation thermique et sa qualité. Il est préférable de respecter des normes qui garantiront des performances et un confort élevés.

N'oubliez pas que si vous avez choisi un sol chaud, vous ne devez pas l'encombrer de motifs de meubles massifs. Cela n'apportera pas le bon résultat de chauffage, et une surchauffe et des dommages aux meubles sous l'influence des températures sont également possibles.

Chauffage au sol à eau dans le hall de 46 mètres carrés

Un exemple de pose d'un sol chaud dans la cuisine

Calcul de différents types de radiateurs

Si vous allez installer des radiateurs sectionnels de taille standard (avec une distance axiale de 50 cm de hauteur) et que vous avez déjà choisi le matériau, le modèle et la taille souhaitée, le calcul de leur nombre ne devrait poser aucune difficulté. La plupart des entreprises réputées qui fournissent de bons équipements de chauffage ont les données techniques de toutes les modifications sur leur site Web, parmi lesquelles il y a aussi la puissance thermique. Si ce n'est pas la puissance qui est indiquée, mais le débit de liquide de refroidissement, alors la conversion en puissance est simple : le débit de liquide de refroidissement de 1 l/min est approximativement égal à la puissance de 1 kW (1000 W).

La distance axiale du radiateur est déterminée par la hauteur entre les centres des trous pour l'alimentation/l'évacuation du liquide de refroidissement

Pour faciliter la vie des acheteurs, de nombreux sites installent un programme de calcul spécialement conçu. Ensuite, le calcul des sections de radiateurs de chauffage se résume à entrer des données sur votre pièce dans les champs appropriés. Et en sortie vous avez le résultat fini : le nombre de tronçons de ce modèle en morceaux.

Chauffage au sol à eau dans le hall de 46 mètres carrés

La distance axiale est déterminée entre les centres des trous pour le liquide de refroidissement

Mais si vous n'envisagez que des options possibles pour l'instant, il convient de considérer que des radiateurs de même taille fabriqués à partir de matériaux différents ont une puissance thermique différente. La méthode de calcul du nombre de sections de radiateurs bimétalliques n'est pas différente du calcul de l'aluminium, de l'acier ou de la fonte. Seule la puissance thermique d'une section peut être différente.

Lire aussi :  Un poêle avec un circuit d'eau pour chauffer une maison: caractéristiques du chauffage du poêle + choix de la meilleure option

Pour faciliter le calcul, il existe des données moyennes dans lesquelles vous pouvez naviguer. Pour une section du radiateur avec une distance axiale de 50 cm, les valeurs de puissance suivantes sont acceptées :

  • aluminium - 190W
  • bimétallique - 185W
  • fonte - 145W.

Si vous ne savez encore que quel matériau choisir, vous pouvez utiliser ces données. Pour plus de clarté, nous présentons le calcul le plus simple des sections de radiateurs de chauffage bimétalliques, qui ne prend en compte que la superficie de la pièce.

Lors de la détermination du nombre de radiateurs bimétalliques de taille standard (entraxe 50 cm), on suppose qu'une section peut chauffer 1,8 m 2 de surface. Ensuite pour une pièce de 16m 2 il vous faut : 16m 2 / 1,8m 2 \u003d 8,88 pièces. Arrondi - 9 sections sont nécessaires.

De même, on considère pour les barres en fonte ou en acier. Tout ce dont vous avez besoin, ce sont les règles :

  • radiateur bimétallique - 1.8m 2
  • aluminium - 1.9-2.0m 2
  • fonte - 1,4-1,5 m 2.

Ces données concernent des sections avec un entraxe de 50 cm. Aujourd'hui, il existe des modèles en vente avec des hauteurs très différentes : de 60cm à 20cm et même plus bas. Les modèles de 20 cm et moins sont appelés trottoir. Naturellement, leur puissance diffère de la norme spécifiée, et si vous envisagez d'utiliser "non standard", vous devrez faire des ajustements. Ou recherchez les données du passeport ou comptez-vous. Nous partons du fait que le transfert de chaleur d'un appareil thermique dépend directement de sa surface. Avec une diminution de la hauteur, la surface de l'appareil diminue et, par conséquent, la puissance diminue proportionnellement. Autrement dit, vous devez trouver le rapport entre les hauteurs du radiateur sélectionné et la norme, puis utiliser ce coefficient pour corriger le résultat.

Chauffage au sol à eau dans le hall de 46 mètres carrés

Calcul des radiateurs en fonte. Peut compter sur surface ou volume locaux

Pour plus de clarté, nous calculerons les radiateurs en aluminium par surface. La pièce est la même: 16m 2. Nous considérons le nombre de sections d'une taille standard: 16m 2 / 2m 2 \u003d 8pcs. Mais nous voulons utiliser de petites sections d'une hauteur de 40 cm. On retrouve le rapport des radiateurs de la taille choisie à ceux standards : 50cm/40cm=1.25. Et maintenant, nous ajustons la quantité : 8 pièces * 1,25 = 10 pièces.

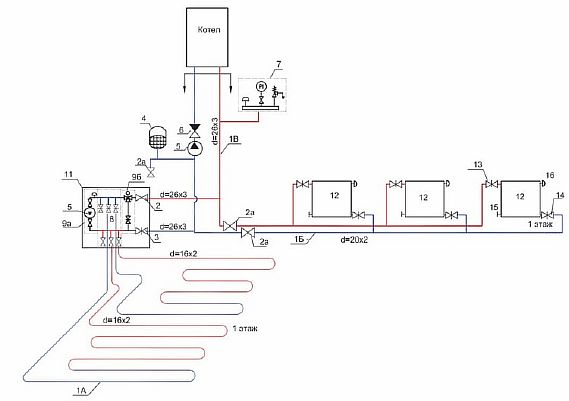
Schéma de raccordement d'un plancher chauffant à eau à une chaudière

Il existe différentes manières de lier une chaudière à un sol chaud. Tous ont des côtés positifs et négatifs et sont conçus pour certaines conditions. Considérez les schémas de connexion populaires planchers chauffants à l'eau à la chaudière.

Schéma avec une vanne à trois voies

Un schéma courant pour un système multi-circuit avec différents appareils de chauffage est avec une vanne à trois voies.Convient pour le chauffage combiné - radiateurs, température de l'eau 80 degrés et chauffage au sol - 45.

Pour assurer une telle différence de température, l'installation d'une vanne à trois voies avec une pompe de circulation aidera. Le niveau de chauffage requis du liquide de refroidissement est obtenu en mélangeant l'eau de la chaudière avec l'eau provenant du retour. Les portions de mélange liquide froid sont régulées en ouvrant ou en fermant la vanne.

Chauffage au sol à eau dans le hall de 46 mètres carrés

Schéma avec une unité de mélange

La méthode est destinée aux systèmes combinés - batteries et TP. Ici, au lieu d'une vanne thermostatique, une pompe-mélangeur est montée.

La connexion du collecteur à la chaudière est un schéma économe en énergie dans lequel, à l'aide d'une vanne d'équilibrage, l'eau chaude et l'eau réfrigérée sont mélangées dans des proportions strictes.

Chauffage au sol à eau dans le hall de 46 mètres carrés

Schéma avec un thermostat électronique

Le système d'alimentation TP fonctionne à l'aide d'ensembles thermoélectroniques de petite taille, ils peuvent assurer le fonctionnement d'une seule boucle chauffant une surface ne dépassant pas 20 m2.

Le thermostat est un petit appareil avec un boîtier en plastique qui contient :

Le principe de fonctionnement du circuit est simple - le liquide chauffé est envoyé au circuit directement depuis la chaudière, sans mélange. Le contrôle de la température est effectué par un régulateur intégré.

Il donne la commande à la vanne électromécanique, qui est chargée de fournir du gaz à la chaudière. L'eau circule le long du circuit sans l'action de la pompe, et se refroidit directement à l'intérieur de la boucle.

Chauffage au sol à eau dans le hall de 46 mètres carrés

Le circuit est simple et un tel cerclage n'est pas cher, mais il ne permet pas un réglage fin. Elle convient :

Schéma de connexion directe

Pour alimenter le sol selon ce schéma, une flèche hydraulique est utilisée.La méthode diffère en ce que lors de la connexion d'un plancher chauffant à une chaudière avec une pompe, son circuit doit avoir une unité de pompage qui fonctionne avec un thermostat. Ils réguleront la vitesse de déplacement du liquide en tenant compte de la température de l'air.

Le processus est le suivant - l'eau chauffée de la chaudière se déplace dans le collecteur hydraulique, où elle est répartie le long des contours du sol. Après avoir traversé les boucles, il retourne au réchauffeur par le tuyau de retour.

Cette méthode est principalement utilisée uniquement sur les appareils à condensation, car avec ce schéma, la température ne chute pas sur le tuyau d'alimentation. Si vous installez une chaudière à gaz conventionnelle, travailler dans ce mode entraînera une panne rapide de l'échangeur de chaleur.

Lors de l'installation d'une chaudière à combustible solide, pour que le système fonctionne correctement, il sera nécessaire d'installer un ballon tampon, ce qui limitera le niveau de température.

Chauffage au sol à eau dans le hall de 46 mètres carrés

Recommandations pour le choix des matériaux

Voici une liste des équipements et matériaux de construction qui seront utilisés pour installer un plancher chauffant à l'eau :

  • tuyau d'un diamètre de 16 mm (passage interne - DN10) de longueur estimée ;
  • isolation polymère - mousse plastique d'une densité de 35 kg / m³ ou mousse de polystyrène extrudée 30-40 kg / m³;
  • ruban amortisseur en mousse de polyéthylène, vous pouvez prendre "Penofol" sans feuille de 5 mm d'épaisseur;
  • mousse de polyuréthane de montage;
  • film de 200 microns d'épaisseur, ruban adhésif pour l'encollage ;
  • agrafes ou pinces en plastique + treillis de maçonnerie à raison de 3 points de fixation pour 1 mètre de tuyau (intervalle 40 ... 50 cm);
  • couvertures d'isolation thermique et de protection pour tuyaux traversant des joints de dilatation;
  • un collecteur avec le nombre requis de sorties plus une pompe de circulation et une vanne mélangeuse ;
  • mortier prêt à l'emploi pour chape, plastifiant, sable, gravier.

Pourquoi vous ne devriez pas utiliser de laine minérale pour l'isolation thermique des sols.Premièrement, des dalles haute densité coûteuses de 135 kg / m³ seront nécessaires, et deuxièmement, la fibre de basalte poreuse devra être protégée par le haut avec une couche supplémentaire de film. Et la dernière chose: il n'est pas pratique de fixer des pipelines à du coton - vous devrez poser un treillis métallique.

Explication sur l'utilisation du treillis soudé de maçonnerie Ø4-5 mm. N'oubliez pas: le matériau de construction ne renforce pas la chape, mais sert de substrat pour une fixation fiable des tuyaux avec des colliers en plastique lorsque les «harpons» ne tiennent pas bien dans l'isolant.

Chauffage au sol à eau dans le hall de 46 mètres carrés
Variante de fixation des canalisations à une grille en fil d'acier lisse

L'épaisseur de l'isolation thermique est prise en fonction de l'emplacement du chauffage au sol et du climat du lieu d'habitation:

  1. Plafonds sur pièces chauffées - 30 ... 50 mm.
  2. Au sol ou au-dessus du sous-sol, régions du sud - 50 ... 80 mm.
  3. Le même, dans la voie du milieu - 10 cm, au nord - 15 ... 20 cm.
Lire aussi :  Raisons d'aérer le système de chauffage

Dans les sols chauds, 3 types de tuyaux de diamètre 16 et 20 mm (Du10, Dn15) sont utilisés :

  • en métal-plastique;
  • en polyéthylène réticulé ;
  • métal - cuivre ou acier inoxydable ondulé.

Les canalisations en polypropylène ne peuvent pas être utilisées en TP. Le polymère à paroi épaisse ne transfère pas bien la chaleur et s'allonge considérablement lorsqu'il est chauffé. Les joints soudés, qui seront nécessairement à l'intérieur du monolithe, ne résisteront pas aux contraintes résultantes, se déformeront et fuiront.

Chauffage au sol à eau dans le hall de 46 mètres carrés
Habituellement, des tuyaux en métal-plastique (à gauche) ou des tuyaux en polyéthylène avec une barrière à l'oxygène (à droite) sont posés sous la chape

Pour les débutants, nous recommandons d'utiliser des tuyaux en métal-plastique pour une installation indépendante du chauffage au sol. Les raisons:

  1. Le matériau est facilement plié à l'aide d'un ressort restrictif, après avoir plié le tuyau "se souvient" de la nouvelle forme.Le polyéthylène réticulé a tendance à revenir au rayon d'origine de la baie, il est donc plus difficile de le monter.
  2. Le métal-plastique est moins cher que les canalisations en polyéthylène (à qualité de produits égale).
  3. Le cuivre est un matériau coûteux, il est relié par soudure avec chauffage du joint avec un brûleur. Un travail de qualité demande beaucoup d'expérience.
  4. L'ondulation en acier inoxydable est montée sans problème, mais a une résistance hydraulique accrue.

Pour une sélection et un montage réussis du bloc collecteur, nous vous suggérons d'étudier un manuel séparé sur ce sujet. Quel est le hic: le prix du peigne dépend de la méthode de contrôle de la température et de la vanne mélangeuse utilisée - à trois voies ou à deux voies. L'option la moins chère est les têtes thermiques RTL qui fonctionnent sans mélange et une pompe séparée. Après avoir examiné la publication, vous ferez certainement le bon choix de l'unité de contrôle de chauffage par le sol.

Chauffage au sol à eau dans le hall de 46 mètres carrés
Bloc de distribution maison avec têtes thermiques RTL qui régulent le départ en fonction de la température de retour

Combien de mètres est la longueur optimale du circuit

Chauffage au sol à eau dans le hall de 46 mètres carrésIl existe souvent des informations selon lesquelles la longueur maximale d'un circuit est de 120 m, ce qui n'est pas tout à fait vrai, car le paramètre dépend directement du diamètre du tuyau:

  • 16 mm - max L 90 mètre.
  • 17 mm - max L 100 mètre.
  • 20 mm - max L 120 mètre.

En conséquence, plus le diamètre du pipeline est grand, plus la résistance et la pression hydrauliques sont faibles. Et cela signifie un contour plus long. Cependant, les artisans expérimentés recommandent de ne pas "chasser" la longueur maximale et de choisir des tuyaux D 16 mm.

Vous devez également tenir compte du fait que les tuyaux épais D 20 mm sont difficiles à plier, respectivement, les boucles de pose seront supérieures au paramètre recommandé. Et cela signifie un faible niveau d'efficacité du système, car.la distance entre les tours sera grande, dans tous les cas, vous devrez faire un contour carré de la cochlée.

Si un circuit ne suffit pas pour chauffer une grande pièce, il est préférable de monter un sol à double circuit de vos propres mains. Dans ce cas, il est fortement recommandé de faire la même longueur des contours afin que le chauffage de la surface soit uniforme. Mais si la différence de taille ne peut toujours pas être évitée, une erreur de 10 mètres est autorisée. La distance entre les contours est égale au pas recommandé.

Calcul de la consommation d'énergie dans une pièce

Pour une surface de pièce moyenne de 14 m2, il suffit de chauffer 70% de la surface, soit 10 m2. La puissance moyenne d'un sol chaud est de 150 W/m2. La consommation d'énergie pour l'ensemble de l'étage sera alors de 150∙10=1500 W. Avec une consommation d'énergie quotidienne optimale pendant 6 heures, la consommation d'électricité mensuelle sera de 6∙1,5∙30= 270 kW∙heure. À un coût du kilowattheure de 2,5 p. les coûts seront de 270 ∙ 2,5 \u003d 675 roubles. Ce montant est dépensé pour le fonctionnement constant 24 heures sur 24 du sol chaud. Lorsque le thermostat est réglé sur un mode économique programmable avec une diminution de l'intensité de chauffage en l'absence des propriétaires dans la maison, la consommation d'énergie peut être réduite de 30 à 40 %.

Vous pouvez vérifier votre calcul à l'aide d'une calculatrice en ligne.

Chauffage au sol à eau dans le hall de 46 mètres carrés

Le calcul de la puissance du sol chaud se fait avec une petite marge. De plus, cela dépend du type de chambre. Le calcul annuel moyen réel sera inférieur, car le chauffage est éteint pendant la saison chaude (fin du printemps, été et début de l'automne).

Vous pouvez vérifier la consommation d'énergie réelle à l'aide du compteur lorsque les autres appareils électriques sont éteints.

La puissance des planchers chauffants à eau est plus difficile à calculer. Ici, il est préférable d'utiliser le calculateur en ligne Audytor CO.

Chauffage au sol à eau dans le hall de 46 mètres carrés

Caractéristiques de conception

Tous les calculs de planchers chauffants à l'eau doivent être effectués avec le plus grand soin. Tout défaut de conception ne peut être corrigé qu'à la suite du démontage complet ou partiel de la chape, ce qui peut non seulement endommager la décoration intérieure de la pièce, mais également entraîner des dépenses importantes en temps, en efforts et en argent.

Les indicateurs de température recommandés pour la surface du sol, selon le type de pièce, sont :

  • locaux d'habitation - 29 ° C;
  • zones proches des murs extérieurs - 35 ° C;
  • salles de bains et zones à forte humidité - 33 ° C;
  • sous parquet - 27 °C.

Les tuyaux courts nécessitent l'utilisation d'une pompe de circulation plus faible, ce qui rend le système rentable. Un circuit d'un diamètre de 1,6 cm ne doit pas dépasser 100 mètres, et pour les tuyaux d'un diamètre de 2 cm, la longueur maximale est de 120 mètres.

Tableau de décision pour le choix d'un système de plancher chauffant à eau

Pression dans le système de chauffage d'un bâtiment à plusieurs étages

Les facteurs suivants influencent la valeur de pression réelle :

  • L'état et la capacité de l'équipement fournissant le liquide de refroidissement.
  • Le diamètre des tuyaux à travers lesquels le liquide de refroidissement circule dans l'appartement. Il arrive que, voulant augmenter les indicateurs de température, les propriétaires eux-mêmes modifient leur diamètre vers le haut, réduisant ainsi la valeur de pression globale.
  • L'emplacement d'un appartement particulier. Idéalement, cela ne devrait pas avoir d'importance, mais en réalité, il y a une dépendance au sol et à la distance de la colonne montante.
  • Le degré d'usure du pipeline et des appareils de chauffage. En présence de vieilles batteries et tuyaux, il ne faut pas s'attendre à ce que les lectures de pression restent normales. Il est préférable de prévenir l'apparition de situations d'urgence en remplaçant votre ancien équipement de chauffage.

Chauffage au sol à eau dans le hall de 46 mètres carrés

Comment la pression change avec la température

Vérifier la pression de travail dans un immeuble de grande hauteur à l'aide de manomètres à déformation tubulaire. Si, lors de la conception du système, les concepteurs ont prévu un contrôle automatique de la pression et son contrôle, des capteurs de différents types sont également installés. Conformément aux exigences prescrites dans les documents réglementaires, le contrôle est effectué dans les domaines les plus critiques :

  • à l'alimentation en fluide caloporteur depuis la source et à la sortie ;
  • avant la pompe, les filtres, les régulateurs de pression, les collecteurs de boue et après ces éléments ;
  • à la sortie de la canalisation de la chaufferie ou de la cogénération, ainsi qu'à son entrée dans la maison.

Veuillez noter : une différence de 10 % entre la pression de travail standard au 1er et au 9e étage est normale

Nous calculons la pompe de circulation

Pour rendre le système économique, vous devez choisir une pompe de circulation qui fournit la pression nécessaire et un débit d'eau optimal dans les circuits. Les passeports des pompes indiquent généralement la pression dans le circuit le plus long et le débit total du liquide de refroidissement dans toutes les boucles.

Lire aussi :  Sélection et installation d'un groupe de sécurité pour un système de chauffage

La pression est affectée par les pertes hydrauliques :

∆h = L*Q²/k1, où

  • L est la longueur du contour ;
  • Q - débit d'eau l / s;
  • k1 - coefficient caractérisant les pertes dans le système, l'indicateur peut être extrait de tableaux de référence sur l'hydraulique ou du passeport pour les équipements.

Connaissant l'amplitude de la pression, calculez le débit dans le système :

Q = k*√H, où

k est le débit. Les professionnels prennent le débit pour chaque 10 m² de la maison dans la plage de 0,3 à 0,4 l / s.

Parmi les composants d'un plancher d'eau chaude, un rôle particulier est accordé à la pompe de circulation.Seule une unité dont la puissance est supérieure de 20% au débit réel du liquide de refroidissement pourra vaincre la résistance dans les canalisations

Les chiffres relatifs à l'amplitude de la pression et du débit indiqués dans le passeport ne peuvent pas être pris au pied de la lettre - c'est le maximum, mais en fait ils sont influencés par la longueur et la géométrie du réseau. Si la pression est trop élevée, réduire la longueur du circuit ou augmenter le diamètre des tuyaux.

Ce qui est requis pour le calcul

Pour que la maison soit chaude, le système de chauffage doit compenser toutes les pertes de chaleur par l'enveloppe du bâtiment, les fenêtres et les portes et le système de ventilation. Par conséquent, les principaux paramètres qui seront nécessaires pour les calculs sont :

  • la taille de la maison;
  • matériaux de mur et de plafond;
  • dimensions, nombre et conception des fenêtres et des portes ;
  • puissance de ventilation (volume d'échange d'air), etc.

Il faut également tenir compte du climat de la région (température hivernale minimale) et de la température de l'air souhaitée dans chaque pièce.

Ces données vous permettront de calculer la puissance thermique requise du système, qui est le paramètre principal pour déterminer la puissance de la pompe, la température du liquide de refroidissement, la longueur et la section du tuyau, etc.

La calculatrice publiée sur les sites Web de nombreuses entreprises de construction qui fournissent des services pour son installation aidera à effectuer un calcul d'ingénierie thermique d'un tuyau pour un sol chaud.

Chauffage au sol à eau dans le hall de 46 mètres carrés
Capture d'écran de la page de la calculatrice

Quel sexe choisir ?

Le chauffage au sol peut être à eau ou électrique au choix du propriétaire. La première option est autorisée à être utilisée dans les maisons privées, car sa connexion à un système de chauffage centralisé est interdite. Pour votre maison, un plancher d'eau est préférable, car utiliser l'électricité pour le chauffage coûte plus cher.

Dans les appartements des immeubles de grande hauteur, il est préférable d'utiliser un chauffage au sol électrique. Vous pouvez choisir une petite puissance, car le chauffage au sol est supplémentaire et le chauffage par radiateur est le principal. Le choix du type de chauffage dépend du type de revêtement appliqué.

Chauffage au sol à eau dans le hall de 46 mètres carrés

Conclusion

Comme vous pouvez le voir, en fait, il n'y a rien de compliqué dans le calcul correct et l'augmentation de l'efficacité du système des systèmes discutés. L'essentiel est de ne pas oublier que dans certains cas, un transfert de chaleur élevé des tuyaux de chauffage peut entraîner des coûts annuels importants, vous ne devez donc pas non plus vous laisser emporter par ce processus ().

Dans la vidéo présentée dans cet article, vous trouverez des informations supplémentaires sur ce sujet.

En fait, vous êtes une personne désespérée si vous décidez d'un tel événement. Le transfert de chaleur d'un tuyau, bien sûr, peut être calculé, et il existe de nombreux travaux sur le calcul théorique du transfert de chaleur de divers tuyaux.

Pour commencer, si vous avez commencé à chauffer la maison de vos propres mains, vous êtes une personne têtue et déterminée. En conséquence, un projet de chauffage a déjà été élaboré, des tuyaux ont été sélectionnés: il s'agit soit de tuyaux de chauffage en métal-plastique, soit de tuyaux de chauffage en acier. Les radiateurs de chauffage sont également déjà pris en charge dans le magasin.

Mais, avant d'acquérir tout cela, c'est-à-dire au stade de la conception, il est nécessaire de faire un calcul conditionnellement relatif. Après tout, le transfert de chaleur des tuyaux de chauffage, calculé dans le projet, est une garantie d'hivers chauds pour votre famille. Vous ne pouvez pas vous tromper ici.

Méthodes de calcul du transfert de chaleur des tuyaux de chauffage

Pourquoi l'accent est-il généralement mis sur le calcul du transfert de chaleur des tuyaux de chauffage. Le fait est que pour les radiateurs de chauffage industriels, tous ces calculs ont été effectués et sont donnés dans les instructions d'utilisation des produits.Sur cette base, vous pouvez facilement calculer le nombre de radiateurs requis en fonction des paramètres de votre maison : volume, température du liquide de refroidissement, etc.

Les tables. C'est la quintessence de tous les paramètres nécessaires, rassemblés en un seul endroit. Aujourd'hui, de très nombreux tableaux et ouvrages de référence sont mis en ligne sur le Web pour le calcul en ligne des transferts thermiques des canalisations. Vous y découvrirez quel est le transfert de chaleur d'un tuyau en acier ou d'un tuyau en fonte, le transfert de chaleur d'un tuyau en polymère ou en cuivre.

Pour utiliser ces tableaux, il suffit de connaître les paramètres initiaux de votre tuyau : matériau, épaisseur de paroi, diamètre intérieur, etc. Et, en conséquence, entrez la requête "Tableau des coefficients de transfert de chaleur des tuyaux" dans la recherche.

Dans la même section sur la détermination du transfert de chaleur des tuyaux, on peut également inclure l'utilisation de manuels Manuels sur le transfert de chaleur des matériaux. Bien qu'elles soient de plus en plus difficiles à trouver, toutes les informations ont migré vers Internet.

Formules. Le transfert de chaleur d'un tuyau en acier est calculé par la formule

Qtp=1,163*Stp*k*(Teau - Tair)*(efficacité d'isolation 1 tube), W où Stp est la surface du tube, et k est le coefficient de transfert de chaleur de l'eau vers l'air.

Le transfert de chaleur d'un tuyau métal-plastique est calculé à l'aide d'une formule différente.

Où - température sur la surface intérieure du pipeline, ° С; t c - température à la surface extérieure du pipeline, ° С; Q- flux de chaleur, W ; je — longueur du tuyau, m ; t— température du liquide de refroidissement, °С ; t vz est la température de l'air, °С; a n - coefficient de transfert de chaleur externe, W / m 2 K; n est le diamètre extérieur du tuyau, mm; l est le coefficient de conductivité thermique, W/m K ; dans diamètre intérieur du tuyau, mm ; a vn - coefficient de transfert de chaleur interne, W / m 2 K;

Vous comprenez parfaitement que le calcul de la conductivité thermique des tuyaux de chauffage est une valeur conditionnellement relative. Les paramètres moyens de certains indicateurs sont entrés dans les formules, qui peuvent et diffèrent des vrais.

Par exemple, à la suite des expériences, il a été constaté que le transfert de chaleur d'un tuyau en polypropylène situé horizontalement est légèrement inférieur à celui des tuyaux en acier de même diamètre intérieur, de 7 à 8%. Il est interne, car les tuyaux en polymère ont une épaisseur de paroi légèrement plus grande.

De nombreux facteurs affectent les chiffres finaux obtenus dans les tableaux et les formules, c'est pourquoi la note de bas de page "transfert de chaleur approximatif" est toujours faite. Après tout, les formules ne tiennent pas compte, par exemple, des déperditions de chaleur à travers les enveloppes de bâtiments constituées de différents matériaux. Pour cela, il existe des Tables d'amendements correspondantes.

Cependant, en utilisant l'une des méthodes de détermination de la puissance calorifique des tuyaux de chauffage, vous aurez une idée générale du type de tuyaux et de radiateurs dont vous avez besoin pour votre maison.

Bonne chance à vous, bâtisseurs de votre chaleureux présent et futur.

Évaluation
Site sur la plomberie

Nous vous conseillons de lire

Où remplir la poudre dans la machine à laver et combien de poudre verser