- Types de dispositif de puisard pour une maison privée
- Nettoyage de fosse
- Choisir un site pour un cloaque
- Dispositif de puisard à faire soi-même
- Le choix du matériau de construction pour la construction de la fosse
- Sanctions pour les infractions
- Le choix du volume de la fosse
- Qu'est-ce qu'une fosse septique
Types de dispositif de puisard pour une maison privée
Les puisards sont classés en fonction du matériau à partir duquel ils sont fabriqués, de leur conception et de leur principe de fonctionnement.
Selon le matériau, les types suivants peuvent être distingués:
-
Plastique. Équipé de réservoirs en plastique professionnels. Le volume de la fosse est jusqu'à 1 mètre cube, puis l'utilisation d'un baril en polypropylène est autorisée;
-
Métal. Semblables au plastique, ils sont construits à partir de réservoirs métalliques prêts à l'emploi;
-
Béton. ce puisards de anneaux en béton. Cette conception est durable et nécessite peu d'entretien. Le béton résiste aux matières fécales et aux liquides agressifs qui s'écoulent dans le drain;
-
Des pneus. L'une des façons "artisanales" d'aménager un cloaque. Pour créer un cloaque à partir de pneus de voiture, des pneus de voitures et de camions sont utilisés. Ils sont interconnectés avec des boulons;
-
Brique. Idéal pour aménager de grandes fosses d'aisance. Complètement scellé.Les matériaux de construction en céramique sont bien tolérés par un contact prolongé avec l'eau et ne se prêtent pas à la déformation sous l'influence de masses de terre.
De par leur conception, les puisards sont classés comme :
- Fermé. Constructions entièrement étanches. Ils se composent d'un fond fermé et de parois solides. De tels conteneurs sont respectueux de l'environnement et adaptés à une installation dans de petites zones ;
- Ouvert ou qui fuit. Selon les règles du contrôle sanitaire, un tel dispositif n'est autorisé que si le volume total de déchets par jour ne dépasse pas 1 mètre cube. Ces fosses n'ont pas de fond et une partie des déchets va dans le sol et les eaux souterraines. Cela permet de nettoyer les égouts moins fréquemment qu'avec des réservoirs fermés, mais menace l'environnement.
Le principe de fonctionnement d'un puisard ouvert
Selon le principe de fonctionnement, tous les puisards sont divisés en fosses septiques, à une chambre et à plusieurs chambres. Chambre unique - structures standard composées d'un compartiment. C'est à la fois un drain de tirage et un puisard. C'est le moyen le plus simple d'équiper un drain, mais cela nécessite un nettoyage régulier. Dans celui-ci, les effluents sont simplement stockés pendant un certain temps avant le nettoyage des eaux usées.
Multi-chambre - puisards, composés de plusieurs compartiments. Le schéma standard est une connexion de réservoirs à chambre unique avec des buses. Les déchets de la maison ou d'autres points de consommation sont déversés dans l'un et les déchets prétraités affluent dans le second. Les effluents restent dans le puisard pendant plusieurs jours, après quoi ils sont en outre nettoyés et évacués à l'extérieur du site.
Les fosses septiques sont des appareils multichambres professionnels.Ils sont constitués de réservoirs séparés par des buses et des filtres, de pompes qui pompent les eaux usées à un certain débit et d'installations de traitement (filtres biologiques). Le principal avantage de l'utilisation d'une fosse septique pour un puisard est son efficacité. Ce n'est pas seulement un accumulateur de liquide, mais aussi un purificateur. De nombreux propriétaires utilisent à l'avenir de l'eau décantée pour des besoins techniques.
Le schéma de la fosse septique
Nettoyage de fosse
Quel que soit le type de fosse que vous choisissez, il arrivera un moment où elle finira par se remplir. Le nettoyage peut être effectué soit indépendamment - avec une pompe spéciale, soit en faisant appel à des camions aspirateurs, ce qui est plus efficace. Cependant, cela ne résout pas complètement le problème. Le fait est que dans tous les cas, seul le liquide est pompé et les déchets solides et insolubles se déposent au fond.
La solution à ce problème est l'utilisation de préparations spéciales pour les fosses septiques ou les puisards. Ceux-ci inclus:
- Suppléments bioactifs avec des bactéries vivantes - travail efficace, élimination des odeurs, respectueux de l'environnement. Cependant, ils fonctionnent à des températures à partir de +4 ° C; à des températures inférieures à zéro, les colonies de bactéries meurent.
- Produits chimiques - il est préférable d'utiliser des agents oxydants à base de nitrate, car ils sont sans danger pour les humains, les animaux et les plantes.

Choisir un site pour un cloaque
La distance entre le puisard et le puits n'est pas la seule norme de SanPiN et SNiP, dont la mise en œuvre est requise par la loi lors de la construction d'un puisard. Sur le territoire d'un ménage privé, vous devez choisir un tel site pour placer la fosse, afin que les nuances suivantes soient prises en compte:
- retrait de la ligne de flottaison - pas moins de 1 m;
- retrait du puits de type mine - 20 m;
- distance au puits - pas moins de 30 m;
- distance aux bâtiments (y compris les voisins) - pas moins de 10 m;
- retrait de la clôture du site - pas moins de 1 m;
- la présence d'une route d'accès spacieuse à la fosse pour un camion d'égout.
Il est interdit de faire des réservoirs d'eaux usées plus profonds que 3 m, sinon le tuyau du camion d'égout n'atteindra pas le fond, la totalité de la masse de déchets ne sera pas pompée.
Fosse septique sectionnelle
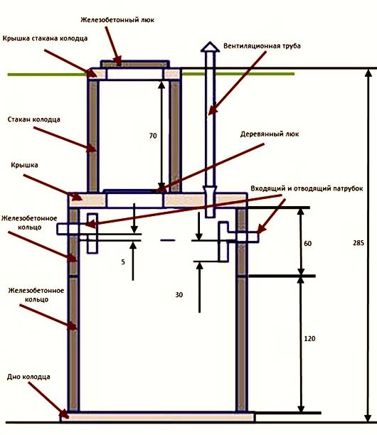
Dispositif de puisard à faire soi-même
Au stade préparatoire, l'emplacement du réservoir de stockage des eaux usées est sélectionné, les dimensions et la configuration sont calculées en tenant compte du type de puisard. Son équipement comprend :
- Maçonnerie.
- Construction d'anneaux en béton armé.
- Entraînement prêt à l'emploi en métal ou en plastique.

Création d'une fosse
Le moyen le plus simple d'équiper une fosse consiste à installer un lecteur fini. La structure métallique doit avoir un traitement anti-corrosion. Les experts ne recommandent pas l'utilisation de bitume. Il se décompose trop rapidement, le fer commence à rouiller lorsqu'il est exposé à l'humidité. L'installation d'un conteneur en métal nécessitera l'utilisation d'un équipement spécial, car le lecteur a une masse importante. Les bidons en plastique peuvent être installés manuellement. Mais ils nécessiteront un sarcophage en béton et une fixation avec des câbles, ce qui empêchera le lecteur de flotter.
Un travail plus minutieux nécessite l'aménagement de puisards dont les murs sont revêtus de briques ou constitués d'anneaux en béton armé. Lors de la création de murs en briques, les éléments sont lissés selon un motif en damier pour assurer leur résistance et éviter les fissures. Les anneaux en béton armé sont installés avec une grue. La structure se construit progressivement, avec le traitement de chaque anneau.
Des murs en briques et en béton armé sont nécessaires pour assurer l'étanchéité interne et externe. La surface qui sera en contact avec le sol est recouverte d'une couche uniforme d'argile liquide. Les parois du puisard peuvent être scellées avec du bitume. Si la filtration naturelle des eaux usées a lieu dans la structure, une couche de pierre concassée d'un mètre de long est versée sur le fond sablonneux. Si nécessaire, faites un sol scellé, il est coulé avec du béton.
Le puisard doit avoir une couverture fiable qui empêchera la possibilité que de la terre, des branches et d'autres débris y tombent. Il est également nécessaire d'assurer la sécurité des animaux domestiques, des enfants et de les empêcher de tomber dans la fosse. Généralement, des dalles en béton armé sont utilisées pour ce type de stockage. Pour garantir la possibilité de pomper l'eau du puisard, autorisez le trou, qui doit être équipé d'un couvercle à fermeture sûre. Il est nécessaire d'équiper le variateur d'un tuyau de ventilation pour éviter l'accumulation d'odeurs. Une fois qu'un tuyau d'égout ondulé a été posé sur le puisard, il peut être recouvert de sable et de terre.
Un puisard ne peut pas être qualifié de système d'égout parfait. Mais cela vous permet de fournir un confort dans la maison avec un minimum de dépenses. Le choix correct de son type, un équipement de stockage de haute qualité, assurera un fonctionnement pratique du système d'égouts, vous permettra de ne pas ressentir l'inconfort des odeurs désagréables et éliminera le risque de pollution de l'eau potable et de l'environnement.
Le choix du matériau de construction pour la construction de la fosse
Installation d'anneaux de puits en béton
En ce qui concerne la forme de la fosse de vidange, un réservoir cylindrique est considéré comme la meilleure option.
Le fait est que dans ce cas, il est plus facile de nettoyer le puisard.
Cependant, si des fosses de drainage sont construites, la conception dépend souvent du matériau choisi pour la construction.
En règle générale, les matériaux suivants sont utilisés pour la construction de cette variante d'égout local:
- Brique en céramique;
- Anneaux de puits en béton armé ;
- Récipients en plastique finis.
Ces matériaux sont utilisés le plus souvent, bien que les artisans à domicile utilisent parfois d'autres matériaux improvisés, par exemple de vieux pneus de voitures ou des caisses cylindriques de vieilles machines à laver, lors de la construction de fosses de vidange dans les chalets d'été.
Sanctions pour les infractions
Pour toute violation de la construction ou de l'exploitation d'un puisard, la législation de la Fédération de Russie prévoit une amende.
Dans le même temps, son ampleur dépendra de la gravité de la violation, ainsi que du nombre de cas précédemment enregistrés d'ignorance des documents réglementaires.
Schéma du volume journalier des effluents
Par exemple, les normes prévoient qu'une fosse à fond filtrant ne peut être équipée que si le volume journalier d'eaux usées ne dépasse pas 1 m3.
Dans le cas contraire, le propriétaire du terrain risque une amende.
Sa taille sera déterminée par le tribunal, car exactement comment la question du choix d'une mesure de peine sera tranchée par le tribunal.
Mais, il faut comprendre qu'il s'agit d'une grave violation des normes environnementales, de sorte que l'amende peut atteindre plusieurs milliers de roubles.

Puits avec fond de filtre
Si une plainte a été reçue de voisins, un seul fait de violation des règles d'exploitation d'un puisard a été constaté, le propriétaire recevra d'abord un avertissement avec une recommandation urgente pour résoudre le problème.
Si les normes sanitaires pour le fonctionnement du puisard continuent d'être violées, il y a un risque d'amende. L'amende maximale pour un puisard sans fond est de 500 roubles. (selon le Code des infractions administratives de la Fédération de Russie, article 6.3. Violation de la législation dans le domaine de la garantie du bien-être sanitaire et épidémiologique de la population).
Dans le même temps, sa taille peut augmenter, en particulier dans les cas où le propriétaire d'un terrain privé ignore les avertissements et les sanctions pas pour la première fois.

Il est nécessaire de surveiller l'état du puisard
En plus d'une amende, qui peut atteindre 500 roubles, le tribunal peut obliger à refaire, déplacer la fosse de vidange ou l'éliminer complètement.
Ceci est pertinent dans les cas où la distance entre le puisard et les voisins dans SNiP est violée.
Compte tenu de cela, il est préférable de procéder initialement à la construction en tenant compte de toutes les normes et distances.

Emplacement du puisard, schéma
Le choix du volume de la fosse
Lors de la construction d'un égout de stockage, il est important de déterminer correctement le volume du réservoir. Pour ce faire, vous devez tenir compte de la nature de l'utilisation de la maison (résidence permanente ou saisonnière), du nombre de membres du ménage, de la fréquence d'utilisation des bains publics, etc.
Pour ce faire, il faut tenir compte de la nature de l'utilisation de la maison (résidence permanente ou saisonnière), du nombre de membres du ménage, de la fréquence d'utilisation des bains publics, etc.
Autrefois, on croyait qu'il fallait prévoir une personne pour un demi-mètre cube du volume de la fosse. Cependant, avec l'avènement d'avantages de la civilisation tels que les machines à laver et autres appareils, ce volume est clairement insuffisant.
Autre question : quelle doit être la profondeur du trou de vidange ?
La réponse dépend, d'une part, de la profondeur des eaux souterraines et, d'autre part, des capacités des camions d'égout.
Car si le réservoir est trop profond, il ne sera pas possible de le nettoyer complètement.
Qu'est-ce qu'une fosse septique
Une fosse septique est un renfoncement particulier dans le sol, destiné à limiter la propagation des déchets. Il s'agit d'une installation locale de traitement des eaux usées, qui est installée dans des endroits où il n'y a pas de système d'égout centralisé.
En 2019, lors de l'installation d'une fosse septique, vous devez être guidé par SP 32.13330.2012. Les normes de cette loi s'appliquent également aux toilettes extérieures dans les maisons privées ou à la campagne, les puisards et les fosses à compost.
Lors de l'équipement d'une fosse septique, une attention particulière doit être portée à son emplacement par rapport à un bâtiment d'habitation et ses dépendances. Et à la fois leur propre et voisin
Les violations lors de l'installation d'une fosse septique entraîneront une contamination du sol. En conséquence, il ne sera pas possible de cultiver des plantes et des légumes destinés à la consommation humaine.
De plus, l'objet peut provoquer la propagation d'une odeur spécifique et d'insectes. Par conséquent, lors de la planification de l'emplacement des objets sur le site, il est tout d'abord nécessaire de déterminer où seront situés la fosse septique, les toilettes extérieures, le compost et le puisard.

























