Vue d'ensemble des chaudières à gaz à double circuit Baxi

Chaudière à double circuit Baksi - gaz, murale, prix, avis et dysfonctionnements

baksi, proterm ou navien, que conseilleriez-vous d'autre pour 100 m².

Si vous avez besoin d'une chaudière bon marché, alors bien sûr Proterm, si vous décidez d'investir dans une chaudière chère, alors bien sûr Vaillant (Proterm, une marque moins chère de ce fabricant). Il est logique d'acheter un baxi uniquement s'il vous est vendu à très bas prix (il y a d'énormes rabais sur eux), des avantages il y a un bon réseau de service, mais les modèles bon marché comme Main For sont des ordures!
Navn est généralement un chaudron temporaire, pour le châtiment sévère des pécheurs ! Tous ceux qui l'ont reçu font faillite pendant l'exploitation et perdent leurs nerfs avec des pannes constantes et régulières, et le service après-vente est réduit à des conseils téléphoniques et à la vente de pièces de rechange très coûteuses par courrier.Par conséquent, de nombreuses personnes jettent Navien sans attendre la fin de la première saison de chauffage.
Les chaudières Viessmann sont de qualité et de fiabilité allemandes absolues, une capacité de survie incroyable prouvée par de nombreuses années de fonctionnement russe, moins elles sont plus chères que tout ce qui précède.

Buderos Allemagne

Ceci est votre variation - pour comparer Baksi avec Navien ... Comme une Opel avec un Zaporozhets, elle conduit les deux, mais comment ...
Si possible - prenez Baksi - d'excellentes chaudières d'une bonne entreprise avec un réseau de service très développé ...

LUNA 3 Confort

Les chaudières de cette série sont équipées d'un panneau à distance avec possibilité de programmation. En option, la communication avec la chaudière peut être organisée via un canal radio (option sans fil). Selon le fabricant, les chaudières de cette série sont équipées d'échangeurs de chaleur primaires améliorés à transfert de chaleur élevé, ce qui augmente l'efficacité énergétique et réduit la consommation de gaz. Une autre caractéristique de cette série est le groupe hydraulique entièrement en laiton et la pompe à économie d'énergie à trois vitesses Grundfos. En un mot, LUNA est le maximum de fiabilité et de confort. Au moment où nous écrivons, le prix public est de 969 EUR pour le modèle 24 kW.

Chaudières au sol Baksi

Parmi les chaudières au sol de la société, les modèles "Baxi" sont présentés:

  • HP mince;
  • mince;
  • puissance.

SLIM HP haute puissance.

La chaudière SLIM est bonne car elle est compacte et un chauffe-eau peut y être connecté. À d'autres égards, il est similaire au modèle SLIM HP.

Les chaudières au sol "POWER HT" sont assez compactes (jusqu'à un demi-mètre de large), mais en même temps l'une des chaudières les plus puissantes. Ils sont utilisés pour chauffer de grandes pièces (par exemple, des magasins).

Le choix d'une chaudière à gaz reste dans tous les cas à l'acheteur.Après avoir évalué tous les avantages et inconvénients de cet équipement de certaines entreprises, vous pouvez facilement choisir la meilleure option.

Quelles séries et quels modèles existent

Parmi les agrégats d'une puissance de 24 kW dans le cadre de La gamme Baxi comprend les modèles suivants :

  • ECO-4s. Structures murales à double circuit de la 4ème génération.
  • Luna-3 240 i. Les appareils sont équipés d'un affichage à cristaux liquides et d'un groupe hydraulique en laiton.
  • Luna-3 Confort. Échantillons muraux équipés d'un panneau numérique de type amovible.
  • ECO-5 Compact (24 et 24F). Appareils de la 5e génération (dernière pour aujourd'hui) avec un hydrogroupe polymère et une automatisation dépendante des conditions météorologiques.
  • PRINCIPAL 5. Unités de 5ème génération, qui sont des appareils de classe économique.
  • ECO quatre. Chaudières à simple et double circuit de la 4ème génération, avec un brûleur turbocompressé et ouvert.
  • Nuvola-3 B40. Unités équipées d'une chaudière de 40 litres.
  • Nuvola-3 Confort. Chaudières à double circuit avec un panneau de commande à distance et une chaudière de 60 l.
  • Maison ÉCO. Unités conçues pour le chauffage d'appartements. Ils ne sont pas disponibles dans la vente au détail, ils ne sont vendus qu'en vrac pour les entreprises qui installent des équipements dans des appartements ou des maisons nouvellement construits.

REMARQUE!
La gamme de modèles est assez large, toutes les séries ont leurs propres différences et caractéristiques. L'utilisateur a la possibilité de choisir la meilleure option pour lui-même.

Vue d'ensemble des chaudières à gaz à double circuit Baxi

Comment choisir une chaudière à gaz Baxi ?

La puissance approximative des chaudières est prise au taux de 1 kW par 10 m2 de surface d'habitation. Cependant, ces calculs sont très approximatifs et ne tiennent pas compte du degré d'isolation et de la perte de chaleur par les fenêtres. De plus, ils ne conviennent pas aux chaudières à double circuit également parce qu'il est nécessaire de fixer la consommation d'énergie pour le chauffage de l'eau.

Les chaudières à double circuit doivent être achetées si la maison n'a pas d'approvisionnement en eau chaude en principe. En cas d'arrêts saisonniers et d'urgence, il est préférable d'acheter un chauffe-eau séparé (débit ou stockage).

Pour l'eau dure, il est conseillé de choisir la série ECO, où l'échangeur de chaleur ne sera pas aussi fortement affecté que dans d'autres modèles.

Série

Les unités à gaz de la marque Baksi sont une combinaison de coût idéal et de qualité proposée, caractérisée par un haut niveau de sécurité et de fiabilité.

Fondamentalement, ils sont destinés à être inclus dans le système de chauffage du circuit. En raison du design élégant de toute la gamme de modèles, ils s'intègrent parfaitement dans tous les intérieurs et se caractérisent par leur facilité de connexion et de configuration.

L'équipement gaz de l'entreprise est représenté par plusieurs modèles principaux:

  • Mince
  • Nuvole ;
  • Luna ;
  • Éco ;

Mince

Vue d'ensemble des chaudières à gaz à double circuit Baxi

Les modèles du système SLIM ont dans leur arsenal :

  1. Échangeur de chaleur en fonte.
  2. Brûleur atmosphérique à deux allures.
  3. Niveau de puissance élevé.

Ces chaudières à gaz garantissent une perte de chaleur minimale, grâce à l'enveloppe isolée en fibre de verre. Dans le même temps, l'unité SLIM est conçue de manière à permettre le raccordement d'un système de chauffage à eau.

Nuvola

Vue d'ensemble des chaudières à gaz à double circuit Baxi

Les modèles NUVOLA sont présentés sur le marché comme des chaudières au sol et murales, qui ont des réservoirs de chauffage d'eau intégrés d'un volume de 40l, 60l, ainsi qu'un échangeur de chaleur primaire en cuivre. Le modèle NUVOLA est conçu pour une circulation d'eau élevée, car le débit moyen est d'environ 900 litres par heure.

Lune

Vue d'ensemble des chaudières à gaz à double circuit Baxi

Les modèles Luna de Baxi se caractérisent par de grands volumes et un affichage numérique spécial.Ces chaudières peuvent être soit accrochées au mur, soit posées au sol, selon les souhaits du consommateur. De plus, le modèle Luna comprend un circuit de chauffage à basse température.

Éco

Vue d'ensemble des chaudières à gaz à double circuit Baxi

Chaudières aux dimensions minimales, compactes et pratiques, avec un haut niveau de puissance. L'avantage d'utiliser ce type est la commodité et la facilité de configuration et d'installation. Les chaudières à gaz ECO sont fournies avec un écran LCD.

Principal

Vue d'ensemble des chaudières à gaz à double circuit Baxi

L'équipement à gaz MAIN de Baxi est considéré comme le meilleur choix pour chauffer un appartement résidentiel ou une maison privée, car il est fabriqué sous une forme pratique et compacte, avec un niveau de puissance élevé et des performances importantes.

Lire aussi :  Chaudière à pyrolyse à faire soi-même: appareil, schémas, principe de fonctionnement

Le choix du modèle optimal de la chaudière à gaz Baksi n'est pas difficile, le plus important est qu'il faut s'appuyer sur les indicateurs de puissance et de productivité par heure, et également porter une attention particulière aux dimensions du modèle. Par exemple, pour un usage domestique, il est préférable de choisir des chaudières de taille minimale ou moyenne avec de petits paramètres afin de les intégrer de manière optimale à l'intérieur.

Par exemple, pour un usage domestique, il est préférable de choisir des chaudières de taille minimale ou moyenne avec de petits paramètres afin de les intégrer de manière optimale à l'intérieur.

Le catalogue de modèles est assez diversifié et comprend des modèles complètement différents en termes de paramètres et d'objectifs. Pour ceux qui ne sont pas versés dans ce domaine, le choix est de surveiller le marché et de lire les avis des clients.

Avantages et inconvénients

Selon les avis des clients utilisant des chaudières d'un fabricant bien connu, les chaudières à gaz Baxi à deux circuits présentent les avantages suivants:

  • longue durée de vie grâce à l'utilisation de matériaux modernes de haute qualité;
  • aucun dommage à l'équipement lors d'une surchauffe ;
  • facilité de réglage des paramètres de fonctionnement de la chaudière ;
  • alimentation en eau chaude rapide grâce aux chaudières intégrées ;
  • haute efficacité;
  • disponibilité de modèles avec différentes puissances, ce qui permet à l'acheteur de choisir la chaudière au coût optimal.

Vue d'ensemble des chaudières à gaz à double circuit BaxiVue d'ensemble des chaudières à gaz à double circuit Baxi

Les inconvénients des équipements de chauffage Baxi sont les suivants :

  • unité électronique faible ;
  • sensibilité à l'eau contenant des sels et des impuretés mécaniques;
  • difficile d'obtenir des pièces de rechange en cas de remplacement.

Buderus Logamax U072-24K

  • chaudière murale à double circuit;
  • équipé d'une chambre de combustion de type fermée ;
  • vase d'expansion - 8 l;
  • puissance - 8-24 kW;
  • le débit d'eau chaude est de 13,6 l/min ;
  • le chauffage de l'eau est possible dans la plage de 40 à 82 °С;
  • dimensions hors tout (H / L / P) - 700/400/300 mm;
  • la masse est de 36 kg;
  • consommation de gaz naturel - 2,8 m³ / h, liquéfié - 2 kg / h;
  • pression de travail - 3 bars;
  • échangeur de chaleur primaire en cuivre, secondaire en acier inoxydable ;
  • Efficacité - 92%.

Description de l'appareil

Un petit modèle original et élégant avec un écran à cristaux liquides et un rétroéclairage sur le panneau central. L'appareil est équipé des fonctions nécessaires au contrôle et au fonctionnement sûr de l'appareil.

Capteurs de contrôle de flamme intégrés, pression, température, débit d'eau. Un filtre à eau froide et un manomètre sont installés à l'entrée.

Vue d'ensemble des chaudières à gaz à double circuit Baxi

L'appareil est équipé d'une pompe circulaire à trois vitesses, d'une vanne à trois voies, d'un purgeur d'air automatique, d'une soupape de sécurité et d'un robinet pour évacuer l'eau.

L'appareil dispose d'une fonction intégrée d'autodiagnostic et de réglage automatique des paramètres de fonctionnement du système, il est possible de connecter un capteur d'alarme.

Avantages et inconvénients

Excellente conception, rentabilité, excellente dissipation de la chaleur, fonctionnement silencieux, assemblage de haute qualité, ne craignant pas la basse pression, l'antigel peut être utilisé à la place de l'eau. Deux échangeurs de chaleur séparés permettent à l'unité d'être utilisée dans des zones à eau dure.

Aucun défaut n'a été trouvé, ce qui a affecté le coût - il est assez important.

Installation et instructions

La chaudière est conçue pour être raccordée à des systèmes fermés à circulation d'eau forcée. Il est installé dans des maisons de différentes hauteurs avec des cheminées centralisées et une superficie allant jusqu'à 250 m².

Après la livraison du matériel, vous devez :

  • vérifier l'intégrité du boîtier, la disponibilité du manuel d'instructions et de la carte de garantie ;
  • assurez-vous, selon les informations sur l'emballage, qu'ils ont apporté exactement l'appareil commandé et configuré pour ce type de gaz ;
  • nettoyer la chaudière des dépôts et de la saleté avec un détergent neutre ;
  • inviter un spécialiste certifié pour l'installation et la mise en service de la chaudière.

En cas de dysfonctionnement ou de panne de l'appareil de chauffage, vous devez contacter un centre spécialisé et n'essayez pas de réparer vous-même la chaudière, sinon vous risquez de perdre la garantie.

Prix ​​des chaudières Buderus Logamax U072-24K

Sur les sites Web et dans les magasins spécialisés dans la vente de produits de cette société, la différence de prix pour ce modèle est assez perceptible. Il est proposé au prix de 32 700 à 37 700 roubles. Par conséquent, avant d'acheter une chaudière de cette marque, afin d'économiser de l'argent, il vaut la peine de passer un peu de temps et de choisir un appareil de chauffage à un prix inférieur.

Car Vous n'êtes pas connecté. Entrer.

Car Le sujet est archivé.

Un peu d'histoire

La plus grande holding européenne BAXI Group a été fondée en Angleterre il y a 150 ans - en 1866. Aujourd'hui, plus de trois douzaines d'entreprises spécialisées implantées sur le territoire des pays d'Europe occidentale lui sont subordonnées :

  • Angleterre;
  • France;
  • Allemagne;
  • Italie;
  • Espagne;
  • Irlande;
  • Danemark.

Chacune des entreprises appartient au secteur de production lié aux équipements de chauffage, mais il existe néanmoins une certaine division. Certaines usines se spécialisent dans les équipements de chaudières et les chauffe-eau, d'autres dans les composants et accessoires, y compris l'automatisation et les radiateurs, d'autres dans les systèmes liés à l'énergie solaire et la quatrième dans les générateurs compacts de chaleur et d'électricité. De plus, les entreprises unies comprennent une unité engagée exclusivement dans le développement de technologies de pointe avec leur introduction ultérieure dans le cycle de production.

Les consommateurs russes connaissent la filiale italienne de BAXI GROUP sous la marque BAXI SPA. L'entreprise de fabrication produit des équipements de chauffage depuis plus d'un demi-siècle, y compris des chaudières à gaz BAKSI, même si l'usine était à l'origine axée sur la production de radiateurs et d'émail, puis de baignoires. L'année de fondation de l'entreprise est considérée comme 1924, l'emplacement est Bassano del Grappa, une ville du nord de l'Italie, et les fondateurs sont la famille Westen d'origine autrichienne. Depuis 1978, l'entreprise a changé de nom plus d'une fois, entrant dans des préoccupations différentes mais spécialisées, et depuis 1999, elle a reçu son nom actuel en rejoignant le GROUPE BAXI. Aujourd'hui, l'usine italienne est la principale entreprise du holding, produisant des générateurs de chaleur au gaz. BAXI SPA a été l'un des premiers à recevoir à juste titre un certificat de qualité international.

Vue d'ensemble des chaudières à gaz à double circuit Baxi

Tout un réseau de magasins d'entreprise et de centres de services a été ouvert en Russie. Ici, vous pouvez vous familiariser avec les produits et la documentation BAKSI, obtenir des conseils et choisir une chaudière à gaz appropriée. L'équipement est certifié selon les normes européennes et russes, ce qui répond pleinement aux exigences du marché moderne.

Caractéristiques des chaudières à gaz à double circuit Baxi

Si vous avez besoin de créer un système de chauffage au gaz fiable dans une maison ou un appartement privé avec la possibilité d'installer un chauffage autonome, de nombreuses personnes choisissent les chaudières Baxi. Le nom de cette marque est connu de millions de personnes dans le monde. Les spécialistes du marketing de l'entreprise ont vraiment réussi à créer la marque la plus célèbre et la plus vénérée, pour laquelle nous les remercions tout particulièrement. Pourquoi les consommateurs vénèrent-ils les produits Baxi ?

Lire aussi :  Chaudière à huile usée à faire soi-même: fabriquer une chaudière maison pour tester

Vue d'ensemble des chaudières à gaz à double circuit Baxi

Des cuivres à double circuit de gaz assurent le chauffage et l'eau chaude de la maison.

  • Assemblage de haute qualité de chaudières de chauffage.
  • Excellente maintenabilité.
  • Disponibilité de modèles pour résoudre tous les problèmes.
  • Excellentes caractéristiques techniques des chaudières produites.
  • Faible taux de rebond.

Les chaudières à gaz à double circuit Baxi ont un haut niveau de fiabilité, ce qui en fait un équipement recherché sur le marché du chauffage. Les chaudières "Baksi" sont choisies non seulement par les acheteurs, mais également par les spécialistes du domaine de l'ingénierie thermique. Ils fonctionnent sans panne, se distinguent par un fonctionnement pratique, ne nécessitent pas d'entretien fréquent, se caractérisent par un faible nombre de pannes et sont adaptés aux conditions de fonctionnement russes.

Les chaudières à gaz à double circuit Baxi sont représentées par une variété de gammes de modèles.Leur conception utilise des échangeurs de chaleur fiables et des brûleurs puissants, et l'utilisation de composants de haute qualité rend les chaudières résistantes aux pannes. Les consommateurs peuvent choisir parmi des chaudières spéciales pour immeubles d'habitation, des modèles muraux avec panneaux de commande à distance, des chaudières avec chaudières externes, des chaudières pour installation extérieure, des chaudières murales à double circuit avec chaudières intégrées, ainsi que des modèles ultra-compacts.

La liste des produits fabriqués comprend également les chaudières à double circuit à condensation. Ils se caractérisent par une efficacité plus élevée, ce qui entraîne des économies de gaz. Les chaudières Baxi sont capables de s'adapter aux conditions de fonctionnement, par exemple, les paramètres de la cheminée et la qualité du gaz, comprennent des chaudières en acier inoxydable intégrées et d'excellents brûleurs avec prémélange du mélange combustible-air. Sont également présentés des modèles de forte puissance et toute une classe de chaudières pouvant fonctionner avec des sources de chaleur alternatives.

En plus des modèles muraux, les consommateurs peuvent choisir parmi les chaudières à condensation au sol Baxi et les chaudières au sol avec brûleurs atmosphériques.

Vue d'ensemble des chaudières à gaz à double circuit Baxi

Les chaudières à condensation reçoivent de l'énergie non seulement de la combustion du gaz, mais l'émettent également des produits de combustion.

Qu'est-ce qui est remarquable dans les chaudières à gaz à double circuit Baxi?

  • Systèmes de contrôle avancés - ils assurent le fonctionnement automatique de l'équipement, économisent du carburant, effectuent des autodiagnostics.
  • Électronique moderne, adaptant instantanément le fonctionnement de l'équipement aux conditions de fonctionnement changeantes.
  • Systèmes électroniques de modulation de flamme - assurent un maintien précis de la température de consigne dans les circuits.
  • Groupes hydrauliques en matériaux composites modernes - garantissent une longue durée de vie de l'équipement.
  • Systèmes de contrôle de la température - empêchent les pannes d'équipement en cas de surchauffe.
  • Des panneaux de commande intégrés et à distance pratiques permettent un réglage pratique des paramètres de fonctionnement de l'équipement.
  • Chaudières intégrées - fournissent de l'eau chaude instantanée.

Chaque nœud ajouté est pensé dans les moindres détails pour assurer un fonctionnement fiable et pérenne des équipements.

Caractéristiques techniques des chaudières au sol Baxi

La chaudière de chauffage Baksi est un appareil moderne et de haute technologie, dont l'assemblage utilise les dernières technologies et des matières premières respectueuses de l'environnement. Aujourd'hui, cette marque produit des chaudières électriques montées et au sol ; les unités à circuit unique qui ont des chambres de combustion ouvertes et fermées ; et chaudières électriques à double circuit.

Chaque chaudière dispose d'un excellent système d'automatisation et d'un capteur qui indique la température. La sécurité de ce produit est supérieure à celle de nombreux autres fabricants. Les chaudières de chauffage Baxi sont faciles à utiliser et assez faciles à installer. Et le rapport qualité/prix plaira particulièrement à ses clients.

Chaudière Baxi - caractéristiques techniques (unité au sol) :

  • La chaudière de chauffage à condensation peut fonctionner avec du gaz réduit.
  • Vous pouvez régler la température selon deux modes : 30-85˚ et 30-45˚ (la deuxième option est utilisée pour le chauffage par le sol).
  • Le capteur intégré peut également être installé sous la température de la rue.
  • La température est maintenue automatiquement à la fois dans le système de chauffage et dans la chaudière.
  • Vous n'aurez plus de problèmes de congélation des liquides, ainsi que d'eau de condensation, grâce au système antigel intégré.

La chaudière de chauffage au sol peut être utilisée pour les maisons privées, les datchas, les chalets. Le raccordement de la chaudière est facile.Il est très facile à utiliser et aussi facile à attacher. La chaudière Baxi au design élégant et aux dimensions compactes décorera n'importe quel intérieur.

Vue d'ensemble des chaudières à gaz à double circuit Baxi
Riz. 1 Unité à gaz au sol "Baksi Slim"

La chaudière Baxi fonctionne mieux au gaz naturel. C'est un moyen plus abordable et acceptable pour tous les citoyens à ses dépens. L'efficacité de la chaudière de chauffage Baksi est de près de 90%. C'est de loin le choix le plus rationnel pour chauffer votre maison.

Il existe encore de nombreuses caractéristiques techniques des chaudières Baxi. Parmi ceux-ci, on peut noter: la chaudière électrique Baksi peut fonctionner dans toutes les conditions, car elle est fabriquée conformément aux normes d'utilisation modernes. Si la lumière est éteinte chez vous, vous pouvez la connecter au générateur - et le problème sera résolu. Un générateur est indispensable, car en hiver, vous ne voulez pas geler sans chauffage.

La chaudière Baxi fonctionne de manière stable et régulière, même malgré les fluctuations de la pression du gaz. Le système de contrôle vous permettra de régler correctement le fonctionnement de la chaudière (température et pression dans le système).

Les chaudières à condensation au sol Baxi sont équipées de capteurs conçus pour un fonctionnement sûr. S'il n'y a pas de poussée qui contrôle le débit de gaz, la chaudière Baxi l'éteindra immédiatement. Grâce à un si bon fonctionnement de cet appareil, il n'y aura pas d'effet de condensation.

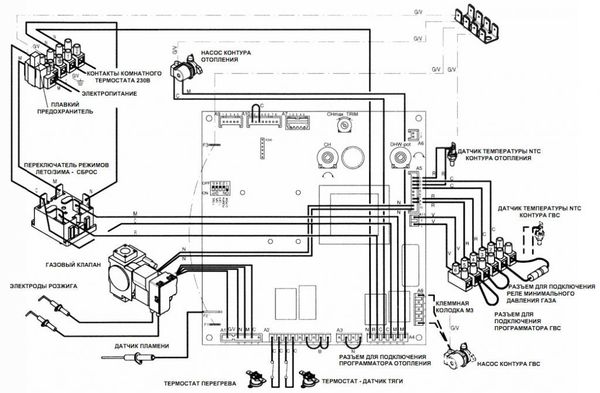
Dispositif

Le dispositif des unités ne présente pas de différences significatives par rapport aux analogues d'autres fabricants ou aux schémas généralement acceptés.

Les chaudières Baksi Slim se composent des unités suivantes :

  • Brûleur à gaz de type ouvert ou fermé.
  • Échangeur de chaleur de type sectionnel en fonte.
  • Pompe de circulation.
  • Vanne à trois voies.
  • Vase d'expansion.
  • Souffleur turbo.
  • Tableau de commande et système de capteurs d'autodiagnostic.

Le fonctionnement de la chaudière est basé sur le processus de chauffage du liquide de refroidissement et d'organisation de sa circulation. Le chauffage est effectué dans un échangeur de chaleur, où l'OV reçoit l'énergie thermique de la combustion des gaz.

Le liquide de refroidissement chaud traverse une vanne à trois voies (unité de mélange), où un flux de retour plus froid lui est mélangé dans une certaine proportion.

Il s'avère que l'humidité relative de la température souhaitée est envoyée au système. L'eau chaude est fournie aux points de puisage après avoir traversé l'échangeur de chaleur.

Sa température dépend de l'intensité de l'analyse, plus le robinet est ouvert, plus il fait froid.

Vue d'ensemble des chaudières à gaz à double circuit Baxi

Comment sont disposées les chaudières à double circuit Baksi

Les chaudières à double circuit Baxi sont conçues pour chauffer l'eau des circuits de chauffage et d'eau chaude. En fait, de telles unités sont une modification améliorée à circuit unique, mise en œuvre avec une chaudière ECS sous la forme d'un échangeur de chaleur conventionnel ou bithermique. Dans le premier cas, le transfert de chaleur dans le circuit ECS se produit avec un liquide de refroidissement chauffé provenant de la chaudière de chauffage.

Vue d'ensemble des chaudières à gaz à double circuit Baxi

L'échangeur de chaleur bithermique ne se démarque pas de l'extérieur d'une chaudière à chaudière standard. Seuls à l'intérieur les surfaces de chauffage pour le chauffage et l'eau chaude sont séparées par des tubes d'une configuration complexe, semblable à un losange.

L'eau se déplace le long du contour extérieur pour le chauffage et à l'intérieur du losange - pour l'alimentation en eau chaude. Cette conception élimine plus efficacement la chaleur du milieu chauffant, mais pose des problèmes lors du nettoyage des surfaces du tartre.

Lire aussi :  Réparation de chaudière à gaz : un aperçu des pannes typiques et comment les réparer

Par conséquent, pour de tels appareils, il est obligatoire d'installer des filtres pour la purification préalable de l'eau d'appoint avec une fonction adoucissante.

Avantages et inconvénients

Les avantages des chaudières à double circuit Baxi incluent:

  • Organisation du chauffage et de l'alimentation en eau chaude à l'aide d'une seule installation sans qu'il soit nécessaire de connecter des appareils supplémentaires.
  • Assemblage de haute qualité, respect de toutes les normes européennes.
  • Matériel respectueux de l'environnement.
  • Adaptation aux conditions technologiques russes et aux caractéristiques climatiques.
  • La capacité de déterminer et de signaler indépendamment l'occurrence de pannes ou de pannes des nœuds d'installation.
  • Rentabilité, consommation de gaz relativement faible avec un travail efficace et actif.

Les inconvénients sont :

  • Dépendance à la disponibilité de l'électricité, à la qualité de l'eau.
  • Le coût élevé des chaudières et des pièces détachées.
  • L'impossibilité de remplacer les pièces par des analogues d'autres fabricants.

REMARQUE!

Les avantages et les inconvénients sont inclus dans les caractéristiques de conception de toutes ces installations, à quelques exceptions rares et épisodiques.

Types et séries

Le fabricant Baxi dispose d'un grand volume de chaudières à gaz, murales et au sol. Les murales, le plus souvent choisies pour les maisons individuelles, sont produites en trois lignes principales, appelées Prime, Eco3 et Luna.

Les chaudières de chauffage de la série Luna sont équipées de deux systèmes importants : l'autodiagnostic et la modulation électronique. De plus, il existe deux réglages de température différents, ce qui vous permet d'adapter le travail aux conditions existantes. Les appareils sont à double circuit et leurs prix sont tout à fait acceptables.

Les chaudières de la série Prime appartiennent à la classe économique. Ils disposent d'une chambre de combustion fermée en matériaux composites, ce qui contribue au fonctionnement quasi silencieux de l'appareil.Les unités Prime sont à condensation, disposent d'un échangeur de chaleur biothermique qui réduit la consommation de gaz et de systèmes utiles intégrés : diagnostics et automatisation qui répondent aux fluctuations de température à la fois sous le toit et à l'extérieur.

La série Eco3 est également compacte, efficace et fiable. Ils sont capables de continuer à fonctionner efficacement avec une forte baisse de pression et de réguler automatiquement la température de l'eau. Ils sont satisfaits d'un prix décent.

Les modèles modernes de chaudières Eco Four et Luna-3 Comfort sont très populaires. Les deux unités peuvent être avec une chambre de combustion ouverte ou fermée, à l'intérieur de laquelle un échangeur de chaleur en cuivre est placé. Eco Four démontre des performances de 14 à 24 kilowatts. Il dispose d'un réservoir de stockage d'une capacité de 6 litres et d'un système de contrôle automatique coordonné avec une sonde de température extérieure. Une telle chaudière peut également être connectée à d'autres appareils, tels qu'une minuterie ou un thermostat. Il est protégé des variations dues aux changements de température et est équipé d'un détecteur de fumée. En fait, il s'agit d'une chaudière Baxi standard à tous égards, à l'exception de la puissance - c'est l'appareil le moins puissant de toute la marque.

Luna-3 Comfort a une capacité de 24, 25 et 31 kilowatts. La capacité de stockage peut être de 8 ou 10 litres et l'appareil lui-même est équipé d'une automatisation en fonction des conditions météorologiques. Il convient de préciser que le kit comprend un panneau numérique qui peut être retiré et placé à la fois sur le corps de la chaudière et ailleurs.

Séparément, il convient de parler des modèles de la série Main, dont l'un des plus célèbres sur le marché intérieur était le Main Four, qui a été abandonné depuis 2017. Soit dit en passant, le numéro dans le nom des chaudières Baxi indique à quelle génération appartient le modèle.Un tel appareil a une taille très compacte - il peut être placé dans presque n'importe quel espace, même extrêmement limité. Il existe deux options d'alimentation - 18 et 24 kilowatts, ce qui n'est pas considéré comme un indicateur exceptionnel. De plus, il y a un écran et une unité de commande à bouton-poussoir pour la chaudière. Selon les critiques, cela rend le processus d'utilisation de la chaudière très confortable.

Il a été remplacé par le modèle Main Five de la prochaine génération. L'appareil est complètement le même que la version précédente, mais en plus il est équipé d'un système de tirage dans la cheminée et de quelques ajouts supplémentaires.

Les chaudières à gaz murales Baxi sont également à double circuit et à circuit unique. Les modèles à double circuit sont chargés d'effectuer deux tâches: chauffer la maison et fournir de l'eau chaude. Les deux tâches sont effectuées avec succès et l'utilisation d'eau chaude n'affecte en rien la chaleur du système de chauffage. Les chaudières à circuit unique ont une faible puissance et ne sont responsables que du chauffage. Cependant, une chaudière peut être connectée à un tel appareil et résoudre ainsi le problème de l'eau chaude.

C'est intéressant: Linoléum hétérogène - commercial, domestique, sportif

Caractéristiques

Les acheteurs doivent porter une attention particulière au fait que les chaudières à gaz Baxi, dont les caractéristiques techniques sont presque identiques parmi certains modèles, présentent encore des différences fondamentales. Les différences peuvent être :

  • Le type de chambre de combustion (qui peut être ouverte ou fermée).
  • Type de capot (peut être turbocompressé ou conventionnel).

Sans exception, toutes les chaudières sont équipées d'un échangeur de chaleur, d'une pompe de circulation, d'un vase d'expansion. Les chaudières ont la capacité de régler la température des porteurs pour les deux circuits.

La température de l'eau dans le deuxième circuit est chauffée entre 35 et 45 degrés.Des informations sur tous les paramètres sont affichées sur l'écran numérique. De ce qui précède, nous pouvons conclure que les chaudières à gaz Baksi, dont les caractéristiques techniques sont les plus axées sur le confort d'utilisation, deviendront des assistants fiables pour les propriétaires, au fonctionnement intuitif.

En analysant les informations sur ces chaufferies, il semble que la chaudière Baksi soit totalement dépourvue de dysfonctionnements, même potentiels. Que cela soit vrai ou non dépend de chaque cas spécifique d'utilisation de cet appareil, des conditions dans lesquelles il fonctionne et de la rapidité de l'entretien.

Quelle est la différence entre les chaudières murales et au sol ?

Il n'y a pas de différence fondamentale dans la conception des chaudières murales et au sol

Mais, compte tenu de la différence des conditions d'installation, on peut remarquer une différence significative dans les exigences de conception.

Accrocher l'appareil au mur pose certaines conditions, exigences de capacité portante du mur, limite la chaudière en termes de poids.

L'échantillon de sol peut être fabriqué à partir de matériaux plus durables et plus lourds, des nœuds de haute qualité et massifs peuvent être installés.

En conséquence, une telle liberté de restrictions vous permet d'augmenter la puissance et la productivité de l'unité, d'augmenter son efficacité.

Les chaudières au sol Baxi sont conçues pour chauffer une surface beaucoup plus grande que les installations murales.

Ils sont capables de chauffer des locaux industriels ou publics jusqu'à 500-600 m2, ce que les chaudières murales ne peuvent pas.

Vue d'ensemble des chaudières à gaz à double circuit Baxi

Évaluation
Site sur la plomberie

Nous vous conseillons de lire

Où remplir la poudre dans la machine à laver et combien de poudre verser