- Avantages et inconvénients des réservoirs en plastique
- Instructions pour la fabrication de puisards étanches et de filtration
- Construire un trou de drainage
- Le principe de fonctionnement d'une fosse sans fond
- Calcul des volumes
- Construction d'un réservoir d'eaux usées
- Calcul des volumes
- La conception et le but du puisard
- Une responsabilité
Avantages et inconvénients des réservoirs en plastique
Le puisard est un réservoir de stockage pour la collecte et le pompage ultérieur des effluents provenant de la maison par des conduites d'égout. L'utilisation de matériaux polymères pour la fabrication de tels réservoirs de stockage d'égout est due à la faisabilité économique.
Le coût des conteneurs et du polypropylène est 3 à 5 fois inférieur à celui des analogues fabriqués à partir des mêmes anneaux de béton ou de béton monolithique.
D'excellentes caractéristiques de performance des conteneurs en polymère ont été trouvées en raison des propriétés du matériau utilisé pour leur fabrication. Le polypropylène est un polymère thermoplastique d'une densité de 0,9 g/cc.
Il ne se ramollit qu'à une température de + 140 ° C, grâce à quoi il est capable de supporter calmement, sans se déformer, les fluctuations de la température ambiante.
Les composés polymères sont des matériaux chimiquement résistants.
Parmi les avantages indéniables des réservoirs de stockage en plastique, il convient de souligner les qualités suivantes :
- haute résistance;
- faible perméabilité aux gaz et à la vapeur;
- résistance aux flexions répétées et aux chocs légers ;
- la capacité de restaurer spontanément la forme après des effets de déformation ;
- excellente résistance à l'usure, augmentant avec l'augmentation du poids moléculaire;
Les puisards en plastique correctement installés sont réputés pour leur longue durée de vie. Sous réserve de la technologie d'installation et du bon entretien de la structure, elle peut durer plus d'un demi-siècle.
Mais l'argument décisif dans la construction de puisards avec l'utilisation de réservoirs d'eaux usées en plastique est leur étanchéité. Toutes les odeurs et fumées désagréables restent à l'intérieur de la structure sans altérer l'environnement.

En raison de la grande étanchéité du réservoir et de l'absence de joints de surface, les eaux usées entrant dans le réservoir restent à l'intérieur, sans pénétrer dans le sol et sans polluer les eaux souterraines.
Mais le faible poids de la structure peut servir non seulement d'avantage, mais aussi d'inconvénient. Au fil du temps, sous l'influence de la pression du sol qui l'entoure, un conteneur léger peut simplement être poussé à la surface.
Pour éviter l'apparition de cette situation, le conteneur est installé sur un support solide constitué d'une dalle en béton armé et fixé sur celui-ci.

Certains utilisateurs qui ont installé des réservoirs de déchets en plastique dans leurs zones notent que de telles structures nécessitent une manipulation prudente lors du processus d'installation. Étant donné que toute puce ou fissure formée en violation de la technologie d'installation rend le fonctionnement de la structure inacceptable.
Instructions pour la fabrication de puisards étanches et de filtration
Après avoir sélectionné la zone pour l'emplacement du réservoir de vidange et avoir effectué tous les calculs, les travaux de terrassement peuvent commencer.À l'aide d'engins de terrassement ou manuellement, une fosse aux dimensions requises est préparée. Habituellement, une excavatrice est impliquée pour de tels événements, mais les spécificités du site ne permettent pas toujours à un équipement spécial de se rendre à l'endroit requis.
Dans une telle situation, vous pouvez appliquer l'ancienne méthode éprouvée - installez un anneau en place et commencez à ramasser le sol sous les murs avec une pelle
Il est important de contrôler le niveau du produit. Après avoir nivelé la coupe supérieure de l'élément avec le niveau du sol, un autre anneau est mis en place et le prélèvement de la terre se poursuit de la même manière
Pour fabriquer vous-même un puisard, vous devrez préparer les matériaux pour les murs, un panneau de coffrage et préparer les composants suivants:
- sable et ciment de la qualité requise pour mélanger la solution;
- pierre concassée et gravats pour la fabrication d'une couche de filtration;
- un renfort ou une barre sera utile pour aménager la couverture;
- coin ou métal approprié pour la fabrication d'une trappe avec un cadre;
- matériaux d'imperméabilisation;
- récipient et seaux appropriés pour la solution ;
- outils de maçon;
- fil à plomb, cordon de construction et niveau ;
- ensemble de baïonnette et pelle.
Lorsque vous travaillez à grande échelle, vous pouvez louer ou demander à vos voisins une bétonnière.
Construire un trou de drainage
Pour commencer, nous déciderons du volume d'un puisard à construire. Le calcul est basé sur le nombre de membres de la famille. Chacun d'eux devrait être de 0,5 m3. Lors du calcul, vous devez également tenir compte du fait que votre famille peut s'agrandir. Par conséquent, généralement pour une famille de 4 à 5 personnes, vous avez besoin d'une fosse de 8 m3.
Supposons que la maison dispose de chauffe-eau fonctionnant au fuel ou à l'électricité, auquel cas chaque membre de la famille consommera 150 litres d'eau par jour, si le chauffe-eau fonctionne au gaz, alors ce volume augmentera de 30 litres.
Ainsi, il s'avère qu'une famille ordinaire peut dépenser 600 à 700 litres, soit près de 1 m3. Dans le cas où la famille habite en permanence dans la maison, vous devrez appeler un camion d'égout plusieurs fois par mois, ce qui coûte très cher.
Par conséquent, considérez attentivement la profondeur de la fosse de drainage qui vous conviendra.

Fosse de drainage en anneaux de béton
Disposez les murs de la fosse en pierre, en brique ou en béton, une fosse de drainage en anneaux convient également, enduisez-les de mortier de ciment, repassez-les et recouvrez d'une couche de bitume.
En principe, le bois peut également être utilisé pour les murs, mais il est extrêmement rarement utilisé. Choisissez uniquement des planches denses bien calfeutrées et recouvertes d'une double couche de bitume.
Isolez les murs extérieurs avec une bonne couche d'argile. La couche doit avoir une épaisseur de 250 à 300 mm et être soigneusement compactée. bas dans le trou de vidange doit être fait incliné vers la trappe. Au fond, vous devez également déposer de l'argile en couche épaisse, des planches sont posées sur le dessus ou du béton est coulé.
Pour le chevauchement, vous pouvez utiliser des boucliers en bois gainés de matériau de toiture, mais il est préférable qu'ils soient en béton armé. Une trappe d'un diamètre de 70 cm doit être installée au plafond.
Le plafond doit également être isolé avec de l'argile, puis recouvert de terre. La trappe de la fosse de vidange doit être double: la première est au sol, la seconde au ras du sol.Entre les couvertures, vous devez créer une couche d'isolation thermique mousse ou laine minérale.
Il existe souvent des fosses de drainage - dont la conception est réalisée sous la forme d'un puits, dont les piles sont constituées d'anneaux en béton prêts à l'emploi. Ils installent des tuyaux presque sous le plafond, ce qui contribue à augmenter le volume utilisable.
Il sera beaucoup plus facile de savoir à quel point la fosse est pleine si vous y installez un indicateur à flotteur, qui indique le niveau de remplissage. Le fond ne doit pas être situé à plus de trois mètres sous le niveau du sol, sinon la machine à eaux usées ne pourra pas le pomper complètement.

fosse septique
Les contenants prêts à l'emploi en plastique sont considérés comme plus hermétiques. De plus en plus, les Eurocubes sont utilisés pour l'installation de réservoirs de sédimentation dont le volume est de 1000 litres. Ces cubes sont fabriqués sous la forme de réservoirs en plastique enfermés dans une caisse en métal et situés sur une palette en bois ou en plastique.
Le plus souvent, ils sont utilisés pour transporter des substances liquides, mais ils peuvent également être installés dans une fosse de vidange.
Dans le chevauchement de tout entraînement, il est impératif d'installer une colonne montante de ventilation dont le diamètre doit être d'au moins un mètre. Il doit être affiché au-dessus de la marque d'urbanisme de 7 mètres. L'intérieur du réservoir doit être rincé de temps en temps avec un jet d'eau.
Une fois le puisard terminé, vous devez l'étirer et poser les tuyaux d'égout de vos propres mains. Les tuyaux en PVC les plus couramment utilisés. Les tuyaux doivent être isolés. Dans le cas où le pipeline est installé plus bas que le sol ne gèle, il se peut qu'il ne soit pas isolé.
Ainsi, une fosse de vidange à faire soi-même dans une maison privée sert de lieu de stockage jusqu'à ce qu'elle soit pompée par une machine à eaux usées. Habituellement, la voiture visite le site deux fois par an, mais peut venir deux à quatre fois par mois.
Le principe de fonctionnement d'une fosse sans fond
Le cloaque est un réservoir de déchets gris de l'activité humaine, c'est-à-dire les effluents générés lors des activités ménagères, de la cuisine et de la prise de mesures d'hygiène.
Elle est disposée à une certaine distance (définie par les normes sanitaires) de la maison. Pour installer un tel égout, vous devez creuser un trou, renforcer et protéger ses murs de l'humidité, installer un plafond supérieur et également amener un tuyau d'égout au réservoir.

Dans les puisards sans fond, la partie inférieure n'est pas scellée. Un filtre à sable et gravier y est installé, à travers lequel les effluents liquides s'infiltrent lentement dans le sol, où ils sont finalement nettoyés.
Les eaux usées pénètrent dans le réservoir et le chevauchement protège de manière fiable les autres des odeurs désagréables. Le composant liquide décanté de la masse de déchets s'infiltre dans les couches de sol sous-jacentes et les inclusions solides se déposent à la surface du filtre à sable et à gravier.
Au fil du temps, le réservoir se remplit de sédiments solides insolubles et le contenu doit être évacué. Pour ce faire, utilisez une machine à eaux usées spéciale, bien qu'un petit trou puisse être nettoyé avec un seau ordinaire.
Les effluents à l'intérieur de la fosse changent légèrement de composition avec le temps. En partie, ils sont traités par des micro-organismes, les fractions solides se transforment en précipité et la partie liquide est séparée.Afin de réduire le nombre de drains, afin d'utiliser le moins possible les services d'égouts, la fosse est réalisée «sans fond».
Les parois du conteneur pour les drains gris sont soigneusement scellées et un espace avec de la terre est laissé au fond. Au-dessus du sol, un filtre est fabriqué à partir de matériaux naturels : sable, pierre concassée et gravier. La partie liquide de l'effluent s'infiltre lentement dans le sol et les fractions solides restent à l'intérieur du réservoir d'égout.
Les eaux usées, passant à travers le filtre, reçoivent une purification supplémentaire. Enfin, les déchets liquides sont traités dans le sol à l'aide de micro-organismes qui y vivent.
Afin d'accélérer et d'améliorer le processus de traitement, des agents biologiques sont ajoutés à la fosse, basés sur l'action de bactéries naturelles. Des préparations similaires sont également utilisées à l'intérieur des puisards scellés de stockage pour effectuer un traitement biologique des eaux usées et réduire le volume des boues.
La conception d'égout "sans fond" est très pratique. Il vous permet d'éliminer la partie liquide de l'effluent de manière naturelle et sûre. En conséquence, la capacité se remplit plus lentement et il n'est pas si souvent nécessaire de payer les services de camions aspirateurs.
Une variante intéressante d'une fosse sans fond est un système de post-traitement sous la forme d'un puits filtrant. Il est installé après la fosse septique, dans laquelle s'effectue le traitement primaire des eaux usées.
Un puisard sans fond peut jouer le rôle d'une partie de la structure, qui se compose de deux chambres: étanche et perméable
Les deux sections sont reliées par un tuyau de trop-plein. Tout d'abord, l'effluent pénètre dans la section d'égout scellé.
Ici, les déchets se déposent, les fractions solides se déposent au fond, les impuretés techniques légères s'accumulent au sommet, et les soi-disant « drains gris », c'est-à-direl'eau purifiée des contaminants répertoriés atteint le niveau de débordement et se déplace dans un récipient sans fond. Les eaux usées sont filtrées et évacuées dans le sol, comme décrit précédemment.
L'utilisation de micro-organismes spéciaux transforme la conception en une fosse septique presque à part entière, qui fonctionne sur la base de principes similaires.
Il est logique de faire une telle structure à deux ou même trois chambres uniquement pour une maison, en où vivent un nombre important de personnes, dans le cadre duquel il est prévu de recevoir un grand volume d'effluents. Et pour un chalet d'été, vous pouvez aménager un puisard relativement petit.
Calcul des volumes
Le volume du puisard est un paramètre important dont dépendent l'efficacité du système d'égout et la fréquence de nettoyage des drains. Il est calculé en fonction du nombre de personnes vivant dans la maison. Si nous parlons d'une option de pays, la moyenne arithmétique des personnes séjournant dans le bâtiment est prise en compte. Par exemple, 4 personnes vivent dans un chalet à l'année : 3 adultes et 1 enfant.
Le principe de fonctionnement du réservoir d'eaux usées
Conseil d'Expert:
En règle générale, 0,5 mètre cube de déchets est accepté pour 1 adulte, moitié moins pour un enfant. Si des appareils consommant de l'eau sont raccordés au drain, ils sont également pris en compte. Dans notre exemple, ils ne sont pas connectés.Il s'avère que 3 * 0,5 + 0,25 = 1,75 mètre cube d'eaux usées se fondra dans le puisard par jour. La valeur résultante est toujours arrondie. Cela aidera à éviter le remplissage excessif des réservoirs, si nécessaire, sélectionnez le volume approprié du conteneur fini. Dans notre cas, la valeur de 2 mètres cubes est prise.
Le volume du réservoir doit être de 3 fois la quantité quotidienne de déchets. Donc, 3*2=6.Le volume optimal du réservoir pour une famille de trois adultes et un enfant sera de 6 mètres cubes.
Pour l'équipement du système d'égout d'une maison de campagne, un schéma différent est utilisé. Le plus souvent, les familles nombreuses ne vivent pas à la campagne, mais elles viennent quelques jours pour se détendre, récolter ou nettoyer le jardin. Vous ne pouvez pas effectuer de calculs, mais simplement équiper le drain, dont la capacité sera comprise entre 1 et 2 mètres cubes.
mine à ciel ouvert
Pourquoi calculer le volume :
- Cela est nécessaire pour la sélection d'une conception appropriée du puisard. Il existe deux types de drains : ouverts et fermés. Les systèmes ouverts sont plus faciles à organiser et à entretenir, mais ne conviennent que pour le traitement des eaux usées jusqu'à 1 mètre cube. Les fermés sont plus pratiques, car ils sont capables d'absorber plus de déchets et sont plus sûrs pour l'environnement ;
- S'il est incorrect de calculer le volume d'eaux usées dans un réservoir ouvert, il fera face à son travail beaucoup plus lentement qu'il ne le devrait. De plus, les effluents contamineront les sols et les eaux souterraines.
Remplir le puisard avec de l'eau souterraine
Lors du calcul du volume requis, il est également nécessaire de prendre en compte le niveau des eaux souterraines.Dans les zones où elles sont proches de la surface de la terre, la fosse peut déborder en raison de leur augmentation.
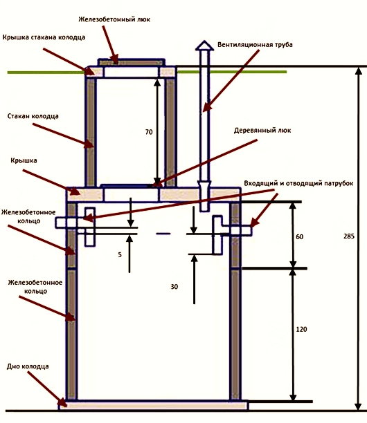
Construction d'un réservoir d'eaux usées
La conception du puisard dépend des caractéristiques typiques du réservoir et du matériau utilisé dans sa construction. L'algorithme des travaux de construction comprend le creusement d'une fosse dont la profondeur est déterminée par le niveau des eaux souterraines. En règle générale, il ne dépasse pas 3 à 4 m.
La deuxième étape est liée à la préparation du fond.Elle est réalisée même lorsqu'un caisson étanche en plastique ou en métal est installé. Les fosses de filtration nécessitent de remplir le fond d'une couche de granit concassé avec une combinaison de galets de grandes et petites fractions.
La roche calcaire est moins utilisée, car elle n'a pas une résistance suffisante et prédispose à un envasement rapide. Le fond du récepteur hermétique des eaux usées, basé sur l'installation cohérente d'anneaux en béton armé, est coulé avec une couche de béton de 15 à 20 cm d'épaisseur, donnant une résistance supplémentaire au treillis métallique ou au cerclage de renforcement.

L'excavation maximale des eaux usées lors du pompage d'un puisard nécessite une légère pente de la surface inférieure du lecteur. Cette circonstance permet à la machine d'égout de ramasser complètement la suspension limoneuse. Le dispositif de décantation suppose une structure cylindrique ou rectangulaire avec un plafond placé sur le dessus avec un trou technologique pour le pompage.
La construction d'une fosse en brique permet une configuration conique en forme de bouteille à goulot fin, sur laquelle est fixée une trappe de visite. L'entrée de la conduite d'égout est en dessous du niveau de gel du sol pour une zone climatique spécifique, sinon la communication technique est en outre enveloppée de matériaux calorifuges. Le tuyau de dérivation est lancé à l'intérieur et couronné d'un branchement, ce qui exclut la destruction de la paroi opposée par le jet du liquide utilisé.
Pour un fonctionnement sûr et sans problème, une fosse de vidange dans une maison privée est équipée d'un conduit de ventilation. La hotte empêche la concentration de vapeurs toxiques et explosives dans le réservoir de stockage.La communication avec l'atmosphère nivelle le vide qui se produit dans la canalisation d'égout lors d'une utilisation intensive, ce qui évite l'envasement de la canalisation d'évacuation.
Hauteur et diamètre du tuyau du ventilateur dépend de la taille du puisard et de la rose des vents. Le choix d'un lieu pour la construction d'un puisard, quelle que soit sa conception, devrait exclure les inondations par les eaux pluviales et de fonte. Le volume de la chambre de travail de l'entraînement est calculé sur la base des exigences réglementaires - 1,2 m³ par membre de la famille. Ainsi, pour une famille de quatre personnes, une fosse de vidange d'une capacité de cinq cubes est installée.
Calcul des volumes
Pour calculer le volume d'un réservoir de type drainage, vous pouvez utiliser la formule suivante: V \u003d (Vn× N)×3, désignations :
- V est le volume du réservoir de type drainage pour les eaux usées ;
- Vn - le volume d'eau consommé par une personne au cours de la journée, il varie de 0,15 à 0,2 m3 ;
- N - le nombre de personnes vivant dans une maison de campagne ou dans une maison privée.
Le coefficient 3 est introduit à partir de la discrétion que la capacité du réservoir doit être trois fois la consommation d'eau quotidienne.
Après avoir effectué le calcul, nous vous recommandons de faire une marge d'au moins 20%. Par exemple, quatre personnes vivent dans une maison, le calcul sera donc le suivant : V \u003d (0,2 × 4) × 3 \u003d 2,4 m3. Nous ajoutons une marge de 20% et obtenons le résultat selon lequel le réservoir doit avoir un volume d'au moins 2,88 m3.
Notez qu'avec le temps, un puisard sans fond nécessitera toujours un nettoyage, mais cela n'a pas besoin d'être fait aussi souvent que dans le cas où une conception scellée est utilisée.
La conception et le but du puisard
Les puisards, comme les fosses septiques, servent à recueillir les eaux usées.Mais ce sont des structures primitives qui ne sont pas capables de purifier le liquide.
Dans les réservoirs de stockage, les déchets ne se décomposent que partiellement, contrairement aux COV, où les effluents sont divisés en déchets solides et liquides, qui sont ensuite clarifiés et atteignent une pureté de 60 à 98 %.
Galerie d'images
Photo de
Un puisard est la variante la plus simple d'un point d'égout de stockage, qui a récemment été le plus souvent construit à partir d'anneaux en béton ou en béton armé.
Le volume du puits d'égout puisard est calculé en fonction du nombre de personnes vivant dans la maison. Une large gamme d'anneaux vous permet de les choisir pour un périphérique de stockage de toute taille
Les puits d'égout en béton, conçus pour remplir les fonctions d'un puisard, sont construits en installant séquentiellement des anneaux les uns sur les autres
Les anneaux pour la construction d'un puisard d'égout peuvent être installés à l'aide d'équipements de construction ou manuellement
La version améliorée du puisard consiste à y connecter un puits avec un fond filtrant. Dans un tel système, les eaux usées décantées sont rejetées dans le sol, de sorte que les camions aspirateurs sont beaucoup moins susceptibles d'être appelés.
Avec une augmentation des composants d'un système d'égout indépendant, le degré traitement des eaux usées augmente. Dans de telles structures, les deux premières chambres avec un fond scellé, la troisième - avec un filtre
Quel que soit le nombre de puits séparés que comprend le système d'égouts, chacun d'eux est fourni avec son propre trou d'homme pour l'entretien.
Les puisards constitués d'anneaux en béton sont remplis jusqu'à la trappe. Ce n'est que par sa présence qu'il est possible de déterminer de l'extérieur la présence de puits d'égout sur le site
Puisard d'anneaux en béton
égout objet pour grand familles
Principe de construction modulaire
L'utilisation de la mécanisation à petite échelle
Organisation d'un puisard à débordement
Objet d'égout en trois dimensions
Installation d'une trappe au-dessus d'un puits d'égout
Puits d'égout dans la zone suburbaine
Tous les types de puisards peuvent être divisés en deux catégories :
- conteneurs de stockage scellés;
- fosses de vidange avec fond filtrant.
Pour les utilisateurs, 2 différences sont importantes - le dispositif du fond du réservoir et la fréquence d'évacuation des déchets. Le premier type retient tout le volume des eaux usées, il est donc vidé assez souvent, une fois toutes les 1 à 2 semaines.
Pour le deuxième type de fosses, les camions aspirateurs sont moins souvent appelés, car le réservoir se remplit un peu plus lentement. Une partie du liquide s'infiltre à travers une sorte de filtre qui remplace le fond, et pénètre dans le sol.
Schéma du cloaque le plus simple. Habituellement, il est conçu de manière à ce que le volume du réservoir soit suffisant et que les masses de drainage ne dépassent pas le tuyau d'égout.
À première vue, la deuxième option est plus acceptable, mais elle ne convient que pour le traitement des eaux usées grises, et un certain nombre de facteurs doivent être pris en compte lors de sa construction :
- respect des normes sanitaires;
- le type de sol;
- présence et localisation des aquifères.
Si le sol de la zone sélectionnée est argileux, incapable d'absorber rapidement l'eau, il est inutile de faire un fond filtrant. Il en va de même pour les aquifères - il existe un risque de contamination et de perturbation de l'environnement.
Il existe de nombreuses solutions pour organiser les puisards: ils construisent des structures en briques, pneus, béton. Les structures en béton et les conteneurs en plastique prêts à l'emploi sont considérés comme les plus fiables.
Les réservoirs en béton, créés en érigeant des coffrages et en coulant, sont plus difficiles à construire que les analogues d'anneaux prêts à l'emploi, sur lesquels nous nous attarderons plus en détail.
Schéma de vidange fosses avec fond filtrant. La prise d'air est retirée le plus haut possible afin que l'odeur désagréable caractéristique des réservoirs de stockage d'égout ne perturbe pas le confort de vie
Un puisard constitué d'ébauches cylindriques en béton sous forme finie est un puits de 2 m à 4 m de profondeur. Des anneaux d'une quantité de 2 à 4 pièces sont placés les uns sur les autres, scellant les coutures.
L'élément inférieur, selon le type de fosse, peut être fermé ou complètement absent. Parfois, au lieu d'un flan d'usine fini, une dalle de béton est placée sur le fond.
La partie supérieure est réalisée sous la forme d'un col avec une trappe technique et un couvercle bien fermé.
La partie principale de stockage du réservoir est enterrée d'environ 1 m, car le tuyau d'égout d'entrée doit être en dessous du niveau de congélation du sol. Le volume du conteneur est sélectionné en tenant compte du nombre de vidanges quotidiennes.
Une responsabilité
Lors de la construction d'un puisard, il est nécessaire de respecter pleinement les règles et réglementations relatives à ce type de structure. Si un élément d'égout est installé de manière incorrecte, des fuites et une contamination du territoire, ainsi que de la source d'eau, peuvent se produire. Pour avoir causé des dommages graves, la responsabilité est prévue, jusqu'à la responsabilité pénale.
Quel que soit le type de puisard, il doit être développé par un spécialiste qui non seulement prendra en compte tous les facteurs, mais veillera également à ce que toutes les spécifications du bâtiment soient respectées pendant le processus de construction. C'est le seul moyen d'être sûr que le système d'égouts est respectueux de l'environnement et durera longtemps.
















































