- Champ d'application
- Types d'automates différentiels
- Dispositif, principe de fonctionnement avantages et inconvénients
- La conception de la machine différentielle
- Caractéristiques et objectif de difavtomat
- Choix
- Type de déclencheur électromagnétique
- Courant de fuite (courant de coupure résiduel) et sa classe
- Pouvoir de coupure nominal et classe de limitation de courant
- Electronique ou électromécanique
- Principe de fonctionnement de type sélectif
- Sélection d'un automate différentiel
- PRINCIPE DE FONCTIONNEMENT DES DECLENCHEURS THERMIQUES ET ELECTROMAGNETIQUES
- COMMENT CHOISIR LE BON DISJONCTEUR DIFFÉRENTIEL
- Espace
- Marquage et désignations de la série S200 de machines ABB
- Caractéristiques de la conception du difavtomat
- Avantages et inconvénients
- Photo d'une machine différentielle
- Comment est la machine différentielle
- Pourquoi avez-vous besoin d'un difavtomat dans le câblage électrique
- Objectif
Champ d'application
Beaucoup utilisent cette solution en raison de sa petite taille et de sa compacité. Quel que soit le modèle, une fois installé, l'appareil occupera une surface beaucoup plus petite par rapport à l'installation séparée du RCD et de la machine.


L'outil s'adapte parfaitement à la protection du câblage et a donc trouvé une large application à la fois à la maison et dans diverses entreprises.

La différence entre l'automate différentiel réside dans le fait qu'il n'est pas inférieur en performances aux différentiels individuels et aux commutateurs automatiques, ce qui lui permet d'être utilisé sans aucune restriction.

Son installation est autorisée à la fois à l'entrée et à la sortie des lignes électriques, grâce à quoi il devient possible d'atteindre un excellent niveau de sécurité incendie et de protéger les personnes contre le contact avec la haute tension.

L'installation d'automates différentiels se produit, ainsi que l'installation de différentiels. Le type de réseau détermine le type de machine différentielle qui sera installée. Les diffuseurs bipolaires sont associés à un réseau monophasé 220 volts. Les conducteurs de neutre et de phase du réseau actif sont reliés aux fixations des pôles supérieurs, conducteurs de charge similaires aux pôles inférieurs.
De plus, la marque du fabricant et les caractéristiques de la série publiée prédéterminent souvent le nombre de modules occupés lors du montage sur un rail DIN. Les modèles tétrapolaires sont conçus pour les réseaux triphasés avec une tension de 330 volts. Ici, les câbles triphasés sont suspendus aux bornes supérieure et inférieure, seuls les inférieurs sont toujours à zéro des charges.

Après montage sur un rail DIN, ils se trouvent dans un nombre de modules nettement plus important, puisqu'une unité de protection diffuse est également ajoutée.

Types d'automates différentiels
Pour leur désignation, les lettres de l'alphabet latin sont utilisées :
A. Les machines automatiques de ce type sont utilisées dans les réseaux électriques longue distance et pour la protection des dispositifs à semi-conducteurs avec un rapport de coupure de 2-4 In.
B. Il est utilisé dans les réseaux d'éclairage à usage général. Rapport de coupure - 3-6 In.
C. La capacité de surcharge de ces disjoncteurs est de 5 à 10 pouces. Utilisé dans les installations avec des courants électriques de démarrage modérés.
RÉ.Les difautomats de type D sont conçus pour les moteurs électriques à démarrage difficile. La fréquence de fonctionnement du déclencheur électrodynamique est de 8-15 In.
K. Utilisé uniquement pour les charges inductives. Multiplicité de fonctionnement du déclencheur - 8-15 In.
Z. Utilisé dans les circuits avec divers appareils électroniques. Multiplicité de fonctionnement - 2-3 In.
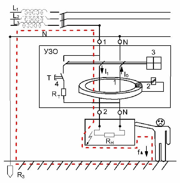
Le principe de fonctionnement de la protection différentielle repose sur la comparaison du courant dans le fil neutre et du courant dirigé vers la charge. Dans des conditions normales de fonctionnement, ces valeurs sont identiques. La source de force électromotrice dans le réseau domestique est le fil neutre et de phase. Dans un circuit fermé, le courant électrique tend d'un point de potentiel élevé, c'est-à-dire du fil de phase, au point de potentiel le plus bas, le neutre fil. Les valeurs du courant circulant dans les fils neutre et de phase, comme dans le circuit du récepteur, sont les mêmes. Cette affirmation est vraie pour un circuit fermé et bien isolé.
Dans un difavtomat, le circuit de fil de phase et de neutre traverse le noyau du transformateur. Lorsque les courants électriques dans les fils sont égaux, le flux résultant dans le noyau est nul. Il n'y a pas de courant dans les circuits secondaires, par conséquent, le relais est inopérant.
En cas de détérioration de l'isolation, due à la différence de potentiel entre les fils de terre, de neutre et de phase, des fuites de courant se produisent. L'apparition d'une fuite perturbe l'équilibre dans les fils, en conséquence, une violation de l'égalité des flux électromagnétiques est observée dans le noyau.
Une différence de potentiel apparaît également sur l'enroulement secondaire du transformateur, qui dépend directement du déséquilibre sur les fils.Lorsqu'une valeur critique est atteinte, la différence de potentiel à la sortie du transformateur provoque le fonctionnement du relais, qui assomme le verrou et éteint la machine du réseau.
Une condition importante pour la protection différentielle est la mise à la terre fiable et correcte des pièces conductrices qui, en cas de fuite, peuvent être mises sous tension. La vitesse de fonctionnement du difavtomat dépend de cette nuance.
Conformément aux règles d'installation électrique, l'utilisation de disjoncteurs différentiels, y compris difavtomatov, est obligatoire pour les systèmes de mise à la terre TN-S et TN-C-S.
Dans le même temps, la protection différentielle dans les réseaux avec des fils neutres et de travail connectés, ainsi que dans les réseaux électriques sans fil de protection neutre, n'est pas possible. Dans le premier cas, le courant de fuite sera toujours présent, et dans le second cas, il n'y aura pas de fuite jusqu'à ce que la personne ferme le circuit de fuite avec son corps.
Dispositif, principe de fonctionnement avantages et inconvénients
Difavtomat fait référence aux produits électriques modulaires. Compact et rapide, il se monte sur rail DIN et selon le réseau, il peut comporter 4 (monophasé) ou 8 (triphasé) bornes. Il est fabriqué par des fabricants de différents pays dans un boîtier en plastique incombustible avec des bornes pour connecter les conducteurs sortants et entrants. Il dispose d'un ou plusieurs leviers de mise sous tension et d'un bouton "Test". Il est nécessaire de vérifier le fonctionnement du dispositif de protection électrique. Il y a aussi une balise de signalisation dans la conception. Il indique le type de fonctionnement (courant de fuite ou courant de surcharge).
Difavtomat combine 2 fonctions - un dispositif de courant résiduel (RCD) et un disjoncteur. A une partie de travail et de protection. La partie travaillante est interrupteur automatique deux- ou tétrapolaire, qui est équipé d'un mécanisme de déclenchement indépendant et d'un rail de réarmement. Le difavtomat est équipé de deux types de déclencheurs - thermiques, qui coupent l'alimentation lorsque le groupe protégé est surchargé, et électromagnétiques, dont le but est de couper la ligne en cas de court-circuit.
Le module de protection peut contenir des dispositifs supplémentaires. Ceux-ci peuvent être un transformateur différentiel, qui est installé pour détecter le courant de fuite, et un amplificateur de type électronique pour détecter sa valeur résiduelle.
Le principe de fonctionnement du difavtomat est basé sur une modification de l'amplitude du courant différentiel, qui peut se produire lorsqu'une personne entre en contact avec des éléments conducteurs. En l'absence de détérioration du câblage électrique, il n'y a pas de courant de fuite, car dans les fils neutres et de phase, ils sont égaux. En cas d'apparition, l'équilibre de cette valeur et du champ magnétique est perturbé et un courant apparaît dans l'enroulement secondaire, à l'aide duquel le verrou magnétoélectrique est déclenché. Il décrochera la machine et le système de contact nécessaire.
Les principaux avantages de difavtomatov incluent les facteurs suivants:
- fonctionner dans une large plage de températures (de moins 25 à 50 0С);
- résistance à l'usure;
- fonctionnement ultra-rapide (vitesse);
- montage et démontage rapides (montage sur rail DIN) ;
- l'efficacité des propriétés protectrices.
Ils ont un seul inconvénient - ils ne peuvent pas être installés sur un groupe de prises où du matériel informatique est connecté, car. des faux positifs peuvent se produire, ce qui nuit au fonctionnement de ces équipements.
Les difamats sont classés selon la méthode de contrôle. Ils sont indépendants et dépendants de la tension secteur.Selon la méthode d'installation, ils peuvent être fixes ou portables (avec connexion à une source d'alimentation). De par la nature du différentiel de réglage, les machines automatiques sont équipées d'un pas ou de plusieurs positions. Ils peuvent également fonctionner avec et sans délai. Selon le degré de protection, ils sont produits en versions non protégées et protégées, ce qui leur permet d'être installés dans des pièces avec différentes conditions environnementales (poussière et humidité saturées).
La conception de la machine différentielle
- libération électrodynamique ;
- corps;
- rejets : thermiques et électrodynamiques ;
- levier de Control;
- relais;
- mécanisme exécutif;
- transformateur à noyau toroïdal;
- systèmes de ressorts et de leviers qui maintiennent la machine en état de marche et l'éteignent lorsque le relais est déclenché.

Le corps de la machine est en polymère ininflammable. Le déclencheur électrodynamique consiste en une bobine avec un noyau dynamique, qui est connectée aux contacts principaux du difavtomat.
Lorsque des courants électriques de court-circuit avec des paramètres élevés traversent la bobine, le noyau avec une force et une vitesse considérables fait tomber le verrou qui maintient la machine en état de fonctionnement. Le temps de déclenchement du déclencheur est minimal et l'amplitude du courant de déclenchement est exprimée par la valeur de In et dépend de sa conception.
Le déclencheur électrodynamique appartient à un type d'appareil indépendant, car l'amplitude du courant n'a aucun effet sur la vitesse de son fonctionnement. Le déclencheur thermique est constitué de plaques constituées d'un alliage de deux métaux avec un coefficient de dilatation thermique différent.

Le passage du courant électrique à travers les plaques entraîne leur échauffement - la différence de dilatation linéaire des métaux entraîne leur flexion. Si le courant atteint la valeur limite, les plaques se plient de manière à faire tomber le loquet qui maintient la machine à l'état allumé.
Le dégagement thermique dépend - la vitesse de son fonctionnement dépend de l'amplitude du courant électrique et de la vitesse de chauffage.
La combinaison des déclencheurs thermiques et électrodynamiques caractérise la propriété de protection du disjoncteur, qui est affichée sous forme de graphique avec les coordonnées de temps et de courant. Ce graphique est les courbes combinées du fonctionnement des dégagements électrodynamiques et thermiques.
Caractéristiques et objectif de difavtomat
Si presque tout le monde connaît les machines électriques ordinaires, alors, après avoir entendu le mot "difavtomat", beaucoup demanderont: "Qu'est-ce que c'est?" En termes simples, un disjoncteur différentiel est un dispositif de protection de circuit qui coupe l'alimentation en cas de dysfonctionnement susceptible d'endommager la ligne ou de provoquer un choc électrique aux personnes.

L'appareil se compose de plusieurs parties principales :
- Boîtier en plastique résistant à la fonte et au feu.
- Un ou deux leviers d'alimentation et de mise hors tension.
- Bornes marquées auxquelles les câbles entrants et sortants sont connectés.
- Le bouton "Tester", conçu pour vérifier la santé de l'appareil.
Dans les derniers modèles de ces machines, un indicateur de signal est également installé, ce qui permet de différencier les causes de fonctionnement. Grâce à lui, vous pouvez déterminer pourquoi l'appareil s'est éteint - en raison d'une fuite de courant ou d'une surcharge de la ligne. Cette fonctionnalité facilite le dépannage.
Clairement sur le difavtomat de l'appareil en vidéo:
Les disjoncteurs automatiques à courant résiduel peuvent être installés sur des lignes monophasées et triphasées. Ils sont conçus pour :
- Protection du réseau électrique contre les courts-circuits à surintensité et les surtensions.
- Empêchez les fuites électriques qui pourraient provoquer un incendie ou une électrocution pour les personnes et les animaux domestiques.
L'interrupteur différentiel pour lignes domestiques avec une phase et tension de fonctionnement 220V a deux pôles. Dans les réseaux industriels à 380V, une machine différentielle triphasée à quatre pôles est installée. Les quadripôles prennent plus de place dans le tableau, car une unité de protection différentielle est installée avec eux.

Choix
Lors de l'installation d'un difavtomat, trois paramètres principaux doivent être pris en compte:
- Tension d'alimentation et nombre de phases - 220V ou 380V, 1 phase ou 3.
- Courant de fonctionnement. Ce paramètre est similaire à celui du disjoncteur.
- Courant de fuite. Ici, tout est similaire au RCD.
Il existe quelques autres options que tout le monde ne connaît pas :
- Pouvoir de coupure nominal. Le courant de court-circuit que l'appareil peut supporter sans perturber son fonctionnement.
- Temps de fonctionnement de la protection différentielle.
- Classe de limitation de courant. Indique le temps d'extinction de l'arc électrique en cas de court-circuit.
- Le type de déclencheur électromagnétique, dont dépend l'excès du courant de fonctionnement par rapport au courant nominal.
Type de déclencheur électromagnétique
Le déclencheur électromagnétique du difavtomat est conçu pour ouvrir instantanément le circuit lorsque le courant nominal est dépassé d'un nombre de fois spécifié. Les types suivants sont courants :
- B - le courant de fonctionnement dépasse le courant nominal de 3 à 5 fois.
- C - le courant de fonctionnement dépasse le courant nominal de 5 à 10 fois.
- D - le courant de fonctionnement dépasse le courant nominal de 10 à 20 fois.
Courant de fuite (courant de coupure résiduel) et sa classe
Le seuil de sensibilité du transformateur différentiel détermine le courant de fuite qui provoque le déclenchement de la protection. Les plus répandus sont les transformateurs différentiels avec une sensibilité de 10 et 30 mA.
Outre la valeur numérique du courant de fuite, la forme est importante. Conformément à cela, les classes suivantes de dispositifs de protection sont distinguées:
AC - le courant de fuite sinusoïdal est contrôlé.
A - en plus de la sinusoïdale, une constante de pulsation est prise en compte, ce qui est important lors de la protection des équipements électroniques numériques.
B - un courant continu lissé est ajouté aux courants répertoriés.
S - temporisation d'arrêt - 200-300 ms.
G - temporisation - 60-80 ms.
Pouvoir de coupure nominal et classe de limitation de courant
Ce paramètre caractérise le courant de court-circuit que le groupe de contact du disjoncteur est capable de supporter sans dommage pendant le temps de déclenchement. Plus la valeur du paramètre est élevée, plus il est probable qu'après l'élimination des dommages dans le réseau, le difavtomat restera opérationnel. Une plage de valeurs typique est la suivante :
- 3000 A;
- 4500 A - avec la première valeur, il n'est pratiquement pas utilisé aujourd'hui;
- 6000 A est une valeur couramment utilisée ;
- 10000 A - convient aux endroits proches de la sous-station d'alimentation, mais a un coût élevé.
La classe de limitation de courant caractérise la vitesse d'arrêt lorsqu'un courant critique circule. Le temps de coupure (vitesse) comprend le temps d'extinction de l'arc entre les contacts de coupure.Un temps plus court, c'est-à-dire une vitesse d'arrêt plus élevée, garantit une plus grande sécurité. Il y a trois classes : de la première à la troisième.
Electronique ou électromécanique
Selon l'équipement interne, on distingue les appareils électromécaniques et électroniques. Les difautomates électromécaniques sont considérés comme plus fiables et ne nécessitent pas d'alimentation externe pour fonctionner.
Les appareils électroniques ont des paramètres plus stables, mais pour un fonctionnement normal, une alimentation stable est nécessaire à l'entrée.
Principe de fonctionnement de type sélectif
Dans les réseaux électriques ramifiés, un système de protection à deux niveaux est utilisé.
Au premier niveau, une machine différentielle est installée, qui contrôle complètement la ligne de charge. Sur le second, les difavtomats contrôlent chaque circuit sélectionné séparément.
Pour empêcher le fonctionnement simultané des dispositifs de protection des deux niveaux, le premier difavtomat doit avoir une sélectivité, qui est déterminée par le délai de désactivation. A ces fins, des automates de classes S ou G sont utilisés.
Sélection d'un automate différentiel
Un grand nombre de fabricants de matériel électrique, ainsi qu'une large gamme de difautomats sur le marché, rendent difficile le choix de ces appareils.
Afin de choisir le bon disjoncteur de courant de fuite de haute qualité pour un système d'alimentation particulier, il est nécessaire de prêter attention à ses caractéristiques suivantes : Nombre de pôles
Chaque pôle fournit un chemin de courant indépendant et peut être déconnecté par un mécanisme de déconnexion commun.Ainsi, pour protéger un réseau monophasé, il convient d'utiliser des disjoncteurs différentiels bipolaires, et pour une installation dans un réseau triphasé, des disjoncteurs tétrapolaires
Nombre de pôles. Chaque pôle fournit un chemin de courant indépendant et peut être déconnecté par un mécanisme de déconnexion commun. Ainsi, pour protéger un réseau monophasé, il convient d'utiliser des automates différentiels bipolaires, et pour une installation dans un réseau triphasé, des automates tétrapolaires.

- Selon la tension nominale, il existe des machines pour 220 et 400 V.
- Étant donné que le difavtomat remplit les fonctions de protection contre les courants de court-circuit et les surcharges, lors de son choix, vous devez être guidé par les mêmes règles que pour le disjoncteur. Les paramètres les plus importants de ces appareils sont le courant nominal, dont la valeur est déterminée en fonction de la puissance nominale de la charge connectée, ainsi que le type de caractéristique temps-courant. Ce paramètre montre la dépendance du courant traversant le disjoncteur sur le temps de déclenchement du déclencheur. Pour l'installation dans les réseaux électriques domestiques, il est recommandé d'utiliser des machines automatiques avec une caractéristique temps-courant de type C.
- Courant de fuite nominal. Affiche la valeur maximale de la différence de courant (pour déterminer ce paramètre, un symbole spécial Δ est imprimé sur le corps de l'appareil), à laquelle le difavtomat n'ouvre pas le circuit électrique. En règle générale, pour les réseaux électriques domestiques, la valeur nominale du courant de fuite est de 30 mA.

- Il existe des interrupteurs automatiques de courant différentiel conçus pour fonctionner dans des réseaux à courant continu (A ou DC) ou alternatif (AC).
- Fiabilité de l'appareil. Ce paramètre dépend en grande partie du fabricant.Lors du choix et de l'achat d'une machine différentielle, vous devez vous méfier des contrefaçons en achetant du matériel électrique dans des magasins spécialisés disposant de tous les documents et autorisations nécessaires.
Si le conducteur de mise à la terre se rompt, une situation peut survenir dans laquelle le difavtomat ne réagira pas à l'apparition d'un potentiel accru par rapport à la terre sur le boîtier de l'installation électrique. Cependant, dans ce cas, le dispositif fonctionnera si une personne touche une telle installation électrique et crée ainsi un chemin de courant de fuite.
PRINCIPE DE FONCTIONNEMENT DES DECLENCHEURS THERMIQUES ET ELECTROMAGNETIQUES
Déclencheur électromagnétique difavtomat se compose d'une bobine de courant, à l'intérieur de laquelle se trouve un noyau magnétique mobile (grève). Le système électromagnétique du déclencheur est configuré de telle manière que lorsque le courant dans la bobine atteint une certaine valeur, le noyau magnétique est aspiré.
En se rétractant, le noyau percuteur agit sur la commande du loquet qui maintient la machine en position marche. Le verrou désengagé libère l'entraînement du disjoncteur qui, sous l'influence des ressorts, se déplace vers la position d'arrêt, brisant les pôles de courant du difavtomat.
Le déclencheur électromagnétique de la machine joue le rôle de protection contre les surintensités qui se produisent lors de courts-circuits.
Mécanisme de libération thermique difavtomat contient un élément bimétallique qui change de forme lorsqu'il est chauffé. Un élément bimétallique est une combinaison de deux plaques d'alliages métalliques différents avec des coefficients de dilatation thermique différents.
Le chauffage d'une telle structure provoque sa flexion en raison de la différence de dilatation linéaire de matériaux différents.Le chauffage du bilame s'effectue sous l'action d'un courant électrique circulant directement dans les plaques, ou le long d'une spirale enroulée autour d'elles.
Le bilame déformé par l'échauffement agit sur le verrou de l'entraînement de la machine, ce qui provoque son arrêt.
La caractéristique du dégagement thermique de la machine a une dépendance intégrale. La valeur du déplacement linéaire du bilame, proportionnelle à la quantité de chaleur dégagée par le conducteur, est déterminée par deux facteurs :
- l'amplitude du courant électrique circulant ;
la durée de son action.
Ainsi, le temps de fonctionnement automatique de la libération thermique du difavtomat dépend de la valeur actuelle.
COMMENT CHOISIR LE BON DISJONCTEUR DIFFÉRENTIEL
L'installation de difavtomatov est opportune partout où il est prévu de placer des dispositifs d'arrêt de protection. Étant donné que le difavtomat combine les fonctions de deux appareils, son choix comprend deux tâches :
- sélection des paramètres du disjoncteur ;
- Sélection caractéristique RCD.
La machine est sélectionnée principalement à sa valeur nominale, ce qui devrait, avec une certaine marge, couvrir la charge actuelle de tous les appareils électriques dans la zone protégée du câblage. Si possible, la sélectivité des protections doit être assurée.
Cela signifie que si une surcharge survient sur un appareil électrique, le disjoncteur qui alimente directement cet appareil électrique doit s'ouvrir.
Pour sélectionner les disjoncteurs en fonction des conditions de sélectivité, les caractéristiques temps-courant des appareils sont comparées. Il est relativement aisé de réaliser un fonctionnement sélectif des protections thermiques. Quant aux rejets électromagnétiques, il n'est le plus souvent pas possible de coordonner leur travail.
Par exemple, en cas de court-circuit dans la prise, non seulement l'interrupteur qui alimente le groupe de prises donné est désactivé, mais également l'entrée automatique. Cependant, dans les conditions domestiques, cela ne crée pas de problèmes particuliers.
Lors du choix d'un module de protection différentielle, le point de référence principal est le réglage du courant de fuite. Pour se protéger contre les contacts indirects, des difavtomatov d'une valeur nominale de 10-30 mA sont utilisés.
Lors de l'installation d'une machine différentielle à l'entrée d'un appartement ou d'une maison, un modèle d'une puissance nominale de 100-300 mA est sélectionné. De telles cotes assurent une protection contre l'incendie en cas de dommages à l'isolation du câblage électrique.
* * *
2014-2020 Tous droits réservés.Le matériel du site est à titre informatif seulement et ne peut pas être utilisé comme lignes directrices ou documents normatifs.
Espace

Si vous souhaitez toujours y connecter des appareils électriques, cela ne sera pas facile, surtout si tous les travaux de réparation sont déjà terminés. L'étape la plus agréable ne commence pas, lorsqu'il est nécessaire d'échanger tous les modules pour que de nouveaux appareils y entrent enfin.

Tout le monde sait parfaitement que le RCD ne protège pas le câblage des surintensités. Il est en outre défendu par des mitrailleuses. Chaque accessoire a son propre interrupteur marche/arrêt. En conséquence, beaucoup d'espace supplémentaire est occupé dans la brosse, à cause de quoi rien n'y rentrera bientôt.

C'est pourquoi tout type de difavtomatov prend beaucoup moins de place, ce qui conduit à un fonctionnement plus flexible et à la possibilité d'ajouter de nouveaux appareils électriques.

Un nouveau sujet est également apparu sur le marché - il s'agit de machines difautomatiques à module unique. Ils sont très similaires dans toutes les fonctions aux AVDT, c'est-à-dire qu'il existe à la fois un RCD et un dispositif automatique, mais tout cela est situé dans un seul boîtier, ce qui libère sensiblement de l'espace.

Marquage et désignations de la série S200 de machines ABB
STO S 201 C1 S20 - série de disjoncteurs S200, une lettre supplémentaire indique le pouvoir de coupure :
- • aucune lettre - 6kA,
- • lettre M - 10 kA,
- • lettre R — 15-25 kA.
1 en fin de série (S201) - nombre de pôles :
- • S201 unipolaire,
- • S202 bipolaire,
- • S203 tripolaire,
- • S204 quatre pôles.
La lettre après la désignation de la série et le nombre de pôles est la caractéristique de réponse lors d'un court-circuit (le type d'utilisation de la machine) :
- • B - pour la protection sous charges actives (lignes d'éclairage avec mise à la terre),
- • C - pour la protection contre les charges actives et inductives (moteurs de faible puissance, ventilateurs, compresseurs),
- • D - pour la protection contre les courants de démarrage élevés et les courants de commutation élevés (transformateurs, parafoudres, pompes, etc.),
- • K - pour la protection des lignes avec connexion de charges actives-inductives (moteurs électriques, transformateurs, etc.),
- • Z - pour protéger les systèmes électroniques avec des éléments semi-conducteurs.
Les derniers chiffres de la désignation sont les valeurs nominales (réglages) des courants.
Caractéristiques de la conception du difavtomat
Étant donné que le difavtomat est conçu pour remplir plusieurs fonctions différentes, sa conception comprend des éléments relativement distincts, dont le principe de fonctionnement et le but sont quelque peu différents. Tous les composants de l'appareil sont assemblés dans un boîtier diélectrique compact, qui a des attaches pour le montage sur un rail DIN dans un panneau électrique.
La partie travaillante de la machine différentielle comprend:
- Mécanisme de libération indépendant.
- Déclenchement électromagnétique. Ce dispositif est constitué d'un inducteur équipé d'un noyau métallique mobile.Le noyau est relié à un mécanisme de rappel à ressort, qui assure une fermeture fiable des contacts du disjoncteur en fonctionnement normal du circuit électrique. Le déclencheur électromagnétique est activé dans les cas où un courant de court-circuit circule dans le circuit.
- Dégagement thermique. Cet appareil ouvre le circuit électrique lorsqu'il est traversé par un courant légèrement supérieur à la valeur nominale.
- Rampe de réinitialisation.
La partie protectrice de l'appareil comprend un module de protection différentielle qui fonctionne dans les cas où il y a du courant dans les fils de terre de l'installation électrique. Si ce courant dépasse une certaine valeur, l'appareil commande l'ouverture des contacts principaux et signale également les raisons du fonctionnement de la protection de la machine différentielle.

Les composants de la conception du module de protection sont :
- Transformateur différentiel.
- Amplificateur électronique.
- Bobine de réinitialisation électromagnétique.
- Le dispositif de surveillance de la santé de la partie protectrice du difavtomat.
Il y a un bouton spécial sur le devant du boîtier du produit, qui est conçu pour vérification du bon fonctionnement de la partie protectrice de l'appareil. Pour provoquer l'opération de contrôle du difavtomat, il vous suffit d'appuyer sur le bouton et le circuit se ferme, provoquant un courant de fuite auquel la protection répond.
Avantages et inconvénients
L'avantage du difavtomat en premier lieu est la petite taille de l'appareil. Il prend peu de place dans le tableau électrique. Avec de telles dimensions, il devient possible d'installer un tableau électrique plus petit.
Différentiel moderne
Le processus de connexion d'un difavtomat est moins coûteux et prend moins de temps. L'installation de l'appareil ne prendra pas beaucoup de temps.De plus, cet appareil ne nécessite pas d'appareils supplémentaires pour son utilisation, par conséquent, lors du remplacement, un seul difavtomat est nécessaire.
Jusqu'à récemment, l'inconvénient du difavtomat était la difficulté à détecter un dysfonctionnement lorsqu'il était déclenché. Les fabricants modernes ont équipé l'appareil de drapeaux de signalisation. Dans ce cas, il est possible de déterminer la section du circuit où le dysfonctionnement s'est produit.
Lorsque l'appareil se déclenche, il est très difficile de comprendre la cause du déclenchement, car il peut y en avoir plusieurs. Soit cela a fonctionné sur une fuite de courant, soit sur une surtension, soit peut-être sur un court-circuit dans le réseau. C'est aussi un inconvénient de cet appareil.
Un difavtomat de type électronique a un défaut: si le conducteur neutre se brise, le fil de phase est sous tension, ce qui peut entraîner un choc électrique pour une personne. Un appareil de type électromécanique n'a pas un tel moment négatif, et ses performances restent au même niveau. Cependant, ces types d'appareils sont coûteux, contrairement aux appareils électroniques.
Photo d'une machine différentielle
















Nous vous conseillons également de visionner :
- Schéma de connexion du commutateur d'intercommunication
- Comment choisir et installer un tableau électrique
- Types de boîtes de jonction pour le câblage électrique
- Quels serre-câbles choisir
- Comment choisir la meilleure sonnette
- Quel câble d'alimentation est préférable de choisir
- Variétés et schémas de connexion d'une prise de télévision
- A quoi sert la gaine thermorétractable ?
- Quel thermostat pour le chauffage au sol est préférable de choisir
- Comment choisir et connecter une prise double
- Instructions sur la façon de connecter la prise de vos propres mains
- Schéma de câblage de l'interrupteur
- Comment connecter un interrupteur double
- La meilleure lampe à détecteur de mouvement pour la maison
- Quel compteur d'électricité est préférable de choisir
- Comment choisir et installer une prise
- Prises informatiques RJ45
- Quelle devrait être la hauteur des douilles
- Comment connecter une prise de terre
- Les meilleurs stabilisateurs de tension pour la maison
- Comment choisir et configurer une prise avec une minuterie
- Comment brancher soi-même une prise téléphonique
- Comment choisir une lampe fluorescente
- Prises rétractables et encastrables
- Comment choisir le meilleur spot halogène
- Quel spot LED choisir
- Les meilleures boîtes en plastique pour le câblage électrique
- Qu'est-ce qu'une prise intelligente
- Qu'est-ce que le RCD et comment ça marche
- Vue d'ensemble des interrupteurs tactiles modernes
- Sélection et installation d'un interrupteur simple
- Choisir le bon disjoncteur
- Choisir les meilleures attaches de fil
- Types d'ondulations pour câbles électriques
- Comment choisir un spot pour plafonds tendus
Comment est la machine différentielle
Difaavtomat se compose de pièces de travail et de protection. Le premier comprend la machine. Il contient : un système de déclenchement et un rail qui réarme le disjoncteur. Selon le type d'appareil, il existe des différentiels bipolaires et tétrapolaires. Le système de libération a deux versions :
- électromagnétique - coupe la ligne électrique lorsqu'un court-circuit apparaît sur le réseau ;
- thermique - éteint la ligne électrique en cas de charge élevée.
La deuxième partie du difavtomat comprend un module de protection différentielle. Il est capable de détecter le courant de fuite. De plus, cet élément convertit le courant en action mécanique. Dans ce cas, le rail de réarmement déclenche le disjoncteur.
La base de la conception difavtomat est un transformateur qui détecte le courant résiduel.
Pourquoi avez-vous besoin d'un difavtomat dans le câblage électrique
Tout d'abord, difavtomat est un dispositif de protection. Comme un disjoncteur conventionnel, le difavtomat protège la section de circuit sur laquelle il est installé contre les surcharges et les courts-circuits. Lorsque de tels phénomènes se produisent dans le circuit, le difavtomat éteindra la zone sous sa protection, comme un disjoncteur conventionnel.
De plus, le difavtomat est équipé d'une fonction pour protéger une personne contre les chocs électriques si une personne touche accidentellement des pièces sous tension. En ce sens, le difavtomat remplit la fonction d'un DDR.
Cette combinaison des types de protection nécessaires rend le difavtomat en demande dans le processus d'installation et d'exploitation des réseaux électriques à des fins diverses.
La polyvalence de cet appareil est confirmée par sa taille, qui n'a pas beaucoup augmenté en combinant les fonctions des deux autres appareils. Difavtomat est installé sur un rail din de la même manière que les autres appareils.
Combiner les fonctions d'un différentiel et d'un disjoncteur
La sécurité et les performances du réseau électrique dépendent en grande partie des dispositifs de protection utilisés. Mais la plus grande valeur de tous les temps reste la vie humaine. La protection des personnes qui entretiennent et exploitent les réseaux électriques doit toujours rester une priorité. En ce sens, le difavtomat est la solution optimale dans l'équipement d'un réseau électrique protégé.
Avec des avantages pratiques incontestables, les difautomats sont également un peu plus économiques qu'une installation séparée d'un RCD et d'un disjoncteur.
Objectif
Considérez brièvement qu'est-ce qu'il faut pour difavtomat. Son apparence est montrée sur la photo:

En premier lieu, cet appareil électrique sert à protéger une section du réseau électrique des dommages dus au passage de surintensités qui la traversent, qui se produisent lors d'une surcharge ou d'un court-circuit (fonction disjoncteur). Deuxièmement, le disjoncteur différentiel évite les incendies et les chocs électriques aux personnes à la suite d'une fuite d'électricité à travers l'isolation endommagée du câble de la ligne de câblage électrique ou d'un appareil électroménager défectueux (fonction de dispositif de courant résiduel).



































